Виды и типы электрических схем, их характеристика и назначение
Электрическая схема представляет собой документ, в котором по правилам ГОСТ обозначаются связи между составными частями устройств, работающих за счет протекания электроэнергии. Как Вы понимаете, этот чертеж дает понимание электрикам о том, как работает установка и из каких элементов она состоит. Основное назначение электросхемы – помощь в подключении установок, а также поиске неисправности в цепи. Далее мы расскажем, какие бывают виды и типы электрических схем, предоставив краткое описание, характеристики и примеры каждой разновидности.
Общая классификация
Для начала следует разобраться, что подразумевают под типами, а что под видами документов. Итак, согласно ГОСТ 2.701-84, существуют следующие виды схем (в скобках краткое обозначение):
- Электрические (Э).
- Гидравлические (Г).
- Пневматические (П).
- Газовые (Х).
- Кинематические (К).
- Вакуумные (В).

- Оптические (Л).
- Энергетические (Р).
- Деления (Е).
- Комбинированные (С).
Что, касается типов, основными считаются:
- Структурные (1).
- Функциональные (2).
- Принципиальные (полные) (3).
- Соединений (монтажные) (4).
- Подключения (5).
- Общие (6).
- Расположение (7).
- Объединенные (8).
Исходя из указанных обозначений, можно по наименованию электросхемы понять ее вид и тип. Как пример, документ с названием Э3 является принципиальной электрической схемой. С виду она выглядит так:
Далее мы подробно рассмотрим, назначение и состав каждой из перечисленных типов электросхем. Рекомендуем перед этим ознакомиться со стандартными условными обозначениями на схемах, чтобы было еще проще понять, что собой представляет каждый вариант чертежа.
Назначение каждой электросхемы
Структурная
Этот тип документа является наиболее простым и дает понимание о том, как работает электроустановка и из чего она состоит.
Графическое изображение всех элементов цепи позволяет изначально увидеть общую картину, чтобы переходить к более сложному процессу подключения или же ремонта. Порядок чтения обозначается стрелочками и поясняющими надписями, что позволяет разобраться в структурной электрической схеме даже начинающему электрику. Принцип построения Вы можете увидеть на примере ниже:
Функциональная
Функциональная электросхема установки, по сути, не слишком отличается от структурной. Единственное отличие – более подробное описание всех составляющих узлов цепи. Выглядит этот документ следующим образом:
Принципиальная
Принципиальная электрическая схема чаще всего применяется в распределительных сетях, т.к. дает самое раскрытое пояснение о том, как работает рассматриваемое электрооборудование. На таком чертеже должны обязательно быть указаны все функциональные узлы цепи и вид связи между ними. В свою очередь, принципиальная электросхема может иметь две разновидности: однолинейная или полная.
Полная принципиальная схема может быть развернутой или элементной. Если электроустановка несложная и на один главный чертеж можно нанести все пояснения, достаточно сделать развернутый план. Если же Вы имеете дело со сложной аппаратурой, которая имеет в составе цепь управления, автоматизации и измерения, лучше разнести все отдельные узлы на разные листы, чтобы не запутаться.
Существует также принципиальная электросхема изделия. Этот тип документа представляет собой своеобразную выкопировку из общего плана, на которой обозначено только, как работает и из чего состоит определенный узел.
Монтажная
Эту разновидность электрических схем мы чаще всего используем на сайте, когда рассказываем о том, как самостоятельно выполнить монтаж электропроводки. Дело в том, что на монтажной электросхеме можно показать точное расположение всех элементов цепи, способ их соединения, а также буквенно-цифровые характеристики составляющих чертеж установок.
Если взять за пример схему электропроводки в однокомнатной квартире, на ней мы увидим, где нужно размещать розетки, выключатели, светильники и остальные изделия.
Основное назначение монтажной схемы – руководство для проведения электромонтажных работ. Согласно подготовленному чертежу можно понять, где, что и как нужно подключать.
Кстати, монтажной также считается электросхема соединений, которая предназначена для подключения электрооборудования, а также соединения установок между собой в пределах одной цепи. При подключении бытовой техники руководствуются именно монтажной схемой.
Объединенная
Ну и последней из применяемых в распределительных сетях электросхемой является объединенная, которая может включать в себя несколько видов и типов документов. Ее используют в том случае, если можно без сильного нагромождения чертежа обозначить все важные особенности цепи. Используют объединенный проект чаще всего на предприятиях. Домашним мастерам такой тип схемы вряд ли может встретиться.
Существует также схема кабельных трасс, которая представляет собой упрощенный план прокладки кабельной линии к распределительным пунктам и трансформаторным подстанциям. Ее назначение аналогично монтажной электросхеме – с помощью данного документа монтажники руководствуются как вести линию от точки А к точке Б.
Напоследок рекомендуем просмотреть полезное видео по теме:
Вот мы и рассмотрели основные виды и типы электрических схем, а также их назначение и характеристики. Зная условные обозначения и имея под рукой всю нужную документацию совсем не сложно разобраться в том, как работает та или иная установка.
Будет интересно прочитать:
Правила чтения электрических схем и чертежей
Чтоб читать электронные схемы, нужно отлично знать и держать в голове распространенные условные обозначения обмоток, контактов, трансформаторов, движков, выпрямителей, ламп и т.
Разбор схем на отдельные цепи
Неважно какая электроустановка удовлетворяет определенным условиям действия. При чтении схем, во-1-х, необходимо выявить эти условия, во-2-х — найти, отвечают ли приобретенные условия задачам, которые должны электроустановкой решаться, в-3-х, следует проверить, не вышли ли попутно «излишние» условия, и оценить их последствия.
Для решения этих вопросов пользуются несколькими приемами.
1-ый из их заключается в том, что схема электроустановки на уровне мыслей расцепляется на обыкновенные цепи, которые поначалу рассматривают раздельно, а потом в сочетаниях.
Обычная цепь включает источник тока (батарея, вторичная обмотка трансформатора, заряженный конденсатор и т. п.), приемник тока (движок, резистор, лампа, обмотка реле, разряженный конденсатор и т. п.), прямой провод (от источника тока к приемнику), оборотный провод (от приемника тока к источнику) и один контакт аппарата (выключателя, реле и т. п.). Понятно, что в цепях, не допускающих размыкания, к примеру в цепях трансформаторов тока, контактов нет.
При чтении схемы необходимо поначалу на уровне мыслей расцепить ее на обыкновенные цепи, чтоб проверить способности каждого элемента, а потом разглядеть их совместное действие.
Действительность схемных решений
Наладчики отлично знают, что не всегда могут быть осуществлены на самом деле схемные решения, хотя они не содержат очевидных ошибок. Другими словами, проектные электронные схемы не всегда реальны.
Потому одна из задач чтения электронных схем заключается в том, чтоб проверить, могут ли быть выполнены данные условия.
Нереальность схемных решений обычно имеет в главном последующие предпосылки:
не хватает энергии для срабатывания аппарата,
в схему просачивается «лишняя» энергия, вызывающая неожиданное срабатывание пли препятствующая своевременному отпусканию электронного аппарата,
не хватает времени для совершения данных действий,
аппаратом задана уставка, которая не может быть достигнута,
вместе использованы аппараты, резко отличающиеся по свойствам,
не учтены коммутационная способность, уровень изоляции аппаратов и проводки, не погашены коммутационные перенапряжения,
не учтены условия, в каких электроустановка будет эксплуатироваться,
при проектировании электроустановки за базу принимается ее рабочее состояние, но не решается вопрос о том, как ее привести в это состояние и в каком состоянии она окажется, к примеру, в итоге краткосрочного перерыва питания.

Порядок чтения электронных схем и чертежей
Сначала, нужно ознакомиться с наличными чертежами (либо составить оглавление, если его нет) и классифицировать чертежи (если этого не изготовлено в проекте) по предназначению.
Чертежи перемешивают в таком порядке, чтоб чтение каждого следующего являлось естественным продолжением чтения предшествующего. Потом уясняют принятую систему обозначений и маркировки.
Если она не отражена па чертежах, то ее узнают и записывают.
На избранном чертеже читают все надписи, начиная со штампа, потом примечания, экспликации, пояснения, спецификации и т. д. При чтении экспликации непременно находят на чертежах аппараты, в ней перечисленные. При чтении спецификации сопоставляют их с экспликациями.
Если на чертеже имеются ссылки на другие чертежи, то необходимо отыскать эти чертежи и разобраться в содержании ссылок. К примеру, в одну схему заходит контакт, принадлежащий аппарату, изображенному на другой схеме.
Означает, необходимо уяснить, что же это все-таки за аппарат, зачем служит, в каких критериях работает и т. п.
При чтении чертежей, отражающих электропитание, электронную защиту, управление, сигнализацию и т. п.:
1) определяют источники электропитания, род тока, величину напряжения и т. п. Если источников несколько либо использовано несколько напряжений, то уясняют, чем это вызвано,
2) расчленяют схему па обыкновенные цени и, рассматривая их сочетание, устанавливают условия деяния. Рассматривать всегда начинают с того аппарата, который нас в этом случае интересует. К примеру, если не работает движок, то необходимо отыскать па схеме его цепь и поглядеть, контакты каких аппаратов в нее входят. Потом находят цепи аппаратов, управляющих этими контактами, и т. д.,
3) строят диаграммы взаимодействия, выясняя с помощью их: последовательность работы во времени, согласованность времени деяния аппаратов в границах данного устройства, согласованность времени деяния вместе действующих устройств (к примеру, автоматики, защиты, телемеханики, управляемых приводов и т.
п.), последствия перерыва электропитания. Для этого попеременно, предполагая отключенными выключатели и автоматы электропитания (предохранители перегоревшие), оценивают вероятные последствия, возможность выхода устройства в рабочее положение из хоть какого состояния, в каком оно могло оказаться, к примеру после ревизии,
4) оценивают последствия возможных дефектов: незамыкание контактов попеременно по одному, нарушения изоляции относительно земли попеременно для каждого участка,
5) нарушения изоляции меж проводами воздушных линий, выходящих за границы помещений и т. п.,
5) инспектируют схему па отсутствие неверных цепей,
6) оценивают надежность электропитания и режим работы оборудования,
7) инспектируют выполнение мер, обеспечивающих безопасность при условии организации работ, обусловленных действующими правилами (ПУЭ, СНиП и т. п.).
Как читать электрические схемы автомобиля
Здравствуйте любители авторемонта своими руками.
Сегодня я хочу поделится с вами простым способом, как читать электрические схемы автомобиля.
На самом деле чтение электросхем автомобиля не такое уж и сложное занятие. Но, как всегда повторюсь если у вас нет желания то лучше не лезьте в электросхемы автомобилей.
Вообще то в интернете хватает и статей и даже видеообзоров о том, как читать электрические схемы автомобиля.
Поэтому особого смысла повторятся я не вижу если только, конечно не попытаться объяснить, как это сделать самым простым способом.
И так, чтобы принципиальная электрическая схема автомобиля была вам понятна, или как говорят прочитана, необходимо просто представить самую простую электрическую схему, например:
Так вот, что вы будете делать если в этой схеме перегорел предохранитель? Ну конечно по условию задачи вы не будете знать, что предохранитель перегорел.
Так вот сейчас мы и попытаемся узнать, как научиться читать электрические схемы автомобиля.
Правильный ответ будет такой – если у вас не имеется ни каких приборов, инструментов и приспособлений, проще говоря инструмент автоэлектрика, и у вас при этом нет даже минимального опыта в ремонте подобных вещей, то вы ни когда не обнаружите причину неисправности, ну если только случайно.
А на самом деле приборы для этого необходимы самые простые, например самая обычная контролька.
Теперь давайте добавим в нашу схему реле, мы же хотим понять, как читать схему электрооборудования автомобиля, так вот и сделаем самую простую схему, как в настоящем автомобиле.
Теперь при помощи кнопки включим лампочку.
Ну, а теперь, как и определились — у нас перегорел предохранитель, но мы об этом не знаем. Теперь нам понадобиться проверить электрические цепи для того, чтобы определить участок схемы, который вышел из строя.
Как вы видите кнопка включена но из за того, что предохранитель перегорел, ток на лампочку больше не идет хотя контакты реле замкнуты.
Первое, что надо проверить так это саму лампочку — очень часто проблема именно в ней.
Затем, как правило проверяют предохранитель.
А вот если лампочка и предохранитель исправны, то следующее, что надо проверять — это реле, затем контакты кнопки, которые проверяются с помощью обычной перемычки.
На примере выше видно, что лампочка горит в первом случаи и не горит во втором, потому что предохранитель не исправлен.
Заменим предохранитель и лампочка снова загорится.
Иными словами один контакт контрольки ставите жестко на минусовую клемму или корпус автомобиля, что одно и тоже, а вот вторым концом надо проверить предохранитель с обоих сторон.
Если он целый то напряжение будет с обоих сторон, а если нет то только с одной.
Все, что нарисовано на схемах это и есть идущие в жгутах автомобиля проводки.
И идут они именно так, как нарисовано на этих схемах, ну по крайней мере, так должно быть.
Вот вам и ответ, как читать электрические схемы автомобиля, а заодно, как выявлять неисправности.
Электрические схемы автомобилей практически во всех автомобилях одинаковые.
Ну конечно небольшие отличия будут, некоторые производители автомобилей используют больше защиты электрики автомобиля, какие то меньше, суть от этого не меняется.
Все электросхемы автомобилей идентичны.
Хотелось бы немного остановится на том, какой инструмент автоэлектрика вам понадобиться для изучения электросхемы автомобилей.
Все просто — контролька, кусачки, плоскогубцы, перемычка, мультиметр, изолента, может быть термо — кембрик (на любителя).
Вот такой вот не хитрый набор инструментов для автоэлектрика будет вам очень полезен.
И все же самый главный инструмент автоэлектрика – это контролька. Посмотреть, как изготовить контрольку можно в статье «Как сделать контрольку автоэлектрика своими руками».
Небольшое видео по нашей теме: «Как научиться читать электрические схемы автомобиля»
Ну вот я думаю вы и разобрались хоть чуть — чуть, в том как читать электрические схемы автомобиля.
C уважением автор блога: Doctor Shmi
Как читать электрические схемы – графические, буквенные и цифровые обозначения
Новички, которые пытаются самостоятельно собрать какие-то электронные схемы и приборы, сталкиваются с самым первым в своей новой деятельности вопросе, как читать электрические схемы? Вопрос, на самом деле серьезный, ведь прежде, чем собрать схему, ее необходимо как-то обозначить на бумаге.
Или найти готовый вариант для воплощения в жизнь. То есть, чтение электрических схем – основная задача любого радиолюбителя или электрика.
Что такое электрическая схема
Это графическое изображение, где указаны все электронные элементы, связанные между собой проводниками. Поэтому знание электрических цепочек – это залог правильно собранного электронного прибора. А, значит, основная задача сборщика – это знать, как на схеме обозначаются электронные компоненты, какими графическими значками и дополнительными буквенными или цифровыми значениями.
Все принципиальные электрические схемы состоят из электронных элементов, которые имеют условное графическое обозначение, короче УЗО.
Для примера дадим несколько самых простых элементов, которые в графическом исполнении очень похожи на оригинал. Вот так обозначается резистор:
Резистор
Как видите, очень похоже на оригинал. А вот так обозначается динамик:
Динамик
То же большое сходство.
То есть, существуют некоторые позиции, которые сразу же можно опознать. И это очень удобно. Но есть и совершенно непохожие позиции, которые или надо запомнить, или надо знать их конструкции, чтобы легко определять на принципиальной схеме. К примеру, конденсатор на рисунке снизу.
Конденсатор
Тот, кто давно разбирается в электротехнике, то знает, что конденсатор – это две пластинки, между которыми размещен диэлектрик. Поэтому в графическом изображении был и выбран этот значок, он в точности повторяет конструкцию самого элемента.
Самые сложные значки у полупроводниковых элементов. Давайте рассмотрим транзистор. Необходимо отметить, что у этого прибора три выхода: эмиттер, база и коллектор. Но и это еще не все. У биполярных транзисторов встречаются две структуры: «n – p – n» и «p – n – p». Поэтому и на схеме они обозначаются по-разному:
Транзистор
Как видите, транзистор по своему изображению на него-то и не похож. Хотя, если знать структуру самого элемента, то можно сообразить, что это именно он и есть.
Простые схемы для начинающих, зная несколько значков, можно читать без проблем. Но практика показывает, что простыми электросхемами в современных электронных приборах практически не обходятся. Так что придется учить все, что касается принципиальных схем. А, значит, необходимо разобраться не только со значками, но и с буквенными и цифровыми обозначениями.
Что обозначают буквы и цифры
Все цифры и буквы на схемах являются дополнительной информацией, это опять-таки к вопросу, как правильно читать электросхемы? Начнем с букв. Рядом с каждым УЗО всегда проставляется латинская буква. По сути, это буквенное обозначение элемента. Это сделано специально, чтобы при описании схемы или устройства электронного прибора, можно было бы обозначать его детали. То есть, не писать, что это резистор или конденсатор, а ставить условное обозначение. Это и проще, и удобнее.
Теперь цифровое обозначение. Понятно, что в любой электронной схеме всегда найдутся элементы одного значения, то есть, однотипных.
Поэтому каждую такую деталь пронумеровывают. И вся эта цифровая нумерация идет от верхнего левого угла схемы, затем вниз, далее вверх и опять вниз.
Внимание! Специалисты называют такую нумерацию правилом «И». Если обратите внимание, то движение по схеме так и происходит.
И последнее. Все электронные элементы имеют определенные свои параметры. Их обычно также прописывают рядом со значком или выносят в отдельную таблицу. К примеру, рядом с конденсатором может быть указана его номинальная емкость в микро — или пикофарадах, а также номинальное его напряжение (если такая необходимость возникает). Вообще, все, что связано с полупроводниковыми деталями должно обязательно дополняться информацией. Это не только упрощает чтение схемы, но и позволяет не ошибиться при выборе самого элемента в процессе сборки.
Иногда цифровые обозначения на электросхемах отсутствуют. Что это значит? К примеру, взять резистор. Это говорит о том, что в данной электрической схеме показатель его мощности не имеет значения.
То есть, можно установить даже самый маломощный вариант, который выдержит нагрузки схемы, потому что в ней течет ток малой силы.
И еще несколько обозначений. Проводники графически обозначаются прямой непрерывной линией, места пайки точкой. Но учтите, что точка ставиться только в том месте, где соединяются три или более проводников.
Заключение по теме
Итак, вопрос, как научится читать схемы электрические, не самый простой. Вам потребуется не только знание УЗО, но и знание, касающиеся параметров каждого элемента, его структуры и конструкции, а также принципа работы, и для чего он необходим. То есть, придется учить все азы радио — и электротехники. Сложно? Не без этого. Но если вы поймете, как все работает, то для вас откроются горизонты, о которых вы и не мечтали.
электроприбор и электрооборудование в чем разница
как заполнить журнал учета электрооборудования
как классифицируется взрывозащищенное электрооборудование
Правила построения электрических схем | БЛОГ ЭЛЕКТРОМЕХАНИКА
Электрическая схема — это графическое изображение связей между электрическими элементами установки, позволяющее понять принцип действия электротехнического устройства.
Условным графическим изображением показывают электрические элементы схемы устройства, на которых происходит получение, преобразование и управление электроэнергией. Элементами схемы являются: обмотки электрических машин, катушки контакторов и реле, контакты электрических аппаратов, резисторы и др. Электрические связи на схемах показывают провода и кабели электротехнической установки.В зависимости от назначения схемы подразделяются на структурные, функциональные, принципиальные (полные), схемы соединений (монтажные). В упрощенных однолинейных схемах провода или связи изображают одной линией. При помощи отрезков, пересекающих эти линии под углом 45°, указывают число проводов или число токопроводящих жил кабеля.
Структурные схемы позволяют иметь упрощенное изображение основных элементов в виде прямоугольников и линии связи между элементами. Внутри прямоугольников вписывают наименование элементов, а также основные параметры (мощность, напряжение), позволяющие создать общее представление об установке.
Функциональные схемы являются дальнейшим развитием структурных схем и служат для более углубленного ознакомления с электроустановками. При помощи условных графических обозначений изображены все элементы каждого прямоугольника. Связи между отдельными элементами конкретизируются и расшифровываются. Функциональные схемы имеют подробную характеристику всех элементов.
Принципиальные схемы изображают все электрические элементы и связи между ними для пояснения принципов работы электрифицированной установки. Все элементы вычерчивают в отключенном положении. Каждый элемент, входящий в схему, должен иметь буквенно-цифровое обозначение по государственному стандарту.
Все элементы электрических схем разделены на виды, каждому из которых присвоен буквенный код в виде заглавной латинской буквы, являющийся обязательным в обозначении. Для уточнения вида элемента к первой букве кода может добавляться вторая буква, образуя двухбуквенный код. После одно- или двухбуквенного кода ставится номер элемента в виде одной или нескольких цифр.
Вид и номер элемента являются обязательной частью обозначения.
Цифры порядковых номеров, которые указывают на нумерацию одинаковых элементов, должны быть выполнены одним размером шрифта с буквенными обозначениями элемента. Например, на схеме имеется два контактора с двумя и тремя контактами. Электромагнитные катушки контакторов обозначаются К1, К2, их контакты К 1.1, К 1.2 и К2.1, К2.2, К2.3.
В принципиальных схемах условные графические обозначения элементов устройств выполняют совмещенным или разнесенным способом. При совмещенном способе электрические элементы устройства размещают на схеме с учетом их конструкционных связей (например, втягивающие катушки контактора рядом с графическим изображением его контактов). При разнесенном способе условные графические изображения электрических элементов устройства располагают в разных местах схемы, не принимая во внимание конструктивного исполнения этого устройства. Элементы на схеме располагают с учетом прохождения по ним тока. Цепи токов в разнесенной схеме размещают параллельно одна под другой, образуя строчный способ выполнения схемы.
Для облегчения чтения схемы при строчном способе рекомендуется параллельные цепи (строки) нумеровать. В зависимости от назначения цепей на принципиальных схемах выделяют: силовую цепь, цепи управления, сигнализации, возбуждения, электрических измерений.
Силовой цепью называется электрическая цепь с устройствами, вырабатывающими, передающими и распределяющими электрическую энергию, а также преобразующими ее в энергию другого вида или в электрическую энергию с другими параметрами. Силовая цепь содержит элементы, по которым протекают токи якоря машины постоянного тока, статора и ротора асинхронной машины и т.д.
Цепью управления называется электрическая цепь с устройствами, назначение которых состоит в приведении в действие электрооборудования и отдельных электротехнических устройств или в изменении значений их параметров.
Цепью сигнализации называется электрическая цепь с устройствами, приводящими в действие сигнальные устройства.
Цепь возбуждения — электрическая цепь, содержащая обычно параллельную обмотку возбуждения.
Цепь электрических измерений — электрическая цепь с электроизмерительными приборами.
Электрические схемы раскрывают способы управления электродвигателем, которые слагаются из следующих этапов: пуска, изменения частоты вращения, реверса, торможения и выключения. Пуск двигателя, например, может быть прямым, т. е. непосредственным включением его в сеть, или происходить по заданному режиму.
В береговых установках, где мощность питающей сети во много раз превышает мощность включаемого электродвигателя, можно непосредственно включать электродвигатели больших мощностей, нежели в судовых условиях, где мощности электростанций ограничены.
Способы управления зависят от многих факторов (типа двигателя, мощности, требований к эксплуатации). Поэтому в судовом электроприводе применяется большое число разнообразных систем управления. Основными из них являются контроллерная, реостатная, контакторная, Г — Д, с использованием управляемых магнитных усилителей и др.
В зависимости от условий эксплуатации используют ручную, дистанционную и автоматическую системы управления двигателем.
При ручной системе все этапы управления могут значительно отличаться от расчетных, особенно при переходных режимах электродвигателя. Для ручных операций по управлению двигателями всегда требуется больше времени, чем при наличии автоматизации, и производительность выполняемых работ всегда меньше. Ручные системы на современных судах встречаются редко.
При дистанционной системе управление двигателем может осуществляться автоматически, с помощью релейно-контактной аппаратуры, однако сигнал для включения элементов автоматического управления подается вручную с помощью кнопочных командоаппаратов или командоконтроллеров.
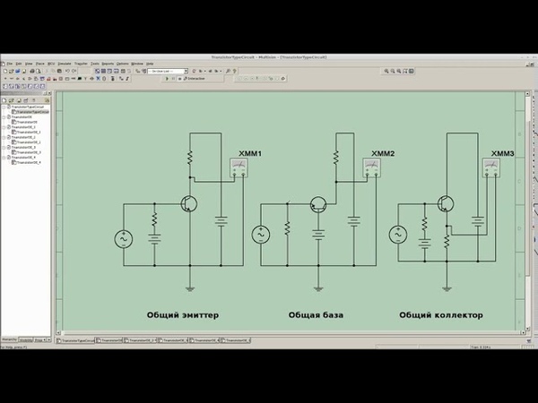
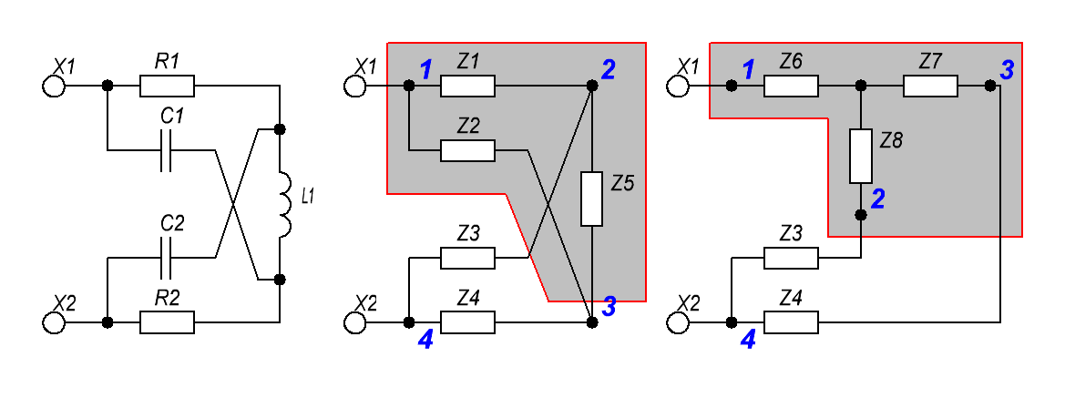
Схемы прямого пуска двигателей постоянного и переменного тока с контакторным управлением показаны на рис. 3.1. Цепь управления для обоих электродвигателей строится одинаково и включается к выводам X1 и Х2. Отличие состоит в том, что для управления электродвигателем постоянного тока (рис. 3.1, а) применяется контактор постоянного тока с двумя замыкающими главными контактами, а для управления асинхронным двигателем (рис.
3.1, б) — трехполюсный контактор переменного тока.
Включение электродвигателей осуществляется нажатием на кнопочный выключатель «Пуск» S2 (рис. 3.1, в). Катушка контактора К1 получает питание, и контактор, сработав, подключает своими замыкающими контактами электродвигатель к сети. Если кнопочный выключатель S2 отпустить, то его замыкающий контакт разомкнётся. Однако двигатель остается включенным, так как питание катушки контактора сохраняется через вспомогательный контакт К1.3, шунтирующий контакт S2. Для отключения электродвигателя необходимо нажать кнопочный выключатель «Стоп» S1. Катушка контактора теряет питание, и он отключает электродвигатель от сети.
При выключении питающего напряжения вследствие значительной индуктивности параллельной обмотки возбуждения в ней возникают значительные э. д. с. самоиндукции и перенапряжения, которые могут привести к повреждению изоляции обмотки. Для уменьшения перенапряжений параллельно этой обмотке подключают разрядный (гасящий) резистор R.
Во избежание лишних потерь энергии в разрядном резисторе последовательно с ним иногда включают полупроводниковый вентиль V. При выключении цепи возбуждения создается замкнутый контур, замедляющий уменьшение тока в обмотке возбуждения, способствующий снижению э. д. с. самоиндукции и перенапряжения в ней.
Рис. 3.1. Схемы прямого пуска двигателя с контакторным управлением.
На рис. 3.2 приведены принципиальные схемы управления электродвигателями постоянного и переменного тока, которые обеспечивают изменение направления их вращения (реверс).
Рис. 3.2. Схемы пуска и реверсирования двигателей с контакторным управлением.
В зависимости от того, какая будет нажата кнопка, сработает контактор К1 или К2, и двигатель начнет вращаться в ту или иную сторону.
Реверсирование двигателя постоянного тока (рис. 3.2, а) осуществляется изменением направления тока в обмотке якоря, а асинхронного двигателя (3.2, б) — переключением двух фаз.
Весьма важным в реверсивных электроприводах является исключение возможности одновременного включения контакторов К1 и К2, так как это приводит к короткому замыканию силовой сети главными контактами.
Такое явление может возникнуть вследствие, например, одновременного нажатия на кнопочный выключатель «Пуск вперед» и «Пуск назад» (S2 и S3) или нажатия на кнопочный выключатель S2 (S3) в то время, когда главные контакты контакторов приварились. Для устранения этого явления в цепях управления предусматривают специальные блокировки. В схеме на рис. 3.2, в блокирование осуществляется применением кнопок с замыкающими и размыкающими контактами. При одновременном нажатии на обе кнопки цепи катушек обоих контакторов оказываются разомкнутыми и ни один контактор сработать не сможет. При сваривании контактов силовой цепи у одного из контакторов предпочтительным является блокирование с помощью размыкающих вспомогательных контактов К1.3 и К2.3 (рис. 3.2, г). В ответственных электроприводах, помимо электрического блокирования, применяют механическое, которое исключает возможность втягивания якоря одного контактора, если втянут якорь другого.
Управление электродвигателем в электроприводах грузовых механизмов осуществляется при помощи контроллеров.
Контроллерная система позволяет иметь все виды управления электродвигателями: пуск, регулирование частоты вращения, реверс, торможение, остановку и, кроме того, защиту двигателей от перегрузки и понижения или исчезновения напряжения в питающей сети. Защита осуществляется с помощью релейно-контактной аппаратуры.
В двигателях постоянного тока частоту вращения регулируют с помощью резисторов, установленных в цепи якоря. Для получения малой частоты вращения дополнительно включается еще один резистор параллельно цепи якоря.
Реверсирование достигается переключением тока в цепи якоря двигателя. Электрическое торможение осуществляется всеми тремя способами: рекуперативным, электродинамическим и противотоком.
Наряду с силовыми контроллерами применяются командоконтроллеры в контакторных схемах управления грузоподъемных механизмов (лебедки, краны). Все разновидности систем контроллерного управления, как правило, характеризуются ступенчатым регулированием режимов работы электродвигателя.
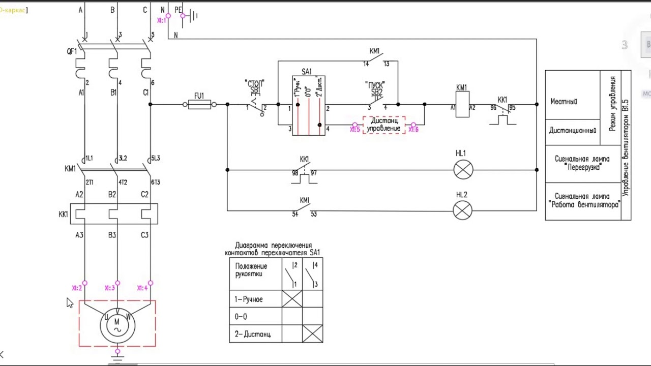
Электрическая схема с применением командоконтроллера для управления электродвигателями трехфазного асинхронного и постоянного тока приведена на рис. 3.3.
Рис. 3.3. Управление двигателем с помощью командоконтроллера.
Рукоятка командоконтроллера имеет семь положений: нулевое и по три положения «Вперед» и «Назад». Точками на соответствующих положениях помечают, какие контакты командоконтроллера замкнуты. Так, например, если рукоятка командоконтроллера установлена на первое положение «Вперед», то замкнется контакт 1-2 и включится катушка контактора К1. Якорь (ротор) двигателя начнет вращаться «Вперед» с малой частотой вращения, так как в цепь включены ступени реостатов R1 и R2.
Перемещение рукоятки командоконтроллера в том же направлении на следующие положения (второе и третье) приведет к последовательному замыканию контактов 5-6 и 7-8 и срабатыванию контакторов К3 и К4, к выключению ступеней реостатов и Я2 и последовательному увеличению угловой скорости двигателя.
При перемещении рукоятки командоконтроллера «Назад» от нулевого положения вместо контакта 1-2 замкнется контакт 3-4, сработает контактор К2 и включит двигатель на обратное направление вращения. Второе и третье положения командоконтроллера дадут ту же угловую скорость, что и в направлении «Вперед». Установка рукоятки командоконтроллера в нулевое положение приводит к отключению всех контакторов и двигателя от сети.
Размыкающими контактами К 1.2 и К2.2 осуществляется блокирование, устраняющее включение обоих контакторов при сваривании их контактов или контактов командоконтроллера.
Схемы соединений (монтажные) изображают расположение составных частей электрифицированного устройства в деталях с указанием метода прокладки проводов и кабелей. Схемы соединений входят в состав технической документации судна и являются документом, по которому выполняют монтаж установки, а также эксплуатацию и ремонт. Схемы учитывают технологию монтажа электрических аппаратов и приборов, а также возможность прокладки кабельных трасс по судну с учетом требований регистра.
Чертежи панелей с размещенными на них аппаратами и приборами изображают в масштабе. Монтажная схема содержит схемы внутренних соединений, на которых указаны все соединения внутри отдельных сборочных единиц, и схемы внешних соединений, на которых показывают прокладку кабельных трасс по судну между отдельными сборочными единицами. Для возможности контроля схемы все электрические выводы аппаратов и концы токопроводящих жил проводов должны иметь маркировку (цифру или букву).
Методические указания по чтению электрических схем заключаются в рекомендациях по принятому порядку последовательности изучения электрифицированной установки. Чтение электрической схемы следует начинать с ее типа и вида по названию из углового штампа. Затем следует ознакомиться со схемой силовой цепи, начиная с источника тока. Схемы управления надо изучать поэлементно.
При наличии цепей с элементами электроники необходимо изучить работу отдельных электронных элементов, обратив внимание на прохождение электрических зарядов через полупроводниковые элементы.
Следует помнить, что питание основных цепей в электронных устройствах принято однопроводное, поэтому окончание электрических цепей показано присоединением к корпусу аппарата.
В судовой документации на каждый электропривод имеются принципиальная схема со спецификацией и пояснительной запиской и схемы электрических соединений (монтажные).
Интересные радиосхемы несложные. Урок для детей
Содержание:Каждая электрическая схема состоит из множества элементов, которые, в свою очередь, также включают в свою конструкцию различные детали. Наиболее ярким примером служат бытовые приборы. Даже обычный утюг состоит из нагревательного элемента, температурного регулятора, контрольной лампочки, предохранителя, провода и штепсельной вилки. Другие электроприборы имеют еще более сложную конструкцию, дополненную различными реле, автоматическими выключателями, электродвигателями, трансформаторами и многими другими деталями. Между ними создается электрическое соединение, обеспечивающее полное взаимодействие всех элементов и выполнение каждым устройством своего предназначения.
В связи с этим очень часто возникает вопрос, как научится читать электрические схемы, где все составляющие отображаются в виде условных графических обозначений. Данная проблема имеет большое значение для тех, кто регулярно сталкивается с электромонтажом. Правильное чтение схем дает возможность понять, каким образом элементы взаимодействуют между собой и как протекают все рабочие процессы.
Виды электрических схем
Для того чтобы правильно пользоваться электрическими схемами, нужно заранее ознакомиться с основными понятиями и определениями, затрагивающими эту область.
Любая схема выполняется в виде графического изображения или чертежа, на котором вместе с оборудованием отображаются все связующие звенья электрической цепи. Существуют различные виды электрических схем, различающиеся по своему целевому назначению. В их перечень входят первичные и вторичные цепи, системы сигнализации, защиты, управления и прочие. Кроме того, существуют и широко используются принципиальные и , полнолинейные и развернутые.
Каждая из них имеет свои специфические особенности.
К первичным относятся цепи, по которым подаются основные технологические напряжения непосредственно от источников к потребителям или приемникам электроэнергии. Первичные цепи вырабатывают, преобразовывают, передают и распределяют электрическую энергию. Они состоят из главной схемы и цепей, обеспечивающих собственные нужды. Цепи главной схемы вырабатывают, преобразуют и распределяют основной поток электроэнергии. Цепи для собственных нужд обеспечивают работу основного электрического оборудования. Через них напряжение поступает на электродвигатели установок, в систему освещения и на другие участки.
Вторичными считаются те цепи, в которых подаваемое напряжение не превышает 1 киловатта. Они обеспечивают выполнение функций автоматики, управления, защиты, диспетчерской службы. Через вторичные цепи осуществляется контроль, измерения и учет электроэнергии. Знание этих свойств поможет научиться читать электрические схемы.
Полнолинейные схемы используются в трехфазных цепях.
Они отображают электрооборудование, подключенное ко всем трем фазам. На однолинейных схемах показывается оборудование, размещенное лишь на одной средней фазе. Данное отличие обязательно указывается на схеме.
На принципиальных схемах не указываются второстепенные элементы, которые не выполняют основных функций. За счет этого изображение становится проще, позволяя лучше понять принцип действия всего оборудования. Монтажные схемы, наоборот, выполняются более подробно, поскольку они применяются для практической установки всех элементов электрической сети. К ним относятся однолинейные схемы, отображаемые непосредственно на строительном плане объекта, а также схемы кабельных трасс вместе с трансформаторными подстанциями и распределительными пунктами, нанесенными на упрощенный генеральный план.
В процессе монтажа и наладки широкое распространение получили развернутые схемы с вторичными цепями. На них выделяются дополнительные функциональные подгруппы цепей, связанных с включением и выключением, индивидуальной защитой какого-либо участка и другие.
Обозначения в электрических схемах
В каждой электрической цепи имеются устройства, элементы и детали, которые все вместе образуют путь для электрического тока. Они отличаются наличием электромагнитных процессов, связанных с электродвижущей силой, током и напряжением, и описанных в физических законах.
В электрических цепях все составные части можно условно разделить на несколько групп:
- В первую группу входят устройства, вырабатывающие электроэнергию или источники питания.
- Вторая группа элементов преобразует электричество в другие виды энергии. Они выполняют функцию приемников или потребителей.
- Составляющие третьей группы обеспечивают передачу электричества от одних элементов к другим, то есть, от источника питания – к электроприемникам. Сюда же входят трансформаторы, стабилизаторы и другие устройства, обеспечивающие необходимое качество и уровень напряжения.
Каждому устройству, элементу или детали соответствует условное обозначение, применяющееся в графических изображениях электрических цепей, называемых электрическими схемами.
Кроме основных обозначений, в них отображаются линии электропередачи, соединяющие все эти элементы. Участки цепи, вдоль которых протекают одни и те же токи, называются ветвями. Места их соединений представляют собой узлы, обозначаемые на электрических схемах в виде точек. Существуют замкнутые пути движения тока, охватывающие сразу несколько ветвей и называемые контурами электрических цепей. Самая простая схема электрической цепи является одноконтурной, а сложные цепи состоят из нескольких контуров.
Большинство цепей состоят из различных электротехнических устройств, отличающихся различными режимами работы, в зависимости от значения тока и напряжения. В режиме холостого хода ток в цепи вообще отсутствует. Иногда такие ситуации возникают при разрыве соединений. В номинальном режиме все элементы работают с тем током, напряжением и мощностью, которые указаны в паспорте устройства.
Все составные части и условные обозначения элементов электрической цепи отображаются графически.
На рисунках видно, что каждому элементу или прибору соответствует свой условный значок. Например, электрические машины могут изображаться упрощенным или развернутым способом. В зависимости от этого строятся и условные графические схемы. Для показа выводов обмоток используются однолинейные и многолинейные изображения. Количество линий зависит от количества выводов, которые будут разными у различных типов машин. В некоторых случаях для удобства чтения схем могут использоваться смешанные изображения, когда обмотка статора показывается в развернутом виде, а обмотка ротора – в упрощенном. Таким же образом выполняются и другие .
Также осуществляются упрощенным и развернутым, однолинейным и многолинейным способами. От этого зависит способ отображения самих устройств, их выводов, соединений обмоток и других составных элементов. Например, в трансформаторах тока для изображения первичной обмотки применяется утолщенная линия, выделенная точками. Для вторичной обмотки может использоваться окружность при упрощенном способе или две полуокружности при развернутом способе изображения.
Графические изображения других элементов:
- Контакты. Применяются в коммутационных устройствах и контактных соединениях, преимущественно в выключателях, контакторах и реле. Они разделяются на замыкающие, размыкающие и переключающие, каждому из которых соответствует свой графический рисунок. В случае необходимости допускается изображение контактов в зеркально-перевернутом виде. Основание подвижной части отмечается специальной незаштрихованной точкой.
- . Могут быть однополюсными и многополюсными. Основание подвижного контакта отмечается точкой. У автоматических выключателей на изображении указывается тип расцепителя. Выключатели различаются по типу воздействия, они могут быть кнопочными или путевыми, с размыкающими и замыкающими контактами.
- Плавкие предохранители, резисторы, конденсаторы. Каждому из них соответствуют определенные значки. Плавкие предохранители изображаются в виде прямоугольника с отводами. У постоянных резисторов значок может быть с отводами или без отводов.
Подвижный контакт переменного резистора обозначается в виде стрелки. На рисунках конденсаторов отображается постоянная и переменная емкость. Существуют отдельные изображения для полярных и неполярных электролитических конденсаторов. - Полупроводниковые приборы. Простейшими из них являются диоды с р-п-переходом и односторонней проводимостью. Поэтому они изображаются в виде треугольника и пересекающей его линии электрической связи. Треугольник является анодом, а черточка – катодом. Для других видов полупроводников существуют собственные обозначения, определяемые стандартом. Знание этих графических рисунков существенно облегчает чтение электрических схем для чайников.
- Источники света. Имеются практически на всех электрических схемах. В зависимости от назначения, они отображаются как осветительные и сигнальные лампы с помощью соответствующих значков. При изображении сигнальных ламп возможна заштриховка определенного сектора, соответствующего невысокой мощности и небольшому световому потоку.
В системах сигнализации вместе с лампочками применяются акустические устройства – электросирены, электрозвонки, электрогудки и другие аналогичные приборы.
Как правильно читать электрические схемы
Принципиальная схема представляет собой графическое изображение всех элементов, частей и компонентов, между которыми выполнено электронное соединение с помощью токоведущих проводников. Она является основой разработок любых электронных устройств и электрических цепей. Поэтому каждый начинающий электрик должен в первую очередь овладеть способностями чтения разнообразных принципиальных схем.
Именно правильное чтение электрических схем для новичков, позволяет хорошо усвоить, каким образом необходимо выполнять соединение всех деталей, чтобы получился ожидаемый конечный результат. То есть устройство или цепь должны в полном объеме выполнять назначенные им функции. Для правильного чтения принципиальной схемы необходимо, прежде всего, ознакомиться с условными обозначениями всех ее составных частей.
Каждая деталь отмечена собственным условно-графическим обозначением – УГО. Обычно такие условные знаки отображают общую конструкцию, характерные особенности и назначение того или иного элемента. Наиболее ярким примером служат конденсаторы, резисторы, динамики и другие простейшие детали.
Гораздо сложнее работать с компонентами, представленными транзисторами, симисторами, микросхемами и т.д. Сложная конструкция таких элементов предполагает и более сложное отображение их на электрических схемах.
Например, в каждом биполярном транзисторе имеется минимум три вывода – база, коллектор и эмиттер. Поэтому для их условного изображения требуются особые графические условные знаки. Это помогает различить между собой детали с индивидуальными базовыми свойствами и характеристиками. Каждое условное обозначение несет в себе определенную зашифрованную информацию. Например, у биполярных транзисторов может быть совершенно разная структура – п-р-п или р-п-р, поэтому изображения на схемах также будут заметно отличаться.
Рекомендуется перед тем как читать принципиальные электрические схемы, внимательно ознакомиться со всеми элементами.
Условные изображения очень часто дополняются уточняющей информацией. При внимательном рассмотрении, можно увидеть возле каждого значка латинские буквенные символы. Таким образом обозначается та или иная деталь. Это важно знать, особенно, когда мы только учимся читать электрические схемы. Возле буквенных обозначений расположены еще и цифры. Они указывают на соответствующую нумерацию или технические характеристики элементов.
Сделать своими руками простейшие электронные схемы для использования в быту можно, даже не имея глубоких познаний в электронике. На самом деле на бытовом уровне радио – это очень просто. Знания элементарных законов электротехники (Ома, Кирхгофа), общих принципов работы полупроводниковых устройств, навыков чтения схем, умения работать с электрическим паяльником вполне достаточно, чтобы собрать простейшую схему.
Мастерская радиолюбителя
Какой сложности схему ни пришлось бы выполнять, необходимо иметь минимальный набор материалов и инструментов в своей домашней мастерской:
- Бокорезы;
- Пинцет;
- Припой;
- Флюс;
- Монтажные платы;
- Тестер или мультиметр;
- Материалы и инструменты для изготовления корпуса прибора.

Не следует приобретать для начала дорогие профессиональные инструменты и приборы. Дорогая паяльная станция или цифровой осциллограф мало помогут начинающему радиолюбителю. В начале творческого пути вполне достаточно простейших приборов, на которых и нужно оттачивать опыт и мастерство.
С чего начинать
Радиосхемы своими руками для дома должны по сложности не превышать того уровня, каким Вы владеете, иначе это будет означать лишь потраченное время и материалы. При недостатке опыта лучше ограничиться простейшими схемами, а по мере накопления навыков усовершенствовать их, заменяя более сложными.
Обычно большинство литературы из области электроника для начинающих радиолюбителей приводит классический пример изготовления простейших приемников. Особенно это относится к классической старой литературе, в которой нет столько принципиальных ошибок по сравнению с современной.
Обратите внимание! Данные схемы были рассчитаны на огромные мощности передающих радиостанций в прошлое время.
Сегодня передающие центры используют меньшую мощность для передачи и стараются уйти в диапазон более коротких волн. Не стоит тратить время на попытки сделать рабочий радиоприемник при помощи простейшей схемы.
Радиосхемы для начинающих должны иметь в своем составе максимум пару-тройку активных элементов – транзисторов. Так будет легче разобраться в работе схемы и повысить уровень знаний.
Что можно сделать
Что можно сделать, чтобы и было несложно, и можно было использовать на практике в домашних условиях? Вариантов может быть множество:
- Квартирный звонок;
- Переключатель елочных гирлянд;
- Подсветка для моддинга системного блока компьютера.
Важно! Не следует конструировать устройства, работающие от бытовой сети переменного тока, пока нет достаточного опыта. Это опасно и для жизни, и для окружающих.
Довольно несложные схемы имеют усилители для компьютерных колонок, выполненные на специализированных интегральных микросхемах.
Устройства, собранные на их основе, содержат минимальное количество элементов и практически не требуют регулировки.
Часто можно встретить схемы, которые нуждаются в элементарных переделках, усовершенствованиях, которые упрощают изготовление и настройку. Но это должен делать опытный мастер с тем расчетом, чтобы итоговый вариант был более доступен новичку.
На чем выполнять конструкцию
Большинство литературы рекомендует выполнять конструирование простых схем на монтажных платах. В настоящее время с этим совсем просто. Существует большое разнообразие монтажных плат с различными конфигурациями посадочных отверстий и печатных дорожек.
Принцип монтажа заключается в том, что детали устанавливаются на плату в свободные места, а затем нужные выводы соединяются между собой перемычками, как указано на принципиальной схеме.
При должной аккуратности такая плата может послужить основой для множества схем. Мощность паяльника для пайки не должна превышать 25 Вт, тогда риск перегреть радиоэлементы и печатные проводники будет сведен к минимуму.
Припой должен быть легкоплавким, типа ПОС-60, а в качестве флюса лучше всего использовать чистую сосновую канифоль или ее раствор в этиловом спирте.
Радиолюбители высокой квалификации могут сами разработать рисунок печатной платы и выполнить его на фольгированном материале, на котором затем паять радиоэлементы. Разработанная таким образом конструкция будет иметь оптимальные габариты.
Оформление готовой конструкции
Глядя на творения начинающих и опытных мастеров, можно придти к выводу, что сборка и регулировка устройства не всегда являются самым сложным в процессе конструирования. Порой правильно работающее устройство так и остается набором деталей с припаянными проводами, не закрытое никаким корпусом. В настоящее время уже можно не озадачиваться изготовлением корпуса, потому что в продаже можно встретить всевозможные наборы корпусов любых конфигураций и габаритов.
Перед тем, как начинать изготовление понравившейся конструкции, следует полностью продумать все этапы выполнения работы: от наличия инструментов и всех радиоэлементов до варианта выполнения корпуса.
Совсем неинтересно будет, если в процессе работы выясниться, что не хватает одного из резисторов, а вариантов замены нет. Работу лучше выполнять под руководством опытного радиолюбителя, а, в крайнем случае, периодически контролировать процесс изготовления на каждом из этапов.
Видео
Любое радиотехническое или электротехническое устройство состоит из определенного количества различных электро- и радиоэлементов (радиодеталей). Возьмем, к примеру, самый обычный утюг: в нем есть регулятор температуры, лампочка, нагревательный элемент, предохранитель, провода и штепсельная вилка.
Утюг представляет собой электротехническое устройство, собранное из специального набора радиоэлементов, обладающих определенными электрическими свойствами, где работа утюга основана на взаимодействии этих элементов между собой.
Для осуществления взаимодействия радиоэлементы (радиодетали) соединяются друг с другом электрически, а в некоторых случаях их размещают на небольшом расстоянии друг от друга и взаимодействие происходит путем образованной между ними индуктивной или емкостной связи.
Самый простой способ разобраться в устройстве утюга — это сделать его точную фотографию или рисунок. А чтобы представление было исчерпывающим можно сделать несколько фотографий внешнего вида крупным планом с разных ракурсов, и несколько фотографий внутреннего устройства.
Однако, как Вы заметили, этот способ представления об устройстве утюга нам вообще ничего не дает, так как на фотографиях видна только общая картинка о деталях утюга. А из каких радиоэлементов он состоит, какое их назначение, что они представляют, какую функцию в работе утюга выполняют и как связаны между собой электрически нам не понятно.
Вот поэтому, чтобы иметь представление, из каких радиоэлементов состоят подобные электрические устройства, разработали условные графические обозначения радиодеталей. А чтобы понимать, из каких деталей составлено устройство, как эти детали взаимодействуют друг с другом и какие при этом протекают процессы, были разработаны специальные электрические схемы.
Электрическая схема представляет собой чертеж, содержащий в виде условных изображений или обозначений составные части (радиоэлементы) электрического устройства и соединения (связи) между ними. То есть электрическая схема показывает, как осуществляется соединение радиоэлементов между собой.
Радиоэлементами электрических устройств могут являться резисторы, лампы, конденсаторы, микросхемы, транзисторы, диоды, выключатели, кнопки, пускатели и т.д., а соединения и связи между ними могут быть выполнены монтажным проводом, кабелем, разъемным соединением, дорожками печатных плат и т.д.
Электрические схемы должны быть понятны всем кому приходится с ними работать, и потому их выполняют в стандартных условных обозначениях и применяют по определенной системе, установленной государственными стандартами: ГОСТ 2.701-2008; ГОСТ 2.710-81; ГОСТ 2.721-74; ГОСТ 2.728-74; ГОСТ 2.730-73.
Различают три основных вида схем: структурные , принципиальные электрические , схемы электрических соединений (монтажные ).
Структурная схема (функциональная) разрабатывается на первых этапах проектирования и предназначена для общего ознакомления с принципом работы устройства. На схеме прямоугольниками, треугольниками или символами изображаются основные узлы или блоки устройства, которые между собой связываются линиями со стрелками, указывающими направление и последовательность соединений друг с другом.
Принципиальная электрическая схема определяет, из каких радиоэлементов (радиодеталей) состоит электро- или радиотехническое устройство, как эти радиодетали связаны между собой электрически, и как они взаимодействуют друг с другом. На схеме детали устройства и порядок их соединения изображают условными знаками, символизирующими эти детали. И хотя принципиальная схема не дает представления о габаритах устройства и размещении его деталей на монтажных платах, щитах, панелях и т.п., зато она позволяет детально разобраться в его принципе работы.
Схема электрических соединений или ее еще называют монтажная схема , представляет собой упрощенный конструктивный чертеж, изображающий электрическое устройство в одной или нескольких проекциях, на котором показываются электрические соединения деталей между собой.
На схеме изображаются все радиоэлементы, входящие в состав устройства, их точное расположение, способы соединения (провода, кабели, жгуты), места присоединений, а также входные и выходные цепи (соединители, зажимы, платы, разъемы и т.п.). Изображения деталей на схемах даются в виде прямоугольников, условных графических обозначений, или в виде упрощенных рисунков реальных деталей.
Разница между структурной, принципиальной и монтажной схемой будет показана дальше на конкретных примерах, но главный упор мы будем делать на принципиальные электрические схемы.
Если внимательно рассмотреть принципиальную схему любого электрического устройства, то можно заметить, что условные обозначения некоторых радиодеталей часто повторяются. Подобно тому, как слово, фраза или предложение состоят из чередующихся в определенном порядке букв собранных в слова, так и электрическая схема состоит из чередующихся в определенном порядке отдельных условных графических обозначений радиоэлементов и их групп.
Условные графические обозначения радиоэлементов образуются из простейших геометрических фигур: квадратов, прямоугольников, треугольников, окружностей, а также из сплошных и штриховых линий и точек. Их сочетание по системе, предусмотренной стандартом ЕСКД (единая система конструкторской документации), дает возможность легко изобразить радиодетали, приборы, электрические машины, линии электрической связи, виды соединений, род тока, способы измерения параметров и т.п.
В качестве графического обозначения радиоэлементов взято их предельно упрощенное изображение, в котором либо сохранены их наиболее общие и характерные черты, либо подчеркнут их основной принцип действия.
Например. Обычный резистор представляет собой керамическую трубку, на поверхность которой нанесен токопроводящий слой , обладающий определенным электрическим сопротивлением. Поэтому на электрических схемах резистор так и обозначают в виде прямоугольника , символизирующего форму трубки.
Благодаря такому принципу построения запоминание условных графических обозначений не представляет особого труда, а составленная схема получается удобной для чтения. И для того, чтобы научиться читать электрические схемы, прежде всего, нужно изучить условные обозначения, так сказать «азбуку» электрических схем.
На этом мы закончим. В разберем три основных вида электрических схем, с которыми Вам часто придется сталкиваться при разработке или повторении радиоэлектронной или электротехнической аппаратуры.
Удачи!
Раздел электронные самоделки будет Вам хорошим помощником, если вы решили стать электриком — самоучкой. Наверняка через небольшой промежуток времени Вам захочется сделать какой-нибудь полезный электроприбор для дома, автомобиля либо дачи своими руками.
Одновременно с этим самоделки могут пригодиться не только в быту, но и изготовлены на продажу, к примеру, самодельное зарядное устройство для аккумулятора.
Здесь Вы найдёте не только полезные схемы, но и электронные хитрости и заметки.
Интересные электронные устройства и схемы к ним. Из которых можно сделать полезные самоделки своими руками.
Многие электрические приборы можно отремонтировать или изготовить новые своими руками. Для этого дома всегда найдётся то, что можно переделать для выполнения новых функций: старые электронные часы, детское авто, вышедший из употребления компьютер и многое другое.
Полезные поделки всегда можно отремонтировать или переделать.
Электронные самоделки изготавливают своими руками в домашних условиях, это может быть самодельный станок или же маленький радио-жучок. Все изобретения связаны с электричеством, поэтому не забывайте соблюдать правила техники безопасности!
Метки: ,Сейчас я расскажу Вам, как делал жалюзи на Ардуино с управлением через ИК пульт. Основные детали автоматических жалюзей: Шаговый мотор 28BYJ-48; Шаговый драйвер; Ардуино (я использовал Nano). Очередная моя задача это сделать умные жалюзи на Ардуино с автоматическим открыванием и закрыванием от телевизионного пульта.
Изготавливаем автоматические жалюзи на Ардуино от телевизионного пульта. Приобрёл самую дешевую …
Условные обозначения в электрических схемах: 7 норм изображения
Что такое обозначения на электрических схемах
Каждый человек, старше 7 лет умеет читать. И вы, наверное, знаете, что чтобы прочитать текст нужно обязательно знать буквы, и правила, по которым их следует между собой совмещать. Чтение электрических схем для начинающих может оказаться настоящей проблемой, так как для этого тоже нужно знать значение символов и правила их совмещения.
В электрических схемах, условные значения описывают состав и работу электрооборудования, благодаря таким символам можно вкратце описать всю полезную информацию.
Все электросхемы имеют условные графические (УГО), буквенные или буквенно-цифровые обозначения. Эти символы обозначают элементы и связи деталей электроприборов. Существуют таблицы для чайников, в которых обозначается расшифровка каждого символа.
На чертежах УГО обозначаются в виде линей, квадратов, треугольников, кружков, овалов, пунктира и точек. Они сочетаются между собой по системе, которая предусмотрена стандартами ГОСТ. С помощью условных буквенных и графических изображений можно изобразить розетки, батареи, кнопки различных устройств и так далее.
Кроме обозначений самих устройств, на изделия наносятся знаки, поясняющие работу элементов. Так графические обозначения отмечают только основную функцию контакта. А специальные знаки, нанесенные на детали вроде кнопок и фотореле, помогают найти на схеме все необходимые части изделия.
Количество условных обозначений постоянно увеличивается. Их составляют для новых деталей с учетом основных правил и нормативов, по примеру уже существующих устройств.
Итак, условные обозначения – это знаки позволяющие производителю кратко описать строение, работу и предназначение своего изделия. Полный обзор УГО, вы найдете в специальных таблицах.
Обозначения по ГОСТ электрических элементов на схемах
Условные обозначения в электрике обязательно согласуются с нормами ГОСТ.
Благодаря такой стандартизации вы сможете по одному принципу прочитать схемы разных производителей.
Данные стандарты обозначения элементов электроприборов и линий электроснабжения были разработаны российским научно-исследовательским институтом машиностроения. Однако их приняли для себя и другие страны бывшего СССР.
Страны, которые рисуют обозначения на схемах согласно российскому ГОСТ:
- Россия;
- Украина;
- Азербайджан;
- Беларусь;
- Армения;
- Молдова;
- Кыргызстан;
- Казахстан;
- Узбекистан;
- Таджикистан.
Таким образом, изображение предохранителя, рубильника, аккумулятора, счетчика электроэнергии, розеток, выключателей, кабелей, светильников и других электроприборов у вышеперечисленных стран одинаково. Это облегчает чтение схем электроприборов, которые были изготовлены в соседних странах.
Если вы самостоятельно рисуете обозначения на схемах по ГОСТ, то сначала проверьте, действителен ли в данное время выбранный вами документ, так, например, ГОСТ 7624-62 для графических условных обозначений уже недействителен.
В документах ГОСТ описаны правила составления различных схем по ним вы сможете самостоятельно изобразить работу того или иного устройства.
Какие бывают нормы изображения электросхем:
- Правила выполнения функциональных схем устройства;
- Нормы выполнения структурных схем прибора;
- Как выполняется принципиальная схема.
- Требования к выполнению схем соединения;
- Правила выполнения схем подключения;
- Способ выполнения общих схем;
- Нормы выполнения схем расположения.
Изучив эти нормы и требования, вы сможете правильно самостоятельно изображать схемы. К сожалению, данная документация достаточно объемна, поэтому ее сложно уместить в одной статье. Вы сможете скачать ее или найти в специализированных книгах.
Как читать электрические схемы
Если вы решили собрать какой-либо прибор в домашних условиях, используя готовую схему, то вам сначала нужно будет научиться ее читать.
Сложно ли это? Конечно да, но потратив время на изучения норм и правил, по которым производится расшифровка электросхем, вы откроете для себя невиданные горизонты.
Обычно схематические изображения электронных изделий имеют компоненты, которые облегчают их изучение. Такие УГО могут иметь разные размеры, и несколько приложений с пояснениями.
Из каких компонентов состоят схемы в электротехнике:
- Обозначения на планах какого-либо функционального узла в системе автоматизации;
- Описание с объяснением;
- Части отдельных электроэлементов, которые используются как в этой электросхеме, так и в других;
- Изображения диаграмм переключателя и пускателя устройств, имеющих множество функций;
- Список используемых в схеме изделий и приборов;
- Список чертежей, которые относятся к схеме и пояснения к ним.
Чтобы прочитать электрическую схему нужно не только знать, как выглядит то, или иное условное обозначение, но и разбираться в устройстве изучаемого вами прибора.
Также очень важно учитывать правила чтения схем.
Краткий курс чтения схем:
- Ознакомьтесь со схемой. Прочитайте все пояснения к ней. Перечитайте перечень документов.
- Определите систему питания реле, радиоэлементов и других элементов электроприборов. Чтобы это сделать отыщите на схеме источники питания, определите род тока, число номинального напряжения, также выясняют какую фазу, имеют цепи переменного тока и полярность в цепях постоянного тока. Также на схеме нужно найти коммуникационные и защитные аппараты: стабилизатор напряжения, предохранитель, приборы заземления и дифавтомата, УЗО, и т.д. Определить где на приборе они установлены, и выяснить зону защиты каждого из них.
- Изучите схемные обозначения цепей электроприемника: магнитный пускатель и его обмотку, устройство оптопары, контактора и автомата, распределительной коробки и т.д.
Это основные позиции чтения электросхем. Стоит обозначить, что нельзя изучать сразу несколько цепей.
Так вы запутаетесь и потратите много времени. При чтении схем, очень важно иметь под рукой таблицу обозначений различных элементов электроприборов.
Обозначение предохранителя на схеме
Практически во всех электроустановках, например, в устройстве электродвигателя стиральной машины, в электросчетчиках, в строении сервера компьютера, а также в сборке видеокамеры и вентилятора стоят специальные предохранители. Если сила тока превышает допустимые нормы, предохранитель срабатывает, и устройство выключается. Без этого элемента техника быстро приходила бы в негодность.
Предохранитель представляет собой стеклянную трубку, по бокам которой установлены металлические стержни. Эти стержни изготавливаются из металла с определенным уровнем плавкости, если тепловое значение в устройстве превысит допустимое значение, то предохранитель расплавиться (перегорит) и устройство отключится.
Практически все условные обозначения очень легко узнать, так как они по своему внешнему виду очень напоминают прибор, который обозначают.
Так вы сразу узнаете схематичное обозначение витой пары, автоматического трансформатора, лампочки, термопары, кабельной линии, дифференциального реле, диммера, генератора, и какого-либо двигателя.
Такие предохранители изображаются на схеме в виде горизонтально расположенного прямоугольника по центру которого проходит горизонтальная линия. Его несложно разгадать на схеме, так как по внешнему виду рисунок очень напоминает предохранитель.
Посмотреть на устройство самого простого предохранителя, вы сможете в лампах накаливания. Также такие устройства в избытке имеются на компьютерных платах.
Условные обозначения розеток и выключателей на чертежах
Планирование чертежей электропроводки при строительстве дома имеет большое значение. От ее правильности ее подключения зависит безопасность проживающих в здании людей. Чтобы правильно сделать проводку электричества, нужно составить точную схему.
Огромное значение в планировании электропроводки имеют розетки и выключатели.
От этого зависит, где будет установлен разъединитель, и куда нужно будет вести основной кабель.
В электропроводке редко встречается необходимость в концевой муфте, или в таком устройстве, как перекидной провод. Однако их обозначения, все же нужно знать.
Итак, давайте сначала определимся с изображением розеток:
- Половинка полукруга по центру круглой линии которой расположены одна или две вертикальных линии обозначает однополюсные (однолинейные) или двухполюсные розетки открытого типа.
- Полукруг с горизонтальной и несколькими вертикальными линиями обозначают полюсную розетку с устройством «земли». При этом, значок земли – это горизонтальная линия, а обозначения количества полюсов – вертикальные черточки.
- Обозначения, вертикальная линия которых начинается от горизонтального края полукруга и выходит из его закругленного края обозначают скрытые розетки.
- Скрытые влагостойкие двухполюсные розетки обозначаются, как закрашенный полукруг с горизонтальными и вертикальными линиями.

Выключатели изображаются в виде ключика, на конце которого расположены горизонтальные отметины. При этом, если они расположены с одной стороны «ключика», то устройство проходного выключателя открытого типа. Если по центру на конце «ключика», то закрытого.
Какие условные обозначения в электрических схемах (видео)
Электротехнические схемы ЭРЭ и электроприборов читать довольно сложно. Для этого нужно знать не только правила и нормы расшифровки, но и помнить, как выглядит тот или иной элемент. Чтобы разобраться в данном деле, вы можете использовать интернет, но лучше обратиться к документации ГОСТ. Там вы сможете найти все необходимые данные. Однако и здесь, имеются таблицы с изображением различных элементов и обозначений в электронике.
Руководство для начинающих – Как читать электрические схемы
Часть 1. Распознавание основных символов электрических схем
Электрические схемы — это карты для проектирования, построения и устранения неполадок цепей.
Научиться читать и понимать схемы будет легко для новичков, если они узнают основные схематические символы.
Вот некоторые из стандартных и основных символов для различных компонентов электрических схем.
1. Резисторы являются основными компонентами электрических схем. Обычно они представлены зигзагообразными линиями с двумя выступающими наружу концами. Но вы также можете использовать альтернативный прямоугольный символ на чертеже.
2. Конденсаторы имеют различные типы, которые широко используются. Это устройство, которое накапливает электрическую энергию и обычно имеет два вывода, которые можно подключить к остальной части цепи.
3. Катушки индуктивности обычно представлены серией изогнутых выступов или несколькими витковыми витками.
4. Выключатели: SPST (однополюсный/однопозиционный) является самым основным выключателем. Он имеет две клеммы с полусоединенной линией, представляющей исполнительный механизм.
Переключатели с более чем одним направлением могут добавить больше посадочных мест для привода.
5.Источники питания в основном бывают двух типов: источники постоянного и переменного напряжения. Они представляют собой источник питания постоянного тока (DC) или переменного тока (AC).
6. Цифровые логические элементы: Все стандартные логические функции имеют уникальные схематические символы, такие как AND, OR и XOR. Добавление пузырька к выводу сводит на нет функцию, и вы получите NAND и XOR.
Несомненно, многие электрические схемы не упомянуты в этом списке.Но и этого выше должно быть достаточно для новичка в чтении схем. Затем мы поговорим о том, как эти символы связаны на схемах.
EdrawMax
Универсальное программное обеспечение для построения диаграмм
Легко создавайте более 280 типов диаграмм
Простое начало построения диаграмм с помощью различных шаблонов и символов
- Превосходная совместимость файлов: Импорт и экспорт чертежей в файлы различных форматов, например Visio
- Кроссплатформенная поддержка (Windows, Mac, Linux, Web)
Часть 2: Распознавание имен и значений схемных символов
Имя: В дополнение к символам, каждый компонент на электрической схеме имеет уникальное имя и значение, что дополнительно помогает определить, что он представляет.
Имена компонентов обычно представляют собой комбинацию одной или двух букв, а иногда и числа. Сообщение в имени определяет тип компонента, имя каждого компонента на электрической схеме должно быть уникальным. Если на электрической схеме имеется более одного резистора, назовите их R1, R2, R3 и так далее.
Значение: Значения могут помочь точно определить, что представляет компонент. Для компонентов схемы, таких как резисторы, конденсаторы и катушки индуктивности, значение говорит нам, сколько у них омов или фарад.Но для интегральных схем значением может быть название микросхемы.
Часть 3: Распознавание соединений и линий на электрических схемах
Понимание представления символов и компонентов — это лишь первый этап в чтении электрических схем. Затем вам нужно определить, как связаны символы и как выяснить их связи.
1. Сети — это линии, которые показывают, как соединены компоненты.
2. Соединение — это когда провод разделяется на два или более направлений, образуя соединение.
Но узел означает только проходящие мимо, но не соединенные провода.
3. Узлы показывают, что провода, пересекающие это соединение, также соединены.
Часть 4. Самостоятельное создание электрической схемы
Теперь, когда вы научились читать и понимать электрические схемы, вы можете найти и использовать мощное, но простое в использовании средство для создания схем и создать электрическую схему для представления физических соединений и компоновки электрической цепи.
Как читать электрические чертежи
Узнайте, как читать электрические чертежи, и получите простое в использовании программное обеспечение для создания электрических чертежей, позволяющее создавать профессионально выглядящие электрические чертежи.
Как читать электрический чертеж
1. Ознакомьтесь со стандартными электрическими символами.
Знание значений основных электрических символов на вашем электрическом чертеже поможет вам быстро понять и устранить неполадки в цепи.
Лампу обычно изображают в виде круга с крестом внутри. Когда ток проходит через лампу, она производит свет.
Переключатели обозначаются разрывом или разрывом линии. Это похоже на щелчок выключателя света.
Термостат представляет собой своего рода термовыключатель, который срабатывает при изменении температуры.
Предохранитель представлен небольшим зигзагом на линии.Моторы отображаются выпуклостями вдоль линии. Он похож на букву «М» с 5 или 6 горбами.
Земля представлена либо треугольником, направленным вершиной вниз, либо набором параллельных линий, которые становятся короче по мере того, как они оказываются ниже друг друга, фактически представляя внутреннюю область направленной вниз вершины треугольника.
Земля — это общая точка отсчета, которую схемы используют для демонстрации общего единства различных функций схемы. Это не относится к фактической земле земли.
Провода используются для соединения устройств друг с другом. Все точки на проводе одинаковы и связаны. Провода могут пересекаться на электрическом чертеже, но это не обязательно означает, что они соединяются. Если они не соединятся, один из них будет показан полукругом вокруг другого. Если они соединятся, они пересекутся, и в точке пересечения линий будет видна точка.
Резисторы препятствуют потоку в цепи до степени, определяемой используемым значением сопротивления.Они используются для масштабирования и формирования сигнала.
Конденсаторы используются для управления быстро меняющимися сигналами, в отличие от статических или медленно меняющихся сигналов, которые обрабатываются резисторами. Традиционное использование конденсаторов в современных схемах заключается в том, чтобы отводить шум, который по своей сути является быстро меняющимся сигналом, от интересующего сигнала и отводить его на землю.
EdrawMax
Универсальное программное обеспечение для построения диаграмм
Легко создавайте более 280 типов диаграмм
Простое начало построения диаграмм с помощью различных шаблонов и символов
- Превосходная совместимость файлов: Импорт и экспорт чертежей в файлы различных форматов, например Visio
- Кроссплатформенная поддержка (Windows, Mac, Linux, Web)
2.Изучите схему чтения
Читайте схемы по образцу, по которому вы читали бы текст. За редким исключением, схемы следует читать слева направо и сверху вниз. Сигнал, генерируемый или используемый схемой, будет течь в этом направлении. Пользователь может пройти по тому же пути, что и сигнал, чтобы понять, что делает сигнал или как он модифицируется.
3. Определите полярность
Некоторые компоненты печатной платы поляризованы, что означает, что одна сторона положительная, а другая отрицательная.
Это означает, что вы должны прикрепить его определенным образом. Для большинства символов полярность включена в символ. Чтобы определить полярность физической части, общее эмпирическое правило состоит в том, чтобы выяснить, какой металлический провод длиннее. Более длинная часть – сторона +.
4. Понимание имен и значений
Значения помогают определить, что такое компонент. Для электрических компонентов, таких как резисторы, конденсаторы и катушки индуктивности, значение говорит нам, сколько у них омов, фарад или генри.Для других компонентов, таких как интегральные схемы, значением может быть имя микросхемы. Кристаллы могут указывать свою частоту колебаний в качестве значения. Значение компонента схемы определяет его наиболее важную характеристику.
Имена компонентов обычно состоят из одной или двух букв и цифры. Буквенная часть имени представляет тип компонента — R для резисторов, C для конденсаторов, U для интегральных схем и т. д. Имя каждого компонента на электрическом чертеже должно быть уникальным; например, если у вас в цепи несколько резисторов, они должны быть названы R1, R2, R3 и т.
д.
Имена компонентов помогают нам ссылаться на определенные точки схемы. Префиксы имен довольно хорошо стандартизированы. Для некоторых компонентов, таких как резисторы, префикс — это просто первая буква компонента. Другие префиксы имен не так буквальны; индукторы, например, имеют L (потому что ток уже занял I [но он начинается с C … электроника – глупое место]). Вот краткая таблица общих компонентов и префиксов их имен:
Пример электрического чертежа
Использование приведенных выше электрических символов может помочь вам нарисовать стандартные электрические схемы.Добавление названий компонентов к каждому символу облегчает понимание схем как новичками, так и профессионалами за считанные секунды. Вот несколько красивых примеров электрических чертежей, и вы найдете больше в Центре шаблонов Edraw.
Основная электрическая схема
Схема электрической проводки
Схема управления цепью
Как создать электрические схемы самостоятельно
youtube.com/embed/_6LF6XpzUZ0″ frameborder=”0″ allow=”accelerometer; autoplay; clipboard-write; encrypted-media; gyroscope; picture-in-picture” allowfullscreen=””>Другие связанные статьи
Электрическая схема
Схематическая диаграмма
Схемы и логическая схема
Диаграмма системы
Интегрированный Программное обеспечение для схемотехники
Промышленные системы управления
Диаграмма процесса
Технологический и приборный чертеж
Как нарисовать инженерную схему
Понимание схем – технические статьи
Если вы хотите научиться лучше читать схемы, это полезное руководство поможет вам начать работу.
Каждая новая электрическая плата начинается с идеи. Затем эта идея определяется словами и диаграммами в спецификации. Любой может зайти так далеко, но следующий шаг требует фундаментального понимания принципиальных схем.
Принципиальные схемы – это связующее звено между концептуальным электрическим проектом и физической реализацией сборки печатной платы или PCBA.
Цепь лома
Схемы служат двум основным целям.Во-первых, они сообщают о дизайнерском замысле. Для специалиста в области проектирования электрических схем схемы должны четко отражать замысел проекта. И, во-вторых, они существуют, чтобы направлять и управлять компоновкой печатной платы.
Чтобы хорошо начать понимать схемы, вы должны понимать некоторые основные вещи: символы компонентов, позиционные обозначения (REFDES), цепи и выходы.
Справочные обозначения (REFDES)
Ссылочные обозначения — это уникальные идентификационные метки для каждого физического компонента, и они многое сообщают о компонентах, к которым они относятся.
Правильное использование REFDES сообщает читателю схем тип компонента и количество символов на компонент. Хотя существуют стандартные символы, обозначающие различные типы электрических компонентов, которые мы обсудим далее, не все схемы соответствуют всем этим стандартам.
В случае, когда каждый пассивный компонент показан в виде стандартной коробки с выводами, префиксы условного обозначения могут многое рассказать о типе компонента, который представляет этот символ. Ссылочные обозначения также служат ссылкой на спецификацию материалов (BOM).Спецификация имеет номер детали каждого компонента в вашей конструкции печатной платы и указывает, в каких местах должна быть установлена эта деталь, согласно REFDES.
Стандартный для отрасли формат позиционных обозначений включает буквенный код, указывающий тип компонента, за которым следует уникальный номер.
| БТ = Аккумулятор | Дж = разъем | R = Резистор |
| С = Конденсатор | К = Реле | S или SW = переключатель |
| D = диод | L = индуктор | Т = Трансформатор |
| F = предохранитель | P = Соединитель | U = интегральная схема |
| H = Аппаратное обеспечение | Q = Транзистор | Y = Кристалл |
Мы укажем REFDES для каждого компонента, поскольку мы идентифицируем их символы ниже.
Символы компонентов
Символы компонентов на схеме представляют собой физические компоненты, которые будут припаяны к печатной плате (PCB) в процессе сборки. Иногда они также могут представлять структуры печатных плат, такие как переходные отверстия или контрольные точки.
Символы компонентов часто представляют собой стандартную для отрасли форму или рисунок, указывающий, к какому типу электрических компонентов они относятся, хотя иногда они представляют собой не что иное, как прямоугольник с контактами. Резисторы, конденсаторы, катушки индуктивности, диоды и транзисторы имеют стандартные символы, которые мы кратко рассмотрим ниже.
Символы компонентов всегда имеют один или несколько контактов, к которым можно выполнить электрические соединения. Каждый вывод символа схемы имеет номер, соответствующий чертежу физического компонента. Один или несколько символов могут использоваться для обозначения одного электрического компонента. Компоненты с большим количеством выводов часто представляются несколькими схематическими символами просто для удобства чтения схем.![]()
В случае части, определяемой несколькими символами, каждый разделенный символ, относящийся к одному и тому же физическому компоненту, имеет одно и то же условное обозначение.
Общеупотребительные обозначения на схемах
Резистор
Резисторы являются чрезвычайно распространенными электрическими компонентами. В США они обычно изображаются зигзагообразной линией, хотя в международном стандарте они изображаются просто прямоугольником.
Американские (вверху) и международные (внизу) символы для резисторов
Резисторы обозначаются на схемах ссылочным обозначением (REFDES), начинающимся с буквы «R».
Конденсатор
Конденсаторы также очень распространены. Они показаны в виде двух линий, разделенных промежутком, что свидетельствует об их фундаментальной конструкции двух заряженных пластин, разделенных диэлектриком. Два основных символа конденсатора неполяризованные и поляризованные.
Поляризованные конденсаторы обозначаются изогнутой линией (для обозначения отрицательного вывода) и/или знаком плюс (для обозначения положительного вывода).
Символы конденсаторов.Показаны неполяризованный конденсатор в крайнем левом углу и три версии поляризованного конденсатора.
Конденсаторы обозначаются на схемах ссылочным обозначением (REFDES), начинающимся с буквы «C».
Индуктор
Катушки индуктивности, как резисторы и конденсаторы, являются основными пассивными компонентами, используемыми в электрических цепях. Катушки индуктивности показаны в виде серии кривых, представляющих их основную конструкцию. Катушки индуктивности проще всего сконструировать из катушки с проволокой вокруг некоторого материала сердечника.
Символ индуктора
Катушки индуктивности
обозначаются на схемах ссылочным обозначением (REFDES), начинающимся с буквы «L».
Диод
Диоды — это электрические компоненты, пропускающие ток только в одном направлении. Существуют различные типы диодов. Например, стабилитроны не пропускают обратный ток, пока обратное напряжение диода не достигнет определенного уровня.
Символ диода
Светоизлучающий диод (LED) излучает свет, когда через него протекает ток в прямом направлении. Диод Шоттки сконструирован таким образом, что он работает аналогично простому диоду, но переключается быстрее и имеет меньшее прямое падение напряжения.
Символ стабилитрона
Символ диода Шоттки
Диоды обозначаются на схемах ссылочным обозначением (REFDES), начинающимся с буквы «D» или «Z» (для стабилитронов).«LED» иногда используется для светоизлучающих диодов.
Транзистор
Транзисторы похожи на электрические переключатели, в которых напряжение смещения или ток в одной области включают ток, протекающий через основные клеммы.
Существует два основных типа транзисторов: транзисторы с биполярным переходом (BJT) и полевые транзисторы (FET).
Проще говоря, биполярные транзисторы — это устройства с регулируемым током, в которых ток, втекающий в базовый штырь или выходящий из него, вызывает больший ток через штырьки коллектора и эмиттера.
Символы BJT
Также упрощенно можно сказать, что полевые транзисторы — это устройства, управляемые напряжением, в которых напряжение на выводе затвора включает ток через выводы стока и истока. Для транзисторов используется множество рисунков, на которых указано различное количество деталей внутренних компонентов.
Символы FET
Транзисторы обозначаются на схемах ссылочным обозначением (REFDES), начинающимся с буквы «Q».«M» иногда используется для устройств MOSFET. «T» иногда используется неправильно, и его следует избегать.
Для получения более подробной информации о биполярных транзисторах, полевых транзисторах, IGBT и т.
д. ознакомьтесь с нашей статьей, посвященной схематическим обозначениям транзисторов.
Переменные резисторы
Переменные резисторы, такие как потенциометры и реостаты – это резисторы, сопротивление которых изменяется в соответствии с настройками пользователя. Переменные резисторы с двумя выводами показаны как резистор со стрелкой на нем, а потенциометры (с тремя выводами) добавляют стрелку, указывающую сбоку от символа резистора.
Символ реостата
Символ потенциометра
Резисторы, зависящие от напряжения, или варисторы, похожи на переменные резисторы, но с линией вместо стрелки.
Символ варистора
Специальные резисторы чаще всего обозначаются на схемах условным обозначением (REFDES), начинающимся с буквы «R», хотя иногда используется «VR» (для переменных резисторов или потенциометров) или «RV» (для варисторов).
Интегральная схема
Интегральные схемы — это целые электрические схемы, созданные из полупроводникового материала в одном корпусе. Интегральные схемы — это процессоры, память, операционные усилители и стабилизаторы напряжения, которые выглядят как квадраты или прямоугольники, установленные на печатной плате.
Интегральные схемы показаны в виде коробки или набора коробок с помеченными выводами для питания, входов и выходов.
Интегральные схемы обозначаются на схемах ссылочным обозначением (REFDES), начинающимся с буквы «U» или иногда с букв «IC».
Кристалл/Генератор/Резонатор
Все три из них обеспечивают известную постоянную выходную частоту при подаче питания в цепь. Кристаллы, генераторы и резонаторы — это не одно и то же, они имеют разные характеристики и требуют разных вспомогательных схем, но их основные цели схожи.
Хрустальный символ
Кристаллы и генераторы обозначаются на схемах ссылочным обозначением (REFDES), начинающимся с буквы «Y».
Иногда используется «X»; это письмо также является универсальным для компонентов, не подпадающих под другую категорию.
Цифровые логические элементы
Существует много цифровых логических вентилей — больше, чем можно подробно описать в этом обзоре. Для полного объяснения цифровой логики и множества различных типов логических вентилей см. страницу учебника AAC по цифровым сигналам и вентилям.
Логические элементы
продаются как интегральные схемы, поэтому на схемах они обозначаются ссылочным обозначением (REFDES), начинающимся с буквы «U» или иногда «IC», как и другие интегральные схемы.
Операционный усилитель
Операционные усилители и компараторы имеют множество полезных функций в схемах, и на схемах они показаны в виде перевернутых треугольников с входами (+) и (-), а иногда и контактами питания и заземления.
Символ операционного усилителя
Схема операционного усилителя с двойным питанием (слева) и конфигурация с однополярным питанием (справа) с указанными контактами питания и заземления
Операционные усилители и компараторы обозначаются на схемах условными обозначениями (REFDES), начинающимися с буквы «U» или иногда «IC», как и другие интегральные схемы.
Кроме того, операционные усилители иногда используют REFDES, начинающийся с «OP».
Соединитель/головка
Соединители и разъемы — это места, где другие цепи или кабели подключаются к цепи, описанной на схеме. Существует множество типов и ориентаций разъемов, и они также представлены на схемах множеством символов.
Иногда схематические символы представляют собой простые прямоугольники, а иногда схематические символы представляют собой рисунки, которые выглядят как физические разъемы, которые они представляют.
Символы разъемов
Разъемы и разъемы чаще всего обозначаются на схемах ссылочным обозначением (REFDES), начинающимся с буквы «J» или буквы «P».
Переключатель
Переключатели обычно изображаются схематическим символом, который представляет тип переключателя и количество полюсов/ходов и контактов.
Символы переключателей
Переключатели обозначаются на схемах ссылочным обозначением (REFDES), начинающимся с букв «SW».
Аккумулятор
Аккумуляторы обозначены схематическим символом, состоящим из длинной и короткой линий, вместе представляющих один аккумуляторный элемент. На практике большинство схемных обозначений батарей рисуются как две ячейки, независимо от того, сколько ячеек фактически содержит батарея.
Символ батареи
Аккумуляторы обозначаются на схемах ссылочным обозначением (REFDES), начинающимся с буквы «B».
Трансформатор
Трансформаторы обычно изображаются схематическим символом, который символически представляет принцип работы трансформатора. Это выглядит как две параллельные катушки индуктивности с чем-то между ними, обычно линией или двумя.
Трансформаторы обозначаются на схемах ссылочным обозначением (REFDES), начинающимся с буквы «T».
Предохранитель/PTC
Плавкие предохранители или PTC ( p ositive t emperature c oefficient devices) — это устройства защиты цепи, которые «выгорают» или резко увеличивают сопротивление в случае протекания через них слишком большого тока.
обычно обозначаются на схемах символом, похожим на перевернутую букву «S».
Символ предохранителя
Предохранители обозначаются на схемах условным обозначением (REFDES), начинающимся с буквы «F».
PTC обычно изображаются в виде прямоугольника с линией, пересекающей его по диагонали; тот же символ используется для термисторов PTC.
Символы PTC
PTC
обозначаются на схемах ссылочным обозначением (REFDES), начинающимся с букв «R», «VR» или «PTC».
Некомпонентные символы
На схемах есть другие символы, которые не представляют физические компоненты. Некоторые символы представляют собой физические структуры, которые должны быть встроены в саму печатную плату, например контрольные точки или монтажные отверстия.
Символы контрольных точек
Другие схематические символы обозначают шины питания или заземления.
Символ заземления
Другие символы схемы используются для связи между разными страницами схемы с метками, указывающими, частью какой электрической сети они являются.
Некомпонентные символы часто не имеют ссылочных обозначений. Некоторые из них будут иметь ссылочные обозначения (REFDES), начинающиеся с букв «TP» (контрольные точки), «MH» (монтажные отверстия) или «X» (общий универсал для неуказанных в остальном типов).
Для получения более подробной информации о некоторых символах, обсуждаемых в этой статье, ознакомьтесь с трактовкой Робертом Кеймом схематических символов для пассивных компонентов.
Сетки
На языке схем и печатных плат сети представляют собой электрические соединения на печатной плате.Цепи отображаются как линии, соединяющие выводы символа компонента с другими выводами или цепями.
Рекомендуется при рисовании схем помечать важные цепи, чтобы их можно было четко идентифицировать при размещении на печатной плате.
Если две цепи не нарисованы как соединенные, но имеют одинаковую метку, они будут рассматриваться как физически соединенные программным обеспечением для ввода схем, так что при экспорте проекта в инструмент компоновки печатных плат они будут одной и той же цепью.
Изображение схемы с двумя цепями, не нарисованными соединенными, но помеченными одинаковыми, поэтому физически связанными, в данном случае “STEPM_R_EN”
Рекомендуется использовать специальные символы для отображения сетевых подключений к другим страницам или частям той же страницы, когда они не отображаются как подключенные.Это внутристраничные (внутри страницы) или межстраничные (между страницами) символы соединения.
Межстраничные соединители
Для удобочитаемости хорошие схемы избегают перекрытия цепей, где это возможно, но это не всегда возможно. Когда две цепи соединяются, большинство инструментов для рисования схем добавляют точку или круг соединения.
Отсутствие точки соединения означает, что две сети не связаны, а просто проходят друг над другом. Более продвинутые инструменты рисования схем показывают переходы между проводами, чтобы было еще понятнее, что две цепи не соединены.
Связанные сети
Несоединенные сети (с проводным переходом)
Важные выходные данные: список цепей и спецификация
Список соединений
Наиболее важным результатом схемы является список соединений. Этот файл или набор файлов являются основными входными данными для программного обеспечения для компоновки печатных плат, и они используются разработчиками топологии для размещения и разводки всех схем на плате.
Форматы списка цепей различаются, но, как правило, они указывают в довольно простой форме каждый компонент или символ на схеме и каждое соединение (цепь) между ними.Если вы назвали свои цепи в своей схеме, эти имена цепей появятся в списке цепей в качестве точки соединения между частями.
Если вы не назвали сеть, инструмент вывода списка соединений сгенерирует для нее имя.
Как правило, список соединений будет содержать несколько таблиц: в одной перечислены части и их имена, в другой перечислены имена цепей и их соединения и т. д. Списки соединений также можно использовать для включения дополнительной информации, необходимой для моделирования схем SPICE. См. несколько простых примеров вывода списка соединений здесь.
Спецификация (ведомость материалов)
Другим важным результатом схемы является спецификация или спецификация. Выходная спецификация представляет собой электронную таблицу или базу данных, которая сопоставляет каждый REFDES на схеме с физическим компонентом и номером детали.
Существует множество форматов вывода спецификации, в зависимости от того, насколько сложны ваши базы данных схем и деталей и какой тип вывода вы хотите получить. На самом простом конце спектра у вас может быть список позиционных обозначений, каждое из которых имеет номер детали производителя.
Скриншот вывода спецификации OrCAD
Более сложные спецификации будут включать внутренние номера деталей вашей компании, количество деталей, используемых в нескольких местах, номера деталей нескольких поставщиков, которые можно использовать для данной детали, и т. д. Спецификация содержит информацию, необходимую для получения схемы и ее фактического построения. в сборку.
Схемы — это гораздо больше, чем просто эти ключевые элементы.Целые отрасли и карьеры строятся вокруг проектирования схем и сборки печатных плат. Но понимание этих пяти вещей поможет вам понять самые важные основы схемотехники.
Вы просматриваете схему и нуждаетесь в помощи по чему-то, что не описано в этой статье? Расскажите нам об этом в комментариях, и мы, возможно, напишем статью, чтобы помочь!
Понимание электрических чертежей
Цели
1.
Распознавать символы, часто используемые на схемах двигателя и управления.
2. Читать и строить лестничные диаграммы.
3. Прочтите электрические, однолинейные и блок-схемы.
4. Ознакомьтесь с клеммными соединениями для различных типов двигателей.
5. Интерпретируйте информацию, указанную на заводских табличках двигателя.
6. Ознакомьтесь с терминологией, используемой в схемах двигателей.
7. Понимание работы ручных и магнитных пускателей двигателей.
При работе с двигателями используются различные виды электрических чертежей. и схемы их управления. Для облегчения создания и чтения электрические чертежи, используются определенные стандартные обозначения.
Чтобы читать чертежи электродвигателей, необходимо знать как значение символов и как работает оборудование.
Этот раздел поможет вам понять использование символов в электротехнике.
рисунки.
В этом разделе также объясняется моторная терминология и иллюстрируется
это с практическими приложениями.
ЧАСТЬ 1 Символы – Сокращения – Лестничные диаграммы
Символы двигателя
Цепь управления двигателем может быть определена как средство подачи питания к и отключению питания от двигателя. Символы, используемые для обозначения различные компоненты системы управления двигателем можно рассматривать как тип технической стенографии.
Использование этих символов делает электрические схемы менее сложными. и легче читать и понимать.
В системах управления двигателями символы и соответствующие линии показывают, как
цепи соединены друг с другом. К сожалению, не все электрические
и электронные символы стандартизированы. Вы найдете немного другое
символы, используемые разными производителями. Кроме того, символы иногда выглядят
ничего похожего на настоящую вещь, так что вы должны узнать, что означают символы.
ФГР. 1 показаны некоторые типичные символы, используемые на принципиальных схемах двигателей.
Сокращения моторных терминов
Аббревиатура — это сокращенная форма слова или фазы.Заглавные буквы используются для большинства сокращений. Ниже приведен список некоторых из аббревиатуры, обычно используемые на схемах электродвигателей.
Переменный ток переменного тока ARM якорь AUTO автоматический выключатель BKR COM общий Реле управления CR Трансформатор тока CT Постоянный ток постоянного тока Динамическое торможение DB FLD поле FWD вперед GRD заземление Мощность л.с. L1, L2, L3 соединения линии электропередач Концевой выключатель LS MAN ручной MTR двигатель M пускатель двигателя NEG отрицательный NC нормально замкнут NO нормально разомкнут OL реле перегрузки PH фаза PL сигнальная лампа POS положительная кнопка питания PWR PRI основного PB
REC выпрямитель REV обратный RH реостат SSW защитный выключатель SEC вторичный 1PH однофазный соленоид SOL SW переключатель T1, T2, T3 соединения клемм двигателя 3PH трехфазный трансформатор TD с выдержкой времени
Схемы лестницы двигателя
Чертежи управления двигателем содержат информацию о работе цепи, устройстве
и расположение оборудования, а также инструкции по подключению.
Символы, используемые для представления
коммутаторы состоят из узловых точек (мест, где устройства схемы подключаются к
друг друга), контактные полосы и специальный символ, который идентифицирует
определенный тип переключателя, как показано на FGR. 2.
Хотя устройство управления может иметь более одного набора контактов, только контакты, используемые в схеме, представлены на контрольных чертежах.
Различные схемы управления и чертежи используются для установки, обслуживания,
и устранять неисправности в системах управления двигателем.К ним относятся лестничные диаграммы,
электрические схемы, линейные схемы и блок-схемы. «Лестничная диаграмма» (рассматривается
некоторыми как схематическая диаграмма) фокусируется на электрической операции
схемы, а не физического местоположения устройства. Например, два
кнопки остановки могут физически находиться на противоположных концах длинного конвейера,
но электрически бок о бок на лестничной диаграмме.
Лестничные диаграммы, такие как показанная в FGR. 3, нарисованы двумя вертикальные линии и любое количество горизонтальных линий.Вертикальные линии (называемые рельсами) подключаются к источнику питания и обозначаются как линия 1 (L1) и линия 2 (L2). Горизонтальные линии (называемые перекладинами) соединены через L1 и L2 и содержат схему управления.
Лестничные диаграммы предназначены для чтения как книга, начиная с вверху слева и чтение слева направо и сверху вниз.
Поскольку лестничные диаграммы легче читать, они часто используются при отслеживании посредством работы цепи.Самые программируемые логические контроллеры (ПЛК) используют концепцию лестничных диаграмм в качестве основы для своего программирования. язык.
ФГР. 1 Символы управления двигателем.
ФГР. 2 Переключите части компонентов символа.
ФГР. 3 Типовая лестничная диаграмма.
ФГР. 4 Силовая и управляющая проводка двигателя.
Большинство лестничных диаграмм иллюстрируют только однофазную цепь управления. подключен к L1 и L2, а не к трехфазной цепи питания мотор.ФГР. 4 показаны проводка силовой цепи и цепи управления.
На схемах, включающих проводку силовых цепей и цепей управления, вы можете увидеть линии как с тяжелым, так и с легким проводом. Жирные линии используются для силовая цепь с большим током и более легкие линии для слаботочной цепь управления.
Представлены проводники, пересекающиеся друг с другом, но не имеющие электрического контакта. пересекающимися линиями без точки.
Соприкасающиеся проводники обозначены точкой в месте соединения.В большинстве случаев управляющее напряжение получают непосредственно от источника питания. цепи или от понижающего управляющего трансформатора, подключенного к силовой схема.
Использование трансформатора позволяет использовать более низкое напряжение (120 В переменного тока) для управления.
цепи при питании трехфазной цепи питания двигателя с более высоким
напряжения (480 В переменного тока) для более эффективной работы двигателя.
Лестничная диаграмма дает необходимую информацию для легкого следования последовательность работы схемы.
Это отличная помощь в устранении неполадок, поскольку она показывает простым способом
эффект, который открытие или закрытие различных контактов оказывает на другие устройства в
схема. Все переключатели и релейные контакты классифицируются как нормально
открытый (NO) или нормально закрытый (NC). Позиции, изображенные на диаграммах,
электрические характеристики каждого устройства, как было бы найдено, когда оно
куплен и не подключен ни к одной цепи. Это иногда называют
как «готовое» или обесточенное состояние.Это важно
чтобы понять это, потому что это может также представлять обесточенное положение
в цепи. Обесточенное положение относится к положению компонента
когда цепь обесточена или в цепи отсутствует питание.
Эта точка отсчета часто используется в качестве отправной точки в анализе.
работы цепи.
ФГР. 5 Идентификация катушек и связанных с ними контактов.
Общий метод, используемый для идентификации катушки реле и задействованных контактов. это поместить букву или буквы в круг, который представляет катушка (ФГР.5). Каждый контакт, управляемый этой катушкой, будет иметь буква катушки или буквы, написанные рядом с символом контакта.
Иногда при наличии нескольких контактов, управляемых одной катушкой, число добавляется к письму для указания контактного телефона. Хотя там являются стандартными значениями этих букв, большинство диаграмм содержат список ключей показать, что означают буквы; обычно они взяты из названия устройства.
Нагрузка – элемент цепи, имеющий сопротивление и потребляющий электрическую энергию.
питание подается с L1 на L2.Катушки управления, соленоиды, звуковые сигналы и пилот
огни являются примерами нагрузки.
Должно быть включено хотя бы одно загрузочное устройство
на каждой ступени лестничной диаграммы. Без нагрузочного устройства управление
устройства будут переключать разомкнутую цепь на короткое замыкание между
Л1 и Л2. Контакты от управляющих устройств, таких как переключатели, кнопки,
и реле считаются не имеющими сопротивления в замкнутом состоянии. Связь
контактов параллельно с нагрузкой также может привести к короткому замыканию
когда контакт замыкается.Ток в цепи пойдет по пути наименьшего
сопротивления через замкнутый контакт, закорачивая нагрузку под напряжением.
Обычно нагрузки размещаются в правой части лестничной диаграммы рядом с
к L2 и контакты с левой стороны рядом с L1. Одно исключение из этого
правилом является размещение нормально замкнутых контактов, контролируемых
устройство защиты двигателя от перегрузки. Эти контакты нарисованы справа
сторону катушки стартера двигателя, как показано на FGR.
6. При двух и более нагрузках
должны быть под напряжением одновременно, они должны быть подключены в
параллельно. Это гарантирует, что полное линейное напряжение от L1 и L2 будет
появляются при каждой загрузке. Если нагрузки соединены последовательно,
получит все сетевое напряжение, необходимое для правильной работы. Отзывать
что при последовательном соединении нагрузок приложенное напряжение делится между
каждой из нагрузок. При параллельном соединении нагрузок напряжение на
каждая нагрузка одинакова и равна по величине приложенному напряжению.
Устройства управления, такие как переключатели, кнопки, концевые выключатели и датчики давления
переключатели управляют нагрузкой. Устройства, запускающие нагрузку, обычно подключаются
параллельно, а устройства, останавливающие нагрузку, подключаются последовательно. За
например, несколько кнопок запуска, управляющих одним и тем же пускателем двигателя
катушка будет подключена параллельно, а несколько кнопок остановки
будут соединены последовательно (FGR.
7). Все устройства управления идентифицированы
с соответствующей номенклатурой устройства (например,г., стоп, старт).
Точно так же все нагрузки должны иметь сокращения, указывающие на
тип нагрузки (например, M для катушки стартера). Часто дополнительный номер
суффикс используется для различения нескольких устройств одного типа. За
Например, схема управления с двумя пускателями двигателей может идентифицировать
катушки как М1 (контакты 1-М1, 2-М1 и т.д.) так и М2 (контакты 1-М2, 2-М2 и т.д.).
ФГР. 6 Нагрузки размещены справа, а контакты слева.
ФГР. 7 Остановочные устройства подключаются последовательно, а пусковые устройства подключаются параллельно.
ФГР. 8. Лестничная диаграмма с подробными номерами ступеней.
По мере увеличения сложности схемы управления ее лестничная диаграмма
увеличивается в размере, что затрудняет чтение и поиск контактов.
какой катушкой управляются.
«Нумерация звеньев» используется для облегчения
в чтении и понимании больших лестничных диаграмм. Каждая ступенька
отмечена лестничная диаграмма (ступени 1, 2, 3 и т. д.).), начиная с верхней ступени
и чтение вниз. Цепь может быть определена как полный путь от L1 до
L2, содержащий нагрузку. ФГР. 8 иллюстрирует маркировку каждой ступени в
линейная диаграмма с тремя отдельными звеньями:
• Путь для ступени 1 завершен с помощью кнопки реверса, цикл кнопка запуска, концевой выключатель 1LS и катушка 1CR.
• Путь для ступени 2 завершается через кнопку реверса, реле контакт 1CR-1, концевой выключатель 1LS и катушка 1CR.Обратите внимание, что ступень 1 и ступень 2 идентифицируются как две отдельные ступени, даже если они управляют одним и тем же нагрузка. Причина этого в том, что либо кнопка запуска цикла, либо контакт реле 1CR-1 завершает путь от L1 до L2.
• Путь для ступени 3 завершается через релейный контакт 1CR-2 к и
соленоид SOL A.
«Числовые перекрестные ссылки» используется в сочетании с нумерация ступеней для размещения вспомогательных контактов, управляемых катушками в цепь управления.Иногда вспомогательные контакты не находятся в непосредственной близости на лестничной диаграмме к катушке, управляющей их работой. Чтобы найти эти контакты, номера звеньев указаны справа от L2 в круглых скобках на звене катушки, управляющей их работой.
В примере, показанном в FGR. 9:
• Контакты катушки 1CR расположены в двух разных местах на линии. диаграмма.
• Цифры в скобках справа от линейной диаграммы обозначают расположение линии и тип контактов, управляемых катушкой.
• Цифры в скобках для нормально разомкнутых контактов без специальной маркировки.
• Номера, используемые для нормально замкнутых контактов, обозначаются подчеркиванием
или завышение числа, чтобы отличить их от нормально разомкнутых контактов.
• В этой схеме катушка реле управления 1CR управляет двумя наборами контактов: 1КР-1 и 1КР-2. Это показано числовым кодом 2, 3.
Требуется некоторый тип “идентификации провода”, чтобы правильно соедините проводники цепи управления с их компонентами в цепи.Метод, используемый для идентификации проводов, различается у каждого производителя. ФГР. 10 показан один из способов, в котором каждая общая точка схемы присвоен регистрационный номер:
• Нумерация начинается со всех проводов, подключенных к стороне L1 блок питания обозначен номером 1.
• Продолжая цепочку 1 в верхнем левом углу схемы, новый номер обозначается последовательно для каждого провода, пересекающего компонент.
• Электрически общие провода помечены одинаковыми номерами.
• Как только первый провод, непосредственно подключенный к L2, был обозначен (в
в этом случае 5), все остальные провода, напрямую подключенные к L2, будут помечены
с тем же номером.
• Количество компонентов в первой строке лестничной диаграммы определяет номер провода для проводников, непосредственно подключенных к L2.
ФГР. 9 Числовая система перекрестных ссылок.
ФГР. 10 Нумерация проводов.
ФГР. 11 Идентификация альтернативной проводки с документацией.
ФГР. 12 Представление механических функций.
ФГР. 13 Заземление управляющего трансформатора: (a) управляющий трансформатор
должным образом заземлен на стороне L2 цепи; (б) управляющий трансформатор
неправильное заземление на стороне L1 цепи.
ФГР. 11 иллюстрирует альтернативный способ назначения номеров проводов.При использовании этого метода все провода, непосредственно подключенные к L1, обозначаются как 1, а
все подключенные к L2 обозначаются 2. Ведь все провода с 1
и 2 отмечены, остальные номера присваиваются в последовательном порядке
начиная с верхнего левого угла диаграммы.
Преимущество этого метода в том, что все провода соединяются напрямую до L2 всегда обозначаются как 2. Лестничные диаграммы также могут содержать серию описаний, расположенных справа от L2, которые используются для документирования функция схемы, управляемая устройством вывода.
Пунктирная линия обычно указывает на механическое соединение. Не делайте ошибка чтения ломаной линии как части электрической цепи. В ФГР. 12 вертикальные прерывистые линии на кнопках прямого и обратного хода указывают, что их нормально замкнутый и нормально разомкнутый контакты механически связанный. Таким образом, нажатие на кнопку откроет один набор контактов и закрыть другой. Пунктирная линия между катушками F и R указывает что они механически сблокированы.Следовательно, катушки F и R не могут замкнуть контакты одновременно из-за механического блокирующего действия устройства.
Когда требуется, чтобы управляющий трансформатор имел одну из вторичных линий
заземление, заземление должно быть выполнено таким образом, чтобы случайное заземление
в цепи управления не заведется двигатель или не сработает кнопка остановки
или управление не работает.
ФГР. 13а показан вторичный элемент управления
трансформатор должным образом заземлен на стороне L2 цепи.Когда
цепь исправна, вся цепь слева от катушки М является
незаземленная цепь (это «горячая» ветвь). Путь неисправности к земле
в незаземленной цепи создаст условия короткого замыкания, вызывающие
предохранитель управляющего трансформатора размыкается. ФГР. 13б показана та же схема
неправильное заземление на L1. В этом случае короткое замыкание на землю на
слева от катушки M подаст питание на катушку, неожиданно запустив двигатель.
Предохранитель не сработает, чтобы разомкнуть цепь и нажать на стоп, но
ton не обесточит катушку М.Повреждение оборудования и травмы персонала
было бы очень вероятно. Очевидно, что выходные устройства должны быть подключены напрямую.
к заземленной стороне цепи.
ЧАСТЬ 1 ТЕСТ
1. Дайте определение термину «схема управления двигателем».
2.
Почему для обозначения компонентов на электрических схемах используются символы?
3. Электрическая цепь содержит три контрольных лампы. Что приемлемо символ может использоваться для обозначения каждого огня?
4.Опишите базовую структуру электрической лестничной схемы.
5. Линии используются для представления электрических проводов на схемах.
а. Чем провода, по которым течет большой ток, отличаются от проводов, по которым течет ток? нести слабый ток?
б. Как различаются провода, которые пересекаются, но не соединяются электрически? от тех, что подключаются электрически?
6. Контакты кнопочного выключателя размыкаются при нажатии кнопки. К какому типу кнопок можно отнести эту кнопку? Почему?
7.Катушка реле с маркировкой TR содержит три контакта.
Какое приемлемое кодирование можно использовать для идентификации каждого из контактов?
8.
Ступень на лестничной диаграмме требует наличия двух нагрузок, каждая из которых рассчитана на
полное линейное напряжение, под напряжением, когда выключатель замкнут. Какая связь
нагрузки должны быть использованы? Почему?
9. Одним из требований для конкретного применения двигателя является шесть переключатели должны быть замкнуты до того, как двигатель будет запущен.Какие связи коммутаторов следует использовать?
10. Идентификационные этикетки проводов на нескольких проводах электрической панели проверяются и обнаруживаются одинаковые номера. Что это значит?
11. Ломаная линия, представляющая механическую функцию на электрической схема ошибочно принята за проводник и подключена как таковая. Какие два типа к каким проблемам это может привести?
ЧАСТЬ 2. Схемы электрических соединений – однолинейные – блок-схемы
Схемы подключения
ФГР.
14 Типовая электрическая схема пускателя двигателя.
Этот материал и связанные с ним авторские права являются собственностью и используются с разрешения Schneider Electric.
Схемы подключения используются для отображения двухточечной проводки между компонентами.
электрической системы, а иногда и их физическое отношение друг к другу.
Они могут включать идентификационные номера проводов, присвоенные проводникам в
лестничная диаграмма и/или цветовое кодирование. Катушки, контакты, двигатели и
как показано в фактическом положении, которое было бы найдено на установке.Эти схемы полезны при подключении систем, поскольку соединения могут
сделать точно так, как показано на схеме. Схема подключения дает
необходимую информацию для фактического подключения устройства или группы
устройств или для физического отслеживания проводов при устранении неполадок. Тем не мение,
по такому рисунку трудно определить работу схемы.
ФГР. 15 Прокладка проводов в кабелях и кабелепроводах.
ФГР.16 Электропроводка с внутренними соединениями магнитного пускателя
опущено.
Схемы подключения предоставляются для большинства электрических устройств. ФГР. 14 иллюстрирует приведена типовая схема подключения пускателя двигателя. На схеме показано, как можно точнее фактическое расположение всех составных частей устройства. Открытые клеммы (отмечены открытым кружком) и стрелки представляют соединения, сделанные пользователем. Обратите внимание, что жирные линии обозначают силовая цепь, а более тонкие линии используются для обозначения цепи управления.
Прокладка проводов в кабелях и кабелепроводах, как показано в FGR. 15,
является важной частью электрической схемы. На схеме разводки показано
начало и конец электрических проводов и показывает приблизительную
путь, пройденный любым каналом при переходе от одной точки к другой.
Интегрированный
чертежом такого рода является график трубопроводов и кабелей, который
табулирует каждый канал по количеству, размеру, функции и обслуживанию, а также
включает в себя количество и размер проводов, которые должны быть проложены в кабелепроводе.
Схемы подключения показывают детали фактических подключений. Редко они попытайтесь показать полную информацию о проводке панели управления или оборудования. То схема подключения ФГР. 15, приведенный к более простой форме, показан в FGR. 16 с опущенными внутренними соединениями магнитного пускателя. Провода заключенные в кабелепровод C1, являются частью силовой цепи и рассчитаны на Требуемый ток двигателя. Провода, заключенные в кабелепровод C2, являются частью цепи управления более низким напряжением и размером в соответствии с текущими требованиями управляющего трансформатора.
ФГР. 17 Комбинация проводки и лестничной схемы.
ФГР.
18 Однолинейная схема моторной установки.
ФГР. 19 Однолинейная схема системы распределения электроэнергии.
Схемы подключения часто используются вместе с лестничными диаграммами для упростить понимание процесса управления. Примером этого является проиллюстрировано в FGR. 17. На схеме подключения показаны как питание, так и управление. схемы.
Включена отдельная лестничная диаграмма цепи управления, чтобы дать более четкое представление о его работе. Следуя лестничной схеме видно, что контрольная лампа подключена так, что она будет гореть всякий раз, когда стартер находится под напряжением.
Цепь питания опущена для ясности, так как ее можно проследить легко на электрической схеме (жирные линии).
Однолинейные схемы
В однолинейной (также называемой однолинейной) диаграмме наряду с
одна линия, чтобы показать все основные компоненты электрической цепи.
Немного
производители оборудования для управления двигателем используют однолинейный чертеж, например
тот, что показан в FGR. 18, как дорожная карта в изучении двигательного контроля.
установки. Установка сводится к максимально простой форме,
тем не менее, он по-прежнему показывает основные требования и оборудование в цепи.
Энергетические системы представляют собой чрезвычайно сложные электрические сети, которые могут
быть географически распределены на очень больших территориях. По большей части они
тоже трехфазные сети-каждая силовая цепь состоит из трех проводников
и все устройства, такие как генераторы, трансформаторы, выключатели и разъединители
и Т. Д.установлен на всех трех фазах. Эти системы могут быть настолько сложными, что
полная обычная схема, показывающая все соединения, нецелесообразна.
В этом случае использование однолинейной схемы является кратким способом
передача базового устройства компонента энергосистемы.
ФГР.
19 показана однолинейная схема малой системы распределения электроэнергии. Эти
типы диаграмм также называются диаграммами «стояка мощности».
Блок-схемы
Блок-схема представляет основные функциональные части сложной электрической/электронной системы. системы блоками, а не символами.Отдельные компоненты и провода не показаны. Вместо этого каждый блок представляет электрические цепи, которые выполнять определенные функции в системе. Функции, которые выполняют цепи записываются в каждом блоке.
Стрелки, соединяющие блоки, указывают общее направление тока пути.
ФГР. 20 показана блок-схема привода двигателя переменного тока с переменной частотой.
Преобразователь частоты регулирует скорость двигателя переменного тока, изменяя
частота, подаваемая на двигатель.Привод также регулирует мощность
напряжение пропорционально выходной частоте, чтобы обеспечить относительно
постоянное отношение (вольт на герц; В/Гц) напряжения к частоте, как требуется
характеристиками двигателя переменного тока для создания соответствующего крутящего момента.
То
функции каждого блока резюмируются следующим образом:
• На блок выпрямителя подается трехфазное питание частотой 60 Гц.
• Блок выпрямителя представляет собой цепь, которая преобразует или выпрямляет трехфазную переменного напряжения в постоянное напряжение.
• Блок инвертора представляет собой схему, которая инвертирует или преобразует вход постоянного тока. напряжение обратно в напряжение переменного тока.
Инвертор состоит из электронных переключателей, которые переключают напряжение постоянного тока включение и выключение для получения управляемой выходной мощности переменного тока на желаемой частоте и напряжение.
ФГР. 20 Блок-схема частотно-регулируемого привода переменного тока.
ЧАСТЬ 2 ТЕСТ
1. Какова основная цель электрической схемы?
2.Кроме цифр, какой еще метод можно использовать для идентификации провода на схеме?
3.
Какую роль может сыграть электрическая схема в поиске неисправности двигателя
цепь управления?
4. Перечислите фрагменты информации, которые с наибольшей вероятностью можно найти в канале. и график кабелей для установки двигателя.
5. Объясните цель использования электрической схемы двигателя в сочетании с с лестничной схемой цепи управления.
6. Каково основное назначение однолинейной схемы?
7. Каково основное назначение блок-схемы?
8. Объясните работу выпрямительного и инверторного блоков преобразователя частоты. Привод переменного тока.
ЧАСТЬ 3 Соединения клемм двигателя
Классификация двигателей
Электродвигатели были важным элементом нашего промышленного и коммерческой экономики более века.
Большинство промышленных машин, используемых сегодня, приводятся в действие электродвигателями.
Промышленность перестала бы функционировать без должным образом спроектированных, установленных,
и обслуживаемые системы управления двигателем. Как правило, двигатели классифицируются
в зависимости от типа используемой мощности (переменный или постоянный ток) и принципа работы двигателя
операции. «Генеалогическое древо» моторных типов довольно обширно,
как показано вверху следующей страницы:
В США Институт инженеров по электротехнике и электронике (IEEE) устанавливает стандарты для испытаний двигателей и методологий испытаний, пока Национальная ассоциация производителей электротехники (NEMA) готовит стандарты производительности двигателя и классификации.
Дополнительно двигатели должны быть установлены в соответствии со статьей 430 Национального электротехнического кодекса (NEC).
Соединения двигателя постоянного тока
Промышленные приложения используют двигатели постоянного тока, потому что отношение скорости к крутящему моменту
можно легко варьировать.
Двигатели постоянного тока имеют скорость, которой можно управлять
плавно спускается до нуля, сразу же следует ускорение в обратном направлении
направление. В аварийных ситуациях двигатели постоянного тока могут подавать более пяти раз
номинальный крутящий момент без остановки.Динамическое торможение (энергия двигателя постоянного тока
подается на резисторную сетку) или рекуперативное торможение (двигатель постоянного тока генерирует
энергия возвращается в источник питания двигателя постоянного тока) может быть получена с двигателями постоянного тока
в приложениях, требующих быстрой остановки, что устраняет необходимость в
или уменьшение размера, механический тормоз.
ФГР. 21 показаны символы, используемые для обозначения основных частей прямого текущий (постоянный ток) комбинированный двигатель.
ФГР. 21 Детали составного двигателя постоянного тока.
Вращающаяся часть двигателя называется якорем; стационарный
часть двигателя называется статором, который содержит серию
обмотка возбуждения и шунтирующая обмотка возбуждения.
В машинах постоянного тока A1 и A2 всегда
обозначают выводы якоря, S1 и S2 обозначают последовательные выводы возбуждения,
а F1 и F2 указывают выводы шунтирующего поля.
Это вид возбуждения поля, обеспечиваемый полем, которое отличает один тип двигателя постоянного тока от другого; конструкция арматуры имеет ничего общего с классификацией двигателей.Есть три общих типа двигателей постоянного тока, классифицируемых по способу возбуждения поля как следует:
• В шунтирующем двигателе постоянного тока (FGR. 22) используется шунт со сравнительно высоким сопротивлением. обмотка возбуждения, состоящая из множества витков тонкой проволоки, соединенных параллельно (шунт) с якорем.
• Серийный двигатель постоянного тока (FGR. 23) использует последовательное поле с очень низким сопротивлением.
обмотка, состоящая из нескольких витков толстой проволоки, соединенных последовательно
с арматурой.
• В составном двигателе постоянного тока (FGR. 24) используется комбинация шунтирующего поля (многие витков тонкой проволоки) параллельно с якорем и последовательное поле (несколько витков толстого провода) последовательно с якорем.
ФГР. 22 Стандартные соединения шунтирующего двигателя постоянного тока для вращения против часовой стрелки и
вращение по часовой стрелке.
ФГР. 23 Стандартные соединения двигателей постоянного тока для вращения против часовой стрелки и
вращение по часовой стрелке.
ФГР.24 стандартных соединения двигателей постоянного тока (кумулятивных) для счетчика
мудрое и вращение по часовой стрелке. Для дифференциального компаундного соединения обратная
С1 и С2.
Все соединения, показанные на рисунках 22, 23 и 24, предназначены для вращения против часовой стрелки.
и вращение по часовой стрелке, обращенное к концу, противоположному приводу (конец коллектора).
Одна из целей нанесения маркировки на клеммы двигателей в соответствии с
к стандарту, чтобы помочь в выполнении соединений, когда предсказуемое вращение
требуется направление.Это может быть в том случае, когда неправильное вращение может
привести к небезопасной работе или повреждению. Маркировка клемм обычно используется
маркировать только те клеммы, к которым должны быть подключены снаружи
схемы.
Направление вращения двигателя постоянного тока зависит от направления магнитное поле и направление тока в якоре. Если либо направление поля или направление тока, протекающего через якорь реверсируется, вращение двигателя будет реверсивным.Тем не мение, если оба эти фактора поменять местами одновременно, двигатель продолжайте вращаться в том же направлении.
Соединения двигателя переменного тока
Асинхронный двигатель переменного тока является доминирующей технологией, используемой сегодня.
что составляет более 90 процентов установленной мощности двигателя. Индукция
двигатели доступны в однофазной (1?) и трехфазной (3?) конфигурациях,
величиной от долей лошадиной силы до десятков тысяч
лошадиных сил.Они могут работать с фиксированными скоростями — чаще всего 900, 1200, 1800,
или 3600 об/мин, или быть оснащенным приводом с регулируемой скоростью.
Наиболее часто используемые двигатели переменного тока на сегодняшний день имеют конфигурацию с короткозамкнутым ротором. (FGR. 25), названный так из-за алюминиевой или медной беличьей клетки, встроенной в внутри железных ламинатов ротора. Физического электричества нет. соединение с беличьей клеткой. Ток в роторе индуцируется вращающееся магнитное поле статора.
Модели с фазным ротором, в которых витки проволоки вращают обмотки ротора,
также доступны. Они дорогие, но обеспечивают больший контроль над двигателем.
эксплуатационные характеристики, поэтому чаще всего используются для специальных крутящих моментов
и приложения для ускорения, а также для приложений с регулируемой скоростью.
ФГР. 25 Трехфазный асинхронный двигатель переменного тока с короткозамкнутым ротором.
ФГР. Двухфазный асинхронный двигатель на 26 переменного тока.
ФГР.27 Соединения статора двухфазного двигателя с двойным напряжением.
СОЕДИНЕНИЯ ОДНОФАЗНОГО ДВИГАТЕЛЯ
Большинство однофазных асинхронных двигателей переменного тока имеют дробную мощности для источников питания от 120 до 240 В, 60 Гц. Хотя там есть несколько типов однофазных двигателей, они в основном идентичны кроме средств запуска. «Двигатель с расщепленной фазой» наиболее широко используется для средних пусковых приложений (FGR.26). Операция сплит-мотора резюмируется следующим образом:
• Двигатель имеет пусковую и основную, или рабочую, обмотку, обе из которых находятся под напряжением. когда двигатель запущен.
• Пусковая обмотка создает разность фаз для запуска двигателя.
и выключается центробежным выключателем по мере приближения к рабочей скорости.
Когда двигатель достигает примерно 75 процентов своей номинальной скорости при полной нагрузке,
пусковая обмотка отключается от цепи.
• Мощность двигателя с расщепленной фазой варьируется примерно до ½ л.с. Популярные приложения включают вентиляторы, воздуходувки, бытовую технику, такую как стиральные и сушильные машины, и инструменты, такие как небольшие пилы или сверлильные станки, где нагрузка применяется после двигатель набрал свою рабочую скорость.
• Двигатель можно реверсировать, поменяв местами выводы пусковой обмотки. или основную обмотку, но не обе. Обычно отраслевым стандартом является поменять местами выводы пусковой обмотки
В двухфазном двигателе с двойным напряжением (FGR.27), рабочая обмотка
разделен на две секции и может быть подключен для работы от 120-вольтовой
или источник 240 В.
Две рабочие обмотки соединены последовательно при работе
от источника 240 В и параллельно для работы на 120 В.
Пусковая обмотка подключается поперек питающих линий на низкое напряжение и на одной линии до средней точки пусковых обмоток для высокого напряжения. Это гарантирует, что все обмотки получат напряжение 120 В, на которое они рассчитаны. работать в.Чтобы изменить направление вращения двойного разделения напряжения фазный двигатель, поменяйте местами два провода пусковой обмотки.
Двигатели с двойным напряжением подключаются для требуемого напряжения следующим образом. схема подключения на заводской табличке.
Номинальное номинальное напряжение двухфазного двигателя 120/240 В. С
любого типа двигателя с двойным напряжением, более высокое напряжение предпочтительно, когда
возможен выбор напряжения. Двигатель потребляет столько же
мощности и производит такое же количество лошадиных сил при работе от
питание 120 В или 240 В.
Однако при увеличении напряжения в два раза по сравнению со 120 В
до 240 В ток уменьшается вдвое. Эксплуатация двигателя на этом пониженном
уровень тока позволяет использовать меньшие проводники цепи и снижает
потери мощности в линии.
ФГР. 28 Двигатель с постоянно разделенным конденсатором.
Многие однофазные двигатели используют конденсатор последовательно с одним из статоров.
обмотки для оптимизации разности фаз между пусковой и рабочей обмотками
для запуска.Результатом является более высокий пусковой момент, чем у двухфазного двигателя.
Мотор может произвести. Существует три типа конденсаторных двигателей: конденсаторный
пуск, при котором фаза конденсатора находится в цепи только во время пуска;
постоянно разделенный конденсатор, в котором фазы конденсатора в цепи
как для запуска, так и для работы; и двухконденсатор , в котором есть
разные значения емкости для запуска и работы. постоянный раскол
конденсаторный двигатель, показанный на FGR.
28, постоянно использует конденсатор
включен последовательно с одной из обмоток статора. Эта конструкция ниже
по стоимости, чем двигатели с конденсаторным пуском, которые включают конденсаторное переключение
системы. Установки включают компрессоры, насосы, станки, воздушные
кондиционеры, конвейеры, воздуходувки, вентиляторы и другие устройства, которые трудно запустить.
ПОДКЛЮЧЕНИЕ ТРЕХФАЗНОГО ДВИГАТЕЛЯ
Трехфазный асинхронный двигатель переменного тока является наиболее распространенным двигателем, используемым в коммерческих целях. и промышленного применения.
Однофазные двигатели большей мощности обычно не используются, поскольку они малоэффективны по сравнению с трехфазными двигателями. Кроме того, однофазный двигатели не запускаются самостоятельно от своих рабочих обмоток, как трехфазные моторы.
Двигатели переменного тока большой мощности обычно трехфазные.
Все трехфазные двигатели имеют внутреннюю конструкцию с рядом индивидуальных намотанные катушки. Независимо от того, сколько имеется отдельных катушек, отдельные катушки всегда будут соединены вместе (последовательно или параллельно) для получения трех отдельные обмотки, которые называются фазой A, фазой B и фазой С.Все трехфазные двигатели подключены так, что фазы соединены в либо звездой (Y), либо треугольником (?), как показано на FGR. 29.
СОЕДИНЕНИЯ ДВИГАТЕЛЯ НА ДВУХ НАПРЯЖЕНИЯХ
ФГР. 29 Трехфазное подключение двигателя по схеме «звезда» и «треугольник».
Обычной практикой является производство трехфазных двигателей, которые можно подключать работать при разных уровнях напряжения.
Наиболее распространенное номинальное напряжение для трехфазных двигателей — 208/230/460.
В.Всегда проверяйте технические характеристики двигателя или паспортную табличку на предмет правильного напряжения.
номинальные характеристики и схема подключения для способа подключения к источнику напряжения.
ФГР. 30 иллюстрирует типичную идентификацию терминала и подключение таблица для девятивыводного трехфазного двигателя с двойным напряжением, соединенным звездой. Один конец каждой фазы внутренне постоянно соединен с другими фазами.
Каждая фазная катушка (А, В, С) разделена на две равные части и соединена
либо последовательно для работы с высоким напряжением, либо параллельно для работы с низким напряжением
операция.Согласно номенклатуре NEMA, эти выводы имеют маркировку от T1 до
Т9. Соединения высокого и низкого напряжения приведены в сопроводительной документации.
таблица подключения и клеммная колодка двигателя. Тот же принцип серии
применяется параллельное (высоковольтное) и параллельное (низковольтное) соединение катушек.
для трехфазных двигателей двойного напряжения, соединенных звездой-треугольником.
В любом случае
обратитесь к электрической схеме, прилагаемой к двигателю, чтобы обеспечить правильное подключение
для желаемого уровня напряжения.
Прод. к части 2 >>
Руководство для начинающих по принципиальным схемам » Школы электротехники
Первый взгляд на электрическую схему может сбить с толку, но если вы умеете читать карту метро, вы сможете читать схемы. Цель та же: добраться из точки А в точку Б. Буквально цепь — это путь, по которому течет электричество. Если вы знаете, что искать, это станет вашей второй натурой. Сначала вы будете их просто читать, но со временем начнете создавать свои собственные.Это руководство покажет вам несколько общих символов, которые вы обязательно увидите в своей будущей карьере в области электротехники.
Язык схем
Во-первых, давайте рассмотрим некоторые термины, которые вам необходимо знать:
- Напряжение : Напряжение, измеряемое в вольтах (В), представляет собой «давление» или «силу» электричества.
Обычно это питание от батареи (например, батареи на 9 В) или «сетевого электричества», розетки в вашем доме работают при напряжении 120 В. Розетки в других странах работают на другое напряжение, поэтому в путешествии нужен преобразователь. - Ток : Ток — это поток электричества или, точнее, поток электронов. Он измеряется в амперах (амперах) и может течь только при подключении источника напряжения.
- Сопротивление : Измеряемое в омах (R или Ω), сопротивление определяет, насколько легко электроны могут проходить через материал. Такие материалы, как золото или медь, называются проводниками , так как они легко допускают движение потока (низкое сопротивление). Пластик, дерево и воздух являются примерами изоляторов , препятствующих движению электронов (высокое сопротивление).
- DC (постоянный ток) . Постоянный ток представляет собой непрерывный поток тока в одном направлении.
Постоянный ток может течь не только через проводники, но и полупроводники, изоляторы и даже вакуум. - Переменный ток (переменный ток) . В переменном токе ток периодически чередуется между двумя направлениями, часто образуя синусоиду. Частота переменного тока измеряется в герцах (Гц) и обычно составляет 60 Гц для электричества в жилых и коммерческих целях.
Схемы
Теперь самое интересное.Получение диплома инженера-электрика, а затем получение работы в этой области означает, что вы увидите очень много этих схем. Важно точно понимать, что с ними происходит. Хотя они могут (и будут) становиться очень сложными, это лишь некоторые из распространенных графических изображений, на которые можно ориентироваться.
Начинаешь понимать? Это основы, и они могут даже показаться вам очевидными или интуитивно понятными, например, провода и их подключение. Всякий раз, когда вы определяете свою конкретную область электротехники, вы можете увидеть более сложные диаграммы и символы.
Вы также узнаете, что в разных странах используются разные символы. Например, из двух приведенных выше обозначений резисторов первый используется в США, а второй — в Европе. Вы также узнаете о различных символах, используемых для переключателей, других источников питания, катушек индуктивности, счетчиков, ламп, светодиодов, транзисторов, антенн и многого другого.
Когда вы решаете, какая программа по электротехнике вам подходит, важно помнить об основах этой области. Как упоминалось ранее, эти символы и схемы будут повсюду.Чем раньше вы познакомитесь со словесным и графическим языком инженерии, тем лучше вы будете подготовлены к получению степени. Если вы хотите увидеть больше, 1) значит, вы на правильном пути, и 2) считайте эту таблицу своей электронной шпаргалкой.
Обзор электрических чертежей и схем
Проектирование, установка и устранение неполадок электрических систем требует использования различных чертежей, чтобы дать инженерам, монтажникам и техникам визуальное представление о системах, с которыми они работают.
Электрическое оборудование и электрические схемы часто обозначаются символами и линиями, обозначающими различные компоненты и соединения в системе. Уровень сложности электрического чертежа будет варьироваться в зависимости от предполагаемой цели и персонала, работающего с чертежом.
Инженеры-конструкторы и техники используют схемы для построения и поиска неисправностей в сложных цепях, в то время как операторы предприятий используют однолинейные схемы и схемы стояков для облегчения коммутационных операций в своей распределительной системе.Умение читать и интерпретировать различные типы электрических чертежей является важным навыком, которым должны обладать все работники-электрики для эффективного выполнения своих задач.
Символы и линии на электрическом чертеже говорят на языке, который должны понимать все участники, чтобы проектировать, строить и устранять неисправности электрических систем. В этой статье мы кратко опишем несколько типов распространенных электрических схем, встречающихся в этой области, и объясним их назначение.
Однолинейная схема
Однолинейная схема распределительного устройства среднего напряжения.Фото: Дженерал Электрик
Когда вам нужен вид энергосистемы с высоты птичьего полета, однолинейная схема часто является первым чертежом, к которому нужно обратиться. Эти чертежи, также называемые однолинейными схемами, показывают поток электроэнергии или ход электрических цепей и то, как они связаны.
Физические взаимосвязи обычно не учитываются на однолинейных схемах, однако они должны отображать все основные компоненты в системе питания и перечислять все важные номиналы. Напряжение системы, импеданс трансформатора, номинальные параметры отключения и ток короткого замыкания — это лишь некоторые из основных элементов, включенных в однолинейную схему.
Эти чертежи должны храниться в главном диспетчерском пункте объекта, чтобы помочь управлять операциями переключения путем определения фидеров и нагрузок, которые они обслуживают. Обычно включаются системное напряжение, частота, фаза и нормальные рабочие положения.
Другие элементы, такие как коэффициенты передачи измерительных трансформаторов и защитные реле, можно найти на однолинейной схеме. Если диаграмма не может охватить все задействованные компоненты, дополнительные диаграммы могут быть нарисованы вместе с основной диаграммой.
Связанный: Символы электрических однолинейных схем
Трехлинейная схема
Трехлинейная схема шины 4160 В. Фото: NRC.gov
Для более подробного представления системы распределения электроэнергии используется трехлинейная схема, показывающая соотношение фаз. В многофазных системах переменного тока на этих рисунках показаны различные соединения для A, B, C, нейтрали и земли, каждое из которых представлено отдельной линией.
Трехлинейные схемы дополняют однолинейные, предоставляя базовое визуальное руководство по фактическим кабелям фидеров, подключениям измерительного трансформатора и защитным устройствам.На этих рисунках показано подключение фаз и конкретные конфигурации обмоток без учета их физического расположения.
Схема стояка
Схема электрического стояка. Фото: Инженеры БГР.
Чтобы проиллюстрировать систему распределения электроэнергии в многоэтажном здании, используется схема стояка. Эти чертежи похожи на однолинейные чертежи, но часто фокусируются на том, как энергия перетекает с одного уровня здания на другой.
На диаграммах стояковпоказаны компоненты распределения, такие как стояки шин, заглушки шин, щиты и трансформаторы от точки ввода до небольших ответвлений на каждом уровне.Эти чертежи иногда могут иметь одинаковую компоновку с системами сигнализации, телекоммуникационными и интернет-кабелями.
Принципиальная схема
Пример электронной схемы. Фото: DOE.gov
Основная цель принципиальной схемы состоит в том, чтобы подчеркнуть элементы схемы и то, как их функции связаны друг с другом. Схемы — чрезвычайно ценный инструмент для устранения неполадок, который определяет, какие компоненты подключены последовательно или параллельно, и как они соединяются друг с другом.
Компоненты, которые обычно встречаются на принципиальных схемах, включают резисторы, конденсаторы, катушки индуктивности, диоды, логические элементы, контакты предохранителей, переключатели и многое другое.Каждый компонент на принципиальной схеме имеет свой собственный символ для его представления.
Принципиальные схемы должны быть расположены для простоты и легкости понимания без учета фактического физического расположения любого компонента, а только с акцентом на то, как они соединяются друг с другом. На этих схемах всегда следует изображать переключатели и контакты в обесточенном положении.
Связанный: Объяснение схемы управления автоматическим выключателем
Схема подключения
Схема подключения реле детектора нагрузки Пример.Фото: Площадь д.
Основная цель электрической схемы состоит в том, чтобы показать все компоненты в электрической цепи и упорядочить их так, чтобы показать их фактическое физическое расположение.
В отличие от принципиальной схемы, которую можно рассматривать как концептуальный чертеж, электрическая схема предназначена для конечных пользователей и установщиков, которые сосредоточены на выполнении соединений и поиске и устранении неисправностей компонентов.
На электрических схемах все части оборудования, устройства и клеммные колодки должны быть обозначены соответствующими номерами, буквами или цветами.Обозначения клемм и соединений между компонентами четко обозначены, чтобы облегчить сборку или ремонт оборудования, показанного на чертеже.
Блок-схема
Пример блок-схемы. Фото: Mercer.edu
Блок-схемы, возможно, самый простой тип электрических чертежей, представляют основные компоненты сложной системы в виде блоков, соединенных линиями, которые показывают их отношение друг к другу. Эти диаграммы не следует путать с однолинейными чертежами, поскольку они не передают никакой технической информации, а только основные компоненты сложной системы.
Блок-схема дает концептуальное представление о том, как процесс завершается без учета электрических символов или терминов. Каждый блок представляет собой сложную цепь, которую можно объяснить с помощью других рисунков, таких как схемы и электрические схемы.
Логическая схема
Логическая схема реле отказа выключателя. Фото: SEL, Inc.
Современные защитные реле используют логические схемы для представления сложных цепей и процессов, где сигнал рассматривается в двоичном формате (1 или 0).Логические функции на этих схемах представлены соответствующими символами, тогда как блоки используются для представления сложной логической схемы.
Блоки на логической схеме помечены для лучшего понимания без знания внутренней структуры и соединены линиями, которые представляют входы и выходы для двоичных сигналов. Логические схемы обычно не отображают электрические характеристики, такие как напряжение, ток и мощность.
Расписания
Примеры расписания двигателей и фидеров.
Фото: Volusia County, FL
При перечислении элементов, таких как выключатели фидеров и размеры проводов для конкретного проекта или части распределительного оборудования, используется график. Термин «график» также может относиться к датам, в которые должно быть завершено определенное действие, обычно называемому «графиком проекта».
Что касается распределения электроэнергии, графики часто включаются в чертежи распределительных щитов и щитов с указанием количества автоматических выключателей, их размеров и нагрузок, которые они обслуживают.Графики фидеров используются, чтобы помочь определить размер и количество проводов, используемых для входящей службы и исходящих нагрузок в рамках строительного проекта.
Расписания обычно представляются в табличной форме и организованы в понятной форме, что позволяет легко и быстро находить информацию. Информация в спецификации обычно не включает однолинейные схемы или схемы соединений, но они обычно идентифицируют эту информацию с помощью справочных чертежей, легенд и примечаний.
Исполнительные чертежи
Всякий раз, когда строительный проект завершен, «Как построено» представляет собой пересмотренный чертеж, созданный и представленный подрядчиком, чтобы выделить любые изменения, внесенные в первоначальные проектные чертежи в процессе строительства.Эти чертежи являются точным отражением проекта после его завершения и должны детализировать форму, размеры и точное расположение всех элементов в рамках проекта.
Любые модификации, какими бы незначительными они ни были, должны быть включены в исполнительную документацию, если они отличаются от указанных в первоначальном плане. Исполнительные чертежи должны включать запись утверждений, сопровождающих внесенные изменения.
Каталожные номера
Комментарии
Войдите или зарегистрируйтесь, чтобы комментировать.Электрические схемы и схемы – Inst Tools
Для чтения и интерпретации электрических схем и схем необходимо понимать основные символы и условные обозначения, используемые на чертежах.
В этой статье основное внимание уделяется тому, как электрические компоненты представлены на схемах и схемах.
Символика
Чтобы читать и интерпретировать электрические схемы и схемы, читатель должен сначала хорошо разбираться в том, что обозначают многочисленные символы. В этой главе обсуждаются общие символы, используемые для обозначения многих компонентов электрических систем.После освоения эти знания должны позволить читателю успешно понять большинство электрических схем и схем.
Нижеследующая информация содержит подробные сведения об основных символах, используемых для обозначения компонентов на схемах и схемах электрической передачи, переключения, управления и защиты.
Рис. 1 Основные символы трансформатора
Трансформаторы
Основные символы для различных типов трансформаторов показаны на рисунке 1 (А).На рис. 1 (B) показано, как базовый символ трансформатора изменяется для обозначения конкретных типов и областей применения трансформатора.
В дополнение к самому символу трансформатора иногда используются метки полярности для обозначения протекания тока в цепи. Эта информация может использоваться для определения соотношения фаз (полярности) между входными и выходными клеммами трансформатора. Метки обычно отображаются в виде точек на символе трансформатора, как показано на рисунке 2.
Рис. 2 Полярность трансформатора
На первичной стороне трансформатора точка указывает на входной ток; на вторичной стороне точка указывает выходной ток.
Если в данный момент ток втекает в трансформатор через пунктирный конец первичной обмотки, он будет вытекать из трансформатора через пунктирный конец вторичной обмотки. Протекание тока для трансформатора с использованием точечной символики показано на рисунке 2.
Переключатели
На рис. 3 показаны наиболее распространенные типы переключателей и их обозначения. Термин «полюс», используемый для описания переключателей на рис. 3, относится к количеству точек, в которых ток может войти в переключатель.
Показаны однополюсные и двухполюсные переключатели, но переключатель может иметь столько полюсов, сколько требуется для выполнения его функции. Термин «бросок», используемый на рисунке 3, относится к количеству цепей, которые каждый полюс переключателя может замыкать или контролировать.
Рисунок 3 Переключатели и символы переключателей
На рис. 4 представлены общие символы, используемые для обозначения автоматических переключателей, и поясняется, как символ указывает на состояние или срабатывание переключателя.
Рис. 4 Переключатель и символы состояния переключателя
Предохранители и выключатели
На рис. 5 показаны основные символы предохранителей и автоматических выключателей для однофазных приложений.
В дополнение к графическому символу, на большинстве чертежей рядом с символом также указан номинал предохранителя. Номинал обычно в амперах.
Рисунок 5 Символы предохранителей и автоматических выключателей
Когда в трехфазных системах используются плавкие предохранители, выключатели или выключатели, трехфазный символ объединяет трехфазный символ в трех экземплярах, как показано на рис.
6.
Также показан символ съемного прерывателя, который является стандартным символом прерывателя, расположенным между набором шевронов.Шевроны обозначают точку, в которой прерыватель отключается от цепи при удалении.
Рисунок 6. Символы трехфазного и съемного выключателя
Реле, контакты, соединители, линии, резисторы и прочие электрические компонентыНа рис. 7 показаны общие обозначения реле, контактов, разъемов, проводов, резисторов и других различных электрических компонентов.
Рис. 7 Общие символы электрических компонентов
Крупные компоненты
Символы на рис. 8 используются для обозначения более крупных компонентов, которые можно найти на электрической схеме или схеме.Детали, используемые для этих символов, будут различаться при использовании на системных диаграммах.
Обычно количество деталей отражает относительную важность компонента для конкретной диаграммы.
Рис.
8 Крупногабаритные общие электрические компоненты
Типы электрических схем или схем
Существует три способа отображения электрических цепей. Это электрические схемы, схемы и графические изображения. Двумя наиболее часто используемыми являются схема подключения и принципиальная схема.
Использование этих двух типов диаграмм сравнивается в таблице 1.
Графическая диаграмма обычно не используется в инженерных приложениях по причинам, показанным в следующем примере. Рисунок 9 представляет собой простой пример того, как схематическая диаграмма сравнивается с графическим эквивалентом.
Как видно, версия с иллюстрациями не так полезна, как схема, особенно если вы пытаетесь получить достаточно информации для ремонта цепи или определения ее работы.
Рисунок 9. Сравнение электрической схемы и графической схемы
На рис. 10 показан пример взаимосвязи между принципиальной схемой (рис. 10А) и электрической схемой (рис.
10В) для осушителя воздуха. Более сложный пример, электрическая цепь автомобиля, показан в формате электрической схемы на рис. 11 и в схематическом формате на рис. 12.
Обратите внимание, что на электрической схеме (Рисунок 11) используются как графические изображения, так и схематические символы.Схема (рис. 12) не содержит графических изображений и изображает электрическую систему только в виде символов.
Рисунок 10. Сравнение электрической схемы и схемы подключения
Рисунок 11 Схема электрических соединений автомобиля
Рисунок 12 Схема электрической цепи автомобиля
При работе с большой системой распределения электроэнергии для отображения всей системы или ее части используется особый тип принципиальной схемы, называемый одиночной электрической линией.На диаграмме этого типа изображены основные источники питания, выключатели, нагрузки и защитные устройства, что дает полезное общее представление о потоке энергии в крупной системе распределения электроэнергии.



Подвижный контакт переменного резистора обозначается в виде стрелки. На рисунках конденсаторов отображается постоянная и переменная емкость. Существуют отдельные изображения для полярных и неполярных электролитических конденсаторов.
В системах сигнализации вместе с лампочками применяются акустические устройства – электросирены, электрозвонки, электрогудки и другие аналогичные приборы.

Так вы сразу узнаете схематичное обозначение витой пары, автоматического трансформатора, лампочки, термопары, кабельной линии, дифференциального реле, диммера, генератора, и какого-либо двигателя.
От этого зависит, где будет установлен разъединитель, и куда нужно будет вести основной кабель.
Обычно это питание от батареи (например, батареи на 9 В) или «сетевого электричества», розетки в вашем доме работают при напряжении 120 В. Розетки в других странах работают на другое напряжение, поэтому в путешествии нужен преобразователь.
Постоянный ток может течь не только через проводники, но и полупроводники, изоляторы и даже вакуум.