Π¦Π²Π΅ΡΠΎΠ²Π°Ρ ΠΌΠ°ΡΠΊΠΈΡΠΎΠ²ΠΊΠ° ΠΏΡΠΎΠ²ΠΎΠ΄ΠΎΠ² ΠΈ ΠΊΠ°Π±Π΅Π»Π΅ΠΉ ΠΏΡΠΈ ΠΌΠΎΠ½ΡΠ°ΠΆΠ΅ ΠΠΠ‘Π’ ΠΠΠ£
ΠΠΏΡΠ±Π»ΠΈΠΊΠΎΠ²Π°Π½ΠΎ: 10.08.2022
Π‘ΠΎΠ΄Π΅ΡΠΆΠ°Π½ΠΈΠ΅
- ΠΠ°ΠΊ ΠΎΠΏΡΠ΅Π΄Π΅Π»ΠΈΡΡ Π·Π°Π·Π΅ΠΌΠ»Π΅Π½ΠΈΠ΅?
- ΠΠ°ΠΊ ΠΎΠΏΡΠ΅Π΄Π΅Π»ΠΈΡΡ Π½Π΅ΠΉΡΡΠ°Π»Ρ?
- ΠΠ°ΠΊ ΠΎΠΏΡΠ΅Π΄Π΅Π»ΠΈΡΡ ΡΠ°Π·Ρ?
- Π§ΡΠΎ ΠΎΠ·Π½Π°ΡΠ°Π΅Ρ PEN?
- ΠΠ°ΠΊ ΠΎΠΏΡΠ΅Π΄Π΅Π»ΠΈΡΡ L, N ΠΈ PE?
- ΠΠ°ΠΊ ΡΠ°ΠΌΠΎΠΌΡ ΡΠΊΠ°Π·Π°ΡΡ L, N, PE?
- ΠΠ°Π²ΠΎΠ΄ΡΠΊΠΈΠ΅ ΡΡΠ°Π½Π΄Π°ΡΡΡ (ΠΠΠ‘Π’)
ΠΠ΅ΠΊΠΎΡΠΎΡΡΠ΅ Π½Π°ΡΠΈΠ½Π°ΡΡΠΈΠ΅ ΡΠ»Π΅ΠΊΡΡΠΈΠΊΠΈ ΠΌΠΎΠ³ΡΡ ΠΏΠΎΠ΄ΡΠΌΠ°ΡΡ, ΡΡΠΎ ΡΠ²Π΅ΡΠΎΠ²Π°Ρ ΠΌΠ°ΡΠΊΠΈΡΠΎΠ²ΠΊΠ° ΠΊΠ°Π±Π΅Π»Π΅ΠΉ ΠΈ ΠΏΡΠΎΠ²ΠΎΠ΄ΠΎΠ² Π² ΡΠ»Π΅ΠΊΡΡΠΎΠΏΡΠΎΠ²ΠΎΠ΄ΠΊΠ΅ Π½Π΅ Π½Π΅ΡΠ΅Ρ Π² ΡΠ΅Π±Π΅ ΠΊΠ°ΠΊΠΎΠ³ΠΎ-Π»ΠΈΠ±ΠΎ ΠΎΡΠΎΠ±ΠΎΠ³ΠΎ ΡΠΌΡΡΠ»Π°, ΠΎΠ΄Π½Π°ΠΊΠΎ ΡΠ°ΠΊΠΎΠ΅ ΠΌΠ΅ΡΠΎΠΏΡΠΈΡΡΠΈΠ΅ Π΄Π°ΡΡ Π²ΠΎΠ·ΠΌΠΎΠΆΠ½ΠΎΡΡΡ ΡΠ»Π΅ΠΊΡΡΠΈΠΊΡ Π±ΡΡΡΡΠΎ ΠΎΠΏΡΠ΅Π΄Π΅Π»ΠΈΡΡ ΡΠ°Π·Ρ, Π½ΠΎΠ»Ρ ΠΈ Π·Π°Π·Π΅ΠΌΠ»Π΅Π½ΠΈΠ΅ Π² ΠΏΡΠΎΡΠ΅ΡΡΠ΅ ΠΌΠΎΠ½ΡΠ°ΠΆΠ°.
ΠΡΠ»ΠΈ ΠΊΠΎΠ½ΡΠ°ΠΊΡΡ Π±ΡΠ΄ΡΡ Π½Π΅ΠΏΡΠ°Π²ΠΈΠ»ΡΠ½ΠΎ ΠΏΠΎΠ΄ΡΠΎΠ΅Π΄ΠΈΠ½Π΅Π½Ρ ΠΌΠ΅ΠΆΠ΄Ρ ΡΠΎΠ±ΠΎΠΉ ΠΏΠΎ ΠΎΠΊΡΠ°ΡΡ, ΡΠΎ ΡΡΠΎ ΠΌΠΎΠΆΠ΅Ρ ΡΡΠ°ΡΡ ΠΏΡΠΈΡΠΈΠ½ΠΎΠΉ ΡΠ°ΠΊΠΈΡ Π½Π΅Π±Π»Π°Π³ΠΎΠΏΡΠΈΡΡΠ½ΡΡ ΠΏΠΎΡΠ»Π΅Π΄ΡΡΠ²ΠΈΠΉ ΠΊΠ°ΠΊ ΠΊΠΎΡΠΎΡΠΊΠΎΠ΅ Π·Π°ΠΌΡΠΊΠ°Π½ΠΈΠ΅ ΠΈΠ»ΠΈ ΠΏΠΎΡΠ°ΠΆΠ΅Π½ΠΈΠ΅ ΡΠ΅Π»ΠΎΠ²Π΅ΠΊΠ° ΡΠ»Π΅ΠΊΡΡΠΈΡΠ΅ΡΡΠ²ΠΎΠΌ.
Π¦Π²Π΅ΡΠΎΠ²Π°Ρ ΠΌΠ°ΡΠΊΠΈΡΠΎΠ²ΠΊΠ° ΠΏΡΠ΅Π΄Π½Π°Π·Π½Π°ΡΠ΅Π½Π° Π΄Π»Ρ ΡΠΎΠ·Π΄Π°Π½ΠΈΡ Π±Π΅Π·ΠΎΠΏΠ°ΡΠ½ΡΡ
ΡΡΠ»ΠΎΠ²ΠΈΠΉ ΡΠ°Π±ΠΎΡ ΡΠ»Π΅ΠΊΡΡΠΎΠΌΠΎΠ½ΡΠ°ΠΆΠ½ΠΎΠ³ΠΎ ΡΠΈΠΏΠ° ΠΈ ΡΡΠΊΠΎΡΠ΅Π½ΠΈΡ ΠΏΡΠΎΡΠ΅ΡΡΠ° ΠΏΠΎΠΈΡΠΊΠ° ΠΈ ΠΏΠΎΠ΄ΠΊΠ»ΡΡΠ΅Π½ΠΈΡ ΠΊΠΎΠ½ΡΠ°ΠΊΡΠΎΠ². ΠΠ° Π΄Π°Π½Π½ΡΠΉ ΠΌΠΎΠΌΠ΅Π½Ρ ΡΠΎΠ³Π»Π°ΡΠ½ΠΎ ΠΠ£Π ΠΈ ΡΡΡΠ΅ΡΡΠ²ΡΡΡΠΈΠΌ Π΅Π²ΡΠΎΠΏΠ΅ΠΉΡΠΊΠΈΠΌ ΡΡΠ°Π½Π΄Π°ΡΡΠ°ΠΌ, ΠΊΠ°ΠΆΠ΄Π°Ρ ΠΈΠ· ΠΆΠΈΠ» ΠΈΠΌΠ΅Π΅Ρ ΠΈΠ½Π΄ΠΈΠ²ΠΈΠ΄ΡΠ°Π»ΡΠ½ΡΠΉ ΠΎΠΊΡΠ°Ρ ΠΈΠ·ΠΎΠ»ΡΡΠΈΠΈ.
Π ΡΠΎΠΌ, ΠΊΠ°ΠΊΠΎΠ³ΠΎ ΡΠ²Π΅ΡΠ° ΠΏΡΠΎΠ²ΠΎΠ΄ Π·Π΅ΠΌΠ»Ρ, Π½ΠΎΠ»Ρ, ΡΠ°Π·Π°, ΠΈΡΠΏΠΎΠ»ΡΠ·ΡΡΡ Π±ΡΠΊΠ²Ρ ΠΈΠ»ΠΈ ΡΠΈΡΡΡ, ΠΌΡ ΡΠ°ΡΡΠΊΠ°ΠΆΠ΅ΠΌ Π² ΡΡΠΎΠΉ ΡΡΠ°ΡΡΠ΅!
ΠΠ°ΠΊ ΠΎΠΏΡΠ΅Π΄Π΅Π»ΠΈΡΡ Π·Π°Π·Π΅ΠΌΠ»Π΅Π½ΠΈΠ΅?
Π‘ΠΎΠ³Π»Π°ΡΠ½ΠΎ ΠΠ£Π, Π·Π΅ΠΌΠ΅Π»ΡΠ½ΡΠΉ ΠΏΡΠΎΠ²ΠΎΠ΄ Π΄ΠΎΠ»ΠΆΠ΅Π½ Π±ΡΡΡ ΠΎΠΊΡΠ°ΡΠ΅Π½ Π² ΠΆΠ΅Π»ΡΠΎ-Π·Π΅Π»Π΅Π½ΡΠΉ ΡΠ²Π΅Ρ. ΠΠ°ΠΆΠ½ΠΎ ΠΎΠ±ΡΠ°ΡΠΈΡΡ Π²Π½ΠΈΠΌΠ°Π½ΠΈΠ΅ Π½Π° ΡΠΎ, ΡΡΠΎ Π·Π°Π²ΠΎΠ΄Π°ΠΌΠΈ ΠΏΡΠΎΠΈΠ·Π²ΠΎΠ΄ΠΈΡΠ΅Π»ΡΠΌΠΈ ΡΠ°ΠΊΠΆΠ΅ ΠΏΡΠ°ΠΊΡΠΈΠΊΡΠ΅ΡΡΡ Π½Π°Π½Π΅ΡΠ΅Π½ΠΈΠ΅ Π½Π° Π·Π΅ΠΌΠ΅Π»ΡΠ½ΡΠΉ ΠΏΡΠΎΠ²ΠΎΠ΄ ΠΏΠΎΠ»ΠΎΡ Ρ ΠΆΠ΅Π»ΡΠΎ-Π·Π΅Π»Π΅Π½ΡΠΌ ΠΎΠΊΡΠ°ΡΠΎΠΌ, ΠΊΠΎΡΠΎΡΡΠ΅ Π½Π°Π½ΠΎΡΡΡ Π² ΠΏΡΠΎΠ΄ΠΎΠ»ΡΠ½ΠΎΠΌ ΠΈ ΠΏΠΎΠΏΠ΅ΡΠ΅ΡΠ½ΠΎΠΌ Π½Π°ΠΏΡΠ°Π²Π»Π΅Π½ΠΈΠΈ. ΠΠ½ΠΎΠ³Π΄Π° ΠΎΠ±ΠΎΠ»ΠΎΡΠΊΠ° ΠΌΠΎΠΆΠ΅Ρ Π±ΡΡΡ ΠΏΡΠΎΡΡΠΎ ΠΆΠ΅Π»ΡΠΎΠ³ΠΎ Π»ΠΈΠ±ΠΎ Π·Π΅Π»Π΅Π½ΠΎΠ³ΠΎ ΡΠ²Π΅ΡΠ°. ΠΠ° ΡΡ Π΅ΠΌΠ΅ Π·Π°Π·Π΅ΠΌΠ»Π΅Π½ΠΈΠ΅ ΠΎΠ±ΠΎΠ·Π½Π°ΡΠ°ΡΡ Π»Π°ΡΠΈΠ½ΡΠΊΠΈΠΌΠΈ Π±ΡΠΊΠ²Π°ΠΌΠΈ Β«PEΒ». ΠΠ½ΠΎΠ³ΠΈΠ΅ Π½Π°Π·ΡΠ²Π°ΡΡ Β«Π·Π΅ΠΌΠ»ΡΒ» Π½ΡΠ»Π΅Π²ΠΎΠΉ Π·Π°ΡΠΈΡΠΎΠΉ, ΠΎΠ΄Π½Π°ΠΊΠΎ ΠΏΡΡΠ°ΡΡ Π΅Ρ Ρ Π½ΡΠ»Π΅ΠΌ ΡΠ°Π±ΠΎΡΠΈΠΌ Π½Π΅ ΡΡΠΎΠΈΡ!
[su_custom_gallery source=Β»media: 144,141β³ width=Β»350β³ height=Β»300β³ title=Β»neverΒ»]
ΠΠ°ΠΊ ΠΎΠΏΡΠ΅Π΄Π΅Π»ΠΈΡΡ Π½Π΅ΠΉΡΡΠ°Π»Ρ?
Π’ΡΠ΅Ρ ΡΠ°Π·Π½ΡΠ΅ ΠΈ ΠΎΠ΄Π½ΠΎΡΠ°Π·Π½ΡΠ΅ ΡΠ»Π΅ΠΊΡΡΠΈΡΠ΅ΡΠΊΠΈΠ΅ ΡΠ΅ΡΠΈ Π΄ΠΎΠ»ΠΆΠ½Ρ ΠΈΠΌΠ΅ΡΡ ΡΠΈΠ½ΠΈΠΉ, Π»ΠΈΠ±ΠΎ Π³ΠΎΠ»ΡΠ±ΠΎΠΉ ΡΠ²Π΅Ρ Π½ΡΠ»Ρ. ΠΠΎΠ»Ρ Π½Π° ΡΡ Π΅ΠΌΠ΅ ΠΎΠ±ΠΎΠ·Π½Π°ΡΠ°Π΅ΡΡΡ Π»Π°ΡΠΈΠ½ΡΠΊΠΎΠΉ Π±ΡΠΊΠ²ΠΎΠΉ Β«NΒ». Π’Π°ΠΊΠΆΠ΅ Π΅Π³ΠΎ Π½Π°Π·ΡΠ²Π°ΡΡ Π½ΡΠ»Π΅Π²ΡΠΌ Π»ΠΈΠ±ΠΎ Π½Π΅ΠΉΡΡΠ°Π»ΡΠ½ΡΠΌ ΡΠ°Π±ΠΎΡΠΈΠΌ ΠΊΠΎΠ½ΡΠ°ΠΊΡΠΎΠΌ!
ΠΠ°ΠΊ ΠΎΠΏΡΠ΅Π΄Π΅Π»ΠΈΡΡ ΡΠ°Π·Ρ?
Π€Π°Π·Π½ΡΠΉ ΠΏΡΠΎΠ²ΠΎΠ΄ (L) ΠΌΠΎΠΆΠ΅Ρ ΠΌΠ°ΡΠΊΠΈΡΠΎΠ²Π°ΡΡΡΡ Π·Π°Π²ΠΎΠ΄ΠΎΠΌ Π² ΠΎΠ΄Π½ΠΎΠΌ ΠΈΠ· ΡΠ°ΠΊΠΈΡ ΡΠ²Π΅ΡΠΎΠ²ΡΡ ΡΠ΅ΡΠ΅Π½ΠΈΠΉ:
Π ΠΎΡΠ½ΠΎΠ²Π½ΠΎΠΌ ΠΏΡΠΎΠ²ΠΎΠ΄Π° ΡΠ°Π·Ρ Π±ΡΠ²Π°ΡΡ ΡΠ΅ΡΠ½ΠΎΠ³ΠΎ, ΠΊΠΎΡΠΈΡΠ½Π΅Π²ΠΎΠ³ΠΎ ΠΈΠ»ΠΈ Π±Π΅Π»ΠΎΠ³ΠΎ ΡΠ²Π΅ΡΠ°.
ΠΠ°ΠΆΠ½ΠΎ!
Π¦Π²Π΅ΡΠΎΠ²Π°Ρ ΠΌΠ°ΡΠΊΠΈΡΠΎΠ²ΠΊΠ° ΡΠ»Π΅ΠΊΡΡΠΈΡΠ΅ΡΠΊΠΈΡ ΠΏΡΠΎΠ²ΠΎΠ΄ΠΎΠ² Π² Π΄Π°Π½Π½ΠΎΠΉ ΡΡΠ΅ΡΠ΅ ΠΎΠ±Π»Π°Π΄Π°Π΅Ρ ΠΌΠ½ΠΎΠΆΠ΅ΡΡΠ²ΠΎΠΌ Π½ΡΠ°Π½ΡΠΎΠ² ΠΈ ΡΠ°ΡΡΠΎ Π½ΠΎΠ²ΠΈΡΠΊΠ°ΠΌ ΠΏΡΠΈΡ ΠΎΠ΄ΠΈΡΡΡ ΡΡΠ°Π»ΠΊΠΈΠ²Π°ΡΡΡΡ Ρ ΡΡΠ΄ΠΎΠΌ Π²ΠΎΠΏΡΠΎΡΠΎΠ²
ΠΠ°ΠΊ Π½Π°ΠΏΡΠΈΠΌΠ΅Ρ:
- Β«Π§ΡΠΎ ΠΎΠ·Π½Π°ΡΠ°Π΅Ρ Π°Π±Π±ΡΠ΅Π²ΠΈΠ°ΡΡΡΠ° PEN?Β»;
- Β«ΠΠ°ΠΊ ΠΎΡΡΡΠΊΠ°ΡΡ Π·Π°Π·Π΅ΠΌΠ»Π΅Π½ΠΈΠ΅, ΡΠ°Π·Ρ ΠΈ Π½ΠΎΠ»Ρ, Π΅ΡΠ»ΠΈ Ρ ΠΈΠ·ΠΎΠ»ΡΡΠΈΠΈ Π½Π΅Ρ ΡΠ²Π΅ΡΠ°, Π»ΠΈΠ±ΠΎ ΠΎΠ½Π° ΠΎΠ±Π»Π°Π΄Π°Π΅Ρ Π½Π΅ΡΡΠ°Π½Π΄Π°ΡΡΠ½ΡΠΌ ΠΎΠΊΡΠ°ΡΠΎΠΌ?Β»;
- Β«ΠΠ°ΠΊ ΡΠ°ΠΌΠΎΠΌΡ ΡΠΊΠ°Π·Π°ΡΡ ΡΠ°Π·Ρ, Π·Π°Π·Π΅ΠΌΠ»Π΅Π½ΠΈΠ΅ ΠΈ Π½ΠΎΠ»Ρ?Β»;
- Β«ΠΡΡΡ Π»ΠΈ Π΅ΡΠ΅ ΡΡΠ°Π½Π΄Π°ΡΡΡ ΠΏΠΎ ΡΠ²Π΅ΡΠΎΠ²ΠΎΠΌΡ ΠΎΠΊΡΠ°ΡΡ ΠΈΠ·ΠΎΠ»ΡΡΠΈΠΈ?Β».
ΠΠ° ΠΊΠ°ΠΆΠ΄ΡΠΉ ΠΈΠ· ΡΡΠΈΡ Π²ΠΎΠΏΡΠΎΡΠΎΠ² ΠΌΡ ΡΠ΅ΠΉΡΠ°Ρ Π΄Π°Π΄ΠΈΠΌ ΠΏΡΠΎΡΡΠΎΠ΅ ΠΈ ΠΊΡΠ°ΡΠΊΠΎΠ΅ ΠΎΠ±ΡΡΡΠ½Π΅Π½ΠΈΠ΅!
Π§ΡΠΎ ΠΎΠ·Π½Π°ΡΠ°Π΅Ρ PEN?
Π£ΠΆΠ΅ ΡΡΡΠ°ΡΠ΅Π²ΡΠ°Ρ ΡΠΈΡΡΠ΅ΠΌΠ° TN-C ΠΏΠΎΠ΄ΡΠ°Π·ΡΠΌΠ΅Π²Π°Π΅Ρ ΠΈΡΠΏΠΎΠ»ΡΠ·ΠΎΠ²Π°Π½ΠΈΠ΅ Π³Π»ΡΡ ΠΎΠ·Π°Π·Π΅ΠΌΠ»ΡΠ½Π½ΠΎΠΉ Π½Π΅ΠΉΡΡΠ°Π»ΠΈ. ΠΠ»ΡΡΠΎΠΌ ΡΠ°ΠΊΠΎΠΉ ΡΠΈΡΡΠ΅ΠΌΡ ΠΌΠΎΠΆΠ½ΠΎ Π½Π°Π·Π²Π°ΡΡ ΠΏΡΠΎΡΡΠΎΡΡ ΡΠ»Π΅ΠΊΡΡΠΎΠΌΠΎΠ½ΡΠ°ΠΆΠ½ΡΡ ΡΠ°Π±ΠΎΡ. ΠΠΈΠ½ΡΡΠΎΠΌ TN-C ΡΠ²Π»ΡΠ΅ΡΡΡ Π²Π΅ΡΠΎΡΡΠ½ΠΎΡΡΡ ΠΏΠΎΡΠ°ΠΆΠ΅Π½ΠΈΡ ΡΠ΅Π»ΠΎΠ²Π΅ΠΊΠ° ΡΠ»Π΅ΠΊΡΡΠΈΡΠ΅ΡΠΊΠΈΠΌ ΡΠΎΠΊΠΎΠΌ Π² ΠΏΡΠΎΡΠ΅ΡΡΠ΅ ΠΌΠΎΠ½ΡΠ°ΠΆΠ° ΡΠ»Π΅ΠΊΡΡΠΎΠΏΡΠΎΠ²ΠΎΠ΄ΠΊΠΈ Π² Π΄ΠΎΠΌΠ°ΡΠ½ΠΈΡ ΡΡΠ»ΠΎΠ²ΠΈΡΡ .
Π‘ΠΎΠ²ΠΌΠ΅ΡΠ΅Π½Π½ΡΠΉ ΠΏΡΠΎΠ²ΠΎΠ΄ ΠΈΠΌΠ΅Π΅Ρ ΠΆΠ΅Π»ΡΠΎ-Π·Π΅Π»Π΅Π½ΡΠΉ ΡΠ²Π΅Ρ (ΠΊΠ°ΠΊ Ρ PE), ΠΎΠ΄Π½Π°ΠΊΠΎ Π½Π° ΠΊΠΎΠ½ΡΠ°Ρ
ΠΈΠ·ΠΎΠ»ΡΡΠΈΠΈ ΠΏΡΠΈΡΡΡΡΡΠ²ΡΠ΅Ρ ΡΠΈΠ½ΠΈΠΉ ΡΠ²Π΅Ρ, Ρ
Π°ΡΠ°ΠΊΡΠ΅ΡΠ½ΡΠΉ Π΄Π»Ρ Π½Π΅ΠΉΡΡΠ°Π»ΠΈ.
ΠΠ° ΡΠ»Π΅ΠΊΡΡΠΈΡΠ΅ΡΠΊΠΎΠΉ ΡΡ
Π΅ΠΌΠ΅ Π΄Π°Π½Π½ΡΠΉ ΠΊΠΎΠ½ΡΠ°ΠΊΡ ΠΎΠ±ΠΎΠ·Π½Π°ΡΠ°Π΅ΡΡΡ ΠΊΠ°ΠΊ Β«PENΒ».
ΠΠ°ΠΊ ΠΎΠΏΡΠ΅Π΄Π΅Π»ΠΈΡΡ L, N ΠΈ PE?
ΠΡΠ°ΠΊ, ΠΏΡΠ΅Π΄ΡΡΠ°Π²ΠΈΠΌ ΡΠ°ΠΊΡΡ ΡΠΈΡΡΠ°ΡΠΈΡ: Π² ΠΏΡΠΎΡΠ΅ΡΡΠ΅ ΡΠ΅ΠΌΠΎΠ½ΡΠ° Π±ΡΡΠΎΠ²ΠΎΠΉ ΡΠ»Π΅ΠΊΡΡΠΈΡΠ΅ΡΠΊΠΎΠΉ ΡΠ΅ΡΠΈ ΡΠ»ΡΡΠΈΠ»ΠΎΡΡ ΡΠ°ΠΊ, ΡΡΠΎ ΠΊΠ°ΠΆΠ΄ΡΠΉ ΠΈΠ· ΠΏΡΠΎΠ²ΠΎΠ΄Π½ΠΈΠΊΠΎΠ² ΠΎΠ±Π»Π°Π΄Π°Π΅Ρ ΠΎΠ΄Π½ΠΈΠΌ ΠΈ ΡΠ΅ΠΌ ΠΆΠ΅ ΡΠ²Π΅ΡΠΎΠΌ. ΠΠ°ΠΊ ΠΆΠ΅ ΠΎΠΏΡΠ΅Π΄Π΅Π»ΠΈΡΡ, ΠΊΠ°ΠΊΠΎΠΉ ΠΏΡΠΎΠ²ΠΎΠ΄ L, ΠΊΠ°ΠΊΠΎΠΉ N, Π° ΠΊΠ°ΠΊΠΎΠΉ PE?
ΠΡΠ»ΠΈ ΠΎΠ΄Π½ΠΎΡΠ°Π·Π½Π°Ρ ΡΠ΅ΡΡ ΠΈΠΌΠ΅Π΅Ρ Π²ΡΠ΅Π³ΠΎ 2 ΠΆΠΈΠ»Ρ, ΡΠΎ ΠΏΡΠΎΠ±Π»Π΅ΠΌΡ ΠΌΠΎΠΆΠ½ΠΎ ΡΠ°Π·ΡΠ΅ΡΠΈΡΡ ΡΠΏΠ΅ΡΠΈΠ°Π»ΡΠ½ΠΎΠΉ ΠΈΠ½Π΄ΠΈΠΊΠ°ΡΠΎΡΠ½ΠΎΠΉ ΠΎΡΠ²Π΅ΡΡΠΊΠΎΠΉ. Π‘ Π΅Ρ ΠΏΠΎΠΌΠΎΡΡΡ ΠΏΡΠΎΡΠ΅ ΠΏΡΠΎΡΡΠΎΠ³ΠΎ ΠΎΠΏΡΠ΅Π΄Π΅Π»ΠΈΡΡ, Π³Π΄Π΅ ΠΈΠΌΠ΅Π½Π½ΠΎ Π½ΠΎΠ»Ρ, Π° Π³Π΄Π΅ ΡΠ°Π·Π°. Π ΡΠΎΠΌ, ΠΊΠ°ΠΊ ΠΈΡΠΏΠΎΠ»ΡΠ·ΠΎΠ²Π°ΡΡ ΠΈΠ½Π΄ΠΈΠΊΠ°ΡΠΎΡΠ½ΡΡ ΠΎΡΠ²Π΅ΡΡΠΊΡ ΠΌΡ ΡΠΆΠ΅ ΡΠ°ΡΡΠΊΠ°Π·ΡΠ²Π°Π»ΠΈ. ΠΠ»Ρ Π½Π°ΡΠ°Π»Π° Π½Π΅ΠΎΠ±Ρ ΠΎΠ΄ΠΈΠΌΠΎ ΠΎΡΠΊΠ»ΡΡΠΈΡΡ ΠΏΠΎΠ΄Π°ΡΡ ΡΠ»Π΅ΠΊΡΡΠΈΡΠ΅ΡΡΠ²Π° Π½Π° ΡΠΈΡΠΊΠ΅.
ΠΠΎΡΠ»Π΅ Π½ΡΠΆΠ½ΠΎ Π·Π°ΡΠΈΡΡΠΈΡΡ Π΄Π²Π° ΠΏΡΠΎΠ²ΠΎΠ΄Π½ΠΈΠΊΠ° ΠΈ ΡΠ°Π·Π²Π΅ΡΡΠΈ ΠΈΡ Π² ΠΏΡΠΎΡΠΈΠ²ΠΎΠΏΠΎΠ»ΠΎΠΆΠ½ΡΠ΅ ΡΡΠΎΡΠΎΠ½Ρ. Π’Π΅ΠΏΠ΅ΡΡ ΠΌΠΎΠΆΠ½ΠΎ Π²ΠΊΠ»ΡΡΠΈΡΡ ΠΏΠΎΠ΄Π°ΡΡ ΡΠ»Π΅ΠΊΡΡΠΈΡΠ΅ΡΡΠ²Π° ΠΈ ΠΏΠΎΡΡΠ΅Π΄ΡΡΠ²ΠΎΠΌ ΠΈΠ½Π΄ΠΈΠΊΠ°ΡΠΎΡΠ° ΠΎΠΏΡΠ΅Π΄Π΅Π»ΠΈΡΡ L ΠΈ N. ΠΡΠ»ΠΈ ΠΏΡΠΈ ΠΊΠΎΠ½ΡΠ°ΠΊΡΠ΅ Ρ ΠΆΠΈΠ»ΠΎΠΉ Π·Π°Π³ΠΎΡΠΈΡΡΡ Π»Π°ΠΌΠΏΠΎΡΠΊΠ°, Π·Π½Π°ΡΠΈΡ ΡΡΠΎ ΡΠ°Π·Π°, Π² ΡΠΎ Π²ΡΠ΅ΠΌΡ ΠΊΠ°ΠΊ Π½Π΅ Π·Π°Π³ΠΎΡΠ΅Π²ΡΠ°ΡΡΡ Π»Π°ΠΌΠΏΠΎΡΠΊΠ° Π±ΡΠ΄Π΅Ρ ΠΏΠΎΠ΄ΡΠ°Π·ΡΠΌΠ΅Π²Π°ΡΡ Π½ΠΎΠ»Ρ.
Π ΡΠ»ΡΡΠ°Π΅, Π΅ΡΠ»ΠΈ Π² ΡΠ»Π΅ΠΊΡΡΠΎΠΏΡΠΎΠ²ΠΎΠ΄ΠΊΠ΅ ΠΏΡΠΈΡΡΡΡΡΠ²ΡΠ΅Ρ Π·Π°Π·Π΅ΠΌΠ»ΡΡΡΠΈΠΉ ΠΏΡΠΎΠ²ΠΎΠ΄, Π½ΡΠΆΠ½ΠΎ Π±ΡΠ΄Π΅Ρ ΠΏΡΠΈΠ±Π΅Π³Π½ΡΡΡ ΠΊ ΡΠ°ΠΊΠΎΠΌΡ ΡΠ»Π΅ΠΊΡΡΠΎΠΈΠ·ΠΌΠ΅ΡΠΈΡΠ΅Π»ΡΠ½ΠΎΠΌΡ ΠΎΠ±ΠΎΡΡΠ΄ΠΎΠ²Π°Π½ΠΈΡ, ΠΊΠ°ΠΊ ΠΌΡΠ»ΡΡΠΈΠΌΠ΅ΡΡ.
ΠΠ½ ΠΎΡΠ½Π°ΡΠ°Π΅ΡΡΡ Π΄Π²ΡΠΌΡ ΡΡΠΏΠ°Π»ΡΡΠ°ΠΌΠΈ. ΠΠ»Ρ Π½Π°ΡΠ°Π»Π° Π½Π΅ΠΎΠ±Ρ
ΠΎΠ΄ΠΈΠΌΠΎ ΡΡΡΠ°Π½ΠΎΠ²ΠΈΡΡ ΠΏΠΎΠΊΠ°Π·Π°ΡΠ΅Π»Ρ ΠΈΠ·ΠΌΠ΅ΡΠ΅Π½ΠΈΡ ΠΏΠ΅ΡΠ΅ΠΌΠ΅Π½Π½ΠΎΠ³ΠΎ ΡΠΎΠΊΠ° Π½Π° ΠΏΠΎΠΊΠ°Π·Π°ΡΠ΅Π»Ρ Π±ΠΎΠ»Π΅Π΅ 220 ΠΠΎΠ»ΡΡ. ΠΠ΄Π½Π° ΠΈΠ· ΡΡΠΏΠ°Π»Π΅Ρ ΡΠΈΠΊΡΠΈΡΡΠ΅ΡΡΡ Π½Π° ΡΠ°Π·Π½ΠΎΠΌ ΠΊΠΎΠ½ΡΠ°ΠΊΡΠ΅. ΠΡΠΈ ΠΏΠΎΠΌΠΎΡΠΈ Π΄ΡΡΠ³ΠΎΠ³ΠΎ ΡΡΠΏΠ°Π»ΡΡΠ° ΠΎΠΏΡΠ΅Π΄Π΅Π»ΡΠ΅ΡΡΡ Π·Π°Π·Π΅ΠΌΠ»Π΅Π½ΠΈΠ΅ ΠΈ Π½ΠΎΠ»Ρ.
ΠΡΠΈ ΡΠΎΠΏΡΠΈΠΊΠΎΡΠ½ΠΎΠ²Π΅Π½ΠΈΠΈ Ρ Π½ΡΠ»Π΅ΠΌ Π½Π° ΡΠ»Π΅ΠΊΡΡΠΎΠΈΠ·ΠΌΠ΅ΡΠΈΡΠ΅Π»ΡΠ½ΠΎΠΌ ΠΏΡΠΈΠ±ΠΎΡΠ΅ ΠΎΡΠΎΠ±ΡΠ°Π·ΠΈΡΡΡ Π·Π½Π°ΡΠ΅Π½ΠΈΠ΅ Π½Π°ΠΏΡΡΠΆΠ΅Π½ΠΈΡ Π² ΡΠ°ΠΉΠΎΠ½Π΅ 220 ΠΠΎΠ»ΡΡ. ΠΡΠ»ΠΈ ΠΆΠ΅ Π²Ρ ΠΏΡΠΈΠΊΠΎΡΠ½Π΅ΡΠ΅ΡΡ ΠΊ Β«Π·Π΅ΠΌΠ»Π΅Β» β Π΄Π°Π½Π½ΡΠΉ ΠΏΠΎΠΊΠ°Π·Π°ΡΠ΅Π»Ρ Π±ΡΠ΄Π΅Ρ Π½ΠΈΠΆΠ΅. ΠΠΎΠ»Π΅Π΅ Π΄Π΅ΡΠ°Π»ΡΠ½Π°Ρ ΠΈΠ½ΡΡΡΡΠΊΡΠΈΡ ΠΏΠΎ ΡΠΊΡΠΏΠ»ΡΠ°ΡΠ°ΡΠΈΠΈ Π΄Π°Π½Π½ΠΎΠ³ΠΎ ΠΏΡΠΈΠ±ΠΎΡΠ° Π±ΡΠ»Π° ΠΏΡΠ΅Π΄ΠΎΡΡΠ°Π²Π»Π΅Π½Π° Π² ΠΎΡΠ΄Π΅Π»ΡΠ½ΠΎΠΉ ΡΡΠ°ΡΡΠ΅, Ρ ΠΊΠΎΡΠΎΡΠΎΠΉ ΠΌΡ ΡΠΎΠ²Π΅ΡΡΠ΅ΠΌ ΠΎΠ·Π½Π°ΠΊΠΎΠΌΠΈΡΡΡΡ!
Π‘ΡΡΠ΅ΡΡΠ²ΡΠ΅Ρ Π°Π»ΡΡΠ΅ΡΠ½Π°ΡΠΈΠ²Π½ΡΠΉ ΠΌΠ΅ΡΠΎΠ΄ ΠΎΠΏΡΠ΅Π΄Π΅Π»Π΅Π½ΠΈΡ. Π ΡΠ»ΡΡΠ°Π΅ ΠΎΡΡΡΡΡΡΠ²ΠΈΡ ΠΈΠ½Π΄ΠΈΠΊΠ°ΡΠΎΡΠ½ΠΎΠΉ ΠΎΡΠ²Π΅ΡΡΠΊΠΈ ΠΈ ΠΌΡΠ»ΡΡΠΈΠΌΠ΅ΡΡΠ° ΠΏΠΎΠ΄ ΡΡΠΊΠΎΠΉ, ΠΌΠΎΠΆΠ½ΠΎ ΠΏΠΎΡΡΠ°ΡΠ°ΡΡΡΡ Π²ΡΡΠΈΡΠ»ΠΈΡΡ ΡΠ²Π΅Ρ ΠΏΡΠΎΠ²ΠΎΠ΄ΠΎΠ² ΠΏΠΎ ΠΈΡ ΠΈΠ·ΠΎΠ»ΡΡΠΈΠΈ. Π ΡΡΠΎΠΌ ΡΠ»ΡΡΠ°Π΅ Π²Π°ΠΆΠ½ΠΎ ΠΏΠΎΠΌΠ½ΠΈΡΡ, ΡΡΠΎ ΡΠΈΠ½ΡΡ ΠΎΠ±ΠΎΠ»ΠΎΡΠΊΠ° Π² Π»ΡΠ±ΠΎΠΌ ΡΠ»ΡΡΠ°Π΅ Π²ΡΠ΅Π³Π΄Π° Π±ΡΠ΄Π΅Ρ Π½ΡΠ»ΡΠΌ. Π ΡΠ»ΡΡΠ°Π΅ Π΄Π°ΠΆΠ΅ ΡΠ°ΠΌΠΎΠΉ Π½Π΅ΡΡΠ°Π½Π΄Π°ΡΡΠ½ΠΎΠΉ ΠΌΠ°ΡΠΊΠΈΡΠΎΠ²ΠΊΠΈ, ΠΎΠΊΡΠ°Ρ Π½ΡΠ»Ρ Π½Π΅ ΠΌΠ΅Π½ΡΠ΅ΡΡΡ. Π ΡΠ»ΡΡΠ°Π΅ ΠΎΠΏΡΠ΅Π΄Π΅Π»Π΅Π½ΠΈΡ ΠΎΡΡΠ°Π»ΡΠ½ΡΡ Π΄Π²ΡΡ ΠΆΠΈΠ» Π²ΡΡ Π±ΡΠ΄Π΅Ρ Π½Π΅ΡΠΊΠΎΠ»ΡΠΊΠΎ ΡΠ»ΠΎΠΆΠ½Π΅Π΅.
Π ΠΏΠ΅ΡΠ²ΠΎΠΌ Π²ΠΎΠ·ΠΌΠΎΠΆΠ½ΠΎΠΌ Π²Π°ΡΠΈΠ°Π½ΡΠ΅ Π²Ρ Π²ΠΈΠ΄ΠΈΡΠ΅ ΠΎΡΡΠ°Π²ΡΠΈΠΉΡΡ ΡΠ²Π΅ΡΠ½ΠΎΠΉ, Π° ΡΠ°ΠΊΠΆΠ΅ ΡΠ΅ΡΠ½ΡΠΉ ΠΈΠ»ΠΈ Π±Π΅Π»ΡΠΉ ΠΊΠΎΠ½ΡΠ°ΠΊΡ.
Π Π°Π½ΡΡΠ΅ Π·Π΅ΠΌΠ»Ρ ΠΎΠ±ΠΎΠ·Π½Π°ΡΠ°Π»ΠΈ ΠΈΠ·ΠΎΠ»ΡΡΠΈΠ΅ΠΉ ΡΠ΅ΡΠ½ΠΎΠ³ΠΎ, Π»ΠΈΠ±ΠΎ Π±Π΅Π»ΠΎΠ³ΠΎ ΡΠ²Π΅ΡΠ°. ΠΠΏΠΎΠ»Π½Π΅ Π²Π΅ΡΠΎΡΡΠ½ΠΎ, ΡΡΠΎ ΡΡΠΎ ΠΈΠΌΠ΅Π½Π½ΠΎ ΠΎΠ½Π°, Π° ΠΎΡΡΠ°Π²ΡΠΈΠΉΡΡ ΡΠ²Π΅ΡΠ½ΠΎΠΉ β ΡΠ°Π·Π° (L).
ΠΠΎ Π²ΡΠΎΡΠΎΠΌ Π²ΠΎΠ·ΠΌΠΎΠΆΠ½ΠΎΠΌ Π²Π°ΡΠΈΠ°Π½ΡΠ΅ ΡΠ°ΠΊΠΆΠ΅ ΠΎΡΠΊΠΈΠ΄ΡΠ²Π°Π΅ΠΌ Π½ΠΎΠ»Ρ, ΠΊΠΎΠ½ΡΠ΅Π½ΡΡΠΈΡΡΡΡΡ Π½Π° ΠΊΡΠ°ΡΠ½ΠΎΠΌ ΠΈ ΡΠ΅ΡΠ½ΠΎΠΌ (ΠΈΠ»ΠΈ Π±Π΅Π»ΠΎΠΌ) ΠΏΡΠΎΠ²ΠΎΠ΄Π΅. ΠΡΠ»ΠΈ ΠΈΠ·ΠΎΠ»ΡΡΠΈΡ ΠΈΠΌΠ΅Π΅Ρ Π±Π΅Π»ΡΠΉ ΡΠ²Π΅Ρ, ΡΠΎ ΠΏΠΎ ΠΠ£Π β ΡΡΠΎ ΡΠ°Π·Π°. Π’ΠΎΠ³Π΄Π°, ΠΎΡΡΠ°Π²ΡΠΈΠΉΡΡ ΠΊΡΠ°ΡΠ½ΡΠΉ ΡΠ²Π»ΡΠ΅ΡΡΡ Π·Π΅ΠΌΠ»Π΅ΠΉ.
ΠΠ±ΡΠ°ΡΠΈΡΠ΅ Π²Π½ΠΈΠΌΠ°Π½ΠΈΠ΅ Π½Π° ΡΠΎ, ΡΡΠΎ ΠΏΠΎΡΠ»Π΅Π΄Π½ΠΈΠΉ ΠΌΠ΅ΡΠΎΠ΄ ΠΊΡΠ°ΠΉΠ½Π΅ ΠΎΠΏΠ°ΡΠ΅Π½. ΠΡΠ»ΠΈ ΠΡ ΡΠ΅ΡΠΈΠ»ΠΈ ΠΏΡΠΈΠ±Π΅Π³Π½ΡΡΡ ΠΊ Π½Π΅ΠΌΡ, ΠΎΠ±ΡΠ·Π°ΡΠ΅Π»ΡΠ½ΠΎ ΡΠ΄Π΅Π»Π°ΠΉΡΠ΅ Π΄Π»Ρ ΡΠ΅Π±Ρ ΠΏΠΎΠΌΠ΅ΡΠΊΠΈ, ΡΡΠΎΠ±Ρ Π² ΠΏΡΠΎΡΠ΅ΡΡΠ΅ ΡΠ΅ΠΌΠΎΠ½ΡΠ° ΡΠΎΠ·Π΅ΡΠΊΠΈ Π»ΠΈΠ±ΠΎ Π»ΡΡΡΡΡ Π½Π΅ ΠΏΠΎΠ»ΡΡΠΈΡΡ ΡΠ»Π΅ΠΊΡΡΠΈΡΠ΅ΡΠΊΠΈΠΉ ΡΠ΄Π°Ρ!
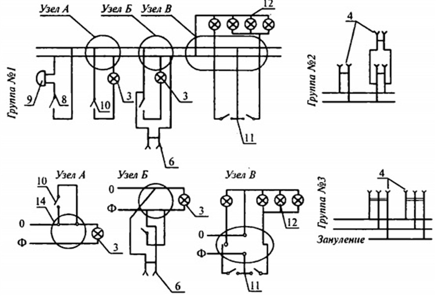
Π ΡΠ΅ΠΏΠΈ ΠΏΠΎΡΡΠΎΡΠ½Π½ΠΎΠ³ΠΎ ΡΠΎΠΊΠ°, ΠΌΠ°ΡΠΊΠΈΡΠΎΠ²ΠΊΠ° ΠΏΡΠ΅Π΄ΡΡΠ°Π²Π»Π΅Π½Π° ΡΠ΅ΡΠ½ΡΠΌ (ΠΌΠΈΠ½ΡΡ), Π° ΡΠ°ΠΊΠΆΠ΅ ΠΊΡΠ°ΡΠ½ΡΠΌ (ΠΏΠ»ΡΡ) ΠΎΠΊΡΠ°ΡΠΎΠΌ ΠΈΠ·ΠΎΠ»ΡΡΠΈΠΈ. Π ΡΠ»ΡΡΠ°Π΅ ΡΡΠ΅Ρ ΡΠ°Π·Π½ΠΎΠΉ ΡΠ΅ΡΠΈ Π΄Π»Ρ ΠΊΠ°ΠΆΠ΄ΠΎΠΉ ΡΠ°Π·Ρ ΠΈΠΌΠ΅Π΅ΡΡΡ ΡΠ²ΠΎΠΉ ΠΈΠ½Π΄ΠΈΠ²ΠΈΠ΄ΡΠ°Π»ΡΠ½ΡΠΉ ΠΎΠΊΡΠ°Ρ: ΡΠ°Π·Π° A β ΠΆΠ΅Π»ΡΠ°Ρ, B β Π·Π΅Π»Π΅Π½Π°Ρ, Π° C β ΠΊΡΠ°ΡΠ½Π°Ρ. ΠΠΎΠ»Ρ ΡΠ°ΠΊΠΆΠ΅ ΡΠΈΠ½ΠΈΠΌ, Π° Π·Π°Π·Π΅ΠΌΠ»Π΅Π½ΠΈΠ΅ Π±ΡΠ΄Π΅Ρ ΠΈΠΌΠ΅ΡΡ ΠΆΠ΅Π»ΡΠΎ-Π·Π΅Π»Π΅Π½ΡΠΉ ΠΎΠΊΡΠ°Ρ.
Π ΡΠ»ΡΡΠ°Π΅ ΠΊΠ°Π±Π΅Π»Ρ Π½Π° 380 Π ΠΏΡΠΎΠ²ΠΎΠ΄ A Π±ΡΠ΄Π΅Ρ Π±Π΅Π»ΡΠΌ, B ΡΠ΅ΡΠ½ΡΠΌ, Π° C ΠΊΡΠ°ΡΠ½ΡΠΌ. ΠΡΠ»Π΅Π²ΠΎΠΉ Π·Π°ΡΠΈΡΠ½ΡΠΉ ΠΈ ΡΠ°Π±ΠΎΡΠΈΠΉ ΠΏΡΠΎΠ²ΠΎΠ΄Π½ΠΈΠΊΠΈ ΠΈΠΌΠ΅ΡΡ Π°Π½Π°Π»ΠΎΠ³ΠΈΡΠ½ΡΠ΅ Ρ ΠΏΠΎΡΠ»Π΅Π΄Π½ΠΈΠΌ ΡΠ»ΡΡΠ°Π΅ΠΌ ΠΌΠ°ΡΠΊΠΈΡΠΎΠ²ΠΊΠΈ.
ΠΠ°ΠΊ ΡΠ°ΠΌΠΎΠΌΡ ΡΠΊΠ°Π·Π°ΡΡ L, N, PE?
ΠΡΠ»ΠΈ Π²ΠΈΠ·ΡΠ°Π»ΡΠ½ΠΎΠ³ΠΎ ΠΎΠ±ΠΎΠ·Π½Π°ΡΠ΅Π½ΠΈΡ Π½Π΅Ρ ΠΈΠ»ΠΈ ΠΎΠ½ΠΎ ΠΎΡΠ»ΠΈΡΠ°Π΅ΡΡΡ ΠΎΡ ΡΡΠ°Π½Π΄Π°ΡΡΠ½ΠΎΠ³ΠΎ ΠΎΠ±ΠΎΠ·Π½Π°ΡΠ΅Π½ΠΈΡ, Π»ΡΡΡΠ΅ Π²ΡΠ΅Π³ΠΎ ΡΠ°ΠΌΠΎΡΡΠΎΡΡΠ΅Π»ΡΠ½ΠΎ ΠΎΡΠΌΠ΅ΡΠΈΡΡ Π²ΡΠ΅ ΡΠ»Π΅ΠΌΠ΅Π½ΡΡ ΠΏΠΎΡΠ»Π΅ ΠΎΠΊΠΎΠ½ΡΠ°Π½ΠΈΡ ΡΠ΅ΠΌΠΎΠ½ΡΠ°. ΠΠ»Ρ ΡΡΠΎΠ³ΠΎ ΠΌΠΎΠΆΠ½ΠΎ Π·Π°Π΄Π΅ΠΉΡΡΠ²ΠΎΠ²Π°ΡΡ ΡΠ²Π΅ΡΠ½ΡΡ ΠΈΠ·ΠΎΠ»Π΅Π½ΡΡ, Π»ΠΈΠ±ΠΎ ΡΠ΅ΡΠΌΠΎΡΡΠ°Π΄ΠΎΡΠ½ΡΡ ΡΡΡΠ±ΠΊΡ. Π‘ΠΎΠ³Π»Π°ΡΠ½ΠΎ ΡΡΠ΅Π±ΠΎΠ²Π°Π½ΠΈΡΠΌ, ΡΠΊΠ°Π·Π°Π½ΠΈΠ΅ ΠΆΠΈΠ» Π½Π΅ΠΎΠ±Ρ ΠΎΠ΄ΠΈΠΌΠΎ Π΄Π΅Π»Π°ΡΡ Π½Π° ΠΊΠΎΠ½ΡΠ°Ρ ΠΏΡΠΎΠ²ΠΎΠ΄Π½ΠΈΠΊΠ°, Π³Π΄Π΅ ΠΎΡΡΡΠ΅ΡΡΠ²Π»ΡΠ΅ΡΡΡ ΡΠΎΠ΅Π΄ΠΈΠ½Π΅Π½ΠΈΠ΅ Ρ ΡΠΈΠ½ΠΎΠΉ.
ΠΠ»Π°Π³ΠΎΠ΄Π°ΡΡ ΡΠ²Π΅ΡΠ½ΡΠΌ ΠΏΠΎΠΌΠ΅ΡΠΊΠ°ΠΌ ΠΎΠ±Π»Π΅Π³ΡΠ°Π΅ΡΡΡ ΡΠ΅ΠΌΠΎΠ½Ρ Π½Π΅ ΡΠΎΠ»ΡΠΊΠΎ Π΄Π»Ρ ΠΠ°Ρ, Π½ΠΎ ΠΈ Π΄Π»Ρ ΡΠ»Π΅ΠΊΡΡΠΈΠΊΠ°, ΠΊΠΎΡΠΎΡΡΠΉ Π²ΠΏΠΎΠ»Π½Π΅ Π²Π΅ΡΠΎΡΡΠ½ΠΎ Π±ΡΠ΄Π΅Ρ ΠΎΡΡΡΠ΅ΡΡΠ²Π»ΡΡΡ ΡΠ΅ΠΌΠΎΠ½ΡΠ½ΡΠ΅ ΡΠ°Π±ΠΎΡΡ Π΄ΠΎΠΌΠ°ΡΠ½Π΅ΠΉ ΡΠ»Π΅ΠΊΡΡΠΈΡΠ΅ΡΠΊΠΎΠΉ ΡΠ΅ΡΠΈ ΠΏΠΎΡΠ»Π΅ ΠΠ°Ρ! Π ΠΏΡΠΎΡΠ΅ΡΡΠ΅ ΠΌΠ°ΡΠΊΠΈΡΠΎΠ²ΠΊΠΈ ΠΏΡΠΎΠ²ΠΎΠ΄Π° Π² ΡΠΈΡΠΊΠ΅, ΠΌΡ ΠΏΠΎΠ²Π΅Π΄Π°Π»ΠΈ Π² ΠΎΡΠ΄Π΅Π»ΡΠ½ΠΎΠΉ ΡΡΠ°ΡΡΠ΅.
ΠΠ°Π²ΠΎΠ΄ΡΠΊΠΈΠ΅ ΡΡΠ°Π½Π΄Π°ΡΡΡ (ΠΠΠ‘Π’)
C ΠΊΠ°ΠΆΠ΄ΡΠΌ Π΄Π΅ΡΡΡΠΈΠ»Π΅ΡΠΈΠ΅ΠΌ ΠΎΠ±ΠΎΠ·Π½Π°ΡΠ΅Π½ΠΈΠ΅ ΠΈΠ·ΠΎΠ»ΡΡΠΈΠΈ Π²ΠΈΠ΄ΠΎΠΈΠ·ΠΌΠ΅Π½ΡΠ»ΠΎΡΡ, ΠΏΠΎΡΡΠΎΠΌΡ Π½Π΅ ΠΈΡΠΊΠ»ΡΡΠ΅Π½ΠΎ, ΡΡΠΎ Π½ΠΈΠΆΠ΅ΠΎΠΏΠΈΡΠ°Π½Π½Π°Ρ ΠΈΠ½ΡΠΎΡΠΌΠ°ΡΠΈΡ ΠΠ°ΠΌ ΡΠ°ΠΊΠΆΠ΅ ΠΌΠΎΠΆΠ΅Ρ ΠΎΠΊΠ°Π·Π°ΡΡΡΡ ΠΏΠΎΠ»Π΅Π·Π½ΠΎΠΉ.
ΠΠΎ 2000-Π³ΠΎ Π³ΠΎΠ΄Π° ΠΈΡΠΏΠΎΠ»ΡΠ·ΠΎΠ²Π°Π»Π°ΡΡ ΡΠ°ΠΊΠ°Ρ ΡΠ²Π΅ΡΠΎΠ²Π°Ρ ΠΌΠ°ΡΠΊΠΈΡΠΎΠ²ΠΊΠ° ΠΏΡΠΎΠ²ΠΎΠ΄ΠΎΠ²:
- N β Π±Π΅Π»ΡΠΉ;
- PE β ΡΠ΅ΡΠ½ΡΠΉ;
- L β ΡΡΠΊΠΈΠΉ.
Π‘ΠΏΡΡΡΡ Π½Π΅ΠΊΠΎΡΠΎΡΠΎΠ΅ Π²ΡΠ΅ΠΌΡ Π±ΡΠ»ΠΎ Π²Π½Π΅ΡΠ΅Π½ΠΎ Π΄ΠΎΠ²ΠΎΠ»ΡΠ½ΠΎ ΡΡΡΠ΅ΡΡΠ²Π΅Π½Π½ΠΎΠ΅ ΠΈΠ·ΠΌΠ΅Π½Π΅Π½ΠΈΠ΅: PE Π±ΡΠ» Β«ΠΏΠ΅ΡΠ΅ΠΊΡΠ°ΡΠ΅Π½Β» Π² ΠΆΠ΅Π»ΡΠΎ-Π·Π΅Π»Π΅Π½ΡΠΉ ΡΠ²Π΅Ρ.
ΠΠΎΡΠ»Π΅ ΡΡΠΎΠ³ΠΎ ΠΌΠ°ΡΠΊΠΈΡΠΎΠ²ΠΊΠ° ΡΡΠ°Π»Π° ΡΠ°ΠΊΠΎΠΉ.
- N β ΡΠ΅ΡΠ½ΡΠΉ ΠΈΠ»ΠΈ Π±Π΅Π»ΡΠΉ;
- PE β ΠΆΠ΅Π»ΡΠΎ-Π·Π΅Π»Π΅Π½ΡΠΉ;
- L β ΡΡΠΊΠΈΠΉ.
ΠΡΠ»ΠΈ ΠΆΠ΅ ΠΠ°ΠΌ ΠΏΠΎ ΡΠΎΠΉ ΠΈΠ»ΠΈ ΠΈΠ½ΠΎΠΉ ΠΏΡΠΈΡΠΈΠ½Π΅ ΡΡΠΆΠ΅Π»ΠΎ ΠΎΡΠΈΠ΅Π½ΡΠΈΡΠΎΠ²Π°ΡΡΡΡ ΠΌΠ΅ΠΆΠ΄Ρ ΠΊΠΎΠ½ΡΠ°ΠΊΡΠ°ΠΌΠΈ, ΠΏΡΠ΅Π΄ΠΎΡΡΠ°Π²Π»ΡΠ΅ΠΌ ΠΊ ΠΠ°ΡΠ΅ΠΌΡ Π²Π½ΠΈΠΌΠ°Π½ΠΈΡ Π΄Π΅ΡΠ°Π»ΡΠ½ΡΡ ΡΠ°ΡΡΠΈΡΡΠΎΠ²ΠΊΡ ΠΌΠ°ΡΠΊΠΈΡΠΎΠ²ΠΊΠΈ ΠΊΠ°Π±Π΅Π»Π΅ΠΉ ΠΈ ΠΏΡΠΎΠ²ΠΎΠ΄ΠΎΠ² ΠΏΠΎ ΡΠ²Π΅ΡΠ°ΠΌ. ΠΠ°ΡΠΊΠΈΡΠΎΠ²ΠΊΠ° ΡΠΎΠΎΡΠ²Π΅ΡΡΡΠ²ΡΠ΅Ρ ΠΊΠ°ΠΊ ΠΎΡΠ΅ΡΠ΅ΡΡΠ²Π΅Π½Π½ΡΠΌ, ΡΠ°ΠΊ ΠΈ Π΅Π²ΡΠΎΠΏΠ΅ΠΉΡΠΊΠΈΠΌ ΡΡΠ°Π½Π΄Π°ΡΡΠ°ΠΌ:
ΠΠ½Π°ΡΠΎΠΊ ΡΠ°Π·Ρ Π² ΡΠ»Π΅ΠΊΡΡΠΈΠΊΠ΅. ΠΠ°ΡΠΊΠΈΡΠΎΠ²ΠΊΠ° ΠΏΡΠΎΠ²ΠΎΠ΄ΠΎΠ² (N, PE, L)
ΠΠΈΠ±Π»ΠΈΡ ΡΠ»Π΅ΠΊΡΡΠΈΠΊΠ° ΠΠ£Π (ΠΡΠ°Π²ΠΈΠ»Π° ΡΡΡΡΠΎΠΉΡΡΠ²Π° ΡΠ»Π΅ΠΊΡΡΠΎΡΡΡΠ°Π½ΠΎΠ²ΠΎΠΊ) Π³Π»Π°ΡΠΈΡ: ΡΠ»Π΅ΠΊΡΡΠΎΠΏΡΠΎΠ²ΠΎΠ΄ΠΊΠ° ΠΏΠΎ Π²ΡΠ΅ΠΉ Π΄Π»ΠΈΠ½Π΅ Π΄ΠΎΠ»ΠΆΠ½Π° ΠΎΠ±Π΅ΡΠΏΠ΅ΡΠΈΡΡ Π²ΠΎΠ·ΠΌΠΎΠΆΠ½ΠΎΡΡΡ Π»Π΅Π³ΠΊΠΎ ΡΠ°ΡΠΏΠΎΠ·Π½Π°Π²Π°ΡΡ ΠΈΠ·ΠΎΠ»ΡΡΠΈΡ ΠΏΠΎ Π΅Π΅ ΡΠ°ΡΡΠ²Π΅ΡΠΊΠ΅.
Π Π΄ΠΎΠΌΠ°ΡΠ½Π΅ΠΉ ΡΠ»Π΅ΠΊΡΡΠΎΡΠ΅ΡΠΈ, ΠΊΠ°ΠΊ ΠΏΡΠ°Π²ΠΈΠ»ΠΎ, ΠΏΡΠΎΠΊΠ»Π°Π΄ΡΠ²Π°ΡΡ ΡΡΠ΅Ρ ΠΆΠΈΠ»ΡΠ½ΡΠΉ ΠΏΡΠΎΠ²ΠΎΠ΄Π½ΠΈΠΊ, ΠΊΠ°ΠΆΠ΄Π°Ρ ΠΆΠΈΠ»Π° ΠΈΠΌΠ΅Π΅Ρ Π½Π΅ΠΏΠΎΠ²ΡΠΎΡΠΈΠΌΡΡ ΡΠ°ΡΡΠ²Π΅ΡΠΊΡ.
- Π Π°Π±ΠΎΡΠΈΠΉ Π½ΡΠ»Ρ (N) β ΡΠΈΠ½Π΅Π³ΠΎ ΡΠ²Π΅ΡΠ°, ΠΈΠ½ΠΎΠ³Π΄Π° ΠΊΡΠ°ΡΠ½ΡΠΉ.
- ΠΡΠ»Π΅Π²ΠΎΠΉ Π·Π°ΡΠΈΡΠ½ΡΠΉ ΠΏΡΠΎΠ²ΠΎΠ΄Π½ΠΈΠΊ (PE) β ΠΆΠ΅Π»ΡΠΎ-Π·Π΅Π»Π΅Π½ΠΎΠ³ΠΎ ΡΠ²Π΅ΡΠ°.
- Π€Π°Π·Π° (L) β ΠΌΠΎΠΆΠ΅Ρ Π±ΡΡΡ Π±Π΅Π»ΠΎΠΉ, ΡΠ΅ΡΠ½ΠΎΠΉ, ΠΊΠΎΡΠΈΡΠ½Π΅Π²ΠΎΠΉ.
Π Π½Π΅ΠΊΠΎΡΠΎΡΡΡ
Π΅Π²ΡΠΎΠΏΠ΅ΠΉΡΠΊΠΈΡ
ΡΡΡΠ°Π½Π°Ρ
ΡΡΡΠ΅ΡΡΠ²ΡΡΡ Π½Π΅ΠΈΠ·ΠΌΠ΅Π½Π½ΡΠ΅ ΡΡΠ°Π½Π΄Π°ΡΡΡ Π² ΡΠ°ΡΡΠ²Π΅ΡΠΊΠ΅ ΠΏΡΠΎΠ²ΠΎΠ΄ΠΎΠ² ΠΏΠΎ ΡΠ°Π·Π΅.
Π‘ΠΈΠ»ΠΎΠ²ΠΎΠΉ Π΄Π»Ρ ΡΠΎΠ·Π΅ΡΠΎΠΊ β ΠΊΠΎΡΠΈΡΠ½Π΅Π²Π°Ρ, Π΄Π»Ρ ΠΎΡΠ²Π΅ΡΠ΅Π½ΠΈΡ β ΠΊΡΠ°ΡΠ½ΡΠΉ.
Π Π°ΡΡΠ²Π΅ΡΠΊΠ° ΡΠ»Π΅ΠΊΡΡΠΎΠΏΡΠΎΠ²ΠΎΠ΄ΠΊΠΈ ΡΡΠΊΠΎΡΡΠ΅Ρ ΡΠ»Π΅ΠΊΡΡΠΎΠΌΠΎΠ½ΡΠ°ΠΆ
ΠΠΊΡΠ°ΡΠ΅Π½Π½Π°Ρ ΠΈΠ·ΠΎΠ»ΡΡΠΈΡ ΠΏΡΠΎΠ²ΠΎΠ΄Π½ΠΈΠΊΠΎΠ² Π·Π½Π°ΡΠΈΡΠ΅Π»ΡΠ½ΠΎ ΡΡΠΊΠΎΡΡΠ΅Ρ ΡΠ°Π±ΠΎΡΡ ΡΠ»Π΅ΠΊΡΡΠΎΠΌΠΎΠ½ΡΠ°ΠΆΠ½ΠΈΠΊΠ°. Π Π±ΡΠ»ΡΠ΅ Π²ΡΠ΅ΠΌΠ΅Π½Π° ΡΠ²Π΅Ρ ΠΏΡΠΎΠ²ΠΎΠ΄Π½ΠΈΠΊΠΎΠ² Π±ΡΠ» Π»ΠΈΠ±ΠΎ Π±Π΅Π»ΡΠΌ, Π»ΠΈΠ±ΠΎ ΡΠ΅ΡΠ½ΡΠΌ, ΡΡΠΎ Π² ΠΎΠ±ΡΠ΅ΠΌ ΠΏΡΠΈΠ½ΠΎΡΠΈΠ»ΠΎ Π½Π΅ΠΌΠ°Π»ΠΎ Ρ Π»ΠΎΠΏΠΎΡ ΡΠ»Π΅ΠΊΡΡΠΈΠΊΡ-ΡΠ»Π΅ΠΊΡΡΠΎΠΌΠΎΠ½ΡΠ°ΠΆΠ½ΠΈΠΊΡ. ΠΡΠΈ ΡΠ°ΡΠΊΠ»ΡΡΠ΅Π½ΠΈΠΈ ΡΡΠ΅Π±ΠΎΠ²Π°Π»ΠΎΡΡ ΠΏΠΎΠ΄Π°ΡΡ ΠΏΠΈΡΠ°Π½ΠΈΠ΅ Π² ΠΏΡΠΎΠ²ΠΎΠ΄Π½ΠΈΠΊΠΈ, ΡΡΠΎΠ±Ρ Ρ ΠΏΠΎΠΌΠΎΡΡΡ ΠΊΠΎΠ½ΡΡΠΎΠ»ΡΠΊΠΈ ΠΎΠΏΡΠ΅Π΄Π΅Π»ΠΈΡΡ, Π³Π΄Π΅ ΡΠ°Π·Π°, Π° Π³Π΄Π΅ Π½ΡΠ»Ρ. Π Π°ΡΡΠ²Π΅ΡΠΊΠ° ΠΈΠ·Π±Π°Π²ΠΈΠ»Π° ΠΎΡ ΡΡΠΈΡ ΠΌΡΠΊ, Π²ΡΠ΅ ΡΡΠ°Π»ΠΎ ΠΎΡΠ΅Π½Ρ ΠΏΠΎΠ½ΡΡΠ½ΠΎ.
ΠΠ΄ΠΈΠ½ΡΡΠ²Π΅Π½Π½ΠΎΠ΅, ΡΠ΅Π³ΠΎ Π½Π΅ Π½ΡΠΆΠ½ΠΎ Π·Π°Π±ΡΠ²Π°ΡΡ ΠΏΡΠΈ ΠΈΠ·ΠΎΠ±ΠΈΠ»ΠΈΠΈ ΠΏΡΠΎΠ²ΠΎΠ΄Π½ΠΈΠΊΠΎΠ², ΠΏΠΎΠΌΠ΅ΡΠ°ΡΡ Ρ.Π΅. ΠΏΠΎΠ΄ΠΏΠΈΡΡΠ²Π°ΡΡ ΠΈΡ Π½Π°Π·Π½Π°ΡΠ΅Π½ΠΈΠ΅ Π² ΡΠ°ΡΠΏΡΠ΅Π΄Π΅Π»ΠΈΡΠ΅Π»ΡΠ½ΠΎΠΌ ΡΠΈΡΠ΅, ΠΏΠΎΡΠΊΠΎΠ»ΡΠΊΡ ΠΏΡΠΎΠ²ΠΎΠ΄Π½ΠΈΠΊΠΎΠ² ΠΌΠΎΠΆΠ΅Ρ Π½Π°ΡΡΠΈΡΡΠ²Π°ΡΡΡΡ ΠΎΡ Π½Π΅ΡΠΊΠΎΠ»ΡΠΊΠΈΡ Π³ΡΡΠΏΠΏ Π΄ΠΎ Π½Π΅ΡΠΊΠΎΠ»ΡΠΊΠΈΡ Π΄Π΅ΡΡΡΠΊΠΎΠ² ΠΏΠΈΡΠ°ΡΡΠΈΡ Π»ΠΈΠ½ΠΈΠΉ.
Π Π°ΡΡΠ²Π΅ΡΠΊΠ° ΡΠ°Π· Π½Π° ΡΠ»Π΅ΠΊΡΡΠΎΠΏΠΎΠ΄ΡΡΠ°Π½ΡΠΈΡΡ
Π Π°ΡΡΠ²Π΅ΡΠΊΠ° Π² Π΄ΠΎΠΌΠ°ΡΠ½Π΅ΠΉ ΡΠ»Π΅ΠΊΡΡΠΎΠΏΡΠΎΠ²ΠΎΠ΄ΠΊΠ΅ Π½Π΅ ΡΠ°ΠΊΠ°Ρ, ΠΊΠ°ΠΊ ΡΠ°ΡΡΠ²Π΅ΡΠΊΠ° Π½Π° ΡΠ»Π΅ΠΊΡΡΠΎΠΏΠΎΠ΄ΡΡΠ°Π½ΡΠΈΡΡ
. Π’ΡΠΈ ΡΠ°Π·Ρ Π, Π, Π‘. Π€Π°Π·Π° Π β ΠΆΠ΅Π»ΡΡΠΉ ΡΠ²Π΅Ρ, ΡΠ°Π·Π° Π β Π·Π΅Π»Π΅Π½ΡΠΉ, ΡΠ°Π·Π° Π‘ β ΠΊΡΠ°ΡΠ½ΡΠΉ. ΠΠ½ΠΈ ΠΌΠΎΠ³ΡΡ ΠΏΡΠΈΡΡΡΡΡΠ²ΠΎΠ²Π°ΡΡ Π² ΠΏΡΡΠΈΠΆΠΈΠ»ΡΠ½ΡΡ
ΠΏΡΠΎΠ²ΠΎΠ΄Π½ΠΈΠΊΠ°Ρ
Π²ΠΌΠ΅ΡΡΠ΅ Ρ ΠΏΡΠΎΠ²ΠΎΠ΄Π½ΠΈΠΊΠ°ΠΌΠΈ Π½Π΅ΠΉΡΡΠ°Π»ΠΈ β ΡΠΈΠ½Π΅Π³ΠΎ ΡΠ²Π΅ΡΠ° ΠΈ Π·Π°ΡΠΈΡΠ½ΠΎΠ³ΠΎ ΠΏΡΠΎΠ²ΠΎΠ΄Π½ΠΈΠΊΠ° (Π·Π°Π·Π΅ΠΌΠ»Π΅Π½ΠΈΠ΅) β ΠΆΠ΅Π»ΡΠΎ-Π·Π΅Π»Π΅Π½ΠΎΠ³ΠΎ.
ΠΡΠ°Π²ΠΈΠ»Π° ΡΠΎΠ±Π»ΡΠ΄Π΅Π½ΠΈΡ ΡΠ°ΡΡΠ²Π΅ΡΠΊΠΈ ΡΠ»Π΅ΠΊΡΡΠΎΠΏΡΠΎΠ²ΠΎΠ΄ΠΊΠΈ ΠΏΡΠΈ ΠΌΠΎΠ½ΡΠ°ΠΆΠ΅
ΠΡ ΡΠ°ΡΠΏΡΠ΅Π΄Π΅Π»ΠΈΡΠ΅Π»ΡΠ½ΠΎΠΉ ΠΊΠΎΡΠΎΠ±ΠΊΠΈ ΠΊ Π²ΡΠΊΠ»ΡΡΠ°ΡΠ΅Π»Ρ ΠΏΡΠΎΠΊΠ»Π°Π΄ΡΠ²Π°Π΅ΡΡΡ ΡΡΠ΅Ρ ΠΆΠΈΠ»ΡΠ½ΡΠΉ ΠΈΠ»ΠΈ Π΄Π²ΡΡ ΠΆΠΈΠ»ΡΠ½ΡΠΉ ΠΏΡΠΎΠ²ΠΎΠ΄ Π² Π·Π°Π²ΠΈΡΠΈΠΌΠΎΡΡΠΈ ΠΎΡ ΡΠΎΠ³ΠΎ, ΠΎΠ΄Π½ΠΎ-ΠΊΠ»Π°Π²ΠΈΡΠ½ΡΠΉ ΠΈΠ»ΠΈ Π΄Π²ΡΡ -ΠΊΠ»Π°Π²ΠΈΡΠ½ΡΠΉ Π²ΡΠΊΠ»ΡΡΠ°ΡΠ΅Π»Ρ ΡΡΡΠ°Π½ΠΎΠ²Π»Π΅Π½; ΡΠ°Π·ΡΡΠ²Π°Π΅ΡΡΡ ΡΠ°Π·Π°, Π° Π½Π΅ Π½ΡΠ»Π΅Π²ΠΎΠΉ ΠΏΡΠΎΠ²ΠΎΠ΄Π½ΠΈΠΊ. ΠΡΠ»ΠΈ Π΅ΡΡΡ Π² Π½Π°Π»ΠΈΡΠΈΠΈ Π±Π΅Π»ΡΠΉ ΠΏΡΠΎΠ²ΠΎΠ΄Π½ΠΈΠΊ, ΠΎΠ½ Π±ΡΠ΄Π΅Ρ ΠΏΠΈΡΠ°ΡΡΠΈΠΌ. ΠΠ»Π°Π²Π½ΠΎΠ΅ ΡΠΎΠ±Π»ΡΠ΄Π°ΡΡ ΠΏΠΎΡΠ»Π΅Π΄ΠΎΠ²Π°ΡΠ΅Π»ΡΠ½ΠΎΡΡΡ ΠΈ ΡΠΎΠ³Π»Π°ΡΠΎΠ²Π°Π½Π½ΠΎΡΡΡ Π² ΡΠ°ΡΡΠ²Π΅ΡΠΊΠ΅ Ρ Π΄ΡΡΠ³ΠΈΠΌΠΈ ΡΠ»Π΅ΠΊΡΡΠΎΠΌΠΎΠ½ΡΠ°ΠΆΠ½ΠΈΠΊΠ°ΠΌΠΈ, ΡΡΠΎΠ±Ρ Π½Π΅ ΠΏΠΎΠ»ΡΡΠΈΠ»ΠΎΡΡ ΠΊΠ°ΠΊ Π² Π±Π°ΡΠ½Π΅ ΠΡΡΠ»ΠΎΠ²Π°: Β«ΠΠ΅Π±Π΅Π΄Ρ, ΡΠ°ΠΊ ΠΈ ΡΡΠΊΠ°Β».
ΠΠ° ΡΠΎΠ·Π΅ΡΠΊΠ°Ρ Π·Π°ΡΠΈΡΠ½ΡΠΉ ΠΏΡΠΎΠ²ΠΎΠ΄Π½ΠΈΠΊ (ΠΆΠ΅Π»ΡΠΎ-Π·Π΅Π»Π΅Π½ΡΠΉ), ΡΠ°ΡΠ΅ Π²ΡΠ΅Π³ΠΎ Π·Π°ΠΆΠΈΠΌΠ°Π΅ΡΡΡ Π² ΡΡΠ΅Π΄Π½Π΅ΠΉ ΡΠ°ΡΡΠΈ ΡΡΡΡΠΎΠΉΡΡΠ²Π°. Π‘ΠΎΠ±Π»ΡΠ΄Π°Π΅ΠΌ ΠΏΠΎΠ»ΡΡΠ½ΠΎΡΡΡ , Π½ΡΠ»Π΅Π²ΠΎΠΉ ΡΠ°Π±ΠΎΡΠΈΠΉ β ΡΠ»Π΅Π²Π°, ΡΠ°Π·Π° β ΡΠΏΡΠ°Π²Π°.
Π ΠΊΠΎΠ½ΡΠ΅ Ρ
ΠΎΡΡ ΡΠΏΠΎΠΌΡΠ½ΡΡΡ, Π±ΡΠ²Π°ΡΡ ΡΡΡΠΏΡΠΈΠ·Ρ ΠΎΡ ΠΏΡΠΎΠΈΠ·Π²ΠΎΠ΄ΠΈΡΠ΅Π»Π΅ΠΉ, Π½Π°ΠΏΡΠΈΠΌΠ΅Ρ, ΠΎΠ΄ΠΈΠ½ ΠΏΡΠΎΠ²ΠΎΠ΄Π½ΠΈΠΊ ΠΆΠ΅Π»ΡΠΎ-Π·Π΅Π»Π΅Π½ΡΠΉ, Π° Π΄Π²Π° Π΄ΡΡΠ³ΠΈΡ
ΠΌΠΎΠ³ΡΡ ΠΎΠΊΠ°Π·Π°ΡΡΡΡ ΡΠ΅ΡΠ½ΡΠΌΠΈ. ΠΠΎΠ·ΠΌΠΎΠΆΠ½ΠΎ, ΠΏΡΠΎΠΈΠ·Π²ΠΎΠ΄ΠΈΡΠ΅Π»Ρ ΡΠ΅ΡΠΈΠ» ΠΏΡΠΈ Π½Π΅Ρ
Π²Π°ΡΠΊΠ΅ ΠΎΠ΄Π½ΠΎΠΉ ΡΠ°ΡΡΠ²Π΅ΡΠΊΠΈ, ΠΏΡΡΡΠΈΡΡ Π² Ρ
ΠΎΠ΄ ΡΠΎ, ΡΡΠΎ Π΅ΡΡΡ. ΠΠ΅ ΠΎΡΡΠ°Π½Π°Π²Π»ΠΈΠ²Π°ΡΡ Π²Π΅Π΄Ρ ΠΏΡΠΎΠΈΠ·Π²ΠΎΠ΄ΡΡΠ²ΠΎ! Π‘Π±ΠΎΠΈ ΠΈ ΠΎΡΠΈΠ±ΠΊΠΈ Π±ΡΠ²Π°ΡΡ Π²Π΅Π·Π΄Π΅. ΠΡΠ»ΠΈ ΠΏΠΎΠΏΠ°Π»ΡΡ ΠΈΠΌΠ΅Π½Π½ΠΎ ΡΠ°ΠΊΠΎΠΉ, Π³Π΄Π΅ ΡΠ°Π·Π°, Π° Π³Π΄Π΅ Π½ΡΠ»Ρ ΡΠ΅ΡΠ°ΡΡ Π²Π°ΠΌ, ΡΠΎΠ»ΡΠΊΠΎ Π½ΡΠΆΠ½ΠΎ Π±ΡΠ΄Π΅Ρ ΠΏΠΎΠ±Π΅Π³Π°ΡΡ Ρ ΠΊΠΎΠ½ΡΡΠΎΠ»ΡΠΊΠΎΠΉ.
ΠΠ»Π΅ΠΊΡΡΠΈΡΠ΅ΡΠΊΠ°Ρ ΡΡ Π΅ΠΌΠ° β ΡΡΠΎ ΠΎΠ΄ΠΈΠ½ ΠΈΠ· Π²ΠΈΠ΄ΠΎΠ² ΡΠ΅Ρ Π½ΠΈΡΠ΅ΡΠΊΠΈΡ ΡΠ΅ΡΡΠ΅ΠΆΠ΅ΠΉ, Π½Π° ΠΊΠΎΡΠΎΡΠΎΠΌ ΡΠΊΠ°Π·ΡΠ²Π°ΡΡΡΡ ΡΠ°Π·Π»ΠΈΡΠ½ΡΠ΅ ΡΠ»Π΅ΠΊΡΡΠΈΡΠ΅ΡΠΊΠΈΠ΅ ΡΠ»Π΅ΠΌΠ΅Π½ΡΡ Π² Π²ΠΈΠ΄Π΅ ΡΡΠ»ΠΎΠ²Π½ΡΡ ΠΎΠ±ΠΎΠ·Π½Π°ΡΠ΅Π½ΠΈΠΉ. ΠΠ°ΠΆΠ΄ΠΎΠΌΡ ΡΠ»Π΅ΠΌΠ΅Π½ΡΡ ΠΏΡΠΈΡΠ²ΠΎΠ΅Π½ΠΎ ΡΠ²ΠΎΡ ΠΎΠ±ΠΎΠ·Π½Π°ΡΠ΅Π½ΠΈΠ΅.
ΠΡΠ΅ ΡΡΠ»ΠΎΠ²Π½ΡΠ΅ (ΡΡΠ»ΠΎΠ²Π½ΠΎ-Π³ΡΠ°ΡΠΈΡΠ΅ΡΠΊΠΈΠ΅) ΠΎΠ±ΠΎΠ·Π½Π°ΡΠ΅Π½ΠΈΡ Π½Π° ΡΠ»Π΅ΠΊΡΡΠΈΡΠ΅ΡΠΊΠΈΡ ΡΡ Π΅ΠΌΠ°Ρ ΡΠΎΡΡΠΎΡΡ ΠΈΠ· ΠΏΡΠΎΡΡΡΡ Π³Π΅ΠΎΠΌΠ΅ΡΡΠΈΡΠ΅ΡΠΊΠΈΡ ΡΠΈΠ³ΡΡ ΠΈ Π»ΠΈΠ½ΠΈΠΉ. ΠΡΠΎ ΠΎΠΊΡΡΠΆΠ½ΠΎΡΡΠΈ, ΠΊΠ²Π°Π΄ΡΠ°ΡΡ, ΠΏΡΡΠΌΠΎΡΠ³ΠΎΠ»ΡΠ½ΠΈΠΊΠΈ, ΡΡΠ΅ΡΠ³ΠΎΠ»ΡΠ½ΠΈΠΊΠΈ, ΠΏΡΠΎΡΡΡΠ΅ Π»ΠΈΠ½ΠΈΠΈ, ΠΏΡΠ½ΠΊΡΠΈΡΠ½ΡΠ΅ Π»ΠΈΠ½ΠΈΠΈ ΠΈ Ρ.Π΄. ΠΠ±ΠΎΠ·Π½Π°ΡΠ΅Π½ΠΈΠ΅ ΠΊΠ°ΠΆΠ΄ΠΎΠ³ΠΎ ΡΠ»Π΅ΠΊΡΡΠΈΡΠ΅ΡΠΊΠΎΠ³ΠΎ ΡΠ»Π΅ΠΌΠ΅Π½ΡΠ° ΡΠΎΡΡΠΎΠΈΡ ΠΈΠ· Π³ΡΠ°ΡΠΈΡΠ΅ΡΠΊΠΎΠΉ ΡΠ°ΡΡΠΈ ΠΈ Π±ΡΠΊΠ²Π΅Π½Π½ΠΎ-ΡΠΈΡΡΠΎΠ²ΠΎΠΉ.
ΠΠ»Π°Π³ΠΎΠ΄Π°ΡΡ ΠΎΠ³ΡΠΎΠΌΠ½ΠΎΠΌΡ ΠΊΠΎΠ»ΠΈΡΠ΅ΡΡΠ²Ρ ΡΠ°Π·Π½ΠΎΠΎΠ±ΡΠ°Π·Π½ΡΡ ΡΠ»Π΅ΠΊΡΡΠΈΡΠ΅ΡΠΊΠΈΡ ΡΠ»Π΅ΠΌΠ΅Π½ΡΠΎΠ² ΠΏΠΎΡΠ²Π»ΡΠ΅ΡΡΡ Π²ΠΎΠ·ΠΌΠΎΠΆΠ½ΠΎΡΡΡ ΡΠΎΠ·Π΄Π°Π²Π°ΡΡ ΠΎΡΠ΅Π½Ρ ΠΏΠΎΠ΄ΡΠΎΠ±Π½ΡΠ΅ ΡΠ»Π΅ΠΊΡΡΠΈΡΠ΅ΡΠΊΠΈΠ΅ ΡΡ Π΅ΠΌΡ, ΠΏΠΎΠ½ΡΡΠ½ΡΠ΅ ΠΏΡΠ°ΠΊΡΠΈΡΠ΅ΡΠΊΠΈ ΠΊΠ°ΠΆΠ΄ΠΎΠΌΡ ΡΠΏΠ΅ΡΠΈΠ°Π»ΠΈΡΡΡ Π² ΡΠ»Π΅ΠΊΡΡΠΈΡΠ΅ΡΠΊΠΎΠΉ ΠΎΠ±Π»Π°ΡΡΠΈ.
ΠΠ°ΠΆΠ΄ΡΠΉ ΡΠ»Π΅ΠΌΠ΅Π½Ρ Π½Π° ΡΠ»Π΅ΠΊΡΡΠΈΡΠ΅ΡΠΊΠΎΠΉ ΡΡ Π΅ΠΌΠ΅ Π΄ΠΎΠ»ΠΆΠ΅Π½ Π²ΡΠΏΠΎΠ»Π½ΡΡΡΡΡ Π² ΡΠΎΠΎΡΠ²Π΅ΡΡΡΠ²ΠΈΠ΅ Ρ ΠΠΠ‘Π’. Π’.Π΅. ΠΊΡΠΎΠΌΠ΅ ΠΏΡΠ°Π²ΠΈΠ»ΡΠ½ΠΎΠ³ΠΎ ΠΎΡΠΎΠ±ΡΠ°ΠΆΠ΅Π½ΠΈΡ Π³ΡΠ°ΡΠΈΡΠ΅ΡΠΊΠΎΠ³ΠΎ ΠΈΠ·ΠΎΠ±ΡΠ°ΠΆΠ΅Π½ΠΈΡ Π½Π° ΡΠ»Π΅ΠΊΡΡΠΈΡΠ΅ΡΠΊΠΎΠΉ ΡΡ Π΅ΠΌΠ΅ Π΄ΠΎΠ»ΠΆΠ½Ρ Π±ΡΡΡ Π²ΡΠ΄Π΅ΡΠΆΠ°Π½Ρ Π²ΡΠ΅ ΡΡΠ°Π½Π΄Π°ΡΡΠ½ΡΠ΅ ΡΠ°Π·ΠΌΠ΅ΡΡ ΠΊΠ°ΠΆΠ΄ΠΎΠ³ΠΎ ΡΠ»Π΅ΠΌΠ΅Π½ΡΠ°, ΡΠΎΠ»ΡΠΈΠ½Π° Π»ΠΈΠ½ΠΈΠΉ ΠΈ Ρ.Π΄.
Π‘ΡΡΠ΅ΡΡΠ²ΡΠ΅Ρ Π½Π΅ΡΠΊΠΎΠ»ΡΠΊΠΎ ΠΎΡΠ½ΠΎΠ²Π½ΡΡ
Π²ΠΈΠ΄ΠΎΠ² ΡΠ»Π΅ΠΊΡΡΠΈΡΠ΅ΡΠΊΠΈΡ
ΡΡ
Π΅ΠΌ.
ΠΡΠΎ ΡΡ
Π΅ΠΌΠ° ΠΎΠ΄Π½ΠΎΠ»ΠΈΠ½Π΅ΠΉΠ½Π°Ρ, ΠΏΡΠΈΠ½ΡΠΈΠΏΠΈΠ°Π»ΡΠ½Π°Ρ, ΠΌΠΎΠ½ΡΠ°ΠΆΠ½Π°Ρ (ΡΡ
Π΅ΠΌΠ° ΠΏΠΎΠ΄ΠΊΠ»ΡΡΠ΅Π½ΠΈΠΉ). Π’Π°ΠΊΠΆΠ΅ ΡΡ
Π΅ΠΌΡ Π±ΡΠ²Π°ΡΡ ΠΎΠ±ΡΠ΅Π³ΠΎ Π²ΠΈΠ΄Π° β ΡΡΡΡΠΊΡΡΡΠ½ΡΠ΅, ΡΡΠ½ΠΊΡΠΈΠΎΠ½Π°Π»ΡΠ½ΡΠ΅. Π£ ΠΊΠ°ΠΆΠ΄ΠΎΠ³ΠΎ Π²ΠΈΠ΄Π° ΡΠ²ΠΎΡ Π½Π°Π·Π½Π°ΡΠ΅Π½ΠΈΠ΅. ΠΠ΄ΠΈΠ½ ΠΈ ΡΠΎΡ ΠΆΠ΅ ΡΠ»Π΅ΠΌΠ΅Π½Ρ Π½Π° ΡΠ°Π·Π½ΡΡ
ΡΡ
Π΅ΠΌΠ°Ρ
ΠΌΠΎΠΆΠ΅Ρ ΠΎΠ±ΠΎΠ·Π½Π°ΡΠ°ΡΡΡΡ ΠΈ ΠΎΠ΄ΠΈΠ½Π°ΠΊΠΎΠ²ΠΎ, ΠΈ ΠΏΠΎ-ΡΠ°Π·Π½ΠΎΠΌΡ.
ΠΡΠ½ΠΎΠ²Π½ΠΎΠ΅ Π½Π°Π·Π½Π°ΡΠ΅Π½ΠΈΠ΅ ΠΎΠ΄Π½ΠΎΠ»ΠΈΠ½Π΅ΠΉΠ½ΠΎΠΉ ΡΡ Π΅ΠΌΡ β Π³ΡΠ°ΡΠΈΡΠ΅ΡΠΊΠΎΠ΅ ΠΎΡΠΎΠ±ΡΠ°ΠΆΠ΅Π½ΠΈΠ΅ ΡΠΈΡΡΠ΅ΠΌΡ ΡΠ»Π΅ΠΊΡΡΠΈΡΠ΅ΡΠΊΠΎΠ³ΠΎ ΠΏΠΈΡΠ°Π½ΠΈΡ (ΡΠ»Π΅ΠΊΡΡΠΎΡΠ½Π°Π±ΠΆΠ΅Π½ΠΈΠ΅ ΠΎΠ±ΡΠ΅ΠΊΡΠ°, ΡΠ°Π·Π²ΠΎΠ΄ΠΊΠ° ΡΠ»Π΅ΠΊΡΡΠΈΡΠ΅ΡΡΠ²Π° Π² ΠΊΠ²Π°ΡΡΠΈΡΠ΅ ΠΈ Ρ.Π΄.). ΠΡΠΎΡΠ΅ Π³ΠΎΠ²ΠΎΡΡ, Π½Π° ΠΎΠ΄Π½ΠΎΠ»ΠΈΠ½Π΅ΠΉΠ½ΠΎΠΉ ΡΡ Π΅ΠΌΠ΅ ΠΈΠ·ΠΎΠ±ΡΠ°ΠΆΠ°Π΅ΡΡΡ ΡΠΈΠ»ΠΎΠ²Π°Ρ ΡΠ°ΡΡΡ ΡΠ»Π΅ΠΊΡΡΠΎΡΡΡΠ°Π½ΠΎΠ²ΠΊΠΈ. ΠΠΎ Π½Π°Π·Π²Π°Π½ΠΈΡ ΠΌΠΎΠΆΠ½ΠΎ ΠΏΠΎΠ½ΡΡΡ, ΡΡΠΎ ΠΎΠ΄Π½ΠΎΠ»ΠΈΠ½Π΅ΠΉΠ½Π°Ρ ΡΡ Π΅ΠΌΠ° Π²ΡΠΏΠΎΠ»Π½ΡΠ΅ΡΡΡ Π² Π²ΠΈΠ΄Π΅ ΠΎΠ΄Π½ΠΎΠΉ Π»ΠΈΠ½ΠΈΠΈ. Π’.Π΅. ΡΠ»Π΅ΠΊΡΡΠΈΡΠ΅ΡΠΊΠΎΠ΅ ΠΏΠΈΡΠ°Π½ΠΈΠ΅ (ΠΈ ΠΎΠ΄Π½ΠΎΡΠ°Π·Π½ΠΎΠ΅, ΠΈ ΡΡΡΡ ΡΠ°Π·Π½ΠΎΠ΅), ΠΏΠΎΠ΄Π²ΠΎΠ΄ΠΈΠΌΠΎΠ΅ ΠΊ ΠΊΠ°ΠΆΠ΄ΠΎΠΌΡ ΠΏΠΎΡΡΠ΅Π±ΠΈΡΠ΅Π»Ρ, ΠΎΠ±ΠΎΠ·Π½Π°ΡΠ°Π΅ΡΡΡ ΠΎΠ΄ΠΈΠ½Π°ΡΠ½ΠΎΠΉ Π»ΠΈΠ½ΠΈΠ΅ΠΉ.
Π§ΡΠΎΠ±Ρ ΡΠΊΠ°Π·Π°ΡΡ ΠΊΠΎΠ»ΠΈΡΠ΅ΡΡΠ²ΠΎ ΡΠ°Π·, Π½Π° Π³ΡΠ°ΡΠΈΡΠ΅ΡΠΊΠΎΠΉ Π»ΠΈΠ½ΠΈΠΈ ΠΈΡΠΏΠΎΠ»ΡΠ·ΡΡΡΡΡ ΡΠΏΠ΅ΡΠΈΠ°Π»ΡΠ½ΡΠ΅ Π·Π°ΡΠ΅ΡΠΊΠΈ. ΠΠ΄Π½Π° Π·Π°ΡΠ΅ΡΠΊΠ° ΠΎΠ±ΠΎΠ·Π½Π°ΡΠ°Π΅Ρ, ΡΡΠΎ ΡΠ»Π΅ΠΊΡΡΠΈΡΠ΅ΡΠΊΠΎΠ΅ ΠΏΠΈΡΠ°Π½ΠΈΠ΅ ΠΎΠ΄Π½ΠΎΡΠ°Π·Π½ΠΎΠ΅, ΡΡΠΈ Π·Π°ΡΠ΅ΡΠΊΠΈ β ΡΡΠΎ ΠΏΠΈΡΠ°Π½ΠΈΠ΅ ΡΡΡΡ ΡΠ°Π·Π½ΠΎΠ΅.
ΠΡΠΎΠΌΠ΅ ΠΎΠ΄ΠΈΠ½Π°ΡΠ½ΠΎΠΉ Π»ΠΈΠ½ΠΈΠΈ ΠΈΡΠΏΠΎΠ»ΡΠ·ΡΡΡΡΡ ΠΎΠ±ΠΎΠ·Π½Π°ΡΠ΅Π½ΠΈΡ Π·Π°ΡΠΈΡΠ½ΡΡ
ΠΈ ΠΊΠΎΠΌΠΌΡΡΠ°ΡΠΈΠΎΠ½Π½ΡΡ
Π°ΠΏΠΏΠ°ΡΠ°ΡΠΎΠ².
ΠΡΡΠΎΠΊΠΎΠ²ΠΎΠ»ΡΡΠ½ΡΠ΅ Π²ΡΠΊΠ»ΡΡΠ°ΡΠ΅Π»ΠΈ Π½Π° ΠΎΠ΄Π½ΠΎΠ»ΠΈΠ½Π΅ΠΉΠ½ΡΡ ΡΡ Π΅ΠΌΠ°Ρ ΠΈΠ·ΠΎΠ±ΡΠ°ΠΆΠ°ΡΡΡΡ Π² Π²ΠΈΠ΄Π΅ Π½Π΅Π±ΠΎΠ»ΡΡΠΈΡ ΠΊΠ²Π°Π΄ΡΠ°ΡΠΎΠ². Π§ΡΠΎ ΠΊΠ°ΡΠ°Π΅ΡΡΡ Π°Π²ΡΠΎΠΌΠ°ΡΠΈΡΠ΅ΡΠΊΠΈΡ Π²ΡΠΊΠ»ΡΡΠ°ΡΠ΅Π»Π΅ΠΉ, Π£ΠΠ, Π΄ΠΈΡΡΠ΅ΡΠ΅Π½ΡΠΈΠ°Π»ΡΠ½ΡΡ Π°Π²ΡΠΎΠΌΠ°ΡΠΎΠ², ΠΊΠΎΠ½ΡΠ°ΠΊΡΠΎΡΠΎΠ², ΠΏΡΡΠΊΠ°ΡΠ΅Π»Π΅ΠΉ ΠΈ Π΄ΡΡΠ³ΠΎΠΉ Π·Π°ΡΠΈΡΠ½ΠΎΠΉ ΠΈ ΠΊΠΎΠΌΠΌΡΡΠ°ΡΠΈΠΎΠ½Π½ΠΎΠΉ Π°ΠΏΠΏΠ°ΡΠ°ΡΡΡΡ, ΡΠΎ ΠΎΠ½ΠΈ ΠΈΠ·ΠΎΠ±ΡΠ°ΠΆΠ°ΡΡΡΡ Π² Π²ΠΈΠ΄Π΅ ΠΊΠΎΠ½ΡΠ°ΠΊΡΠ° ΠΈ Π½Π΅ΠΊΠΎΡΠΎΡΡΡ ΠΏΠΎΡΡΠ½ΡΡΡΠΈΡ Π³ΡΠ°ΡΠΈΡΠ΅ΡΠΊΠΈΡ Π΄ΠΎΠΏΠΎΠ»Π½Π΅Π½ΠΈΠΉ, Π² Π·Π°Π²ΠΈΡΠΈΠΌΠΎΡΡΠΈ ΠΎΡ Π°ΠΏΠΏΠ°ΡΠ°ΡΠ°.
ΠΠΎΠ½ΡΠ°ΠΆΠ½Π°Ρ ΡΡ
Π΅ΠΌΠ° (ΡΡ
Π΅ΠΌΠ° ΡΠΎΠ΅Π΄ΠΈΠ½Π΅Π½ΠΈΡ, ΠΏΠΎΠ΄ΠΊΠ»ΡΡΠ΅Π½ΠΈΡ, ΡΠ°ΡΠΏΠΎΠ»ΠΎΠΆΠ΅Π½ΠΈΡ) ΠΈΡΠΏΠΎΠ»ΡΠ·ΡΠ΅ΡΡΡ Π΄Π»Ρ Π½Π΅ΠΏΠΎΡΡΠ΅Π΄ΡΡΠ²Π΅Π½Π½ΠΎΠ³ΠΎ ΠΏΡΠΎΠΈΠ·Π²ΠΎΠ΄ΡΡΠ²Π° ΡΠ»Π΅ΠΊΡΡΠΈΡΠ΅ΡΠΊΠΈΡ
ΡΠ°Π±ΠΎΡ. Π’.Π΅. ΡΡΠΎ ΡΠ°Π±ΠΎΡΠΈΠ΅ ΡΠ΅ΡΡΠ΅ΠΆΠΈ, ΠΈΡΠΏΠΎΠ»ΡΠ·ΡΡ ΠΊΠΎΡΠΎΡΡΠ΅, Π²ΡΠΏΠΎΠ»Π½ΡΠ΅ΡΡΡ ΠΌΠΎΠ½ΡΠ°ΠΆ ΠΈ ΠΏΠΎΠ΄ΠΊΠ»ΡΡΠ΅Π½ΠΈΠ΅ ΡΠ»Π΅ΠΊΡΡΠΎΠΎΠ±ΠΎΡΡΠ΄ΠΎΠ²Π°Π½ΠΈΡ. Π’Π°ΠΊΠΆΠ΅ ΠΏΠΎ ΠΌΠΎΠ½ΡΠ°ΠΆΠ½ΡΠΌ ΡΡ
Π΅ΠΌΠ°ΠΌ ΡΠΎΠ±ΠΈΡΠ°ΡΡ ΠΎΡΠ΄Π΅Π»ΡΠ½ΡΠ΅ ΡΠ»Π΅ΠΊΡΡΠΈΡΠ΅ΡΠΊΠΈΠ΅ ΡΡΡΡΠΎΠΉΡΡΠ²Π° (ΡΠ»Π΅ΠΊΡΡΠΈΡΠ΅ΡΠΊΠΈΠ΅ ΡΠΊΠ°ΡΡ, ΡΠ»Π΅ΠΊΡΡΠΈΡΠ΅ΡΠΊΠΈΠ΅ ΡΠΈΡΡ, ΠΏΡΠ»ΡΡΡ ΡΠΏΡΠ°Π²Π»Π΅Π½ΠΈΡ, ΠΈ Ρ.
Π΄.).
ΠΠ° ΠΌΠΎΠ½ΡΠ°ΠΆΠ½ΡΡ ΡΡ Π΅ΠΌΠ°Ρ ΠΈΠ·ΠΎΠ±ΡΠ°ΠΆΠ°ΡΡ Π²ΡΠ΅ ΠΏΡΠΎΠ²ΠΎΠ΄Π½ΡΠ΅ ΡΠΎΠ΅Π΄ΠΈΠ½Π΅Π½ΠΈΡ ΠΊΠ°ΠΊ ΠΌΠ΅ΠΆΠ΄Ρ ΠΎΡΠ΄Π΅Π»ΡΠ½ΡΠΌΠΈ Π°ΠΏΠΏΠ°ΡΠ°ΡΠ°ΠΌΠΈ (Π°Π²ΡΠΎΠΌΠ°ΡΠΈΡΠ΅ΡΠΊΠΈΠ΅ Π²ΡΠΊΠ»ΡΡΠ°ΡΠ΅Π»ΠΈ, ΠΏΡΡΠΊΠ°ΡΠ΅Π»ΠΈ ΠΈ Π΄Ρ.), ΡΠ°ΠΊ ΠΈ ΠΌΠ΅ΠΆΠ΄Ρ ΡΠ°Π·Π½ΡΠΌΠΈ Π²ΠΈΠ΄Π°ΠΌΠΈ ΡΠ»Π΅ΠΊΡΡΠΎΠΎΠ±ΠΎΡΡΠ΄ΠΎΠ²Π°Π½ΠΈΡ (ΡΠ»Π΅ΠΊΡΡΠΈΡΠ΅ΡΠΊΠΈΠ΅ ΡΠΊΠ°ΡΡ, ΡΠΈΡΠΊΠΈ ΠΈ Ρ.Π΄.). ΠΠ»Ρ ΠΏΡΠ°Π²ΠΈΠ»ΡΠ½ΠΎΠ³ΠΎ ΠΏΠΎΠ΄ΠΊΠ»ΡΡΠ΅Π½ΠΈΡ ΠΏΡΠΎΠ²ΠΎΠ΄Π½ΡΡ ΡΠΎΠ΅Π΄ΠΈΠ½Π΅Π½ΠΈΠΉ Π½Π° ΠΌΠΎΠ½ΡΠ°ΠΆΠ½ΠΎΠΉ ΡΡ Π΅ΠΌΠ΅ ΠΈΠ·ΠΎΠ±ΡΠ°ΠΆΠ°ΡΡΡΡ ΡΠ»Π΅ΠΊΡΡΠΈΡΠ΅ΡΠΊΠΈΠ΅ ΠΊΠ»Π΅ΠΌΠΌΠ½ΠΈΠΊΠΈ, Π²ΡΠ²ΠΎΠ΄Ρ ΡΠ»Π΅ΠΊΡΡΠΈΡΠ΅ΡΠΊΠΈΡ Π°ΠΏΠΏΠ°ΡΠ°ΡΠΎΠ², ΠΌΠ°ΡΠΊΠ° ΠΈ ΡΠ΅ΡΠ΅Π½ΠΈΠ΅ ΡΠ»Π΅ΠΊΡΡΠΈΡΠ΅ΡΠΊΠΈΡ ΠΊΠ°Π±Π΅Π»Π΅ΠΉ, Π½ΡΠΌΠ΅ΡΠ°ΡΠΈΡ ΠΈ Π±ΡΠΊΠ²Π΅Π½Π½ΠΎΠ΅ ΠΎΠ±ΠΎΠ·Π½Π°ΡΠ΅Π½ΠΈΠ΅ ΠΎΡΠ΄Π΅Π»ΡΠ½ΡΡ ΠΏΡΠΎΠ²ΠΎΠ΄ΠΎΠ².
Π‘Ρ Π΅ΠΌΠ° ΡΠ»Π΅ΠΊΡΡΠΈΡΠ΅ΡΠΊΠ°Ρ ΠΏΡΠΈΠ½ΡΠΈΠΏΠΈΠ°Π»ΡΠ½Π°Ρ β Π½Π°ΠΈΠ±ΠΎΠ»Π΅Π΅ ΠΏΠΎΠ»Π½Π°Ρ ΡΡ Π΅ΠΌΠ° ΡΠΎ Π²ΡΠ΅ΠΌΠΈ ΡΠ»Π΅ΠΊΡΡΠΈΡΠ΅ΡΠΊΠΈΠΌΠΈ ΡΠ»Π΅ΠΌΠ΅Π½ΡΠ°ΠΌΠΈ, ΡΠ²ΡΠ·ΡΠΌΠΈ, Π±ΡΠΊΠ²Π΅Π½Π½ΡΠΌΠΈ ΠΎΠ±ΠΎΠ·Π½Π°ΡΠ΅Π½ΠΈΡΠΌΠΈ, ΡΠ΅Ρ Π½ΠΈΡΠ΅ΡΠΊΠΈΠΌΠΈ Ρ Π°ΡΠ°ΠΊΡΠ΅ΡΠΈΡΡΠΈΠΊΠ°ΠΌΠΈ Π°ΠΏΠΏΠ°ΡΠ°ΡΠΎΠ² ΠΈ ΠΎΠ±ΠΎΡΡΠ΄ΠΎΠ²Π°Π½ΠΈΡ. ΠΠΎ ΠΏΡΠΈΠ½ΡΠΈΠΏΠΈΠ°Π»ΡΠ½ΠΎΠΉ ΡΡ Π΅ΠΌΠ΅ Π²ΡΠΏΠΎΠ»Π½ΡΡΡ Π΄ΡΡΠ³ΠΈΠ΅ ΡΠ»Π΅ΠΊΡΡΠΈΡΠ΅ΡΠΊΠΈΠ΅ ΡΡ Π΅ΠΌΡ (ΠΌΠΎΠ½ΡΠ°ΠΆΠ½ΡΠ΅, ΠΎΠ΄Π½ΠΎΠ»ΠΈΠ½Π΅ΠΉΠ½ΡΠ΅, ΡΡ Π΅ΠΌΡ ΡΠ°ΡΠΏΠΎΠ»ΠΎΠΆΠ΅Π½ΠΈΡ ΠΎΠ±ΠΎΡΡΠ΄ΠΎΠ²Π°Π½ΠΈΡ ΠΈ Π΄Ρ.). ΠΠ° ΠΏΡΠΈΠ½ΡΠΈΠΏΠΈΠ°Π»ΡΠ½ΠΎΠΉ ΡΡ Π΅ΠΌΠ΅ ΠΎΡΠΎΠ±ΡΠ°ΠΆΠ°ΡΡΡΡ ΠΊΠ°ΠΊ ΡΠ΅ΠΏΠΈ ΡΠΏΡΠ°Π²Π»Π΅Π½ΠΈΡ, ΡΠ°ΠΊ ΠΈ ΡΠΈΠ»ΠΎΠ²Π°Ρ ΡΠ°ΡΡΡ.
Π¦Π΅ΠΏΠΈ ΡΠΏΡΠ°Π²Π»Π΅Π½ΠΈΡ (ΠΎΠΏΠ΅ΡΠ°ΡΠΈΠ²Π½ΡΠ΅ ΡΠ΅ΠΏΠΈ) β ΡΡΠΎ ΠΊΠ½ΠΎΠΏΠΊΠΈ, ΠΏΡΠ΅Π΄ΠΎΡ
ΡΠ°Π½ΠΈΡΠ΅Π»ΠΈ, ΠΊΠ°ΡΡΡΠΊΠΈ ΠΏΡΡΠΊΠ°ΡΠ΅Π»Π΅ΠΉ ΠΈΠ»ΠΈ ΠΊΠΎΠ½ΡΠ°ΠΊΡΠΎΡΠΎΠ², ΠΊΠΎΠ½ΡΠ°ΠΊΡΡ ΠΏΡΠΎΠΌΠ΅ΠΆΡΡΠΎΡΠ½ΡΡ
ΠΈ Π΄ΡΡΠ³ΠΈΡ
ΡΠ΅Π»Π΅, ΠΊΠΎΠ½ΡΠ°ΠΊΡΡ ΠΏΡΡΠΊΠ°ΡΠ΅Π»Π΅ΠΉ ΠΈ ΠΊΠΎΠ½ΡΠ°ΠΊΡΠΎΡΠΎΠ², ΡΠ΅Π»Π΅ ΠΊΠΎΠ½ΡΡΠΎΠ»Ρ ΡΠ°Π· (Π½Π°ΠΏΡΡΠΆΠ΅Π½ΠΈΡ) Π° ΡΠ°ΠΊΠΆΠ΅ ΡΠ²ΡΠ·ΠΈ ΠΌΠ΅ΠΆΠ΄Ρ ΡΡΠΈΠΌΠΈ ΠΈ Π΄ΡΡΠ³ΠΈΠΌΠΈ ΡΠ»Π΅ΠΌΠ΅Π½ΡΠ°ΠΌΠΈ.
ΠΠ° ΡΠΈΠ»ΠΎΠ²ΠΎΠΉ ΡΠ°ΡΡΠΈ ΠΈΠ·ΠΎΠ±ΡΠ°ΠΆΠ°ΡΡΡΡ Π°Π²ΡΠΎΠΌΠ°ΡΠΈΡΠ΅ΡΠΊΠΈΠ΅ Π²ΡΠΊΠ»ΡΡΠ°ΡΠ΅Π»ΠΈ, ΡΠΈΠ»ΠΎΠ²ΡΠ΅ ΠΊΠΎΠ½ΡΠ°ΠΊΡΡ ΠΏΡΡΠΊΠ°ΡΠ΅Π»Π΅ΠΉ ΠΈ ΠΊΠΎΠ½ΡΠ°ΠΊΡΠΎΡΠΎΠ², ΡΠ»Π΅ΠΊΡΡΠΎΠ΄Π²ΠΈΠ³Π°ΡΠ΅Π»ΠΈ ΠΈ Ρ.Π΄.
ΠΡΠΎΠΌΠ΅ ΡΠ°ΠΌΠΎΠ³ΠΎ Π³ΡΠ°ΡΠΈΡΠ΅ΡΠΊΠΎΠ³ΠΎ ΠΈΠ·ΠΎΠ±ΡΠ°ΠΆΠ΅Π½ΠΈΡ ΠΊΠ°ΠΆΠ΄ΡΠΉ ΡΠ»Π΅ΠΌΠ΅Π½Ρ ΡΡ Π΅ΠΌΡ ΡΠ½Π°Π±ΠΆΠ°Π΅ΡΡΡ Π±ΡΠΊΠ²Π΅Π½Π½ΠΎ-ΡΠΈΡΡΠΎΠ²ΡΠΌ ΠΎΠ±ΠΎΠ·Π½Π°ΡΠ΅Π½ΠΈΠ΅ΠΌ. ΠΠ°ΠΏΡΠΈΠΌΠ΅Ρ, Π°Π²ΡΠΎΠΌΠ°ΡΠΈΡΠ΅ΡΠΊΠΈΠΉ Π²ΡΠΊΠ»ΡΡΠ°ΡΠ΅Π»Ρ Π² ΡΠΈΠ»ΠΎΠ²ΠΎΠΉ ΡΠ΅ΠΏΠΈ ΠΎΠ±ΠΎΠ·Π½Π°ΡΠ°Π΅ΡΡΡ QF. ΠΡΠ»ΠΈ Π°Π²ΡΠΎΠΌΠ°ΡΠΎΠ² Π½Π΅ΡΠΊΠΎΠ»ΡΠΊΠΎ, ΠΊΠ°ΠΆΠ΄ΠΎΠΌΡ ΠΏΡΠΈΡΠ²Π°ΠΈΠ²Π°Π΅ΡΡΡ ΡΠ²ΠΎΠΉ Π½ΠΎΠΌΠ΅Ρ:
Π ΠΊΠ°ΠΆΠ΄ΠΎΠΉ ΠΏΡΠΈΠ½ΡΠΈΠΏΠΈΠ°Π»ΡΠ½ΠΎΠΉ ΡΡ
Π΅ΠΌΠ΅, Π΅ΡΠ»ΠΈ Π΅ΡΡΡ ΠΊΠ°ΠΊΠΎΠ΅-Π»ΠΈΠ±ΠΎ ΡΠ΅Π»Π΅, ΡΠΎ ΠΎΠ±ΡΠ·Π°ΡΠ΅Π»ΡΠ½ΠΎ ΠΈΡΠΏΠΎΠ»ΡΠ·ΡΠ΅ΡΡΡ ΠΌΠΈΠ½ΠΈΠΌΡΠΌ ΠΎΠ΄ΠΈΠ½ Π±Π»ΠΎΠΊΠΈΡΠΎΠ²ΠΎΡΠ½ΡΠΉ ΠΊΠΎΠ½ΡΠ°ΠΊΡ ΡΡΠΎΠ³ΠΎ ΡΠ΅Π»Π΅. ΠΡΠ»ΠΈ Π² ΡΡ
Π΅ΠΌΠ΅ ΠΏΡΠΈΡΡΡΡΡΠ²ΡΠ΅Ρ ΠΏΡΠΎΠΌΠ΅ΠΆΡΡΠΎΡΠ½ΠΎΠ΅ ΡΠ΅Π»Π΅ KL1, Π΄Π²Π° ΠΊΠΎΠ½ΡΠ°ΠΊΡΠ° ΠΊΠΎΡΠΎΡΠΎΠ³ΠΎ ΠΈΡΠΏΠΎΠ»ΡΠ·ΡΡΡΡΡ Π² ΠΎΠΏΠ΅ΡΠ°ΡΠΈΠ²Π½ΡΡ
ΡΠ΅ΠΏΡΡ
, ΡΠΎ ΠΊΠ°ΠΆΠ΄ΡΠΉ ΠΊΠΎΠ½ΡΠ°ΠΊΡ ΠΏΠΎΠ»ΡΡΠ°Π΅Ρ ΡΠ²ΠΎΠΉ Π½ΠΎΠΌΠ΅Ρ. ΠΠΎΠΌΠ΅Ρ Π²ΡΠ΅Π³Π΄Π° Π½Π°ΡΠΈΠ½Π°Π΅ΡΡΡ Ρ Π½ΠΎΠΌΠ΅ΡΠ° ΡΠ°ΠΌΠΎΠ³ΠΎ ΡΠ΅Π»Π΅, Π° Π΄Π°Π»Π΅Π΅ ΠΈΠ΄ΡΡ ΠΏΠΎΡΡΠ΄ΠΊΠΎΠ²ΡΠΉ Π½ΠΎΠΌΠ΅Ρ ΠΊΠΎΠ½ΡΠ°ΠΊΡΠ°. Π Π΄Π°Π½Π½ΠΎΠΌ ΡΠ»ΡΡΠ°Π΅ ΠΏΠΎΠ»ΡΡΠ°Π΅ΡΡΡ KL1.1 ΠΈ KL1.2. Π’ΠΎΡΠ½ΠΎ ΡΠ°ΠΊΠΆΠ΅ Π²ΡΠΏΠΎΠ»Π½ΡΡΡΡΡ ΠΎΠ±ΠΎΠ·Π½Π°ΡΠ΅Π½ΠΈΡ Π±Π»ΠΎΠΊ-ΠΊΠΎΠ½ΡΠ°ΠΊΡΠΎΠ² Π΄ΡΡΠ³ΠΈΡ
ΡΠ΅Π»Π΅, ΠΏΡΡΠΊΠ°ΡΠ΅Π»Π΅ΠΉ, ΠΊΠΎΠ½ΡΠ°ΠΊΡΠΎΡΠΎΠ², Π°Π²ΡΠΎΠΌΠ°ΡΠΎΠ² ΠΈ Ρ.
Π ΡΡ Π΅ΠΌΠ°Ρ ΡΠ»Π΅ΠΊΡΡΠΈΡΠ΅ΡΠΊΠΈΡ ΠΏΡΠΈΠ½ΡΠΈΠΏΠΈΠ°Π»ΡΠ½ΡΡ ΠΊΡΠΎΠΌΠ΅ ΡΠ»Π΅ΠΊΡΡΠΈΡΠ΅ΡΠΊΠΈΡ ΡΠ»Π΅ΠΌΠ΅Π½ΡΠΎΠ² ΠΎΡΠ΅Π½Ρ ΡΠ°ΡΡΠΎ ΠΈΡΠΏΠΎΠ»ΡΠ·ΡΡΡΡΡ ΠΈ ΡΠ»Π΅ΠΊΡΡΠΎΠ½Π½ΡΠ΅ ΠΎΠ±ΠΎΠ·Π½Π°ΡΠ΅Π½ΠΈΡ. ΠΡΠΎ ΡΠ΅Π·ΠΈΡΡΠΎΡΡ, ΠΊΠΎΠ½Π΄Π΅Π½ΡΠ°ΡΠΎΡΡ, Π΄ΠΈΠΎΠ΄Ρ, ΡΠ²Π΅ΡΠΎΠ΄ΠΈΠΎΠ΄Ρ, ΡΡΠ°Π½Π·ΠΈΡΡΠΎΡΡ, ΡΠΈΡΠΈΡΡΠΎΡΡ ΠΈ Π΄ΡΡΠ³ΠΈΠ΅ ΡΠ»Π΅ΠΌΠ΅Π½ΡΡ. ΠΠ°ΠΆΠ΄ΡΠΉ ΡΠ»Π΅ΠΊΡΡΠΎΠ½Π½ΡΠΉ ΡΠ»Π΅ΠΌΠ΅Π½Ρ Π½Π° ΡΡ Π΅ΠΌΠ΅ ΡΠ°ΠΊΠΆΠ΅ ΠΈΠΌΠ΅Π΅Ρ ΡΠ²ΠΎΡ Π±ΡΠΊΠ²Π΅Π½Π½ΠΎΠ΅ ΠΈ ΡΠΈΡΡΠΎΠ²ΠΎΠ΅ ΠΎΠ±ΠΎΠ·Π½Π°ΡΠ΅Π½ΠΈΠ΅. ΠΠ°ΠΏΡΠΈΠΌΠ΅Ρ, ΡΠ΅Π·ΠΈΡΡΠΎΡ β ΡΡΠΎ R (R1, R2, R3β¦). ΠΠΎΠ½Π΄Π΅Π½ΡΠ°ΡΠΎΡ β C (C1, C2, C3β¦) ΠΈ ΡΠ°ΠΊ ΠΏΠΎ ΠΊΠ°ΠΆΠ΄ΠΎΠΌΡ ΡΠ»Π΅ΠΌΠ΅Π½ΡΡ.
ΠΡΠΎΠΌΠ΅ Π³ΡΠ°ΡΠΈΡΠ΅ΡΠΊΠΎΠ³ΠΎ ΠΈ Π±ΡΠΊΠ²Π΅Π½Π½ΠΎ-ΡΠΈΡΡΠΎΠ²ΠΎΠ³ΠΎ ΠΎΠ±ΠΎΠ·Π½Π°ΡΠ΅Π½ΠΈΡ Π½Π° Π½Π΅ΠΊΠΎΡΠΎΡΡΡ ΡΠ»Π΅ΠΊΡΡΠΈΡΠ΅ΡΠΊΠΈΡ ΡΠ»Π΅ΠΌΠ΅Π½ΡΠ°Ρ ΡΠΊΠ°Π·ΡΠ²Π°ΡΡΡΡ ΡΠ΅Ρ Π½ΠΈΡΠ΅ΡΠΊΠΈΠ΅ Ρ Π°ΡΠ°ΠΊΡΠ΅ΡΠΈΡΡΠΈΠΊΠΈ. ΠΠ°ΠΏΡΠΈΠΌΠ΅Ρ, Π΄Π»Ρ Π°Π²ΡΠΎΠΌΠ°ΡΠΈΡΠ΅ΡΠΊΠΎΠ³ΠΎ Π²ΡΠΊΠ»ΡΡΠ°ΡΠ΅Π»Ρ ΡΡΠΎ Π½ΠΎΠΌΠΈΠ½Π°Π»ΡΠ½ΡΠΉ ΡΠΎΠΊ Π² Π°ΠΌΠΏΠ΅ΡΠ°Ρ , ΡΠΎΠΊ ΡΡΠ°Π±Π°ΡΡΠ²Π°Π½ΠΈΡ ΠΎΡΡΠ΅ΡΠΊΠΈ ΡΠΎΠΆΠ΅ Π² Π°ΠΌΠΏΠ΅ΡΠ°Ρ . ΠΠ»Ρ ΡΠ»Π΅ΠΊΡΡΠΎΠ΄Π²ΠΈΠ³Π°ΡΠ΅Π»Ρ ΡΠΊΠ°Π·ΡΠ²Π°Π΅ΡΡΡ ΠΌΠΎΡΠ½ΠΎΡΡΡ Π² ΠΊΠΈΠ»ΠΎΠ²Π°ΡΡΠ°Ρ .
ΠΠ»Ρ ΠΏΡΠ°Π²ΠΈΠ»ΡΠ½ΠΎΠ³ΠΎ ΠΈ ΠΊΠΎΡΡΠ΅ΠΊΡΠ½ΠΎΠ³ΠΎ ΡΠΎΡΡΠ°Π²Π»Π΅Π½ΠΈΡ ΡΠ»Π΅ΠΊΡΡΠΈΡΠ΅ΡΠΊΠΈΡ ΡΡ Π΅ΠΌ Π»ΡΠ±ΠΎΠ³ΠΎ Π²ΠΈΠ΄Π° Π½Π΅ΠΎΠ±Ρ ΠΎΠ΄ΠΈΠΌΠΎ Π·Π½Π°ΡΡ ΠΎΠ±ΠΎΠ·Π½Π°ΡΠ΅Π½ΠΈΡ ΠΈΡΠΏΠΎΠ»ΡΠ·ΡΠ΅ΠΌΡΡ ΡΠ»Π΅ΠΌΠ΅Π½ΡΠΎΠ², Π³ΠΎΡΡΠ΄Π°ΡΡΡΠ²Π΅Π½Π½ΡΠ΅ ΡΡΠ°Π½Π΄Π°ΡΡΡ, ΠΏΡΠ°Π²ΠΈΠ»Π° ΠΎΡΠΎΡΠΌΠ»Π΅Π½ΠΈΡ Π΄ΠΎΠΊΡΠΌΠ΅Π½ΡΠ°ΡΠΈΠΈ.
Π‘ΠΎΠ΄Π΅ΡΠΆΠ°Π½ΠΈΠ΅:
ΠΠΎΠ½ΡΠ°ΠΆΠ½ΡΠ΅ ΡΠ°Π±ΠΎΡΡ ΡΠ°ΡΡΠΎ ΠΏΡΠΈΠ²ΠΎΠ΄ΡΡ ΠΊ ΠΏΠΎΡΠ²Π»Π΅Π½ΠΈΡ Π±ΠΎΠ»ΡΡΠΎΠ³ΠΎ ΡΠΈΡΠ»Π° ΠΏΡΠΎΠ²ΠΎΠ΄ΠΎΠ².
ΠΠ°ΠΊ Π² Ρ
ΠΎΠ΄Π΅ ΡΠ°Π±ΠΎΡ, ΡΠ°ΠΊ ΠΈ ΠΏΠΎΡΠ»Π΅ ΠΈΡ
Π·Π°Π²Π΅ΡΡΠ΅Π½ΠΈΡ Π²ΡΠ΅Π³Π΄Π° ΠΏΠΎΡΠ²Π»ΡΠ΅ΡΡΡ ΠΏΠΎΡΡΠ΅Π±Π½ΠΎΡΡΡ Π² ΠΈΠ΄Π΅Π½ΡΠΈΡΠΈΠΊΠ°ΡΠΈΠΈ Π½Π°Π·Π½Π°ΡΠ΅Π½ΠΈΡ ΠΏΡΠΎΠ²ΠΎΠ΄Π½ΠΈΠΊΠΎΠ². ΠΠ°ΠΆΠ΄ΠΎΠ΅ ΡΠΎΠ΅Π΄ΠΈΠ½Π΅Π½ΠΈΠ΅ ΠΈΡΠΏΠΎΠ»ΡΠ·ΡΠ΅Ρ Π² Π·Π°Π²ΠΈΡΠΈΠΌΠΎΡΡΠΈ ΠΎΡ ΡΠ²ΠΎΠ΅ΠΉ ΡΠΏΠ΅ΡΠΈΡΠΈΠΊΠ°ΡΠΈΠΈ Π»ΠΈΠ±ΠΎ Π΄Π²Π°, Π»ΠΈΠ±ΠΎ ΡΡΠΈ ΠΏΡΠΎΠ²ΠΎΠ΄Π½ΠΈΠΊΠ°. ΠΠ°ΠΈΠ±ΠΎΠ»Π΅Π΅ ΠΏΡΠΎΡΡΡΠΌ ΡΠΏΠΎΡΠΎΠ±ΠΎΠΌ ΠΈΠ΄Π΅Π½ΡΠΈΡΠΈΠΊΠ°ΡΠΈΠΈ ΠΏΡΠΎΠ²ΠΎΠ΄ΠΎΠ² ΠΈ ΠΆΠΈΠ» ΠΊΠ°Π±Π΅Π»Ρ ΡΠ²Π»ΡΠ΅ΡΡΡ ΠΎΠΊΡΠ°ΡΠΈΠ²Π°Π½ΠΈΠ΅ ΠΈΡ
ΠΈΠ·ΠΎΠ»ΡΡΠΈΠΈ Π² ΠΎΠΏΡΠ΅Π΄Π΅Π»Π΅Π½Π½ΡΠΉ ΡΠ²Π΅Ρ. ΠΠ°Π»Π΅Π΅ Π² ΡΡΠ°ΡΡΠ΅ ΠΌΡ ΡΠ°ΡΡΠΊΠ°ΠΆΠ΅ΠΌ ΠΎ ΡΠΎΠΌ,
- ΠΊΠ°ΠΊ ΠΎΠ±ΠΎΠ·Π½Π°ΡΠ°Π΅ΡΡΡ ΡΠ°Π·Π° ΠΈ Π½ΠΎΠ»Ρ ΡΠΏΠΎΡΠΎΠ±ΠΎΠΌ ΠΏΡΠΈΡΠ²ΠΎΠ΅Π½ΠΈΡ ΠΈΠΌ ΠΎΠΏΡΠ΅Π΄Π΅Π»Π΅Π½Π½ΡΡ ΡΠ²Π΅ΡΠΎΠ²;
- ΡΡΠΎ ΠΎΠ±ΠΎΠ·Π½Π°ΡΠ°ΡΡ Π±ΡΠΊΠ²Ρ L, N, PE Π² ΡΠ»Π΅ΠΊΡΡΠΈΠΊΠ΅ ΠΏΠΎ-Π°Π½Π³Π»ΠΈΠΉΡΠΊΠΈ ΠΈ ΠΊΠ°ΠΊΠΎΠ΅ ΡΠΎΠΎΡΠ²Π΅ΡΡΡΠ²ΠΈΠ΅ ΠΈΡ ΡΡΡΡΠΊΠΎΡΠ·ΡΡΠ½ΡΠΌ ΠΎΠΏΡΠ΅Π΄Π΅Π»Π΅Π½ΠΈΡΠΌ,
Π° ΡΠ°ΠΊΠΆΠ΅ Π΄ΡΡΠ³ΡΡ ΠΈΠ½ΡΠΎΡΠΌΠ°ΡΠΈΡ Π½Π° ΡΡΡ ΡΠ΅ΠΌΡ.
Π¦Π²Π΅ΡΠΎΠ²Π°Ρ ΠΈΠ΄Π΅Π½ΡΠΈΡΠΈΠΊΠ°ΡΠΈΡ ΡΡΡΠ΅ΡΡΠ²Π΅Π½Π½ΠΎ ΡΠΌΠ΅Π½ΡΡΠ°Π΅Ρ ΡΡΠΎΠΊΠΈ Π²ΡΠΏΠΎΠ»Π½Π΅Π½ΠΈΡ ΡΠ΅ΠΌΠΎΠ½ΡΠ½ΡΡ ΠΈ ΠΌΠΎΠ½ΡΠ°ΠΆΠ½ΡΡ ΡΠ°Π±ΠΎΡ ΠΈ ΠΏΠΎΠ·Π²ΠΎΠ»ΡΠ΅Ρ ΠΏΡΠΈΠ²Π»Π΅ΡΡ ΠΏΠ΅ΡΡΠΎΠ½Π°Π» Ρ Π±ΠΎΠ»Π΅Π΅ Π½ΠΈΠ·ΠΊΠΎΠΉ ΠΊΠ²Π°Π»ΠΈΡΠΈΠΊΠ°ΡΠΈΠ΅ΠΉ. ΠΠ°ΠΏΠΎΠΌΠ½ΠΈΠ² Π½Π΅ΡΠΊΠΎΠ»ΡΠΊΠΎ ΡΠ²Π΅ΡΠΎΠ², ΠΊΠΎΡΠΎΡΡΠΌΠΈ ΠΎΠ±ΠΎΠ·Π½Π°ΡΠ΅Π½Ρ ΠΏΡΠΎΠ²ΠΎΠ΄Π½ΠΈΠΊΠΈ, Π»ΡΠ±ΠΎΠΉ Π΄ΠΎΠΌΠΎΡ ΠΎΠ·ΡΠΈΠ½ ΡΠΌΠΎΠΆΠ΅Ρ ΠΏΡΠ°Π²ΠΈΠ»ΡΠ½ΠΎ ΠΏΡΠΈΡΠΎΠ΅Π΄ΠΈΠ½ΠΈΡΡ ΠΈΡ ΠΊ ΡΠΎΠ·Π΅ΡΠΊΠ°ΠΌ ΠΈ Π²ΡΠΊΠ»ΡΡΠ°ΡΠ΅Π»ΡΠΌ Π² ΡΠ²ΠΎΠ΅ΠΉ ΠΊΠ²Π°ΡΡΠΈΡΠ΅.
ΠΠ°Π·Π΅ΠΌΠ»ΡΡΡΠΈΠ΅ ΠΏΡΠΎΠ²ΠΎΠ΄Π½ΠΈΠΊΠΈ (Π·Π°Π·Π΅ΠΌΠ»ΠΈΡΠ΅Π»ΠΈ)
Π‘Π°ΠΌΡΠΌ ΡΠ°ΡΠΏΡΠΎΡΡΡΠ°Π½Π΅Π½Π½ΡΠΌ ΡΠ²Π΅ΡΠΎΠ²ΡΠΌ ΠΎΠ±ΠΎΠ·Π½Π°ΡΠ΅Π½ΠΈΠ΅ΠΌ ΠΈΠ·ΠΎΠ»ΡΡΠΈΠΈ Π·Π°Π·Π΅ΠΌΠ»ΠΈΡΠ΅Π»Π΅ΠΉ ΡΠ²Π»ΡΡΡΡΡ ΠΊΠΎΠΌΠ±ΠΈΠ½Π°ΡΠΈΠΈ ΠΆΠ΅Π»ΡΠΎΠ³ΠΎ ΠΈ Π·Π΅Π»Π΅Π½ΠΎΠ³ΠΎ ΡΠ²Π΅ΡΠΎΠ².
ΠΠ΅Π»ΡΠΎ-Π·Π΅Π»Π΅Π½Π°Ρ ΡΠ°ΡΠΊΡΠ°ΡΠΊΠ° ΠΈΠ·ΠΎΠ»ΡΡΠΈΠΈ ΠΈΠΌΠ΅Π΅Ρ Π²ΠΈΠ΄ ΠΊΠΎΠ½ΡΡΠ°ΡΡΠ½ΡΡ
ΠΏΡΠΎΠ΄ΠΎΠ»ΡΠ½ΡΡ
ΠΏΠΎΠ»ΠΎΡ. ΠΡΠΈΠΌΠ΅Ρ Π·Π°Π·Π΅ΠΌΠ»ΠΈΡΠ΅Π»Ρ ΠΏΠΎΠΊΠ°Π·Π°Π½ Π΄Π°Π»Π΅Π΅ Π½Π° ΠΈΠ·ΠΎΠ±ΡΠ°ΠΆΠ΅Π½ΠΈΠΈ.
ΠΠ΄Π½Π°ΠΊΠΎ ΠΈΠ·ΡΠ΅Π΄ΠΊΠ° ΠΌΠΎΠΆΠ½ΠΎ Π²ΡΡΡΠ΅ΡΠΈΡΡ Π»ΠΈΠ±ΠΎ ΠΏΠΎΠ»Π½ΠΎΡΡΡΡ ΠΆΠ΅Π»ΡΡΠΉ, Π»ΠΈΠ±ΠΎ ΡΠ²Π΅ΡΠ»ΠΎ-Π·Π΅Π»Π΅Π½ΡΠΉ ΡΠ²Π΅Ρ ΠΈΠ·ΠΎΠ»ΡΡΠΈΠΈ Π·Π°Π·Π΅ΠΌΠ»ΠΈΡΠ΅Π»Π΅ΠΉ. ΠΡΠΈ ΡΡΠΎΠΌ Π½Π° ΠΈΠ·ΠΎΠ»ΡΡΠΈΠΈ ΠΌΠΎΠ³ΡΡ Π±ΡΡΡ Π½Π°Π½Π΅ΡΠ΅Π½Ρ Π±ΡΠΊΠ²Ρ Π Π. Π Π½Π΅ΠΊΠΎΡΠΎΡΡΡ ΠΌΠ°ΡΠΊΠ°Ρ ΠΏΡΠΎΠ²ΠΎΠ΄ΠΎΠ² ΠΈΡ ΠΆΠ΅Π»ΡΡΠΉ Ρ Π·Π΅Π»Π΅Π½ΡΠΌ ΠΎΠΊΡΠ°Ρ ΠΏΠΎ Π²ΡΠ΅ΠΉ Π΄Π»ΠΈΠ½Π΅ Π²Π±Π»ΠΈΠ·ΠΈ ΠΊΠΎΠ½ΡΠΎΠ² Ρ ΠΊΠ»Π΅ΠΌΠΌΠ°ΠΌΠΈ ΡΠΎΡΠ΅ΡΠ°Π΅ΡΡΡ Ρ ΠΎΠΏΠ»Π΅ΡΠΊΠΎΠΉ ΡΠΈΠ½Π΅Π³ΠΎ ΡΠ²Π΅ΡΠ°. ΠΡΠΎ Π·Π½Π°ΡΠΈΡ ΡΠΎ, ΡΡΠΎ Π½Π΅ΠΉΡΡΠ°Π»Ρ ΠΈ Π·Π°Π·Π΅ΠΌΠ»Π΅Π½ΠΈΠ΅ Π² ΡΡΠΎΠΌ ΠΏΡΠΎΠ²ΠΎΠ΄Π½ΠΈΠΊΠ΅ ΡΠΎΠ²ΠΌΠ΅ΡΠ°ΡΡΡΡ.
ΠΠ»Ρ ΡΠΎΠ³ΠΎ ΡΡΠΎΠ±Ρ ΠΏΡΠΈ ΠΌΠΎΠ½ΡΠ°ΠΆΠ΅ ΠΈ ΡΠ°ΠΊΠΆΠ΅ ΠΏΠΎΡΠ»Π΅ Π½Π΅Π³ΠΎ Ρ
ΠΎΡΠΎΡΠΎ ΡΠ°Π·Π»ΠΈΡΠ°ΡΡ Π·Π°Π·Π΅ΠΌΠ»Π΅Π½ΠΈΠ΅ ΠΈ Π·Π°Π½ΡΠ»Π΅Π½ΠΈΠ΅, Π΄Π»Ρ ΠΈΠ·ΠΎΠ»ΡΡΠΈΠΈ ΠΏΡΠΎΠ²ΠΎΠ΄Π½ΠΈΠΊΠΎΠ² ΠΏΡΠΈΠΌΠ΅Π½ΡΡΡΡΡ ΡΠ°Π·Π½ΡΠ΅ ΡΠ²Π΅ΡΠ°. ΠΠ°Π½ΡΠ»Π΅Π½ΠΈΠ΅ Π²ΡΠΏΠΎΠ»Π½ΡΠ΅ΡΡΡ ΠΏΡΠΎΠ²ΠΎΠ΄Π°ΠΌΠΈ ΠΈ ΠΆΠΈΠ»Π°ΠΌΠΈ ΡΠΈΠ½Π΅Π³ΠΎ ΡΠ²Π΅ΡΠ° ΡΠ²Π΅ΡΠ»ΡΡ
ΠΎΡΡΠ΅Π½ΠΊΠΎΠ², ΠΏΠΎΠ΄ΠΊΠ»ΡΡΠ°Π΅ΠΌΡΠΌΠΈ ΠΊ ΡΠΈΠ½Π΅, ΠΎΠ±ΠΎΠ·Π½Π°ΡΠ΅Π½Π½ΠΎΠΉ Π±ΡΠΊΠ²ΠΎΠΉ N. ΠΡΠ΅ ΠΎΡΡΠ°Π»ΡΠ½ΡΠ΅ ΠΏΡΠΎΠ²ΠΎΠ΄Π½ΠΈΠΊΠΈ Ρ ΠΈΠ·ΠΎΠ»ΡΡΠΈΠ΅ΠΉ ΡΠ°ΠΊΠΎΠ³ΠΎ ΠΆΠ΅ ΡΠΈΠ½Π΅Π³ΠΎ ΡΠ²Π΅ΡΠ° ΡΠ°ΠΊΠΆΠ΅ Π΄ΠΎΠ»ΠΆΠ½Ρ Π±ΡΡΡ ΠΏΡΠΈΡΠΎΠ΅Π΄ΠΈΠ½Π΅Π½Ρ ΠΊ ΡΡΠΎΠΉ Π½ΡΠ»Π΅Π²ΠΎΠΉ ΡΠΈΠ½Π΅. ΠΠ½ΠΈ Π½Π΅ Π΄ΠΎΠ»ΠΆΠ½Ρ ΠΏΡΠΈΡΠΎΠ΅Π΄ΠΈΠ½ΡΡΡΡΡ ΠΊ ΠΊΠΎΠ½ΡΠ°ΠΊΡΠ°ΠΌ ΠΊΠΎΠΌΠΌΡΡΠ°ΡΠΎΡΠΎΠ². ΠΡΠ»ΠΈ ΠΈΡΠΏΠΎΠ»ΡΠ·ΡΡΡΡΡ ΡΠΎΠ·Π΅ΡΠΊΠΈ Ρ ΠΊΠ»Π΅ΠΌΠΌΠΎΠΉ, ΠΎΠ±ΠΎΠ·Π½Π°ΡΠ΅Π½Π½ΠΎΠΉ Π±ΡΠΊΠ²ΠΎΠΉ N, ΠΈ ΠΏΡΠΈ ΡΡΠΎΠΌ Π² Π½Π°Π»ΠΈΡΠΈΠΈ Π½ΡΠ»Π΅Π²Π°Ρ ΡΠΈΠ½Π°, ΠΌΠ΅ΠΆΠ΄Ρ Π½ΠΈΠΌΠΈ ΠΎΠ±ΡΠ·Π°ΡΠ΅Π»ΡΠ½ΠΎ Π΄ΠΎΠ»ΠΆΠ΅Π½ Π±ΡΡΡ ΠΏΡΠΎΠ²ΠΎΠ΄ ΡΠ²Π΅ΡΠ»ΠΎ-ΡΠΈΠ½Π΅Π³ΠΎ ΡΠ²Π΅ΡΠ°, ΡΠΎΠΎΡΠ²Π΅ΡΡΡΠ²Π΅Π½Π½ΠΎ ΠΏΡΠΈΡΠΎΠ΅Π΄ΠΈΠ½Π΅Π½Π½ΡΠΉ ΠΊ Π½ΠΈΠΌ ΠΎΠ±Π΅ΠΈΠΌ.
Π€Π°Π·Π½ΡΠΉ ΠΏΡΠΎΠ²ΠΎΠ΄Π½ΠΈΠΊ, Π΅Π³ΠΎ ΠΎΠΏΡΠ΅Π΄Π΅Π»Π΅Π½ΠΈΠ΅ ΠΏΠΎ ΡΠ²Π΅ΡΡ ΠΈΠ»ΠΈ ΠΈΠ½Π°ΡΠ΅
Π€Π°Π·Π° Π²ΡΠ΅Π³Π΄Π° ΠΌΠΎΠ½ΡΠΈΡΡΠ΅ΡΡΡ ΠΏΡΠΎΠ²ΠΎΠ΄Π°ΠΌΠΈ, ΠΈΠ·ΠΎΠ»ΡΡΠΈΡ ΠΊΠΎΡΠΎΡΡΡ ΠΎΠΊΡΠ°ΡΠ΅Π½Π° Π² Π»ΡΠ±ΡΠ΅ ΡΠ²Π΅ΡΠ°, Π½ΠΎ Π½Π΅ ΡΠΈΠ½ΠΈΠΉ ΠΈΠ»ΠΈ ΠΆΠ΅Π»ΡΡΠΉ Ρ Π·Π΅Π»Π΅Π½ΡΠΌ: ΡΠΎΠ»ΡΠΊΠΎ Π·Π΅Π»Π΅Π½ΡΠΉ ΠΈΠ»ΠΈ ΡΠΎΠ»ΡΠΊΠΎ ΠΆΠ΅Π»ΡΡΠΉ. Π€Π°Π·Π½ΡΠΉ ΠΏΡΠΎΠ²ΠΎΠ΄Π½ΠΈΠΊ Π²ΡΠ΅Π³Π΄Π° ΡΠΎΠ΅Π΄ΠΈΠ½ΡΠ΅ΡΡΡ Ρ ΠΊΠΎΠ½ΡΠ°ΠΊΡΠ°ΠΌΠΈ ΠΊΠΎΠΌΠΌΡΡΠ°ΡΠΎΡΠΎΠ². ΠΡΠ»ΠΈ ΠΏΡΠΈ ΠΌΠΎΠ½ΡΠ°ΠΆΠ΅ Π² Π½Π°Π»ΠΈΡΠΈΠΈ ΡΠΎΠ·Π΅ΡΠΊΠΈ, Π² ΠΊΠΎΡΠΎΡΡΡ Π΅ΡΡΡ ΠΊΠ»Π΅ΠΌΠΌΠ°, ΠΌΠ°ΡΠΊΠΈΡΠΎΠ²Π°Π½Π½Π°Ρ Π±ΡΠΊΠ²ΠΎΠΉ L, ΠΎΠ½Π° ΡΠΎΠ΅Π΄ΠΈΠ½ΡΠ΅ΡΡΡ Ρ ΠΏΡΠΎΠ²ΠΎΠ΄Π½ΠΈΠΊΠΎΠΌ Π² ΠΈΠ·ΠΎΠ»ΡΡΠΈΠΈ ΡΠ΅ΡΠ½ΠΎΠ³ΠΎ ΡΠ²Π΅ΡΠ°. ΠΠΎ Π±ΡΠ²Π°Π΅Ρ ΡΠ°ΠΊ, ΡΡΠΎ ΠΌΠΎΠ½ΡΠ°ΠΆ Π²ΡΠΏΠΎΠ»Π½Π΅Π½ Π±Π΅Π· ΡΡΠ΅ΡΠ° ΡΠ²Π΅ΡΠΎΠ²ΠΎΠΉ ΠΌΠ°ΡΠΊΠΈΡΠΎΠ²ΠΊΠΈ ΠΏΡΠΎΠ²ΠΎΠ΄Π½ΠΈΠΊΠΎΠ² ΡΠ°Π·Ρ, Π½ΡΠ»Ρ ΠΈ Π·Π°Π·Π΅ΠΌΠ»Π΅Π½ΠΈΡ.
Π ΡΠ°ΠΊΠΎΠΌ ΡΠ»ΡΡΠ°Π΅ Π΄Π»Ρ Π²ΡΡΡΠ½Π΅Π½ΠΈΡ ΠΏΡΠΈΠ½Π°Π΄Π»Π΅ΠΆΠ½ΠΎΡΡΠΈ ΠΏΡΠΎΠ²ΠΎΠ΄Π½ΠΈΠΊΠΎΠ² ΠΏΠΎΡΡΠ΅Π±ΡΠ΅ΡΡΡ ΠΈΠ½Π΄ΠΈΠΊΠ°ΡΠΎΡΠ½Π°Ρ ΠΎΡΠ²Π΅ΡΡΠΊΠ° ΠΈ ΡΠ΅ΡΡΠ΅Ρ (ΠΌΡΠ»ΡΡΠΈΠΌΠ΅ΡΡ). ΠΠΎ ΡΠ²Π΅ΡΠ΅Π½ΠΈΡ ΠΈΠ½Π΄ΠΈΠΊΠ°ΡΠΎΡΠ° ΠΎΡΠ²Π΅ΡΡΠΊΠΈ, ΠΊΠΎΡΠΎΡΠΎΠΉ ΠΏΡΠΈΠΊΠ°ΡΠ°ΡΡΡΡ ΠΊ ΡΠΎΠΊΠΎΠΏΡΠΎΠ²ΠΎΠ΄ΡΡΠ΅ΠΉ ΠΆΠΈΠ»Π΅, ΠΎΠΏΡΠ΅Π΄Π΅Π»ΡΠ΅ΡΡΡ ΡΠ°Π·Π½ΡΠΉ ΠΏΡΠΎΠ²ΠΎΠ΄ – ΠΈΠ½Π΄ΠΈΠΊΠ°ΡΠΎΡ ΡΠ²Π΅ΡΠΈΡΡΡ. ΠΡΠΈΠΊΠΎΡΠ½ΠΎΠ²Π΅Π½ΠΈΠ΅ ΠΊ ΠΆΠΈΠ»Π΅ Π·Π°Π·Π΅ΠΌΠ»Π΅Π½ΠΈΡ ΠΈΠ»ΠΈ Π·Π°Π½ΡΠ»Π΅Π½ΠΈΡ Π½Π΅ Π²ΡΠ·ΡΠ²Π°Π΅Ρ ΡΠ²Π΅ΡΠ΅Π½ΠΈΠ΅ ΠΈΠ½Π΄ΠΈΠΊΠ°ΡΠΎΡΠ½ΠΎΠΉ ΠΎΡΠ²Π΅ΡΡΠΊΠΈ. Π§ΡΠΎΠ±Ρ ΠΏΡΠ°Π²ΠΈΠ»ΡΠ½ΠΎ ΠΎΠΏΡΠ΅Π΄Π΅Π»ΠΈΡΡ Π·Π°Π½ΡΠ»Π΅Π½ΠΈΠ΅ ΠΈ Π·Π°Π·Π΅ΠΌΠ»Π΅Π½ΠΈΠ΅, Π½Π°Π΄ΠΎ ΠΈΠ·ΠΌΠ΅ΡΠΈΡΡ Π½Π°ΠΏΡΡΠΆΠ΅Π½ΠΈΠ΅, ΠΈΡΠΏΠΎΠ»ΡΠ·ΡΡ ΠΌΡΠ»ΡΡΠΈΠΌΠ΅ΡΡ. ΠΠΎΠΊΠ°Π·Π°Π½ΠΈΡ ΠΌΡΠ»ΡΡΠΈΠΌΠ΅ΡΡΠ°, ΡΡΠΏΡ ΠΊΠΎΡΠΎΡΠΎΠ³ΠΎ ΠΏΡΠΈΡΠΎΠ΅Π΄ΠΈΠ½Π΅Π½Ρ ΠΊ ΠΆΠΈΠ»Π°ΠΌ ΡΠ°Π·Π½ΠΎΠ³ΠΎ ΠΈ Π½ΡΠ»Π΅Π²ΠΎΠ³ΠΎ ΠΏΡΠΎΠ²ΠΎΠ΄Π°, Π±ΡΠ΄ΡΡ Π±ΠΎΠ»ΡΡΠ΅, ΡΠ΅ΠΌ Π² ΡΠ»ΡΡΠ°Π΅ ΠΏΡΠΈΠΊΠΎΡΠ½ΠΎΠ²Π΅Π½ΠΈΡ ΡΡΠΏΠ°ΠΌΠΈ ΠΊ ΠΆΠΈΠ»Π°ΠΌ ΡΠ°Π·Π½ΠΎΠ³ΠΎ ΠΏΡΠΎΠ²ΠΎΠ΄Π° ΠΈ Π·Π°Π·Π΅ΠΌΠ»Π΅Π½ΠΈΡ.
ΠΠΎΡΠΊΠΎΠ»ΡΠΊΡ ΡΠ°Π·Π½ΡΠΉ ΠΏΡΠΎΠ²ΠΎΠ΄ ΠΏΠ΅ΡΠ΅Π΄ ΡΡΠΈΠΌ ΠΎΠ΄Π½ΠΎΠ·Π½Π°ΡΠ½ΠΎ ΠΎΠΏΡΠ΅Π΄Π΅Π»ΡΠ΅ΡΡΡ ΠΈΠ½Π΄ΠΈΠΊΠ°ΡΠΎΡΠ½ΠΎΠΉ ΠΎΡΠ²Π΅ΡΡΠΊΠΎΠΉ, ΠΌΡΠ»ΡΡΠΈΠΌΠ΅ΡΡ ΠΏΠΎΠ·Π²ΠΎΠ»ΡΠ΅Ρ Π·Π°Π²Π΅ΡΡΠΈΡΡ ΠΏΡΠ°Π²ΠΈΠ»ΡΠ½ΠΎΠ΅ ΠΎΠΏΡΠ΅Π΄Π΅Π»Π΅Π½ΠΈΠ΅ Π½Π°Π·Π½Π°ΡΠ΅Π½ΠΈΡ Π²ΡΠ΅Ρ ΡΡΠ΅Ρ ΠΏΡΠΎΠ²ΠΎΠ΄Π½ΠΈΠΊΠΎΠ².
ΠΡΠΊΠ²Π΅Π½Π½ΡΠ΅ ΠΎΠ±ΠΎΠ·Π½Π°ΡΠ΅Π½ΠΈΡ, Π½Π°Π½Π΅ΡΠ΅Π½Π½ΡΠ΅ Π½Π° ΠΈΠ·ΠΎΠ»ΡΡΠΈΡ ΠΏΡΠΎΠ²ΠΎΠ΄ΠΎΠ², Π½Π΅ ΠΈΠΌΠ΅ΡΡ ΠΎΡΠ½ΠΎΡΠ΅Π½ΠΈΡ ΠΊ Π½Π°Π·Π½Π°ΡΠ΅Π½ΠΈΡ ΠΏΡΠΎΠ²ΠΎΠ΄Π°. ΠΡΠ½ΠΎΠ²Π½ΡΠ΅ Π±ΡΠΊΠ²Π΅Π½Π½ΡΠ΅ ΠΎΠ±ΠΎΠ·Π½Π°ΡΠ΅Π½ΠΈΡ, ΠΊΠΎΡΠΎΡΡΠ΅ ΠΏΡΠΈΡΡΡΡΡΠ²ΡΡΡ Π½Π° ΠΏΡΠΎΠ²ΠΎΠ΄Π°Ρ , Π° ΡΠ°ΠΊΠΆΠ΅ ΠΈΡ ΡΠΎΠ΄Π΅ΡΠΆΠ°Π½ΠΈΠ΅, ΠΏΠΎΠΊΠ°Π·Π°Π½Ρ Π½ΠΈΠΆΠ΅.
ΠΡΠΈΠ½ΡΡΡΠ΅ Π² Π½Π°ΡΠ΅ΠΉ ΡΡΡΠ°Π½Π΅ ΡΠ²Π΅ΡΠ° Π΄Π»Ρ ΡΠΊΠ°Π·Π°Π½ΠΈΡ Π½Π°Π·Π½Π°ΡΠ΅Π½ΠΈΡ ΠΏΡΠΎΠ²ΠΎΠ΄ΠΎΠ² ΠΌΠΎΠ³ΡΡ ΠΎΡΠ»ΠΈΡΠ°ΡΡΡΡ ΠΎΡ Π°Π½Π°Π»ΠΎΠ³ΠΈΡΠ½ΡΡ ΡΠ²Π΅ΡΠΎΠ² ΠΈΠ·ΠΎΠ»ΡΡΠΈΠΈ ΠΏΡΠΎΠ²ΠΎΠ΄ΠΎΠ² Π΄ΡΡΠ³ΠΈΡ ΡΡΡΠ°Π½. Π’Π°ΠΊΠΈΠ΅ ΠΆΠ΅ ΡΠ²Π΅ΡΠ° ΠΏΡΠΎΠ²ΠΎΠ΄ΠΎΠ² ΠΈΡΠΏΠΎΠ»ΡΠ·ΡΡΡΡΡ Π²
- ΠΠ΅Π»Π°ΡΡΡΠΈ,
- ΠΠΎΠ½ΠΊΠΎΠ½Π³Π΅,
- ΠΠ°Π·Π°Ρ ΡΡΠ°Π½Π΅,
- Π‘ΠΈΠ½Π³Π°ΠΏΡΡΠ΅,
- Π£ΠΊΡΠ°ΠΈΠ½Π΅.
ΠΠΎΠ»Π΅Π΅ ΠΏΠΎΠ»Π½ΠΎΠ΅ ΠΏΡΠ΅Π΄ΡΡΠ°Π²Π»Π΅Π½ΠΈΠ΅ ΠΎ ΡΠ²Π΅ΡΠΎΠ²ΠΎΠΌ ΠΎΠ±ΠΎΠ·Π½Π°ΡΠ΅Π½ΠΈΠΈ ΠΏΡΠΎΠ²ΠΎΠ΄ΠΎΠ² Π² ΡΠ°Π·Π½ΡΡ ΡΡΡΠ°Π½Π°Ρ Π΄Π°Π΅Ρ ΠΈΠ·ΠΎΠ±ΡΠ°ΠΆΠ΅Π½ΠΈΠ΅, ΠΏΠΎΠΊΠ°Π·Π°Π½Π½ΠΎΠ΅ Π΄Π°Π»Π΅Π΅.
Π¦Π²Π΅ΡΠΎΠ²ΡΠ΅ ΠΎΠ±ΠΎΠ·Π½Π°ΡΠ΅Π½ΠΈΡ ΠΏΡΠΎΠ²ΠΎΠ΄ΠΎΠ² Π² ΡΠ°Π·Π½ΡΡ ΡΡΡΠ°Π½Π°Ρ
Π Π½Π°ΡΠ΅ΠΉ ΡΡΡΠ°Π½Π΅ ΡΠ²Π΅ΡΠΎΠ²Π°Ρ ΠΌΠ°ΡΠΊΠΈΡΠΎΠ²ΠΊΠ° L, N Π² ΡΠ»Π΅ΠΊΡΡΠΈΠΊΠ΅ Π·Π°Π΄Π°Π΅ΡΡΡ ΡΡΠ°Π½Π΄Π°ΡΡΠΎΠΌ ΠΠΠ‘Π’ Π 50462 β 2009. ΠΡΠΊΠ²Ρ L ΠΈ N Π½Π°Π½ΠΎΡΡΡΡΡ Π»ΠΈΠ±ΠΎ Π½Π΅ΠΏΠΎΡΡΠ΅Π΄ΡΡΠ²Π΅Π½Π½ΠΎ Π½Π° ΠΊΠ»Π΅ΠΌΠΌΡ, Π»ΠΈΠ±ΠΎ Π½Π° ΠΊΠΎΡΠΏΡΡ ΠΎΠ±ΠΎΡΡΠ΄ΠΎΠ²Π°Π½ΠΈΡ Π²Π±Π»ΠΈΠ·ΠΈ ΠΊΠ»Π΅ΠΌΠΌ, Π½Π°ΠΏΡΠΈΠΌΠ΅Ρ ΡΠ°ΠΊ, ΠΊΠ°ΠΊ ΠΏΠΎΠΊΠ°Π·Π°Π½ΠΎ Π½Π° ΠΈΠ·ΠΎΠ±ΡΠ°ΠΆΠ΅Π½ΠΈΠΈ Π½ΠΈΠΆΠ΅.
ΠΡΠΈΠΌΠΈ Π±ΡΠΊΠ²Π°ΠΌΠΈ ΠΎΠ±ΠΎΠ·Π½Π°ΡΠ°ΡΡ ΠΏΠΎ-Π°Π½Π³Π»ΠΈΠΉΡΠΊΠΈ Π½Π΅ΠΉΡΡΠ°Π»Ρ (N), ΠΈ Π»ΠΈΠ½ΠΈΡ (L – Β«lineΒ»). ΠΡΠΎ ΠΎΠ·Π½Π°ΡΠ°Π΅Ρ Β«ΡΠ°Π·Π°Β» Π½Π° Π°Π½Π³Π»ΠΈΠΉΡΠΊΠΎΠΌ ΡΠ·ΡΠΊΠ΅. ΠΠΎ ΠΏΠΎΡΠΊΠΎΠ»ΡΠΊΡ ΠΎΠ΄Π½ΠΎ ΡΠ»ΠΎΠ²ΠΎ ΠΌΠΎΠΆΠ΅Ρ ΠΏΡΠΈΠ½ΠΈΠΌΠ°ΡΡ ΡΠ°Π·Π½ΡΠ΅ Π·Π½Π°ΡΠ΅Π½ΠΈΡ Π² Π·Π°Π²ΠΈΡΠΈΠΌΠΎΡΡΠΈ ΠΎΡ ΡΠΌΡΡΠ»Π° ΠΏΡΠ΅Π΄Π»ΠΎΠΆΠ΅Π½ΠΈΡ, Π΄Π»Ρ Π±ΡΠΊΠ²Ρ L ΠΌΠΎΠΆΠ½ΠΎ ΠΏΡΠΈΠΌΠ΅Π½ΠΈΡΡ ΡΠ°ΠΊΠΈΠ΅ ΠΏΠΎΠ½ΡΡΠΈΡ, ΠΊΠ°ΠΊ ΠΆΠΈΠ»Π° (lead) ΠΈΠ»ΠΈ Β«ΠΏΠΎΠ΄ Π½Π°ΠΏΡΡΠΆΠ΅Π½ΠΈΠ΅ΠΌΒ» (live). Π N ΠΏΠΎ-Π°Π½Π³Π»ΠΈΠΉΡΠΊΠΈ ΠΌΠΎΠΆΠ½ΠΎ ΡΡΠ°ΠΊΡΠΎΠ²Π°ΡΡ ΠΊΠ°ΠΊ βnullΒ» – Π½ΠΎΠ»Ρ. Π’.Π΅. Π½Π° ΡΡ Π΅ΠΌΠ°Ρ ΠΈΠ»ΠΈ ΠΏΡΠΈΠ±ΠΎΡΠ°Ρ ΡΡΠ° Π±ΡΠΊΠ²Π° ΠΎΠ·Π½Π°ΡΠ°Π΅Ρ Π·Π°Π½ΡΠ»Π΅Π½ΠΈΠ΅. Π‘Π»Π΅Π΄ΠΎΠ²Π°ΡΠ΅Π»ΡΠ½ΠΎ, ΡΡΠΈ Π΄Π²Π΅ Π±ΡΠΊΠ²Ρ – Π½Π΅ ΡΡΠΎ ΠΈΠ½ΠΎΠ΅ ΠΊΠ°ΠΊ ΠΎΠ±ΠΎΠ·Π½Π°ΡΠ΅Π½ΠΈΡ ΡΠ°Π·Ρ ΠΈ Π½ΡΠ»Ρ ΠΏΠΎ-Π°Π½Π³Π»ΠΈΠΉΡΠΊΠΈ.
Π’Π°ΠΊΠΆΠ΅ ΠΈΠ· Π°Π½Π³Π»ΠΈΠΉΡΠΊΠΎΠ³ΠΎ ΡΠ·ΡΠΊΠ° Π²Π·ΡΡΠΎ ΠΎΠ±ΠΎΠ·Π½Π°ΡΠ΅Π½ΠΈΠ΅ ΠΏΡΠΎΠ²ΠΎΠ΄Π½ΠΈΠΊΠΎΠ² PE (protective earth) – Π·Π°ΡΠΈΡΠ½ΠΎΠ΅ Π·Π°Π·Π΅ΠΌΠ»Π΅Π½ΠΈΠ΅ (Ρ.Π΅. Π·Π΅ΠΌΠ»Ρ). ΠΡΠΈ Π±ΡΠΊΠ²Π΅Π½Π½ΡΠ΅ ΠΎΠ±ΠΎΠ·Π½Π°ΡΠ΅Π½ΠΈΡ ΠΌΠΎΠΆΠ½ΠΎ Π²ΡΡΡΠ΅ΡΠΈΡΡ ΠΊΠ°ΠΊ Π½Π° ΠΈΠΌΠΏΠΎΡΡΠ½ΠΎΠΌ ΠΎΠ±ΠΎΡΡΠ΄ΠΎΠ²Π°Π½ΠΈΠΈ, ΠΌΠ°ΡΠΊΠΈΡΠΎΠ²ΠΊΠ° ΠΊΠΎΡΠΎΡΠΎΠ³ΠΎ Π²ΡΠΏΠΎΠ»Π½Π΅Π½Π° Π»Π°ΡΠΈΠ½ΠΈΡΠ΅ΠΉ, ΡΠ°ΠΊ ΠΈ Π² Π΅Π³ΠΎ Π΄ΠΎΠΊΡΠΌΠ΅Π½ΡΠ°ΡΠΈΠΈ, Π³Π΄Π΅ ΠΎΠ±ΠΎΠ·Π½Π°ΡΠ΅Π½ΠΈΠ΅ ΡΠ°Π·Ρ ΠΈ Π½ΡΠ»Π΅Π²ΠΎΠ³ΠΎ ΠΏΡΠΎΠ²ΠΎΠ΄Π° ΡΠ΄Π΅Π»Π°Π½ΠΎ ΠΏΠΎ-Π°Π½Π³Π»ΠΈΠΉΡΠΊΠΈ. Π ΠΎΡΡΠΈΠΉΡΠΊΠΈΠ΅ ΡΡΠ°Π½Π΄Π°ΡΡΡ ΡΠ°ΠΊΠΆΠ΅ ΠΏΡΠ΅Π΄ΠΏΠΈΡΡΠ²Π°ΡΡ ΠΈΡΠΏΠΎΠ»ΡΠ·ΠΎΠ²Π°Π½ΠΈΠ΅ ΡΡΠΈΡ Π±ΡΠΊΠ²Π΅Π½Π½ΡΡ ΠΎΠ±ΠΎΠ·Π½Π°ΡΠ΅Π½ΠΈΠΉ.
ΠΠΎΡΠΊΠΎΠ»ΡΠΊΡ Π² ΠΏΡΠΎΠΌΡΡΠ»Π΅Π½Π½ΠΎΡΡΠΈ ΡΡΡΠ΅ΡΡΠ²ΡΡΡ Π΅ΡΠ΅ ΠΈ ΡΠ»Π΅ΠΊΡΡΠΈΡΠ΅ΡΠΊΠΈΠ΅ ΡΠ΅ΡΠΈ, ΠΈ ΡΠ΅ΠΏΠΈ ΠΏΠΎΡΡΠΎΡΠ½Π½ΠΎΠ³ΠΎ ΡΠΎΠΊΠ°, Π΄Π»Ρ Π½ΠΈΡ
ΡΠ°ΠΊΠΆΠ΅ Π°ΠΊΡΡΠ°Π»ΡΠ½ΠΎ ΡΠ²Π΅ΡΠΎΠ²ΠΎΠ΅ ΠΎΠ±ΠΎΠ·Π½Π°ΡΠ΅Π½ΠΈΠ΅ ΠΏΡΠΎΠ²ΠΎΠ΄Π½ΠΈΠΊΠΎΠ².
ΠΠ΅ΠΉΡΡΠ²ΡΡΡΠΈΠ΅ ΡΡΠ°Π½Π΄Π°ΡΡΡ ΠΏΡΠ΅Π΄ΠΏΠΈΡΡΠ²Π°ΡΡ ΡΠΈΠ½Π°ΠΌ ΡΠΎ Π·Π½Π°ΠΊΠΎΠΌ ΠΏΠ»ΡΡ, ΠΊΠ°ΠΊ ΠΈ Π²ΡΠ΅ΠΌ ΠΏΡΠΎΡΠΈΠΌ ΠΏΡΠΎΠ²ΠΎΠ΄Π½ΠΈΠΊΠ°ΠΌ ΠΈ ΠΆΠΈΠ»Π°ΠΌ ΠΊΠ°Π±Π΅Π»Π΅ΠΉ ΠΏΠΎΠ»ΠΎΠΆΠΈΡΠ΅Π»ΡΠ½ΠΎΠ³ΠΎ ΠΏΠΎΡΠ΅Π½ΡΠΈΠ°Π»Π°, ΠΊΡΠ°ΡΠ½ΡΠΉ ΡΠ²Π΅Ρ. ΠΠΈΠ½ΡΡ ΠΎΠ±ΠΎΠ·Π½Π°ΡΠ°Π΅ΡΡΡ ΡΠΈΠ½ΠΈΠΌ ΡΠ²Π΅ΡΠΎΠΌ. Π ΡΠ΅Π·ΡΠ»ΡΡΠ°ΡΠ΅ ΡΠ°ΠΊΠΎΠΉ ΠΎΠΊΡΠ°ΡΠΊΠΈ ΡΡΠ°Π·Ρ Ρ
ΠΎΡΠΎΡΠΎ Π·Π°ΠΌΠ΅ΡΠ½ΠΎ, Π³Π΄Π΅ ΠΊΠ°ΠΊΠΎΠΉ ΠΏΠΎΡΠ΅Π½ΡΠΈΠ°Π».
Π§ΡΠΎΠ±Ρ ΡΠΈΡΠ°ΡΠ΅Π»ΡΠΌ Π·Π°ΠΏΠΎΠΌΠ½ΠΈΠ»ΠΈΡΡ ΡΠ²Π΅ΡΠΎΠ²ΡΠ΅ ΠΈ Π±ΡΠΊΠ²Π΅Π½Π½ΡΠ΅ ΠΎΠ±ΠΎΠ·Π½Π°ΡΠ΅Π½ΠΈΡ, Π² Π·Π°ΠΊΠ»ΡΡΠ΅Π½ΠΈΠ΅ Π΅ΡΠ΅ ΡΠ°Π· ΠΏΠ΅ΡΠ΅ΡΠΈΡΠ»ΠΈΠΌ ΠΈΡ Π²ΠΌΠ΅ΡΡΠ΅:
- ΡΠ°Π·Π° ΠΎΠ±ΠΎΠ·Π½Π°ΡΠ°Π΅ΡΡΡ Π±ΡΠΊΠ²ΠΎΠΉ L ΠΈ Π½Π΅ ΠΌΠΎΠΆΠ΅Ρ Π±ΡΡΡ ΠΏΠΎ ΡΠ²Π΅ΡΡ ΠΆΠ΅Π»ΡΠΎΠΉ, Π·Π΅Π»Π΅Π½ΠΎΠΉ ΠΈΠ»ΠΈ ΡΠΈΠ½Π΅ΠΉ.
- Π Π·Π°Π½ΡΠ»Π΅Π½ΠΈΠΈ N, Π·Π°Π·Π΅ΠΌΠ»Π΅Π½ΠΈΠΈ PE ΠΈ ΡΠΎΠ²ΠΌΠ΅ΡΠ΅Π½Π½ΠΎΠΌ ΠΏΡΠΎΠ²ΠΎΠ΄Π½ΠΈΠΊΠ΅ PEN ΠΈΡΠΏΠΎΠ»ΡΠ·ΡΡΡΡΡ ΠΆΠ΅Π»ΡΡΠΉ, Π·Π΅Π»Π΅Π½ΡΠΉ ΠΈ ΡΠΈΠ½ΠΈΠΉ ΡΠ²Π΅ΡΠ°.
- ΠΠ° ΠΏΠΎΡΡΠΎΡΠ½Π½ΠΎΠΌ ΡΠΎΠΊΠ΅ Π΄Π»Ρ ΠΏΡΠΎΠ²ΠΎΠ΄Π½ΠΈΠΊΠΎΠ² ΠΈ ΡΠΈΠ½ ΠΏΡΠΈΠΌΠ΅Π½ΡΡΡΡΡ ΠΊΡΠ°ΡΠ½ΡΠΉ ΠΈ ΡΠΈΠ½ΠΈΠΉ ΡΠ²Π΅ΡΠ°.
Π¦Π²Π΅ΡΠ° ΡΠΈΠ½ ΠΈ ΠΏΡΠΎΠ²ΠΎΠ΄ΠΎΠ² Π½Π° ΠΏΠΎΡΡΠΎΡΠ½Π½ΠΎΠΌ ΡΠΎΠΊΠ΅
- ΠΠ΅ Π±ΡΠ΄Π΅Ρ Π»ΠΈΡΠ½ΠΈΠΌ ΠΏΠΎΠΊΠ°Π·Π°ΡΡ ΡΠ²Π΅ΡΠΎΠ²ΠΎΠ΅ ΠΎΠ±ΠΎΠ·Π½Π°ΡΠ΅Π½ΠΈΠ΅ ΡΠΈΠ½ ΠΈ ΠΏΡΠΎΠ²ΠΎΠ΄ΠΎΠ² Π΄Π»Ρ ΡΡΠ΅Ρ ΡΠ°Π·:
NEMA Ρ ΠΏΡΡΠΌΡΠΌΠΈ ΠΊΠΎΠ½ΡΠ°ΠΊΡΠ°ΠΌΠΈ
ΠΠΈΠ»ΠΊΠΈ, ΡΠ°Π·ΡΠ΅ΠΌΡ ΠΈ ΡΠΎΠ·Π΅ΡΠΊΠΈ NEMA Ρ ΠΏΡΡΠΌΡΠΌΠΈ ΠΊΠΎΠ½ΡΠ°ΠΊΡΠ°ΠΌΠΈ ΠΈΠΌΠ΅ΡΡ ΡΠ½ΠΈΠΊΠ°Π»ΡΠ½ΠΎΠ΅ ΠΏΠΎΠ»ΠΎΠΆΠ΅Π½ΠΈΠ΅ ΠΊΠΎΠ½ΡΠ°ΠΊΡΠΎΠ² Π² Π·Π°Π²ΠΈΡΠΈΠΌΠΎΡΡΠΈ ΠΎΡ ΡΠΈΠ»Ρ ΡΠΎΠΊΠ° ΠΈ Π½Π°ΠΏΡΡΠΆΠ΅Π½ΠΈΡ.
ΠΡΠΏΠΎΠ»ΡΠ·ΡΠΉΡΠ΅ ΠΏΡΠΈΠ²Π΅Π΄Π΅Π½Π½ΡΡ Π½ΠΈΠΆΠ΅ ΡΠ°Π±Π»ΠΈΡΡ ΡΠ°Π·ΡΠ΅ΠΌΠΎΠ² NEMA, ΡΡΠΎΠ±Ρ ΠΎΠΏΡΠ΅Π΄Π΅Π»ΠΈΡΡ ΠΊΠΎΠ½ΡΠΈΠ³ΡΡΠ°ΡΠΈΡ ΠΏΠΎ Π½Π°Π±ΠΎΡΡ ΠΊΠΎΠ½ΡΠ°ΠΊΡΠΎΠ² ΠΈΠ»ΠΈ Π½Π°Π·Π½Π°ΡΠ΅Π½ΠΈΡ. ΠΠ±ΠΎΠ·Π½Π°ΡΠ΅Π½ΠΈΡ NEMA ΠΎΡΠ½ΠΎΠ²Π°Π½Ρ Π½Π° ΠΊΠΎΠ΄Π΅, ΡΠΎΡΡΠΎΡΡΠ΅ΠΌ ΠΈΠ· Π΄Π²ΡΡ
ΡΠ°ΡΡΠ΅ΠΉ, Π³Π΄Π΅ ΡΠΈΡΠ»Π° ΠΏΠ΅ΡΠ΅Π΄ ΡΠΈΡΠ΅ ΠΏΡΠ΅Π΄ΡΡΠ°Π²Π»ΡΡΡ Π½Π°ΠΏΡΡΠΆΠ΅Π½ΠΈΠ΅ ΠΈ ΠΏΡΠΎΠ²ΠΎΠ΄Π°, Π° ΡΠΈΡΠ»Π° ΠΏΠΎΡΠ»Π΅ ΡΠΈΡΠ΅ ΠΏΡΠ΅Π΄ΡΡΠ°Π²Π»ΡΡΡ ΡΠΈΠ»Ρ ΡΠΎΠΊΠ°. ΠΠ°ΠΏΡΠΈΠΌΠ΅Ρ, Β«5Β» Π² ΠΎΠ±ΡΠ΅ΠΌ NEMA 5 15 ΠΎΠ·Π½Π°ΡΠ°Π΅Ρ 3-ΠΏΡΠΎΠ²ΠΎΠ΄Π½ΠΎΠΉ 125 Π, Π° Β«15Β» ΠΎΠ·Π½Π°ΡΠ°Π΅Ρ 15 Π°ΠΌΠΏΠ΅Ρ. Π₯ΠΎΡΡ Π±ΠΎΠ»ΡΡΠΈΠ½ΡΡΠ²ΠΎ ΠΎΠ±ΠΎΠ·Π½Π°ΡΠ΅Π½ΠΈΠΉ Π±ΡΠ»ΠΈ ΠΏΡΠΈΠ½ΡΡΡ ΡΠ°Π·Π»ΠΈΡΠ½ΡΠΌΠΈ ΠΎΡΡΠ°ΡΠ»ΡΠΌΠΈ, Π½Π΅ΠΊΠΎΡΠΎΡΡΠ΅ ΠΈΠ· ΡΡΠΈΡ
ΠΊΠΎΠ½ΡΠΈΠ³ΡΡΠ°ΡΠΈΠΉ Π½ΠΈΠΊΠΎΠ³Π΄Π° Π½Π΅ ΠΏΡΠΎΠΈΠ·Π²ΠΎΠ΄ΠΈΠ»ΠΈΡΡ.
| ΠΡΡΠΌΡΠ΅ Π»Π΅Π·Π²ΠΈΡ | |||||||||||
|---|---|---|---|---|---|---|---|---|---|---|---|
| Π’Π΅Ρ Π½ΠΈΡΠ΅ΡΠΊΠΈΠ΅ Ρ Π°ΡΠ°ΠΊΡΠ΅ΡΠΈΡΡΠΈΠΊΠΈ | Π‘ΡΡΠ»ΠΊΠΈ Π½Π° ΠΏΡΠΎΠ΄ΡΠΊΡΡ | ||||||||||
| ΠΠΎΠ½ΡΠΈΠ³ΡΡΠ°ΡΠΈΡ | ΠΠ°ΠΏΡΡΠΆΠ΅Π½ΠΈΠ΅ | Π‘ΠΈΠ»Π° ΡΠΎΠΊΠ° | ΠΡΠΎΠ²ΠΎΠ΄Π° | ΠΠΎΠ»ΡΠΊΠΈ | Π¨Π½ΡΡ | ΠΠ°Π³Π»ΡΡΠΊΠ° | ΠΡ ΠΎΠ΄ | Π‘ΠΎΠ΅Π΄ΠΈΠ½ΠΈΡΠ΅Π»Ρ | Π ΠΎΠ·Π΅ΡΠΊΠ° | Π ΠΎΠ·Π΅ΡΠΊΠ° | ΠΠ΄Π°ΠΏΡΠ΅Ρ |
| NEMA 1-15 | 125 Π ΠΏΠ΅ΡΠ΅ΠΌΠ΅Π½Π½ΠΎΠ³ΠΎ ΡΠΎΠΊΠ° | 15 Π°ΠΌΠΏΠ΅Ρ | 2 ΠΏΡΠΎΠ²ΠΎΠ΄Π° | 2 ΠΏΠΎΠ»ΡΡΠ° | 1-15 | 1-15 | – | 1-15 | – | – | – |
| NEMA 1-20 | 125 Π ΠΏΠ΅ΡΠ΅ΠΌΠ΅Π½Π½ΠΎΠ³ΠΎ ΡΠΎΠΊΠ° | 20 Π°ΠΌΠΏΠ΅Ρ | 2 ΠΏΡΠΎΠ²ΠΎΠ΄Π° | 2 ΠΏΠΎΠ»ΡΡΠ° | – | – | – | – | – | – | – |
| NEMA 1-30 | 125 Π ΠΏΠ΅ΡΠ΅ΠΌΠ΅Π½Π½ΠΎΠ³ΠΎ ΡΠΎΠΊΠ° | 30 Π | 2 ΠΏΡΠΎΠ²ΠΎΠ΄Π° | 2 ΠΏΠΎΠ»ΡΡΠ° | – | – | – | – | – | – | – |
| NEMA 2-15 | 250 Π ΠΏΠ΅ΡΠ΅ΠΌΠ΅Π½Π½ΠΎΠ³ΠΎ ΡΠΎΠΊΠ° | 15 Π°ΠΌΠΏΠ΅Ρ | 2 ΠΏΡΠΎΠ²ΠΎΠ΄Π° | 2 ΠΏΠΎΠ»ΡΡΠ° | – | – | – | – | – | – | – |
| NEMA 2-20 | 250 Π ΠΏΠ΅ΡΠ΅ΠΌΠ΅Π½Π½ΠΎΠ³ΠΎ ΡΠΎΠΊΠ° | 20 Π°ΠΌΠΏΠ΅Ρ | 2 ΠΏΡΠΎΠ²ΠΎΠ΄Π° | 2 ΠΏΠΎΠ»ΡΡΠ° | – | 2-20 | – | – | – | 2-20 | – |
| ΠΠΠΠ 2-30 | 250 Π ΠΏΠ΅ΡΠ΅ΠΌΠ΅Π½Π½ΠΎΠ³ΠΎ ΡΠΎΠΊΠ° | 30 Π | 2 ΠΏΡΠΎΠ²ΠΎΠ΄Π° | 2 ΠΏΠΎΠ»ΡΡΠ° | – | – | – | – | – | – | – |
| NEMA 5-15 | 125 Π ΠΏΠ΅ΡΠ΅ΠΌΠ΅Π½Π½ΠΎΠ³ΠΎ ΡΠΎΠΊΠ° | 15 Π°ΠΌΠΏΠ΅Ρ | 3 ΠΏΡΠΎΠ²ΠΎΠ΄Π° | 2 ΠΏΠΎΠ»ΡΡΠ° | 5-15 | 5-15 | 5-15 | 5-15 | 5-15 | 5-15 | 5-15 |
| NEMA 5-20 Π’-ΠΎΠ±ΡΠ°Π·Π½ΡΠΉ ΠΏΠ°Π· | 125 Π ΠΏΠ΅ΡΠ΅ΠΌΠ΅Π½Π½ΠΎΠ³ΠΎ ΡΠΎΠΊΠ° | 20 Π°ΠΌΠΏΠ΅Ρ | 3 ΠΏΡΠΎΠ²ΠΎΠ΄Π° | 2 ΠΏΠΎΠ»ΡΡΠ° | 5-20 Π’-ΠΎΠ±ΡΠ°Π·Π½ΡΠΉ ΠΏΠ°Π· | 5-20 Π’-ΠΎΠ±ΡΠ°Π·Π½ΡΠΉ ΠΏΠ°Π· | 5-20 Π’-ΠΎΠ±ΡΠ°Π·Π½ΡΠΉ ΠΏΠ°Π· | 5-20 Π’-ΠΎΠ±ΡΠ°Π·Π½ΡΠΉ ΠΏΠ°Π· | 5-20 Π’-ΠΎΠ±ΡΠ°Π·Π½ΡΠΉ ΠΏΠ°Π· | 5-20 Π’-ΠΎΠ±ΡΠ°Π·Π½ΡΠΉ ΠΏΠ°Π· | 5-20 Π’-ΠΎΠ±ΡΠ°Π·Π½ΡΠΉ ΠΏΠ°Π· |
| NEMA 5-30 | 125 Π ΠΏΠ΅ΡΠ΅ΠΌΠ΅Π½Π½ΠΎΠ³ΠΎ ΡΠΎΠΊΠ° | 30 Π | 3 ΠΏΡΠΎΠ²ΠΎΠ΄Π° | 2 ΠΏΠΎΠ»ΡΡΠ° | – | 5-30 | – | – | – | 5-30 | ΠΠΎΠ»ΡΠ·ΠΎΠ²Π°ΡΠ΅Π»ΡΡΠΊΠΈΠΉ |
| NEMA 5-50 | 125 Π ΠΏΠ΅ΡΠ΅ΠΌΠ΅Π½Π½ΠΎΠ³ΠΎ ΡΠΎΠΊΠ° | 50 Π°ΠΌΠΏΠ΅Ρ | 3 ΠΏΡΠΎΠ²ΠΎΠ΄Π° | 2 ΠΏΠΎΠ»ΡΡΠ° | – | 5-50 | – | – | – | 5-50 | ΠΠΎΠ»ΡΠ·ΠΎΠ²Π°ΡΠ΅Π»ΡΡΠΊΠΈΠΉ |
| NEMA 6-15 | 250 Π ΠΏΠ΅ΡΠ΅ΠΌΠ΅Π½Π½ΠΎΠ³ΠΎ ΡΠΎΠΊΠ° | 15 Π°ΠΌΠΏΠ΅Ρ | 3 ΠΏΡΠΎΠ²ΠΎΠ΄Π° | 2 ΠΏΠΎΠ»ΡΡΠ° | 6-15 | 6-15 | 6-15 | 6-15 | 6-15 | 6-15 | ΠΠΎΠ»ΡΠ·ΠΎΠ²Π°ΡΠ΅Π»ΡΡΠΊΠΈΠΉ |
| NEMA 6-20 Π’-ΠΎΠ±ΡΠ°Π·Π½ΡΠΉ ΠΏΠ°Π· | 250 Π ΠΏΠ΅ΡΠ΅ΠΌΠ΅Π½Π½ΠΎΠ³ΠΎ ΡΠΎΠΊΠ° | 20 Π°ΠΌΠΏΠ΅Ρ | 3 ΠΏΡΠΎΠ²ΠΎΠ΄Π° | 2 ΠΏΠΎΠ»ΡΡΠ° | 6-20 Π’-ΠΎΠ±ΡΠ°Π·Π½ΡΠΉ ΠΏΠ°Π· | 6-20 Π’-ΠΎΠ±ΡΠ°Π·Π½ΡΠΉ ΠΏΠ°Π· | 6-20 Π’-ΠΎΠ±ΡΠ°Π·Π½ΡΠΉ ΠΏΠ°Π· | 6-20 Π’-ΡΠ»ΠΎΡ | 6-20 Π’-ΠΎΠ±ΡΠ°Π·Π½ΡΠΉ ΠΏΠ°Π· | 6-20 Π’-ΠΎΠ±ΡΠ°Π·Π½ΡΠΉ ΠΏΠ°Π· | 6-20 Π’-ΠΎΠ±ΡΠ°Π·Π½ΡΠΉ ΠΏΠ°Π· |
| NEMA 6-30 | 250 Π ΠΏΠ΅ΡΠ΅ΠΌΠ΅Π½Π½ΠΎΠ³ΠΎ ΡΠΎΠΊΠ° | 30 Π | 3 ΠΏΡΠΎΠ²ΠΎΠ΄Π° | 2 ΠΏΠΎΠ»ΡΡΠ° | ΠΠΎΠ»ΡΠ·ΠΎΠ²Π°ΡΠ΅Π»ΡΡΠΊΠΈΠΉ | – | – | – | – | 6-30 | ΠΠΎΠ»ΡΠ·ΠΎΠ²Π°ΡΠ΅Π»ΡΡΠΊΠΈΠΉ |
| NEMA 6-50 | 250 Π ΠΏΠ΅ΡΠ΅ΠΌΠ΅Π½Π½ΠΎΠ³ΠΎ ΡΠΎΠΊΠ° | 50 Π°ΠΌΠΏΠ΅Ρ | 3 ΠΏΡΠΎΠ²ΠΎΠ΄Π° | 2 ΠΏΠΎΠ»ΡΡΠ° | ΠΠΎΠ»ΡΠ·ΠΎΠ²Π°ΡΠ΅Π»ΡΡΠΊΠΈΠΉ | – | – | – | – | 6-50 | ΠΠΎΠ»ΡΠ·ΠΎΠ²Π°ΡΠ΅Π»ΡΡΠΊΠΈΠΉ |
| NEMA 7-15 | 277 Π ΠΏΠ΅ΡΠ΅ΠΌΠ΅Π½Π½ΠΎΠ³ΠΎ ΡΠΎΠΊΠ° | 15 Π°ΠΌΠΏΠ΅Ρ | 3 ΠΏΡΠΎΠ²ΠΎΠ΄Π° | 2 ΠΏΠΎΠ»ΡΡΠ° | ΠΠΎΠ»ΡΠ·ΠΎΠ²Π°ΡΠ΅Π»ΡΡΠΊΠΈΠΉ | 7-15 | – | – | – | 7-15 | ΠΠΎΠ»ΡΠ·ΠΎΠ²Π°ΡΠ΅Π»ΡΡΠΊΠΈΠΉ |
| NEMA 7-20 | 277 Π ΠΏΠ΅ΡΠ΅ΠΌΠ΅Π½Π½ΠΎΠ³ΠΎ ΡΠΎΠΊΠ° | 20 Π°ΠΌΠΏΠ΅Ρ | 3 ΠΏΡΠΎΠ²ΠΎΠ΄Π° | 2 ΠΏΠΎΠ»ΡΡΠ° | – | – | – | – | – | – | – |
| NEMA 7-30 | 277 Π ΠΏΠ΅ΡΠ΅ΠΌΠ΅Π½Π½ΠΎΠ³ΠΎ ΡΠΎΠΊΠ° | 30 Π | 3 ΠΏΡΠΎΠ²ΠΎΠ΄Π° | 2 ΠΏΠΎΠ»ΡΡΠ° | ΠΠΎΠ»ΡΠ·ΠΎΠ²Π°ΡΠ΅Π»ΡΡΠΊΠΈΠΉ | 7-30 | – | – | – | 7-30 | ΠΠΎΠ»ΡΠ·ΠΎΠ²Π°ΡΠ΅Π»ΡΡΠΊΠΈΠΉ |
| NEMA 7-50 | 277 Π ΠΏΠ΅ΡΠ΅ΠΌΠ΅Π½Π½ΠΎΠ³ΠΎ ΡΠΎΠΊΠ° | 50 Π | 3 ΠΏΡΠΎΠ²ΠΎΠ΄Π° | 2 ΠΏΠΎΠ»ΡΡΠ° | ΠΠΎΠ»ΡΠ·ΠΎΠ²Π°ΡΠ΅Π»ΡΡΠΊΠΈΠΉ | 7-50 | – | – | – | 7-50 | ΠΠΎΠ»ΡΠ·ΠΎΠ²Π°ΡΠ΅Π»ΡΡΠΊΠΈΠΉ |
| NEMA 10-20 | 125/250 Π ΠΏΠ΅ΡΠ΅ΠΌΠ΅Π½Π½ΠΎΠ³ΠΎ ΡΠΎΠΊΠ° | 20 Π°ΠΌΠΏΠ΅Ρ | 3 ΠΏΡΠΎΠ²ΠΎΠ΄Π° | 3 ΠΏΠΎΠ»ΡΡΠ° | ΠΠΎΠ»ΡΠ·ΠΎΠ²Π°ΡΠ΅Π»ΡΡΠΊΠΈΠΉ | 10-20 | – | – | – | 10-20 | ΠΠΎΠ»ΡΠ·ΠΎΠ²Π°ΡΠ΅Π»ΡΡΠΊΠΈΠΉ |
| NEMA 10-30 | 125/250 Π ΠΏΠ΅ΡΠ΅ΠΌΠ΅Π½Π½ΠΎΠ³ΠΎ ΡΠΎΠΊΠ° | 30 Π°ΠΌΠΏΠ΅Ρ | 3 ΠΏΡΠΎΠ²ΠΎΠ΄Π° | 3 ΠΏΠΎΠ»ΡΡΠ° | ΠΠΎΠ»ΡΠ·ΠΎΠ²Π°ΡΠ΅Π»ΡΡΠΊΠΈΠΉ | 10-30 | – | – | – | 10-30 | ΠΠΎΠ»ΡΠ·ΠΎΠ²Π°ΡΠ΅Π»ΡΡΠΊΠΈΠΉ |
| NEMA 10-50 | 125/250 Π ΠΏΠ΅ΡΠ΅ΠΌΠ΅Π½Π½ΠΎΠ³ΠΎ ΡΠΎΠΊΠ° | 50 Π | 3 ΠΏΡΠΎΠ²ΠΎΠ΄Π° | 3 ΠΏΠΎΠ»ΡΡΠ° | ΠΠΎΠ»ΡΠ·ΠΎΠ²Π°ΡΠ΅Π»ΡΡΠΊΠΈΠΉ | 10-50 | – | 10-50 | – | 10-50 | ΠΠΎΠ»ΡΠ·ΠΎΠ²Π°ΡΠ΅Π»ΡΡΠΊΠΈΠΉ |
| NEMA 11-15 | 3Γ 250 Π ΠΏΠ΅ΡΠ΅ΠΌΠ΅Π½Π½ΠΎΠ³ΠΎ ΡΠΎΠΊΠ° | 15 Π°ΠΌΠΏΠ΅Ρ | 3 ΠΏΡΠΎΠ²ΠΎΠ΄Π° | 3 ΠΏΠΎΠ»ΡΡΠ° | – | – | – | – | – | – | – |
| NEMA 11-20 | 3Γ 250 Π ΠΏΠ΅ΡΠ΅ΠΌΠ΅Π½Π½ΠΎΠ³ΠΎ ΡΠΎΠΊΠ° | 20 Π°ΠΌΠΏΠ΅Ρ | 3 ΠΏΡΠΎΠ²ΠΎΠ΄Π° | 3 ΠΏΠΎΠ»ΡΡΠ° | – | – | – | – | – | – | – |
| NEMA 11-30 | 3Γ 250 Π ΠΏΠ΅ΡΠ΅ΠΌΠ΅Π½Π½ΠΎΠ³ΠΎ ΡΠΎΠΊΠ° | 30 Π | 3 ΠΏΡΠΎΠ²ΠΎΠ΄Π° | 3 ΠΏΠΎΠ»ΡΡΠ° | – | – | – | – | – | – | – |
| NEMA 11-50 | 3Γ 250 Π ΠΏΠ΅ΡΠ΅ΠΌΠ΅Π½Π½ΠΎΠ³ΠΎ ΡΠΎΠΊΠ° | 50 Π | 3 ΠΏΡΠΎΠ²ΠΎΠ΄Π° | 3 ΠΏΠΎΠ»ΡΡΠ° | – | – | – | – | – | – | – |
| NEMA 14-15 | 125/250 Π ΠΏΠ΅ΡΠ΅ΠΌΠ΅Π½Π½ΠΎΠ³ΠΎ ΡΠΎΠΊΠ° | 15 Π°ΠΌΠΏΠ΅Ρ | 4 ΠΏΡΠΎΠ²ΠΎΠ΄Π° | 3 ΠΏΠΎΠ»ΡΡΠ° | – | – | – | – | – | – | – |
| NEMA 14-20 | 125/250 Π ΠΏΠ΅ΡΠ΅ΠΌΠ΅Π½Π½ΠΎΠ³ΠΎ ΡΠΎΠΊΠ° | 20 Π°ΠΌΠΏΠ΅Ρ | 4 ΠΏΡΠΎΠ²ΠΎΠ΄Π° | 3 ΠΏΠΎΠ»ΡΡΠ° | ΠΠΎΠ»ΡΠ·ΠΎΠ²Π°ΡΠ΅Π»ΡΡΠΊΠΈΠΉ | – | – | – | – | 14-20 | ΠΠΎΠ»ΡΠ·ΠΎΠ²Π°ΡΠ΅Π»ΡΡΠΊΠΈΠΉ |
| ΠΠΠΠ 14-30 | 125/250 Π ΠΏΠ΅ΡΠ΅ΠΌΠ΅Π½Π½ΠΎΠ³ΠΎ ΡΠΎΠΊΠ° | 30 Π | 4 ΠΏΡΠΎΠ²ΠΎΠ΄Π° | 3 ΠΏΠΎΠ»ΡΡΠ° | ΠΠΎΠ»ΡΠ·ΠΎΠ²Π°ΡΠ΅Π»ΡΡΠΊΠΈΠΉ | 14-30 | – | – | – | 14-30 | ΠΠΎΠ»ΡΠ·ΠΎΠ²Π°ΡΠ΅Π»ΡΡΠΊΠΈΠΉ |
| NEMA 14-50 | 125/250 Π ΠΏΠ΅ΡΠ΅ΠΌΠ΅Π½Π½ΠΎΠ³ΠΎ ΡΠΎΠΊΠ° | 50 Π | 4 ΠΏΡΠΎΠ²ΠΎΠ΄Π° | 3 ΠΏΠΎΠ»ΡΡΠ° | ΠΠΎΠ»ΡΠ·ΠΎΠ²Π°ΡΠ΅Π»ΡΡΠΊΠΈΠΉ | 14-50 | – | – | – | 14-50 | ΠΠΎΠ»ΡΠ·ΠΎΠ²Π°ΡΠ΅Π»ΡΡΠΊΠΈΠΉ |
| NEMA 14-60 | 125/250 Π ΠΏΠ΅ΡΠ΅ΠΌΠ΅Π½Π½ΠΎΠ³ΠΎ ΡΠΎΠΊΠ° | 60 Π | 4 ΠΏΡΠΎΠ²ΠΎΠ΄Π° | 3 ΠΏΠΎΠ»ΡΡΠ° | ΠΠΎΠ»ΡΠ·ΠΎΠ²Π°ΡΠ΅Π»ΡΡΠΊΠΈΠΉ | 14-60 | – | – | – | 14-60 | ΠΠΎΠ»ΡΠ·ΠΎΠ²Π°ΡΠ΅Π»ΡΡΠΊΠΈΠΉ |
| NEMA 15-15 | 3Γ 250 Π ΠΏΠ΅ΡΠ΅ΠΌΠ΅Π½Π½ΠΎΠ³ΠΎ ΡΠΎΠΊΠ° | 15 Π°ΠΌΠΏΠ΅Ρ | 4 ΠΏΡΠΎΠ²ΠΎΠ΄Π° | 3 ΠΏΠΎΠ»ΡΡΠ° | – | – | – | – | – | – | – |
| NEMA 15-20 | 3Γ 250 Π ΠΏΠ΅ΡΠ΅ΠΌΠ΅Π½Π½ΠΎΠ³ΠΎ ΡΠΎΠΊΠ° | 20 Π°ΠΌΠΏΠ΅Ρ | 4 ΠΏΡΠΎΠ²ΠΎΠ΄Π° | 3 ΠΏΠΎΠ»ΡΡΠ° | ΠΠΎΠ»ΡΠ·ΠΎΠ²Π°ΡΠ΅Π»ΡΡΠΊΠΈΠΉ | 15-20 | – | – | – | 15-20 | ΠΠΎΠ»ΡΠ·ΠΎΠ²Π°ΡΠ΅Π»ΡΡΠΊΠΈΠΉ |
| NEMA 15-30 | 3Γ 250 Π ΠΏΠ΅ΡΠ΅ΠΌΠ΅Π½Π½ΠΎΠ³ΠΎ ΡΠΎΠΊΠ° | 30 Π | 4 ΠΏΡΠΎΠ²ΠΎΠ΄Π° | 3 ΠΏΠΎΠ»ΡΡΠ° | ΠΠΎΠ»ΡΠ·ΠΎΠ²Π°ΡΠ΅Π»ΡΡΠΊΠΈΠΉ | 15-30 | – | – | – | 15-30 | ΠΠΎΠ»ΡΠ·ΠΎΠ²Π°ΡΠ΅Π»ΡΡΠΊΠΈΠΉ |
| NEMA 15-50 | 3Γ 250 Π ΠΏΠ΅ΡΠ΅ΠΌΠ΅Π½Π½ΠΎΠ³ΠΎ ΡΠΎΠΊΠ° | 50 Π | 4 ΠΏΡΠΎΠ²ΠΎΠ΄Π° | 3 ΠΏΠΎΠ»ΡΡΠ° | ΠΠΎΠ»ΡΠ·ΠΎΠ²Π°ΡΠ΅Π»ΡΡΠΊΠΈΠΉ | 15-50 | – | – | – | 15-50 | ΠΠΎΠ»ΡΠ·ΠΎΠ²Π°ΡΠ΅Π»ΡΡΠΊΠΈΠΉ |
| NEMA 15-60 | 3Γ 250 Π ΠΏΠ΅ΡΠ΅ΠΌΠ΅Π½Π½ΠΎΠ³ΠΎ ΡΠΎΠΊΠ° | 60 Π | 4 ΠΏΡΠΎΠ²ΠΎΠ΄Π° | 3 ΠΏΠΎΠ»ΡΡΠ° | ΠΠΎΠ»ΡΠ·ΠΎΠ²Π°ΡΠ΅Π»ΡΡΠΊΠΈΠΉ | 15-60 | – | – | – | 15-60 | ΠΠΎΠ»ΡΠ·ΠΎΠ²Π°ΡΠ΅Π»ΡΡΠΊΠΈΠΉ |
| NEMA 18-15 | 3ΓY 120/208 Π ΠΏΠ΅ΡΠ΅ΠΌ. ΡΠΎΠΊΠ° | 15 Π°ΠΌΠΏΠ΅Ρ | 4 ΠΏΡΠΎΠ²ΠΎΠ΄Π° | 4 ΠΏΠΎΠ»ΡΡΠ° | – | – | – | – | – | – | – |
| NEMA 18-20 | 3ΓY 120/208 Π ΠΏΠ΅ΡΠ΅ΠΌ. ΡΠΎΠΊΠ° | 20 Π°ΠΌΠΏΠ΅Ρ | 4 ΠΏΡΠΎΠ²ΠΎΠ΄Π° | 4 ΠΏΠΎΠ»ΡΡΠ° | ΠΠΎΠ»ΡΠ·ΠΎΠ²Π°ΡΠ΅Π»ΡΡΠΊΠΈΠΉ | 18-20 | – | – | – | 18-20 | ΠΠΎΠ»ΡΠ·ΠΎΠ²Π°ΡΠ΅Π»ΡΡΠΊΠΈΠΉ |
| NEMA 18-30 | 3ΓY 120/208 Π ΠΏΠ΅ΡΠ΅ΠΌ. ΡΠΎΠΊΠ° | 30 Π | 4 ΠΏΡΠΎΠ²ΠΎΠ΄Π° | 4 ΠΏΠΎΠ»ΡΡΠ° | ΠΠΎΠ»ΡΠ·ΠΎΠ²Π°ΡΠ΅Π»ΡΡΠΊΠΈΠΉ | 18-30 | – | – | – | 18-30 | ΠΠΎΠ»ΡΠ·ΠΎΠ²Π°ΡΠ΅Π»ΡΡΠΊΠΈΠΉ |
| NEMA 18-50 | 3ΓY 120/208 Π ΠΏΠ΅ΡΠ΅ΠΌ. ΡΠΎΠΊΠ° | 50 Π | 4 ΠΏΡΠΎΠ²ΠΎΠ΄Π° | 4 ΠΏΠΎΠ»ΡΡΠ° | ΠΠΎΠ»ΡΠ·ΠΎΠ²Π°ΡΠ΅Π»ΡΡΠΊΠΈΠΉ | 18-50 | – | – | – | 18-50 | ΠΠΎΠ»ΡΠ·ΠΎΠ²Π°ΡΠ΅Π»ΡΡΠΊΠΈΠΉ |
| NEMA 18-60 | 3ΓY 120/208 Π ΠΏΠ΅ΡΠ΅ΠΌ. ΡΠΎΠΊΠ° | 60 Π | 4 ΠΏΡΠΎΠ²ΠΎΠ΄Π° | 4 ΠΏΠΎΠ»ΡΡΠ° | ΠΠΎΠ»ΡΠ·ΠΎΠ²Π°ΡΠ΅Π»ΡΡΠΊΠΈΠΉ | 18-60 | – | – | – | 18-60 | ΠΠΎΠ»ΡΠ·ΠΎΠ²Π°ΡΠ΅Π»ΡΡΠΊΠΈΠΉ |
| NEMA 24-15 | 347 Π ΠΏΠ΅ΡΠ΅ΠΌΠ΅Π½Π½ΠΎΠ³ΠΎ ΡΠΎΠΊΠ° | 15 Π°ΠΌΠΏΠ΅Ρ | 3 ΠΏΡΠΎΠ²ΠΎΠ΄Π° | 2 ΠΏΠΎΠ»ΡΡΠ° | – | – | – | – | – | – | – |
| NEMA 24-20 | 347 Π ΠΏΠ΅ΡΠ΅ΠΌΠ΅Π½Π½ΠΎΠ³ΠΎ ΡΠΎΠΊΠ° | 20 Π°ΠΌΠΏΠ΅Ρ | 3 ΠΏΡΠΎΠ²ΠΎΠ΄Π° | 2 ΠΏΠΎΠ»ΡΡΠ° | – | – | – | – | – | – | – |
| NEMA 24-30 | 347 Π ΠΏΠ΅ΡΠ΅ΠΌΠ΅Π½Π½ΠΎΠ³ΠΎ ΡΠΎΠΊΠ° | 30 Π | 3 ΠΏΡΠΎΠ²ΠΎΠ΄Π° | 2 ΠΏΠΎΠ»ΡΡΠ° | – | – | – | – | – | – | – |
| NEMA 24-50 | 347 Π ΠΏΠ΅ΡΠ΅ΠΌΠ΅Π½Π½ΠΎΠ³ΠΎ ΡΠΎΠΊΠ° | 50 Π | 3 ΠΏΡΠΎΠ²ΠΎΠ΄Π° | 2 ΠΏΠΎΠ»ΡΡΠ° | – | – | – | – | – | – | – |
ΠΡΠΏΠΈΡΡ ΡΠ½ΡΡΡ ΠΏΠΈΡΠ°Π½ΠΈΡ NEMA Ρ ΠΏΡΡΠΌΡΠΌ Π»Π΅Π·Π²ΠΈΠ΅ΠΌ
ΠΡΠΏΠΈΡΡ ΠΏΠ΅ΡΠ΅Ρ ΠΎΠ΄Π½ΠΈΠΊΠΈ Π΄Π»Ρ Π²ΠΈΠ»ΠΎΠΊ
ΠΡΠΏΠΈΡΡ Π²ΠΈΠ»ΠΊΠΈ NEMA Ρ ΠΏΡΡΠΌΡΠΌ Π»Π΅Π·Π²ΠΈΠ΅ΠΌ
ΠΡΠΏΠΈΡΡ ΡΠΎΠ΅Π΄ΠΈΠ½ΠΈΡΠ΅Π»ΠΈ NEMA Ρ ΠΏΡΡΠΌΡΠΌΠΈ Π»Π΅Π·Π²ΠΈΡΠΌΠΈ
ΠΠ°Π³Π°Π·ΠΈΠ½ ΡΠΎΠ·Π΅ΡΠΎΠΊ NEMA Ρ ΠΏΡΡΠΌΡΠΌ Π»Π΅Π·Π²ΠΈΠ΅ΠΌ
ΠΡΠΏΠΈΡΡ Π²ΠΎΠ·Π΄ΡΡ ΠΎΠ·Π°Π±ΠΎΡΠ½ΠΈΠΊΠΈ NEMA Ρ ΠΏΡΡΠΌΡΠΌΠΈ Π»ΠΎΠΏΠ°ΡΡΡΠΌΠΈ
ΠΡΠΏΠΈΡΡ ΡΠΎΠ·Π΅ΡΠΊΠΈ NEMA Ρ ΠΏΡΡΠΌΡΠΌ Π»Π΅Π·Π²ΠΈΠ΅ΠΌ
Π‘Π΅ΡΡΠΈΡΠΈΠΊΠ°ΡΠΈΡ My Green Lab
Π ΠΠ‘Π‘ΠΠΠ’Π ΠΠΠΠΠΠ«Π Π’ΠΠΠ«
ΠΡΠΎΠ³ΡΠ°ΠΌΠΌΠ° ΡΠ΅ΡΡΠΈΡΠΈΠΊΠ°ΡΠΈΠΈ My Green Lab ΠΎΡ
Π²Π°ΡΡΠ²Π°Π΅Ρ 14 ΡΠ΅ΠΌ, Π²ΠΊΠ»ΡΡΠ°Ρ ΡΠ½Π΅ΡΠ³ΠΈΡ, Π²ΠΎΠ΄Ρ, ΠΎΡΡ
ΠΎΠ΄Ρ, Ρ
ΠΈΠΌΠΈΡ/ΠΌΠ°ΡΠ΅ΡΠΈΠ°Π»Ρ ΠΈ Π²Π·Π°ΠΈΠΌΠΎΠ΄Π΅ΠΉΡΡΠ²ΠΈΠ΅.
Π Π΅ΠΊΠΎΠΌΠ΅Π½Π΄Π°ΡΠΈΠΈ, ΠΏΡΠ΅Π΄ΠΎΡΡΠ°Π²Π»Π΅Π½Π½ΡΠ΅ Π² ΡΠ°ΠΌΠΊΠ°Ρ ΡΠ΅ΡΡΠΈΡΠΈΠΊΠ°ΡΠΈΠΈ, ΠΏΠΎΠΎΡΡΡΡΡ ΠΏΡΠΈΠ½ΡΡΠΈΠ΅ ΠΊΠΎΠ½ΠΊΡΠ΅ΡΠ½ΡΡ ΡΠΏΠΎΡΠΎΠ±ΠΎΠ², ΠΊΠΎΡΠΎΡΡΠΌΠΈ Π»Π°Π±ΠΎΡΠ°ΡΠΎΡΠ½ΡΠΉ ΠΏΠ΅ΡΡΠΎΠ½Π°Π» ΠΌΠΎΠΆΠ΅Ρ Π΄Π΅ΠΉΡΡΠ²ΠΎΠ²Π°ΡΡ ΠΊΠ°ΠΊ ΠΎΡΠ΄Π΅Π»ΡΠ½ΡΠ΅ Π»ΠΈΡΠ° Π² Π»Π°Π±ΠΎΡΠ°ΡΠΎΡΠΈΠΈ ΠΈ Π² Π±ΠΎΠ»Π΅Π΅ ΠΊΡΡΠΏΠ½ΡΡ ΠΏΡΠΎΠ΅ΠΊΡΠ°Ρ (Π½Π°ΠΏΡΠΈΠΌΠ΅Ρ, ΠΏΡΠΈ ΠΏΡΠΈΠ²Π»Π΅ΡΠ΅Π½ΠΈΠΈ ΠΎΠ±ΡΠ΅ΠΊΡΠΎΠ² ΠΈΠ»ΠΈ Π³ΡΡΠΏΠΏ Π±Π΅Π·ΠΎΠΏΠ°ΡΠ½ΠΎΡΡΠΈ). Π ΡΠΎ Π²ΡΠ΅ΠΌΡ ΠΊΠ°ΠΊ ΠΌΡ ΡΠΎΠΊΡΡΠΈΡΡΠ΅ΠΌΡΡ Π½Π° ΠΈΠ·ΠΌΠ΅Π½Π΅Π½ΠΈΠΈ ΠΏΠΎΠ²Π΅Π΄Π΅Π½ΠΈΡ ΠΈ Π·Π°Π΄Π°ΡΠ°Ρ , ΠΊΠΎΡΠΎΡΡΠ΅ ΡΡΠ΅Π½ΡΠ΅ ΠΌΠΎΠ³ΡΡ Π²ΡΠΏΠΎΠ»Π½ΡΡΡ ΡΠ°ΠΌΠΈ, ΠΏΡΠΎΠ³ΡΠ°ΠΌΠΌΠ° ΡΠ°ΠΊΠΆΠ΅ ΠΏΡΠ΅Π΄ΠΎΡΡΠ°Π²Π»ΡΠ΅Ρ ΡΠ΅ΠΊΠΎΠΌΠ΅Π½Π΄Π°ΡΠΈΠΈ ΠΏΠΎ Π±ΠΎΠ»Π΅Π΅ ΠΌΠ°ΡΡΡΠ°Π±Π½ΡΠΌ ΠΈΠ·ΠΌΠ΅Π½Π΅Π½ΠΈΡΠΌ Π² ΠΏΡΠΎΡΡΡΠ°Π½ΡΡΠ²Π΅ ΠΈΠ»ΠΈ ΡΠ΅Ρ Π½ΠΈΡΠ΅ΡΠΊΠΎΠΌΡ ΠΎΠ±ΡΠ»ΡΠΆΠΈΠ²Π°Π½ΠΈΡ ΠΎΠ±ΠΎΡΡΠ΄ΠΎΠ²Π°Π½ΠΈΡ, ΠΊΠΎΡΠΎΡΡΠ΅ ΠΌΠΎΠ³ΡΡ Π·Π½Π°ΡΠΈΡΠ΅Π»ΡΠ½ΠΎ ΠΏΠΎΠ²Π»ΠΈΡΡΡ Π½Π° ΠΏΠ°ΡΠ°ΠΌΠ΅ΡΡΡ ΡΡΡΠΎΠΉΡΠΈΠ²ΠΎΡΡΠΈ (Π½ΠΎ Π΄Π»Ρ ΡΠ΅Π°Π»ΠΈΠ·Π°ΡΠΈΠΈ ΠΌΠΎΠΆΠ΅Ρ ΠΏΠΎΡΡΠ΅Π±ΠΎΠ²Π°ΡΡΡΡ Π±ΠΎΠ»ΡΡΠ΅ Π²ΡΠ΅ΠΌΠ΅Π½ΠΈ).
ΠΠΠ ΠΠΠΠ£Π§ΠΠ’Π¬ Π‘ΠΠ Π’ΠΠ€ΠΠΠΠ¦ΠΠ―
ΠΠ΅Π·Π°Π²ΠΈΡΠΈΠΌΠΎ ΠΎΡ ΡΠΎΠ³ΠΎ, ΡΠ²Π»ΡΠ΅ΡΠ΅ΡΡ Π»ΠΈ Π²Ρ ΡΡΠΊΠΎΠ²ΠΎΠ΄ΠΈΡΠ΅Π»Π΅ΠΌ Π»Π°Π±ΠΎΡΠ°ΡΠΎΡΠΈΠΈ, Π°ΡΠΏΠΈΡΠ°Π½ΡΠΎΠΌ, ΠΏΠΎΡΡΠ΄ΠΎΠΊΠΎΠΌ, ΡΡΠ΅Π½ΡΠΌ, ΡΡΠΊΠΎΠ²ΠΎΠ΄ΠΈΡΠ΅Π»Π΅ΠΌ ΠΏΡΠΎΠ³ΡΠ°ΠΌΠΌΡ ΡΡΡΠΎΠΉΡΠΈΠ²ΠΎΠ³ΠΎ ΡΠ°Π·Π²ΠΈΡΠΈΡ, ΡΡΠΊΠΎΠ²ΠΎΠ΄ΠΈΡΠ΅Π»Π΅ΠΌ ΠΠΠΠΠ , ΠΌΠ΅Π½Π΅Π΄ΠΆΠ΅ΡΠΎΠΌ ΠΏΠΎ ΡΠ½Π΅ΡΠ³Π΅ΡΠΈΠΊΠ΅ ΠΈΠ»ΠΈ Π»ΡΠ±ΡΠΌ Π΄ΡΡΠ³ΠΈΠΌ Π»ΠΈΡΠΎΠΌ, ΡΠ°Π±ΠΎΡΠ°ΡΡΠΈΠΌ Π² Π»Π°Π±ΠΎΡΠ°ΡΠΎΡΠΈΡΡ ΠΈΠ»ΠΈ ΠΏΠΎΠ΄Π΄Π΅ΡΠΆΠΈΠ²Π°ΡΡΠΈΠΌ ΠΈΡ , β ΠΌΡ ΠΌΠΎΠΆΠ΅ΠΌ ΠΏΠΎΠΌΠΎΡΡ Π²Π°ΠΌ Π½Π° ΠΏΡΡΠΈ ΠΊ Π±ΠΎΠ»Π΅Π΅ ΡΡΡΠΎΠΉΡΠΈΠ²Π°Ρ Π»Π°Π±ΠΎΡΠ°ΡΠΎΡΠΈΡ. ΠΡΠΎΠ³ΡΠ°ΠΌΠΌΠ° My Green Lab Certification ΠΏΡΠ΅Π΄Π½Π°Π·Π½Π°ΡΠ΅Π½Π° Π΄Π»Ρ ΡΠΎΠ³ΠΎ, ΡΡΠΎΠ±Ρ Π΄Π°ΡΡ Π»Π°Π±ΠΎΡΠ°ΡΠΎΡΠΈΡΠΌ Π΄Π΅ΠΉΡΡΠ²Π΅Π½Π½ΡΠ΅ ΡΠΏΠΎΡΠΎΠ±Ρ ΡΠ»ΡΡΡΠΈΡΡ ΡΠ²ΠΎΠΈ ΡΠΊΠΎΠ»ΠΎΠ³ΠΈΡΠ΅ΡΠΊΠΈΠ΅ ΠΏΠΎΠΊΠ°Π·Π°ΡΠ΅Π»ΠΈ Π·Π° ΡΡΠ΅Ρ Π½Π΅ΠΏΡΠ΅ΡΡΠ²Π½ΠΎΠ³ΠΎ ΠΏΡΠΎΡΠ΅ΡΡΠ° ΡΠΎΠ²Π΅ΡΡΠ΅Π½ΡΡΠ²ΠΎΠ²Π°Π½ΠΈΡ
.
ΠΠ°ΡΠ° ΠΏΡΠΎΠ³ΡΠ°ΠΌΠΌΠ° ΡΠΎΡΡΠΎΠΈΡ ΠΈΠ· 5 ΡΠ°Π³ΠΎΠ²:
1. ΠΠΏΡΠΎΡ ΠΏΠΎ Π±Π°Π·ΠΎΠ²ΠΎΠΉ ΠΎΡΠ΅Π½ΠΊΠ΅:
ΠΡΠΏΠΎΠ»ΡΠ·ΡΡ ΠΎΠ½Π»Π°ΠΉΠ½-ΠΎΠΏΡΠΎΡ Π΄Π»Ρ ΡΠ°ΠΌΠΎΠΎΡΠ΅Π½ΠΊΠΈ, ΠΌΡ Π·Π°Π΄Π°Π΅ΠΌ ΠΎΡΠ΄Π΅Π»ΡΠ½ΡΠΌ ΡΠΎΡΡΡΠ΄Π½ΠΈΠΊΠ°ΠΌ ΡΡΠ°ΡΡΠ²ΡΡΡΠ΅ΠΉ Π»Π°Π±ΠΎΡΠ°ΡΠΎΡΠΈΠΈ ΡΡΠ΄ Π²ΠΎΠΏΡΠΎΡΠΎΠ², ΠΊΠ°ΡΠ°ΡΡΠΈΡ
ΡΡ ΡΠ°ΠΊΠΈΡ
ΡΠ΅ΠΌ, ΠΊΠ°ΠΊ ΠΎΠ½ΠΈ ΠΈΡΠΏΠΎΠ»ΡΠ·ΡΡΡ ΠΈ ΠΎΠ±ΡΠ»ΡΠΆΠΈΠ²Π°ΡΡ ΠΎΠ±ΠΎΡΡΠ΄ΠΎΠ²Π°Π½ΠΈΠ΅, ΠΌΠ΅ΡΠΎΠ΄Ρ, ΠΊΠΎΡΠΎΡΡΠ΅ ΠΎΠ½ΠΈ ΠΈΡΠΏΠΎΠ»ΡΠ·ΡΡΡ, ΠΈ ΠΊΠ°ΠΊ ΠΎΠ½ΠΈ ΠΏΠΎΠΊΡΠΏΠ°ΡΡ. , ΠΈΡΠΏΠΎΠ»ΡΠ·ΠΎΠ²Π°ΡΡ ΠΈ ΡΡΠΈΠ»ΠΈΠ·ΠΈΡΠΎΠ²Π°ΡΡ ΠΏΡΠΎΠ΄ΡΠΊΡΡ. ΠΡΠΏΠΎΠ»ΡΠ·ΡΡ ΡΡΠΈ ΠΎΡΠ²Π΅ΡΡ, ΠΌΡ Π²ΡΡΠ²Π»ΡΠ΅ΠΌ ΡΠΆΠ΅ ΡΡΡΠ΅ΡΡΠ²ΡΡΡΠΈΠ΅ ΠΏΠ΅ΡΠ΅Π΄ΠΎΠ²ΡΠ΅ ΠΌΠ΅ΡΠΎΠ΄Ρ ΠΈ ΡΠ΅ΠΊΠΎΠΌΠ΅Π½Π΄ΡΠ΅ΠΌ ΡΠ°Π³ΠΈ, ΠΊΠΎΡΠΎΡΡΠ΅ Π»Π°Π±ΠΎΡΠ°ΡΠΎΡΠΈΡ ΠΌΠΎΠΆΠ΅Ρ ΠΏΡΠ΅Π΄ΠΏΡΠΈΠ½ΡΡΡ Π΄Π»Ρ Π²Π½Π΅Π΄ΡΠ΅Π½ΠΈΡ Π΄ΠΎΠΏΠΎΠ»Π½ΠΈΡΠ΅Π»ΡΠ½ΡΡ
ΠΏΠ΅ΡΠ΅Π΄ΠΎΠ²ΡΡ
ΠΌΠ΅ΡΠΎΠ΄ΠΎΠ² ΡΡΡΠΎΠΉΡΠΈΠ²ΠΎΠ³ΠΎ ΡΠ°Π·Π²ΠΈΡΠΈΡ.
2. ΠΠ½Π΅ΡΡΠΈ ΠΈΠ·ΠΌΠ΅Π½Π΅Π½ΠΈΡ:
ΠΡΠΏΠΎΠ»ΡΠ·ΡΡ Π½Π°ΡΠΈ ΡΠ΅ΠΊΠΎΠΌΠ΅Π½Π΄Π°ΡΠΈΠΈ Π² ΠΊΠ°ΡΠ΅ΡΡΠ²Π΅ ΡΡΠΊΠΎΠ²ΠΎΠ΄ΡΡΠΈΡ
ΡΠΊΠ°Π·Π°Π½ΠΈΠΉ, ΠΌΡ ΠΏΡΠΈΠ·ΡΠ²Π°Π΅ΠΌ ΠΏΠ΅ΡΡΠΎΠ½Π°Π» Π»Π°Π±ΠΎΡΠ°ΡΠΎΡΠΈΠΈ ΠΏΠΎΡΡΠ°ΡΠΈΡΡ Π½Π΅ΠΊΠΎΡΠΎΡΠΎΠ΅ Π²ΡΠ΅ΠΌΡ (ΠΎΠ±ΡΡΠ½ΠΎ ~ 6 ΠΌΠ΅ΡΡΡΠ΅Π²) Π½Π° Π²Π½Π΅ΡΠ΅Π½ΠΈΠ΅ ΠΈΠ·ΠΌΠ΅Π½Π΅Π½ΠΈΠΉ Π² ΡΠ²ΠΎΡ Π»Π°Π±ΠΎΡΠ°ΡΠΎΡΠΈΡ, Π·Π°ΡΡΡΠΈΠ²ΡΠΈΡΡ ΠΏΠΎΠΌΠΎΡΡΡ Π³ΡΡΠΏΠΏΡ ΠΏΠΎ ΡΡΡΠΎΠΉΡΠΈΠ²ΠΎΠΌΡ ΡΠ°Π·Π²ΠΈΡΠΈΡ ΡΠ²ΠΎΠ΅ΠΉ ΠΎΡΠ³Π°Π½ΠΈΠ·Π°ΡΠΈΠΈ, Π±Π΅Π·ΠΎΠΏΠ°ΡΠ½ΠΎΡΡΠΈ, ΠΎΠ±ΠΎΡΡΠ΄ΠΎΠ²Π°Π½ΠΈΡ ΠΈΠ»ΠΈ Π³ΡΡΠΏΠΏ ΠΏΠΎ ΠΎΡ
ΡΠ°Π½Π΅ ΡΡΡΠ΄Π° ΠΈ ΡΠ΅Ρ
Π½ΠΈΠΊΠ΅ Π±Π΅Π·ΠΎΠΏΠ°ΡΠ½ΠΎΡΡΠΈ (Π΅ΡΠ»ΠΈ ΠΏΡΠΈΠΌΠ΅Π½ΠΈΠΌΠΎ).
3. Π‘Π΅ΡΡΠΈΡΠΈΠΊΠ°ΡΠΈΡ:
ΠΠΎΡΠ»Π΅ Π²Π½Π΅ΡΠ΅Π½ΠΈΡ ΡΡΠ΄Π° ΠΈΠ·ΠΌΠ΅Π½Π΅Π½ΠΈΠΉ ΡΠΎΡΡΡΠ΄Π½ΠΈΠΊΠΈ Π»Π°Π±ΠΎΡΠ°ΡΠΎΡΠΈΠΈ ΠΏΠΎΠ²ΡΠΎΡΠ½ΠΎ ΠΏΡΠΎΡ
ΠΎΠ΄ΡΡ ΠΎΠ½Π»Π°ΠΉΠ½-ΠΎΠΏΡΠΎΡ Π΄Π»Ρ ΡΠ°ΠΌΠΎΠΎΡΠ΅Π½ΠΊΠΈ.
ΠΡ ΠΊΠΎΠ»ΠΈΡΠ΅ΡΡΠ²Π΅Π½Π½ΠΎ ΠΎΡΠ΅Π½ΠΈΠ²Π°Π΅ΠΌ ΡΡΠ΅ΠΏΠ΅Π½Ρ ΠΏΡΠΎΠ³ΡΠ΅ΡΡΠ° Π² Π²Π½Π΅Π΄ΡΠ΅Π½ΠΈΠΈ Π»ΡΡΡΠΈΡ
ΠΏΡΠ°ΠΊΡΠΈΠΊ Π² Π»Π°Π±ΠΎΡΠ°ΡΠΎΡΠΈΠΈ Π½Π° ΠΎΡΠ½ΠΎΠ²Π΅ ΠΏΡΠ΅Π΄ΠΎΡΡΠ°Π²Π»Π΅Π½Π½ΡΡ
Π½Π°ΠΌ ΠΎΡΠ²Π΅ΡΠΎΠ². ΠΠΏΠΎΡΠ»Π΅Π΄ΡΡΠ²ΠΈΠΈ Π»Π°Π±ΠΎΡΠ°ΡΠΎΡΠΈΡ ΠΏΠΎΠ»ΡΡΠ°Π΅Ρ ΠΎΠ±ΡΠΈΠΉ Π±Π°Π»Π» (Π² ΠΏΡΠΎΡΠ΅Π½ΡΠ°Ρ
) ΠΈ ΡΡΠΎΠ²Π΅Π½Ρ ΡΠ΅ΡΡΠΈΡΠΈΠΊΠ°ΡΠΈΠΈ. ΠΡ ΡΠ°ΠΊΠΆΠ΅ Π΄Π°Π΅ΠΌ Π»Π°Π±ΠΎΡΠ°ΡΠΎΡΠΈΠΈ Π½ΠΎΠ²ΡΠ΅ ΡΠ΅ΠΊΠΎΠΌΠ΅Π½Π΄Π°ΡΠΈΠΈ ΠΏΠΎ Π΄Π°Π»ΡΠ½Π΅ΠΉΡΠΈΠΌ ΡΠ»ΡΡΡΠ΅Π½ΠΈΡΠΌ, ΠΏΡΠ΅ΠΆΠ΄Π΅ ΡΠ΅ΠΌ ΠΎΠ½ΠΈ ΠΏΠΎΠ΄Π°Π΄ΡΡ Π·Π°ΡΠ²ΠΊΡ Π½Π° ΠΏΠΎΠ²ΡΠΎΡΠ½ΡΡ ΡΠ΅ΡΡΠΈΡΠΈΠΊΠ°ΡΠΈΡ ΡΠ΅ΡΠ΅Π· Π΄Π²Π° Π³ΠΎΠ΄Π° (ΡΠ΅ΡΡΠΈΡΠΈΠΊΠ°Ρ Π΄Π΅ΠΉΡΡΠ²ΠΈΡΠ΅Π»Π΅Π½ Π² ΡΠ΅ΡΠ΅Π½ΠΈΠ΅ Π΄Π²ΡΡ
Π»Π΅Ρ).
4. ΠΠ½Π΅Π΄ΡΠ΅Π½ΠΈΠ΅ Π΄ΠΎΠΏΠΎΠ»Π½ΠΈΡΠ΅Π»ΡΠ½ΡΡ
ΠΈΠ·ΠΌΠ΅Π½Π΅Π½ΠΈΠΉ:
ΠΠΎΡΠ»Π΅ ΠΏΠ΅ΡΠ²ΠΎΠ½Π°ΡΠ°Π»ΡΠ½ΠΎΠΉ ΡΠ΅ΡΡΠΈΡΠΈΠΊΠ°ΡΠΈΠΈ Π»Π°Π±ΠΎΡΠ°ΡΠΎΡΠΈΡ Π΄ΠΎΠ»ΠΆΠ½Π° ΠΏΡΠΎΠΉΡΠΈ ΠΏΠΎΠ²ΡΠΎΡΠ½ΡΡ ΡΠ΅ΡΡΠΈΡΠΈΠΊΠ°ΡΠΈΡ Π² ΡΠ΅ΡΠ΅Π½ΠΈΠ΅ Π΄Π²ΡΡ
Π»Π΅Ρ, ΡΡΠΎΠ±Ρ ΡΠΎΡ
ΡΠ°Π½ΠΈΡΡ ΡΠ²ΠΎΠΉ ΡΠ΅ΡΡΠΈΡΠΈΡΠΈΡΠΎΠ²Π°Π½Π½ΡΠΉ ΡΡΠ°ΡΡΡ. ΠΠ°Π±ΠΎΡΠ°ΡΠΎΡΠΈΠΈ ΠΌΠΎΠ³ΡΡ Π²Π΅ΡΠ½ΡΡΡΡΡ ΡΠ°Π½ΡΡΠ΅ (Π² ΡΠ΅ΡΠ΅Π½ΠΈΠ΅ ΠΎΠ΄Π½ΠΎΠ³ΠΎ Π³ΠΎΠ΄Π°), Π΅ΡΠ»ΠΈ ΠΎΠ½ΠΈ Ρ
ΠΎΡΡΡ Π±ΠΎΠ»Π΅Π΅ ΡΠ΅Π³ΡΠ»ΡΡΠ½ΠΎ ΠΏΡΠΎΠ²Π΅ΡΡΡΡ ΡΠ²ΠΎΠΉ ΠΏΡΠΎΠ³ΡΠ΅ΡΡ.
5. ΠΠΎΠ²ΡΠΎΡΠ½Π°Ρ ΡΠ΅ΡΡΠΈΡΠΈΠΊΠ°ΡΠΈΡ:
ΠΠΎΠ³Π΄Π° Π»Π°Π±ΠΎΡΠ°ΡΠΎΡΠΈΡ Π³ΠΎΡΠΎΠ²Π° ΠΊ ΠΏΠΎΠ²ΡΠΎΡΠ½ΠΎΠΉ ΡΠ΅ΡΡΠΈΡΠΈΠΊΠ°ΡΠΈΠΈ, ΠΎΠ½ΠΈ ΠΏΠΎΠ²ΡΠΎΡΠ½ΠΎ ΠΏΡΠΎΡ
ΠΎΠ΄ΡΡ ΠΎΠ½Π»Π°ΠΉΠ½-ΠΎΠΏΡΠΎΡ Π΄Π»Ρ ΡΠ°ΠΌΠΎΠΎΡΠ΅Π½ΠΊΠΈ, ΡΡΠΎΠ±Ρ ΡΠ·Π½Π°ΡΡ, ΠΊΠ°ΠΊΠΈΠ΅ ΠΏΠ΅ΡΠ΅Π΄ΠΎΠ²ΡΠ΅ ΠΌΠ΅ΡΠΎΠ΄Ρ Π²ΡΠ΅ Π΅ΡΠ΅ ΠΏΡΠΈΠΌΠ΅Π½ΡΡΡΡΡ ΠΈ Π³Π΄Π΅ ΠΎΠ½ΠΈ ΠΌΠΎΠ³ΡΡ Π²Π½Π΅ΡΡΠΈ ΠΈΠ·ΠΌΠ΅Π½Π΅Π½ΠΈΡ Π² Π±ΡΠ΄ΡΡΠ΅ΠΌ. ΠΠ΅Π»Π°Ρ ΡΡΠΎ Π½Π΅ΠΏΡΠ΅ΡΡΠ²Π½ΡΠΌ ΠΏΡΠΎΡΠ΅ΡΡΠΎΠΌ ΡΠ»ΡΡΡΠ΅Π½ΠΈΡ, ΠΌΡ ΠΏΠΎΠ·Π²ΠΎΠ»ΡΠ΅ΠΌ Π»Π°Π±ΠΎΡΠ°ΡΠΎΡΠΈΡΠΌ Π²Π½ΠΎΡΠΈΡΡ ΠΏΠΎΡΡΠΎΡΠ½Π½ΡΠ΅ ΠΈΠ·ΠΌΠ΅Π½Π΅Π½ΠΈΡ ΠΈ ΠΎΡΠ΅Π½ΠΈΠ²Π°ΡΡ, Π½Π°ΡΠΊΠΎΠ»ΡΠΊΠΎ Ρ
ΠΎΡΠΎΡΠΎ ΠΏΠ΅ΡΠ΅Π΄ΠΎΠ²ΠΎΠΉ ΠΎΠΏΡΡ Π² ΠΎΠ±Π»Π°ΡΡΠΈ ΡΡΡΠΎΠΉΡΠΈΠ²ΠΎΠ³ΠΎ ΡΠ°Π·Π²ΠΈΡΠΈΡ ΠΏΠ΅ΡΠ΅Π΄Π°Π΅ΡΡΡ Π½ΠΎΠ²ΡΠΌ ΡΠΎΡΡΡΠ΄Π½ΠΈΠΊΠ°ΠΌ Π»Π°Π±ΠΎΡΠ°ΡΠΎΡΠΈΠΈ, ΠΈ, ΡΠ»Π΅Π΄ΠΎΠ²Π°ΡΠ΅Π»ΡΠ½ΠΎ, Π² ΠΊΠ°ΠΊΠΎΠΉ ΡΡΠ΅ΠΏΠ΅Π½ΠΈ ΡΡΡΠΎΠΉΡΠΈΠ²ΠΎΠ΅ ΡΠ°Π·Π²ΠΈΡΠΈΠ΅ ΡΡΠ°Π»ΠΎ ΡΠ°ΡΡΡΡ ΠΊΡΠ»ΡΡΡΡΡ Π»Π°Π±ΠΎΡΠ°ΡΠΎΡΠΈΠΈ.
β
Π£Π ΠΠΠΠ Π‘ΠΠ Π’ΠΠ€ΠΠΠΠ¦ΠΠ
Π‘ΡΡΠ΅ΡΡΠ²ΡΠ΅Ρ ΠΏΡΡΡ ΡΡΠΎΠ²Π½Π΅ΠΉ ΡΠ΅ΡΡΠΈΡΠΈΠΊΠ°ΡΠΈΠΈ: Π±ΡΠΎΠ½Π·ΠΎΠ²ΡΠΉ, ΡΠ΅ΡΠ΅Π±ΡΡΠ½ΡΠΉ, Π·ΠΎΠ»ΠΎΡΠΎΠΉ, ΠΏΠ»Π°ΡΠΈΠ½ΠΎΠ²ΡΠΉ ΠΈ Π·Π΅Π»Π΅Π½ΡΠΉ. Π£ΡΠΎΠ²Π΅Π½Ρ ΡΠ΅ΡΡΠΈΡΠΈΠΊΠ°ΡΠΈΠΈ ΠΎΠΏΡΠ΅Π΄Π΅Π»ΡΠ΅ΡΡΡ Π±Π°Π»Π»ΠΎΠΌ Π½Π° ΡΠ΅ΡΡΠΈΡΠΈΠΊΠ°ΡΠΈΠΎΠ½Π½ΠΎΠΌ ΠΎΡΠ΅Π½ΠΈΠ²Π°Π½ΠΈΠΈ. ΠΠ½ ΠΎΡΡΠ°ΠΆΠ°Π΅Ρ ΠΊΠ°ΠΊ ΠΏΡΠΎΡΠ΅Π½Ρ Π²ΠΎΠ·ΠΌΠΎΠΆΠ½ΡΡ Π»ΡΡΡΠΈΡ ΠΏΡΠ°ΠΊΡΠΈΠΊ Π·Π΅Π»Π΅Π½ΠΎΠΉ Π»Π°Π±ΠΎΡΠ°ΡΠΎΡΠΈΠΈ, ΠΊΠΎΡΠΎΡΡΠ΅ Π±ΡΠ»ΠΈ ΠΏΡΠΈΠ½ΡΡΡ, ΡΠ°ΠΊ ΠΈ ΡΡΠ΅ΠΏΠ΅Π½Ρ, Π² ΠΊΠΎΡΠΎΡΠΎΠΉ ΠΎΠ½ΠΈ Π±ΡΠ»ΠΈ ΠΏΡΠΈΠ½ΡΡΡ Π»Π°Π±ΠΎΡΠ°ΡΠΎΡΠΈΠ΅ΠΉ. ΠΠΌΠ΅ΡΡΠΎ ΡΠΎΠ³ΠΎ, ΡΡΠΎΠ±Ρ ΡΡΠ΅Π±ΠΎΠ²Π°ΡΡ ΠΎΡ Π»Π°Π±ΠΎΡΠ°ΡΠΎΡΠΈΠΉ Π²ΡΠΏΠΎΠ»Π½Π΅Π½ΠΈΡ ΠΎΠΏΡΠ΅Π΄Π΅Π»Π΅Π½Π½ΠΎΠ³ΠΎ Π½Π°Π±ΠΎΡΠ° Π΄Π΅ΠΉΡΡΠ²ΠΈΠΉ Π΄Π»Ρ Π΄ΠΎΡΡΠΈΠΆΠ΅Π½ΠΈΡ ΠΊΠ°ΠΆΠ΄ΠΎΠ³ΠΎ ΡΡΠΎΠ²Π½Ρ, ΠΌΡ ΠΏΠΎΠ·Π²ΠΎΠ»ΡΠ΅ΠΌ ΠΈΠΌ ΡΠΎΡΡΠ΅Π΄ΠΎΡΠΎΡΠΈΡΡΡΡ Π½Π° ΡΠΎΠΌ, ΡΡΠΎ ΠΎΠ½ΠΈ ΠΌΠΎΠ³ΡΡ ΠΈΠ·ΠΌΠ΅Π½ΠΈΡΡ Π² Π΄Π°Π½Π½ΡΠΉ ΠΌΠΎΠΌΠ΅Π½Ρ, ΠΈ Π΄ΠΎΡΡΠΈΠ³Π°ΡΡ Π±ΠΎΠ»Π΅Π΅ Π²ΡΡΠΎΠΊΠΈΡ ΡΡΠΎΠ²Π½Π΅ΠΉ ΡΠ΅ΡΡΠΈΡΠΈΠΊΠ°ΡΠΈΠΈ, ΠΏΠΎΡΠΊΠΎΠ»ΡΠΊΡ ΠΎΠ½ΠΈ ΠΌΠΎΠ³ΡΡ Π²Π½Π΅Π΄ΡΡΡΡ Π²ΡΠ΅ Π±ΠΎΠ»ΡΡΠ΅ ΠΈ Π±ΠΎΠ»ΡΡΠ΅ Π»ΡΡΡΠΈΡ ΠΏΡΠ°ΠΊΡΠΈΠΊ.β
ΠΈΠ½Π²Π΅ΡΡΠΈΡΠΈΠΈ
ΠΡ ΠΏΡΠ΅Π΄Π»Π°Π³Π°Π΅ΠΌ ΠΌΠ½ΠΎΠ³ΠΎΡΡΠΎΠ²Π½Π΅Π²ΡΠ΅ Π²Π°ΡΠΈΠ°Π½ΡΡ ΡΠ΅Π½ΠΎΠΎΠ±ΡΠ°Π·ΠΎΠ²Π°Π½ΠΈΡ ΡΠΎ ΡΠΊΠΈΠ΄ΠΊΠ°ΠΌΠΈ Π΄Π»Ρ Π°ΠΊΠ°Π΄Π΅ΠΌΠΈΡΠ΅ΡΠΊΠΈΡ
Π»Π°Π±ΠΎΡΠ°ΡΠΎΡΠΈΠΉ. Π‘ΡΠΎΠΈΠΌΠΎΡΡΡ ΡΠ΅ΡΡΠΈΡΠΈΠΊΠ°ΡΠΈΠΈ ΠΎΠ΄Π½ΠΎΠΉ Π»Π°Π±ΠΎΡΠ°ΡΠΎΡΠΈΠΈ ΡΠΌΠ΅Π½ΡΡΠ°Π΅ΡΡΡ Ρ ΡΠ²Π΅Π»ΠΈΡΠ΅Π½ΠΈΠ΅ΠΌ ΠΊΠΎΠ»ΠΈΡΠ΅ΡΡΠ²Π° Π»Π°Π±ΠΎΡΠ°ΡΠΎΡΠΈΠΉ, ΡΡΠ°ΡΡΠ²ΡΡΡΠΈΡ
Π² ΡΠ΅ΡΡΠΈΡΠΈΠΊΠ°ΡΠΈΠΈ.
Π¦Π΅Π½Π° Π·Π° Π»Π°Π±ΠΎΡΠ°ΡΠΎΡΠ½ΡΡ ΡΠ°Π±ΠΎΡΡ ΠΎΡ
Π²Π°ΡΡΠ²Π°Π΅Ρ ΠΊΠ°ΠΊ Π±Π°Π·ΠΎΠ²ΡΠΉ, ΡΠ°ΠΊ ΠΈ ΠΈΡΠΎΠ³ΠΎΠ²ΡΠΉ ΠΎΡΠ΅Π½ΠΎΡΠ½ΡΠΉ ΠΎΠΏΡΠΎΡ ΠΈ Π²ΠΊΠ»ΡΡΠ°Π΅Ρ Π² ΡΠ΅Π±Ρ ΡΠ»Π΅Π΄ΡΡΡΠΈΠ΅ ΡΡΠ½ΠΊΡΠΈΠΈ:
Π¦ΠΈΡΡΠΎΠ²ΠΎΠΉ ΡΠ΅ΡΡΠΈΡΠΈΠΊΠ°Ρ β ΠΠΎ Π·Π°Π²Π΅ΡΡΠ΅Π½ΠΈΠΈ ΠΈΡΠΎΠ³ΠΎΠ²ΠΎΠ³ΠΎ ΠΎΡΠ΅Π½ΠΎΡΠ½ΠΎΠ³ΠΎ ΠΎΠΏΡΠΎΡΠ° ΠΊΠ°ΠΆΠ΄ΠΎΠΉ Π»Π°Π±ΠΎΡΠ°ΡΠΎΡΠΈΠΈ Π±ΡΠ΄Π΅Ρ Π²ΡΠ΄Π°Π½ ΡΠΈΡΡΠΎΠ²ΠΎΠΉ ΡΠ΅ΡΡΠΈΡΠΈΠΊΠ°Ρ, ΠΏΠΎΠ΄ΠΏΠΈΡΠ°Π½Π½ΡΠΉ ΡΡΠΊΠΎΠ²ΠΎΠ΄ΠΈΡΠ΅Π»Π΅ΠΌ Π‘ΠΎΡΡΡΠ΄Π½ΠΈΠΊ ΠΏΠΎ ΡΡΡΠΎΠΉΡΠΈΠ²ΠΎΠΌΡ ΡΠ°Π·Π²ΠΈΡΠΈΡ My Green Lab.
Π¦ΠΈΡΡΠΎΠ²ΠΎΠΉ ΡΠ΅ΡΡΠΈΡΠΈΠΊΠ°Ρ Π±ΡΠ΄Π΅Ρ ΡΠΎΠ΄Π΅ΡΠΆΠ°ΡΡ ΡΡΠΎΠ²Π΅Π½Ρ ΡΠ΅ΡΡΠΈΡΠΈΠΊΠ°ΡΠΈΠΈ Π»Π°Π±ΠΎΡΠ°ΡΠΎΡΠΈΠΈ ΠΈ Π΄Π°ΡΡ ΡΠ΅ΡΡΠΈΡΠΈΠΊΠ°ΡΠΈΠΈ.
Β
ΠΡΡΠ΅Ρ ΠΎΠ± ΠΎΡΠ·ΡΠ²Π°Ρ
. ΠΠ°ΠΆΠ΄ΠΎΠΉ ΡΠ΅ΡΡΠΈΡΠΈΡΠΈΡΠΎΠ²Π°Π½Π½ΠΎΠΉ Π»Π°Π±ΠΎΡΠ°ΡΠΎΡΠΈΠΈ Π±ΡΠ΄Π΅Ρ ΠΏΡΠ΅Π΄ΠΎΡΡΠ°Π²Π»Π΅Π½ ΠΈΡΡΠ΅ΡΠΏΡΠ²Π°ΡΡΠΈΠΉ ΠΎΡΡΠ΅Ρ, Π² ΠΊΠΎΡΠΎΡΠΎΠΌ ΠΎΠ±ΠΎΠ±ΡΠ°ΡΡΡΡ ΡΠ²ΠΎΠ΄Π½ΡΠ΅ ΠΎΡΠ²Π΅ΡΡ ΡΠ»Π΅Π½ΠΎΠ² Π»Π°Π±ΠΎΡΠ°ΡΠΎΡΠΈΠΈ Π½Π° ΠΎΡΠ΅Π½ΠΊΡ, Π° ΡΠ°ΠΊΠΆΠ΅ ΠΏΡΠ΅Π΄ΠΎΡΡΠ°Π²Π»ΡΠ΅ΡΡΡ ΠΈΠ½ΡΠΎΡΠΌΠ°ΡΠΈΡ ΠΈ ΡΠ΅ΠΊΠΎΠΌΠ΅Π½Π΄Π°ΡΠΈΠΈ Π΄Π»Ρ Π²Π½Π΅ΡΠ΅Π½ΠΈΡ ΠΈΠ·ΠΌΠ΅Π½Π΅Π½ΠΈΠΉ. Π ΠΎΡΡΠ΅ΡΠ΅ ΠΎΠ± ΠΎΡΠ·ΡΠ²Π°Ρ
Π±ΡΠ΄Π΅Ρ ΡΠ²ΠΎΠ΄ΠΊΠ° ΠΎΠ±ΡΠ΅ΠΉ ΠΎΡΠ΅Π½ΠΊΠΈ Π»Π°Π±ΠΎΡΠ°ΡΠΎΡΠΈΠΈ, Π° ΡΠ°ΠΊΠΆΠ΅ ΠΎΡΠ΅Π½ΠΊΠΈ Π»Π°Π±ΠΎΡΠ°ΡΠΎΡΠΈΠΈ ΠΏΠΎ ΠΊΠ°ΠΆΠ΄ΠΎΠΉ ΡΠ΅ΠΌΠ°ΡΠΈΡΠ΅ΡΠΊΠΎΠΉ ΠΎΠ±Π»Π°ΡΡΠΈ ΠΈ Π²ΠΎΠΏΡΠΎΡΡ Π² ΠΎΡΠ΅Π½ΠΊΠ΅. Π ΡΡΠΎΠΌ ΠΎΡΡΠ΅ΡΠ΅ ΡΠ΅ΠΊΠΎΠΌΠ΅Π½Π΄ΡΡΡΡΡ ΡΠΏΠΎΡΠΎΠ±Ρ, ΠΊΠΎΡΠΎΡΡΠ΅ Π»Π°Π±ΠΎΡΠ°ΡΠΎΡΠΈΡ ΠΌΠΎΠΆΠ΅Ρ ΡΠ»ΡΡΡΠΈΡΡ Π΄Π»Ρ ΠΊΠ°ΠΆΠ΄ΠΎΠ³ΠΎ Π²ΠΎΠΏΡΠΎΡΠ° Π² ΠΎΡΠ΅Π½ΠΊΠ΅ Π½Π° ΠΎΡΠ½ΠΎΠ²Π΅ ΠΈΡ
ΠΎΡΠ²Π΅ΡΠΎΠ² Π½Π° ΡΡΠΈ Π²ΠΎΠΏΡΠΎΡΡ. ΠΡΡΠ΅Ρ ΡΠ°ΠΊΠΆΠ΅ ΡΠΎΠ΄Π΅ΡΠΆΠΈΡ Β«Π£ΡΠ΅Π±Π½ΡΠ΅ ΡΠ΅Π½ΡΡΡΒ» ΡΠΎ ΡΠΏΡΠ°Π²ΠΎΡΠ½ΠΎΠΉ ΠΈΠ½ΡΠΎΡΠΌΠ°ΡΠΈΠ΅ΠΉ ΠΈ ΡΡΡΠ»ΠΊΠ°ΠΌΠΈ Π½Π° ΡΠ΅ΡΡΡΡΡ, ΠΊΠΎΡΠΎΡΡΠ΅ ΠΏΠΎΠΌΠΎΠ³ΡΡ Π»Π°Π±ΠΎΡΠ°ΡΠΎΡΠΈΡΠΌ Π»ΡΡΡΠ΅ ΠΏΠΎΠ½ΡΡΡ ΡΠ΅ΠΌΡ ΠΈ Π½Π°ΠΉΡΠΈ ΡΠΏΠΎΡΠΎΠ±Ρ ΠΏΠΎΠ΄Π΄Π΅ΡΠΆΠΊΠΈ ΠΈΠ·ΠΌΠ΅Π½Π΅Π½ΠΈΠΉ. Π§ΡΠΎΠ±Ρ ΠΏΡΠΎΡΠΌΠΎΡΡΠ΅ΡΡ ΠΎΠ±ΡΠ°Π·Π΅Ρ ΠΎΡΡΠ΅ΡΠ° ΠΎΠ± ΠΎΠ±ΡΠ°ΡΠ½ΠΎΠΉ ΡΠ²ΡΠ·ΠΈ, ΡΠ΅Π»ΠΊΠ½ΠΈΡΠ΅ Π·Π΄Π΅ΡΡ.
Β
ΠΡΠ΅Π·Π΅Π½ΡΠ°ΡΠΈΡ ΠΎΠ±ΡΠ°ΡΠ½ΠΎΠΉ ΡΠ²ΡΠ·ΠΈ β ΠΠ°ΠΆΠ΄ΠΎΠΉ ΡΠ΅ΡΡΠΈΡΠΈΡΠΈΡΠΎΠ²Π°Π½Π½ΠΎΠΉ Π»Π°Π±ΠΎΡΠ°ΡΠΎΡΠΈΠΈ Π±ΡΠ΄Π΅Ρ ΠΏΡΠ΅Π΄ΠΎΡΡΠ°Π²Π»Π΅Π½Π° ββΠΊΡΠ°ΡΠΊΠ°Ρ ΠΏΡΠ΅Π·Π΅Π½ΡΠ°ΡΠΈΡ ΡΠ΅Π·ΡΠ»ΡΡΠ°ΡΠΎΠ² Π»Π°Π±ΠΎΡΠ°ΡΠΎΡΠΈΠΈ.
ΠΡΠ΅Π·Π΅Π½ΡΠ°ΡΠΈΡ ΠΎΠ±ΡΠ°ΡΠ½ΠΎΠΉ ΡΠ²ΡΠ·ΠΈ ΡΠ²Π»ΡΠ΅ΡΡΡ ΡΡΡΠ΅ΠΊΡΠΈΠ²Π½ΡΠΌ ΡΡΠ΅Π΄ΡΡΠ²ΠΎΠΌ ΠΊΠΎΠΌΠΌΡΠ½ΠΈΠΊΠ°ΡΠΈΠΈ, ΠΏΠΎΠ·Π²ΠΎΠ»ΡΡΡΠΈΠΌ ΠΏΡΠ΅Π΄ΡΡΠ°Π²ΠΈΡΡ ΡΠ΅Π·ΡΠ»ΡΡΠ°ΡΡ ΠΎΡΠ΅Π½ΠΊΠΈ Π² Π»Π°Π±ΠΎΡΠ°ΡΠΎΡΠΈΠΈ Π² ΠΊΡΠ°ΡΠΊΠΎΠΉ ΠΈ ΡΠΎΠ΄Π΅ΡΠΆΠ°ΡΠ΅Π»ΡΠ½ΠΎΠΉ ΡΠΎΡΠΌΠ΅ ΠΈ Π½Π°ΠΏΡΠ°Π²ΠΈΡΡ ΠΎΠ±ΡΡΠΆΠ΄Π΅Π½ΠΈΠ΅ ΠΎ ΡΠΎΠΌ, ΠΊΠ°ΠΊΠΈΠ΅ ΠΏΠ΅ΡΠ΅Π΄ΠΎΠ²ΡΠ΅ ΠΌΠ΅ΡΠΎΠ΄Ρ ΠΎΠ½ΠΈ Π±ΡΠ΄ΡΡ ΠΈΡΠΏΠΎΠ»ΡΠ·ΠΎΠ²Π°ΡΡ. ΠΡΠ΅Π·Π΅Π½ΡΠ°ΡΠΈΡ Π΄Π°ΡΡ ΠΎΠ±Π·ΠΎΡ ΠΎΡΠ΅Π½ΠΊΠΈ Π»Π°Π±ΠΎΡΠ°ΡΠΎΡΠΈΠΈ. ΠΠ»Ρ ΠΊΠ°ΠΆΠ΄ΠΎΠΉ ΡΠ΅ΠΌΡ Π² ΠΎΡΠ΅Π½ΠΊΠ΅ ΠΌΡ Π²ΡΠ΄Π΅Π»ΠΈΠΌ ΠΎΠ±Π»Π°ΡΡΠΈ, Π² ΠΊΠΎΡΠΎΡΡΡ
Π»Π°Π±ΠΎΡΠ°ΡΠΎΡΠΈΡ ΡΠΆΠ΅ ΡΠ°Π±ΠΎΡΠ°Π΅Ρ Ρ
ΠΎΡΠΎΡΠΎ ΠΈ Π³Π΄Π΅ Π»Π°Π±ΠΎΡΠ°ΡΠΎΡΠΈΡ ΠΌΠΎΠΆΠ΅Ρ ΡΠ»ΡΡΡΠΈΡΡ. Π§ΡΠΎΠ±Ρ ΠΏΠΎΡΠΌΠΎΡΡΠ΅ΡΡ ΠΎΠ±ΡΠ°Π·Π΅Ρ ΠΏΡΠ΅Π·Π΅Π½ΡΠ°ΡΠΈΠΈ ΠΎΠ±ΡΠ°ΡΠ½ΠΎΠΉ ΡΠ²ΡΠ·ΠΈ, Π½Π°ΠΆΠΌΠΈΡΠ΅ Π·Π΄Π΅ΡΡ.
Β
Π Π΅ΡΡΡΡΡ Π΄Π»Ρ Π²Π·Π°ΠΈΠΌΠΎΠ΄Π΅ΠΉΡΡΠ²ΠΈΡ . ΠΠ°ΠΆΠ΄Π°Ρ Π»Π°Π±ΠΎΡΠ°ΡΠΎΡΠΈΡ, ΡΡΠ°ΡΡΠ²ΡΡΡΠ°Ρ Π² ΠΏΡΠΎΠ³ΡΠ°ΠΌΠΌΠ΅, Π±ΡΠ΄Π΅Ρ ΠΎΠ±Π΅ΡΠΏΠ΅ΡΠ΅Π½Π° ΡΠ΅ΡΡΡΡΠ°ΠΌΠΈ Π΄Π»Ρ ΠΏΠΎΠ΄Π΄Π΅ΡΠΆΠΊΠΈ ΠΈΡ
Π΄Π΅ΡΡΠ΅Π»ΡΠ½ΠΎΡΡΠΈ Π² ΠΎΠ±Π»Π°ΡΡΠΈ Π·Π΅Π»Π΅Π½ΠΎΠΉ Π»Π°Π±ΠΎΡΠ°ΡΠΎΡΠΈΠΈ ΠΎΡ Π½Π°ΡΠ°Π»Π° Π΄ΠΎ ΠΊΠΎΠ½ΡΠ°. ΠΡΠΈ ΡΠ΅ΡΡΡΡΡ Π±ΡΠ΄ΡΡ Π²ΠΊΠ»ΡΡΠ°ΡΡ Π² ΡΠ΅Π±Ρ ΠΏΠ»Π°Π½Ρ ΠΈ ΡΠ°Π±Π»ΠΎΠ½Ρ ΠΊΠΎΠΌΠΌΡΠ½ΠΈΠΊΠ°ΡΠΈΠΉ Π΄Π»Ρ ΡΠΎΠ·Π΄Π°Π½ΠΈΡ ΠΈ ΠΏΠΎΠ²ΡΡΠ΅Π½ΠΈΡ Π²ΠΎΠ²Π»Π΅ΡΠ΅Π½Π½ΠΎΡΡΠΈ Π² Π²Π°ΡΡ ΠΏΡΠΎΠ³ΡΠ°ΠΌΠΌΡ Π²ΠΎ Π²ΡΠ΅ΠΉ ΠΎΡΠ³Π°Π½ΠΈΠ·Π°ΡΠΈΠΈ. ΠΡ ΡΠ°ΠΊΠΆΠ΅ Π±ΡΠ΄Π΅ΠΌ Π²ΠΊΠ»ΡΡΠ°ΡΡ ΡΠ°Π±ΠΎΡΠΈΠ΅ Π»ΠΈΡΡΡ, ΡΠ΅ΠΌΠ°ΡΠΈΡΠ΅ΡΠΊΠΈΠ΅ ΠΈΡΡΠ»Π΅Π΄ΠΎΠ²Π°Π½ΠΈΡ, ΡΠ°Π±Π»ΠΎΠ½Ρ ΠΏΠ»Π°ΠΊΠ°ΡΠΎΠ² ΠΈ ΠΌΠ½ΠΎΠ³ΠΎΠ΅ Π΄ΡΡΠ³ΠΎΠ΅ Π΄Π»Ρ ΠΏΠΎΠ΄Π΄Π΅ΡΠΆΠΊΠΈ Π²Π½Π΅Π΄ΡΠ΅Π½ΠΈΡ Π½ΠΎΠ²ΡΡ
ΠΏΠ΅ΡΠ΅Π΄ΠΎΠ²ΡΡ
ΠΏΡΠ°ΠΊΡΠΈΠΊ. ΠΡΠ΄ΡΡ Π΄ΠΎΡΡΡΠΏΠ½Ρ ΠΏΡΠ΅Π΄Π²Π°ΡΠΈΡΠ΅Π»ΡΠ½ΠΎ Π·Π°ΠΏΠΈΡΠ°Π½Π½ΡΠ΅ ΠΎΠ±ΡΡΠ°ΡΡΠΈΠ΅ Π²ΠΈΠ΄Π΅ΠΎΡΠΎΠ»ΠΈΠΊΠΈ, ΠΎΡ
Π²Π°ΡΡΠ²Π°ΡΡΠΈΠ΅ ΡΡΡΠ°ΡΠ΅Π³ΠΈΠΈ ΠΏΡΠ΅Π΄ΡΡΠ°Π²Π»Π΅Π½ΠΈΡ ΡΠ΅Π·ΡΠ»ΡΡΠ°ΡΠΎΠ² Π² Π»Π°Π±ΠΎΡΠ°ΡΠΎΡΠΈΡ Π΄Π»Ρ ΠΏΡΠΈΠ½ΡΡΠΈΡ ΡΠ΅ΠΊΠΎΠΌΠ΅Π½Π΄Π°ΡΠΈΠΉ, ΠΏΡΠ΅Π΄ΠΎΡΡΠ°Π²Π»Π΅Π½Π½ΡΡ
Π² Ρ
ΠΎΠ΄Π΅ ΡΠ΅ΡΡΠΈΡΠΈΠΊΠ°ΡΠΈΠΈ.
Β
Π£ΠΏΡΠ°Π²Π»Π΅Π½ΠΈΠ΅ ΠΏΡΠΎΠ³ΡΠ°ΠΌΠΌΠΎΠΉ ΠΈ ΠΏΠΎΡΡΠΎΡΠ½Π½Π°Ρ ΠΏΠΎΠ΄Π΄Π΅ΡΠΆΠΊΠ° ΠΊΠ»ΠΈΠ΅Π½ΡΠΎΠ² . ΠΡ ΡΠ΅Π³ΡΠ»ΡΡΠ½ΠΎ ΠΎΡΠΏΡΠ°Π²Π»ΡΠ΅ΠΌ ΠΎΠ±Π½ΠΎΠ²Π»Π΅Π½ΠΈΡ ΠΏΠΎ ΡΠ»Π΅ΠΊΡΡΠΎΠ½Π½ΠΎΠΉ ΠΏΠΎΡΡΠ΅ Π½Π° ΡΡΠ°ΠΏΠ΅ ΠΎΡΠ΅Π½ΠΊΠΈ, Π° ΡΠ°ΠΊΠΆΠ΅ ΡΠ²Π΅Π΄ΠΎΠΌΠ»Π΅Π½ΠΈΡ ΠΎ ΠΊΡΠΈΡΠΈΡΠ΅ΡΠΊΠΈΡ
ΡΡΠΎΠΊΠ°Ρ
ΠΈ ΠΏΡΠΎΠ³ΡΠ΅ΡΡΠ΅ Π½Π° ΠΏΡΠΎΡΡΠΆΠ΅Π½ΠΈΠΈ Π²ΡΠ΅Π³ΠΎ ΠΏΡΠΎΡΠ΅ΡΡΠ° ΡΠ΅ΡΡΠΈΡΠΈΠΊΠ°ΡΠΈΠΈ. ΠΠ°Π±ΠΎΡΠ°ΡΠΎΡΠΈΡΠΌ ΡΠ°ΠΊΠΆΠ΅ Π±ΡΠ΄Π΅Ρ ΠΏΡΠ΅Π΄ΠΎΡΡΠ°Π²Π»Π΅Π½Π° ββΠΈΠ½Π½ΠΎΠ²Π°ΡΠΈΠΎΠ½Π½Π°Ρ ΡΠ΅Ρ
Π½ΠΈΡΠ΅ΡΠΊΠ°Ρ ΠΏΠΎΠ΄Π΄Π΅ΡΠΆΠΊΠ° ΠΈ ΠΏΠΎΠΌΠΎΡΡ ΡΠΎ ΡΡΠΎΡΠΎΠ½Ρ ΠΏΠ΅ΡΡΠΎΠ½Π°Π»Π° My Green Lab ΠΏΡΠΈ Π²ΡΠΏΠΎΠ»Π½Π΅Π½ΠΈΠΈ ΡΠ΅ΠΊΠΎΠΌΠ΅Π½Π΄Π°ΡΠΈΠΉ.
Β
ΠΡΠ΅ΡΡ-ΡΠ΅Π»ΠΈΠ· ΠΈ ΠΌΠ°ΡΠΊΠ΅ΡΠΈΠ½Π³ΠΎΠ²ΡΠΉ ΠΏΠ°ΠΊΠ΅Ρ . ΠΠ°ΠΈΠ½ΡΠ΅ΡΠ΅ΡΠΎΠ²Π°Π½Π½ΡΠ΅ Π»Π°Π±ΠΎΡΠ°ΡΠΎΡΠΈΠΈ ΠΌΠΎΠ³ΡΡ ΠΈΡΠΏΠΎΠ»ΡΠ·ΠΎΠ²Π°ΡΡ ΠΎΠ±ΡΠΈΡΠ½ΡΡ ΡΠ΅ΡΡ ΡΠΎΠΎΠ±ΡΠ΅ΡΡΠ²Π° My Green Lab Π΄Π»Ρ ΡΠ΅ΠΊΠ»Π°ΠΌΡ ΡΠ²ΠΎΠ΅ΠΉ ΠΏΡΠΈΠ²Π΅ΡΠΆΠ΅Π½Π½ΠΎΡΡΠΈ ΡΡΡΠΎΠΉΡΠΈΠ²ΠΎΠΉ Π½Π°ΡΠΊΠ΅ ΠΏΠΎΡΡΠ΅Π΄ΡΡΠ²ΠΎΠΌ ΡΠ΅ΡΡΠΈΡΠΈΠΊΠ°ΡΠΈΠΈ My Green Lab.
Π¦ΠΠΠ«:
ΠΡΠΈΠΌΠ΅ΡΠ°Π½ΠΈΠ΅. ΠΠΎΠΏΠΎΠ»Π½ΠΈΡΠ΅Π»ΡΠ½ΡΠ΅ ΠΎΠ±Π½ΠΎΠ²Π»Π΅Π½ΠΈΡ (ΠΈΠ½Π΄ΠΈΠ²ΠΈΠ΄ΡΠ°Π»ΡΠ½Π°Ρ Π½Π°ΡΡΡΠΎΠΉΠΊΠ°, Π΄ΠΎΠΏΠΎΠ»Π½ΠΈΡΠ΅Π»ΡΠ½ΡΠ΅ Π°Π½Π°Π»ΠΈΠ·Ρ ΠΈ ΠΏΠ°ΠΊΠ΅ΡΡ ΠΏΠΎΠ΄Π΄Π΅ΡΠΆΠΊΠΈ) Π΄ΠΎΡΡΡΠΏΠ½Ρ Π΄Π»Ρ ΠΏΡΠΎΠ΅ΠΊΡΠΎΠ² Ρ 5+ Π»Π°Π±ΠΎΡΠ°ΡΠΎΡΠΈΡΠΌΠΈ.
βΠΠΎΠΆΠ°Π»ΡΠΉΡΡΠ°, Π·Π°ΠΏΡΠΎΡΠΈΡΠ΅ Π΄ΠΎΠΏΠΎΠ»Π½ΠΈΡΠ΅Π»ΡΠ½ΡΡ ΠΈΠ½ΡΠΎΡΠΌΠ°ΡΠΈΡ ΠΎ Π²Π°ΡΠΈΠ°Π½ΡΠ°Ρ
ΠΎΠ±Π½ΠΎΠ²Π»Π΅Π½ΠΈΡ.
Π:Β Π‘ΠΊΠΎΠ»ΡΠΊΠΎ Π²ΡΠ΅ΠΌΠ΅Π½ΠΈ Π·Π°Π½ΠΈΠΌΠ°Π΅Ρ ΠΏΠΎΠ»ΡΡΠ΅Π½ΠΈΠ΅ ΡΠ΅ΡΡΠΈΡΠΈΠΊΠ°ΡΠ°?
A: ΠΡΠ΅Π½ΠΊΠ° Π·Π°Π½ΠΈΠΌΠ°Π΅Ρ 30β45 ΠΌΠΈΠ½ΡΡ.
ΠΠ±ΡΠ΅Π΅ Π²ΡΠ΅ΠΌΡ Π΄Π»Ρ ΠΏΠΎΠ»ΡΡΠ΅Π½ΠΈΡ ΠΎΠΊΠΎΠ½ΡΠ°ΡΠ΅Π»ΡΠ½ΠΎΠΉ ΡΠ΅ΡΡΠΈΡΠΈΠΊΠ°ΡΠΈΠΈ Π±ΡΠ΄Π΅Ρ Π·Π°Π²ΠΈΡΠ΅ΡΡ ΠΎΡ Π²ΡΠ΅ΠΌΠ΅Π½ΠΈ, Π·Π°ΡΡΠ°ΡΠ΅Π½Π½ΠΎΠ³ΠΎ Π½Π° Π²Π½Π΅ΡΠ΅Π½ΠΈΠ΅ ΡΠ΅ΠΊΠΎΠΌΠ΅Π½Π΄ΡΠ΅ΠΌΡΡ
ΠΈΠ·ΠΌΠ΅Π½Π΅Π½ΠΈΠΉ ΠΏΠΎΡΠ»Π΅ Π±Π°Π·ΠΎΠ²ΠΎΠΉ ΠΎΡΠ΅Π½ΠΊΠΈ. ΠΠ°ΠΊ ΠΏΡΠ°Π²ΠΈΠ»ΠΎ, Π»Π°Π±ΠΎΡΠ°ΡΠΎΡΠΈΠΈ ΠΏΠΎΠ»ΡΡΠ°ΡΡ ΡΠ΅ΡΡΠΈΡΠΈΠΊΠ°Ρ Π² ΡΠ΅ΡΠ΅Π½ΠΈΠ΅ ΡΠ΅ΡΡΠΈ-Π΄Π΅Π²ΡΡΠΈ ΠΌΠ΅ΡΡΡΠ΅Π² ΠΏΠΎΡΠ»Π΅ ΠΏΡΠΎΡ
ΠΎΠΆΠ΄Π΅Π½ΠΈΡ Π±Π°Π·ΠΎΠ²ΠΎΠΉ ΠΎΡΠ΅Π½ΠΊΠΈ.
Q: Β Π‘ΠΊΠΎΠ»ΡΠΊΠΎ ΡΠ΅Π»ΠΎΠ²Π΅ΠΊ Π² Π»Π°Π±ΠΎΡΠ°ΡΠΎΡΠΈΠΈ Π΄ΠΎΠ»ΠΆΠ½Ρ ΠΏΡΠΎΠΉΡΠΈ ΠΎΠ½Π»Π°ΠΉΠ½-ΠΎΠΏΡΠΎΡΡ Π΄Π»Ρ ΡΠ°ΠΌΠΎΠΎΡΠ΅Π½ΠΊΠΈ?
A: Β ΠΠ»Π°Π³ΠΎΠ΄Π°ΡΡ Π²ΡΡΠΎΠΊΠΎΠΌΡ ΠΏΡΠΎΡΠ΅Π½ΡΡ Π»ΡΠ΄Π΅ΠΉ, ΠΏΡΠΎΡ
ΠΎΠ΄ΡΡΠΈΡ
ΠΎΡΠ΅Π½ΠΊΡ, ΠΌΡ ΠΌΠΎΠΆΠ΅ΠΌ ΡΠΎΡΠ½ΠΎ ΠΎΡ
Π°ΡΠ°ΠΊΡΠ΅ΡΠΈΠ·ΠΎΠ²Π°ΡΡ ΡΠ°Π±ΠΎΡΡ ΠΈ ΡΡΠ½ΠΊΡΠΈΠΈ Π»Π°Π±ΠΎΡΠ°ΡΠΎΡΠΈΠΈ. ΠΡ ΡΡΠ΅Π±ΡΠ΅ΠΌ, ΡΡΠΎΠ±Ρ ΠΏΠΎ ΠΊΡΠ°ΠΉΠ½Π΅ΠΉ ΠΌΠ΅ΡΠ΅ 50% ΠΏΠ΅ΡΡΠΎΠ½Π°Π»Π° Π»Π°Π±ΠΎΡΠ°ΡΠΎΡΠΈΠΈ Π·Π°Π²Π΅ΡΡΠΈΠ»ΠΈ ΠΎΡΠ΅Π½ΠΊΡ. ΠΡΠΎ ΠΌΠΎΠΆΠ΅Ρ Π²ΠΊΠ»ΡΡΠ°ΡΡ EHS, ΠΏΠΎΠΌΠ΅ΡΠ΅Π½ΠΈΡ ΠΈ ΠΏΠ΅ΡΡΠΎΠ½Π°Π» ΠΏΠΎ Π·Π°ΠΊΡΠΏΠΊΠ°ΠΌ (ΠΈΠ»ΠΈ Π²ΡΠ΅Ρ
, ΠΊΡΠΎ ΡΡΠ°ΡΡΠ²ΡΠ΅Ρ Π² ΡΠ°Π±ΠΎΡΠ΅ Π»Π°Π±ΠΎΡΠ°ΡΠΎΡΠΈΠΈ).
Q: Π‘ ΠΊΠ°ΠΊΠΈΠΌΠΈ ΠΎΡΠ³Π°Π½ΠΈΠ·Π°ΡΠΈΡΠΌΠΈ Π²Ρ ΡΠ°Π±ΠΎΡΠ°Π»ΠΈ?
A: Β Π‘ ΠΌΠΎΠΌΠ΅Π½ΡΠ° Π·Π°ΠΏΡΡΠΊΠ° ΠΏΡΠΎΠ³ΡΠ°ΠΌΠΌΡ Π² 2014 Π³ΠΎΠ΄Ρ My Green Lab Π·Π°ΡΠ΅Π³ΠΈΡΡΡΠΈΡΠΎΠ²Π°Π»Π° Π±ΠΎΠ»Π΅Π΅ 1300 Π»Π°Π±ΠΎΡΠ°ΡΠΎΡΠΈΠΉ ΠΏΠΎ Π²ΡΠ΅ΠΌΡ ΠΌΠΈΡΡ. ΠΠ°ΡΠΈ ΡΠ΅ΡΡΠΈΡΠΈΡΠΈΡΠΎΠ²Π°Π½Π½ΡΠ΅ Π»Π°Π±ΠΎΡΠ°ΡΠΎΡΠΈΠΈ Π²Π°ΡΡΠΈΡΡΡΡΡΡ ΠΎΡ Π°ΠΊΠ°Π΄Π΅ΠΌΠΈΡΠ΅ΡΠΊΠΈΡ
Π»Π°Π±ΠΎΡΠ°ΡΠΎΡΠΈΠΉ Π΄ΠΎ Π±ΠΈΠΎΡΠ΅Ρ
Π½ΠΎΠ»ΠΎΠ³ΠΈΡΠ΅ΡΠΊΠΈΡ
/Π±ΠΈΠΎΡΠ°ΡΠΌΠ°ΡΠ΅Π²ΡΠΈΡΠ΅ΡΠΊΠΈΡ
, ΠΊΠ»ΠΈΠ½ΠΈΡΠ΅ΡΠΊΠΈΡ
, Π³ΠΎΡΡΠ΄Π°ΡΡΡΠ²Π΅Π½Π½ΡΡ
, ΠΏΡΠΎΠ΄ΡΠΊΡΠΎΠ² ΠΏΠΈΡΠ°Π½ΠΈΡ ΠΈ Π½Π°ΠΏΠΈΡΠΊΠΎΠ², Π»Π°Π±ΠΎΡΠ°ΡΠΎΡΠΈΠΉ-ΠΈΠ½ΠΊΡΠ±Π°ΡΠΎΡΠΎΠ², ΡΡΠ΅Π±Π½ΡΡ
Π»Π°Π±ΠΎΡΠ°ΡΠΎΡΠΈΠΉ ΠΈ Ρ.
Β Π΄. ΠΠΎΠΆΠ°Π»ΡΠΉΡΡΠ°, ΡΠ²ΡΠΆΠΈΡΠ΅ΡΡ Ρ Π½Π°ΠΌΠΈ, ΡΡΠΎΠ±Ρ ΡΠ·Π½Π°ΡΡ Π±ΠΎΠ»ΡΡΠ΅.
Π: Β Β Π ΡΠ΅ΠΌ ΡΠ°Π·Π½ΠΈΡΠ° ΠΌΠ΅ΠΆΠ΄Ρ ΡΠ΅ΡΡΠΈΡΠΈΠΊΠ°ΡΠΈΠ΅ΠΉ My Green Lab ΠΈ ΡΠ΅ΡΡΠΈΡΠΈΠΊΠ°ΡΠΈΠ΅ΠΉ ISO-14001?
A: Β Β Π‘Π΅ΡΡΠΈΡΠΈΠΊΠ°Ρ ISO14001 ΡΡΡΠ°Π½Π°Π²Π»ΠΈΠ²Π°Π΅Ρ ΡΡΠ΅Π±ΠΎΠ²Π°Π½ΠΈΡ ΠΊ ΠΊΠΎΠ½ΠΊΡΠ΅ΡΠ½ΡΠΌ ΠΊΠΎΠΌΠΏΠΎΠ½Π΅Π½ΡΠ°ΠΌ ΡΠΊΠΎΠ»ΠΎΠ³ΠΈΡΠ΅ΡΠΊΠΎΠ³ΠΎ ΠΌΠ΅Π½Π΅Π΄ΠΆΠΌΠ΅Π½ΡΠ°, ΡΡΠΎΠ±Ρ ΠΎΠ±Π΅ΡΠΏΠ΅ΡΠΈΡΡ ΠΊΠΎΠΌΠΏΠ»Π΅ΠΊΡΠ½ΡΡ ΠΈ Π½Π΅ΠΏΡΠ΅ΡΡΠ²Π½ΡΡ ΠΏΡΠΎΠ³ΡΠ°ΠΌΠΌΡ ΡΠΊΠΎΠ»ΠΎΠ³ΠΈΡΠ΅ΡΠΊΠΎΠ³ΠΎ ΠΌΠ΅Π½Π΅Π΄ΠΆΠΌΠ΅Π½ΡΠ°. ΠΠ΄Π½Π°ΠΊΠΎ Π² Π½Π΅ΠΌ Π½Π΅ ΡΠΊΠ°Π·Π°Π½ΠΎ, ΠΊΠ°ΠΊ ΡΡΠΈ ΠΏΠΎΠ»ΠΈΡΠΈΠΊΠΈ ΠΈ ΠΌΠ΅ΡΠΎΠ΄Ρ Π΄ΠΎΠ»ΠΆΠ½Ρ ΠΏΡΠΎΡΠ²Π»ΡΡΡΡΡ Π² ΠΎΠΏΡΠ΅Π΄Π΅Π»Π΅Π½Π½ΡΡ
ΡΠ°ΡΡΡΡ
ΠΎΡΠ³Π°Π½ΠΈΠ·Π°ΡΠΈΠΈ, Π½Π°ΠΏΡΠΈΠΌΠ΅Ρ Π² Π»Π°Π±ΠΎΡΠ°ΡΠΎΡΠΈΡΡ
. My Green Lab Certification Π΄ΠΎΠΏΠΎΠ»Π½ΡΠ΅Ρ ISO14001, ΠΏΡΠ΅Π΄ΠΎΡΡΠ°Π²Π»ΡΡ ΠΎΡΠ½ΠΎΠ²Ρ Π΄Π»Ρ ΠΎΠ±Π΅ΡΠΏΠ΅ΡΠ΅Π½ΠΈΡ ΡΠΊΠΎΠ»ΠΎΠ³ΠΈΡΠ΅ΡΠΊΠΎΠΉ ΡΡΡΠΎΠΉΡΠΈΠ²ΠΎΡΡΠΈ Π² Π»Π°Π±ΠΎΡΠ°ΡΠΎΡΠΈΠΈ ΠΈ ΠΏΡΠΈΠ²Π»Π΅ΡΠ΅Π½ΠΈΡ ΡΡΠ΅Π½ΡΡ
ΠΊ ΠΏΠΎΠ²ΡΡΠ΅Π½ΠΈΡ ΡΡΡΠΎΠΉΡΠΈΠ²ΠΎΡΡΠΈ Π»Π°Π±ΠΎΡΠ°ΡΠΎΡΠ½ΡΡ
ΠΎΠΏΠ΅ΡΠ°ΡΠΈΠΉ.
Π: Β ΠΠ°ΠΊ Π²Ρ ΠΎΠΏΡΠ΅Π΄Π΅Π»ΡΠ΅ΡΠ΅ Π»Π°Π±ΠΎΡΠ°ΡΠΎΡΠΈΡ?
A: Β ΠΠ»Ρ Π°ΠΊΠ°Π΄Π΅ΠΌΠΈΡΠ΅ΡΠΊΠΈΡ
ΡΡΡΠ΅ΠΆΠ΄Π΅Π½ΠΈΠΉ ΠΎΠΏΡΠ΅Π΄Π΅Π»Π΅Π½ΠΈΠ΅ Π»Π°Π±ΠΎΡΠ°ΡΠΎΡΠΈΠΈ, ΠΊΠ°ΠΊ ΠΏΡΠ°Π²ΠΈΠ»ΠΎ, ΡΠ²Π»ΡΠ΅ΡΡΡ ΠΏΡΠΎΡΡΡΠΌ ΠΈ ΠΎΠ±ΡΡΠ½ΠΎ ΠΎΠΏΡΠ΅Π΄Π΅Π»ΡΠ΅ΡΡΡ ΠΏΡΠΎΡΡΡΠ°Π½ΡΡΠ²ΠΎΠΌ, ΠΊΠΎΡΠΎΡΡΠΌ ΡΠΏΡΠ°Π²Π»ΡΠ΅Ρ ΠΈ Π»ΡΠ΄ΡΠΌΠΈ, ΠΊΠΎΡΠΎΡΡΠ΅ ΡΠ°Π±ΠΎΡΠ°ΡΡ Π½Π° ΠΊΠΎΠ½ΠΊΡΠ΅ΡΠ½ΠΎΠ³ΠΎ Π³Π»Π°Π²Π½ΠΎΠ³ΠΎ ΠΈΡΡΠ»Π΅Π΄ΠΎΠ²Π°ΡΠ΅Π»Ρ (PI).
ΠΠΈΠΎΡΠ΅Ρ
Π½ΠΎΠ»ΠΎΠ³ΠΈΡΠ΅ΡΠΊΠΈΠ΅ ΠΊΠΎΠΌΠΏΠ°Π½ΠΈΠΈ, ΡΠ°ΡΠΌΠ°ΡΠ΅Π²ΡΠΈΡΠ΅ΡΠΊΠΈΠ΅ ΠΊΠΎΠΌΠΏΠ°Π½ΠΈΠΈ ΠΈΠ»ΠΈ Π³ΠΎΡΡΠ΄Π°ΡΡΡΠ²Π΅Π½Π½ΡΠ΅ Π»Π°Π±ΠΎΡΠ°ΡΠΎΡΠΈΠΈ ΠΈΠΌΠ΅ΡΡ ΠΌΠ΅Π½Π΅Π΅ ΡΠ΅ΡΠΊΠΈΠ΅ Π³ΡΠ°Π½ΠΈΡΡ. Π‘Π»Π΅Π΄ΠΎΠ²Π°ΡΠ΅Π»ΡΠ½ΠΎ, ΠΈΠ½ΡΠ΅ΡΠΏΡΠ΅ΡΠ°ΡΠΈΡ Π»Π°Π±ΠΎΡΠ°ΡΠΎΡΠΈΠΈ ΡΡΠ±ΡΠ΅ΠΊΡΠΈΠ²Π½Π°. Π Π½Π°ΡΠ΅ΠΌ ΠΎΡΠ΅Π½ΠΎΡΠ½ΠΎΠΌ ΠΎΠΏΡΠΎΡΠ΅ Π·Π°Π΄Π°ΡΡΡΡ Π²ΠΎΠΏΡΠΎΡΡ ΠΎΠ± ΠΈΡΠΏΠΎΠ»ΡΠ·ΠΎΠ²Π°Π½ΠΈΠΈ ΠΎΠ±ΠΎΡΡΠ΄ΠΎΠ²Π°Π½ΠΈΡ, ΠΏΡΠ°ΠΊΡΠΈΠΊΠ΅ Π»Π°Π±ΠΎΡΠ°ΡΠΎΡΠ½ΡΡ
Π·Π°ΠΊΡΠΏΠΎΠΊ, Ρ
ΠΈΠΌΠΈΠΊΠ°ΡΠ°Ρ
ΠΈ ββΡΠ΅Π°Π³Π΅Π½ΡΠ°Ρ
, Π° ΡΠ°ΠΊΠΆΠ΅ ΠΎΠ± ΡΡΠΈΠ»ΠΈΠ·Π°ΡΠΈΠΈ ΠΎΡΡ
ΠΎΠ΄ΠΎΠ². Π‘Π»Π΅Π΄ΠΎΠ²Π°ΡΠ΅Π»ΡΠ½ΠΎ, ΠΌΡ ΡΠ΅ΠΊΠΎΠΌΠ΅Π½Π΄ΡΠ΅ΠΌ ΠΎΠΏΡΠ΅Π΄Π΅Π»ΡΡΡ Π»Π°Π±ΠΎΡΠ°ΡΠΎΡΠΈΡ ΠΊΠ°ΠΊ Π³ΡΡΠΏΠΏΡ Π»ΡΠ΄Π΅ΠΉ, Π·Π°Π½ΠΈΠΌΠ°ΡΡΠΈΡ
ΠΎΠ±ΡΡΡ ΡΠ΅ΡΡΠΈΡΠΎΡΠΈΡ, ΠΈΡΠΏΠΎΠ»ΡΠ·ΡΡΡΠΈΡ
ΠΎΠ±ΡΠ΅Π΅ ΠΎΠ±ΠΎΡΡΠ΄ΠΎΠ²Π°Π½ΠΈΠ΅ ΠΈ Π²ΡΠΏΠΎΠ»Π½ΡΡΡΠΈΡ
Π°Π½Π°Π»ΠΎΠ³ΠΈΡΠ½ΡΡ Π»Π°Π±ΠΎΡΠ°ΡΠΎΡΠ½ΡΡ ΡΠ°Π±ΠΎΡΡ. ΠΠ°Π±ΠΎΡΠ°ΡΠΎΡΠΈΡ ΠΌΠΎΠΆΠ½ΠΎ ΡΠ΄Π΅Π»Π°ΡΡ ΠΊΠ°ΠΊ Π±ΠΎΠ»ΡΡΠΎΠΉ, ΡΠ°ΠΊ ΠΈ ΠΌΠ°Π»Π΅Π½ΡΠΊΠΎΠΉ ΠΏΠΎ ΠΆΠ΅Π»Π°Π½ΠΈΡ, ΡΡΠΈΡΡΠ²Π°Ρ, ΡΡΠΎ ΠΎΠΏΡΠ΅Π΄Π΅Π»Π΅Π½ΠΈΠ΅ Π»Π°Π±ΠΎΡΠ°ΡΠΎΡΠΈΠΈ Π±ΡΠ΄Π΅Ρ Π΄ΠΈΠΊΡΠΎΠ²Π°ΡΡ ΡΡΠ΅ΠΏΠ΅Π½Ρ Π΄Π΅ΡΠ°Π»ΠΈΠ·Π°ΡΠΈΠΈ ΠΏΠΎΠ½ΠΈΠΌΠ°Π½ΠΈΡ ΠΏΠΎΠ²Π΅Π΄Π΅Π½ΠΈΡ Π»Π°Π±ΠΎΡΠ°ΡΠΎΡΠΈΠΈ. ΠΠΎΠ»Π΅Π΅ ΠΏΠΎΠ»Π½ΠΎΠ΅ ΠΏΡΠ΅Π΄ΡΡΠ°Π²Π»Π΅Π½ΠΈΠ΅ ΠΎ ΡΠΎΠΌ, ΠΊΠ°ΠΊ ΠΌΡ ΠΎΠΏΡΠ΅Π΄Π΅Π»ΡΠ΅ΠΌ Π»Π°Π±ΠΎΡΠ°ΡΠΎΡΠΈΡ, ΠΌΠΎΠΆΠ½ΠΎ ΠΏΠΎΠ»ΡΡΠΈΡΡ, ΠΏΡΠΎΡΠΌΠΎΡΡΠ΅Π² Π²ΠΎΠΏΡΠΎΡΡ Π² Π½Π°ΡΠ΅ΠΉ ΠΎΡΠ΅Π½ΠΊΠ΅. ΠΡΠ»ΠΈ Π²Ρ Ρ
ΠΎΡΠΈΡΠ΅ ΠΎΠ·Π½Π°ΠΊΠΎΠΌΠΈΡΡΡΡ Ρ ΠΏΡΠΈΠΌΠ΅ΡΠ°ΠΌΠΈ Π²ΠΎΠΏΡΠΎΡΠΎΠ² Π² Π½Π°ΡΠ΅ΠΉ ΠΎΡΠ΅Π½ΠΊΠ΅, Π½Π°ΠΆΠΌΠΈΡΠ΅ Π·Π΄Π΅ΡΡ.
Π: Β ΠΠΎΠ»ΡΡΠ°ΡΡ Π»ΠΈ Π»Π°Π±ΠΎΡΠ°ΡΠΎΡΠΈΠΈ ΡΡΠΎ-ΡΠΎ ΠΏΠΎΡΠ»Π΅ ΡΠ΅ΡΡΠΈΡΠΈΠΊΠ°ΡΠΈΠΈ?
ΠΡΠ²Π΅Ρ: Β ΠΠ°! ΠΠΎ ΠΎΠΊΠΎΠ½ΡΠ°Π½ΠΈΠΈ ΠΈΡΠΎΠ³ΠΎΠ²ΠΎΠΉ ΠΎΡΠ΅Π½ΠΊΠΈ ΠΊΠ°ΠΆΠ΄ΠΎΠΉ Π»Π°Π±ΠΎΡΠ°ΡΠΎΡΠΈΠΈ Π±ΡΠ΄Π΅Ρ Π²ΡΠ΄Π°Π½ ΡΠΈΡΡΠΎΠ²ΠΎΠΉ ΡΠ΅ΡΡΠΈΡΠΈΠΊΠ°Ρ, ΠΏΠΎΠ΄ΠΏΠΈΡΠ°Π½Π½ΡΠΉ Π΄ΠΈΡΠ΅ΠΊΡΠΎΡΠΎΠΌ ΠΏΠΎ ΡΡΡΠΎΠΉΡΠΈΠ²ΠΎΠΌΡ ΡΠ°Π·Π²ΠΈΡΠΈΡ My Green Lab.
Π‘Π΅ΡΡΠΈΡΠΈΠΊΠ°Ρ Π±ΡΠ΄Π΅Ρ ΡΠΎΠ΄Π΅ΡΠΆΠ°ΡΡ ΡΡΠΎΠ²Π΅Π½Ρ ΡΠ΅ΡΡΠΈΡΠΈΠΊΠ°ΡΠΈΠΈ Π»Π°Π±ΠΎΡΠ°ΡΠΎΡΠΈΠΈ ΠΈ Π΄Π°ΡΡ ΡΠ΅ΡΡΠΈΡΠΈΠΊΠ°ΡΠΈΠΈ. ΠΠΎΠΏΠΎΠ»Π½ΠΈΡΠ΅Π»ΡΠ½ΡΠ΅ ΠΏΡΠ΅ΡΡ-ΡΠ΅Π»ΠΈΠ·Ρ ΠΈ ΠΌΠ°ΡΠΊΠ΅ΡΠΈΠ½Π³ΠΎΠ²ΡΠ΅ ΠΏΠ°ΠΊΠ΅ΡΡ Π΄ΠΎΡΡΡΠΏΠ½Ρ Π² ΠΊΠ°ΠΆΠ΄ΠΎΠΌ ΠΊΠΎΠ½ΠΊΡΠ΅ΡΠ½ΠΎΠΌ ΡΠ»ΡΡΠ°Π΅.
Π: Β ΠΠΎΡΠ΅ΠΌΡ Π²Ρ Π½Π΅ Π΄Π°Π΅ΡΠ΅ ΡΠ΅ΡΡΠΈΡΠΈΠΊΠ°Ρ ΠΏΠΎΡΠ»Π΅ ΠΏΠ΅ΡΠ²ΠΎΠΉ ΠΎΡΠ΅Π½ΠΊΠΈ?
A: Β Π‘Π΅ΡΡΠΈΡΠΈΠΊΠ°ΡΠΈΡ My Green Lab ΠΏΠΎΠ±ΡΠΆΠ΄Π°Π΅Ρ ΡΠ»Π΅Π½ΠΎΠ² Π»Π°Π±ΠΎΡΠ°ΡΠΎΡΠΈΠΈ Π΅ΠΆΠ΅Π΄Π½Π΅Π²Π½ΠΎ ΠΌΠ΅Π½ΡΡΡ ΡΠ²ΠΎΠ΅ ΠΏΠΎΠ²Π΅Π΄Π΅Π½ΠΈΠ΅ ΠΈ ΠΌΠ΅ΡΠΎΠ΄Ρ ΡΠ°Π±ΠΎΡΡ Π² Π»Π°Π±ΠΎΡΠ°ΡΠΎΡΠΈΠΈ, Π° ΠΈΠ·ΠΌΠ΅Π½Π΅Π½ΠΈΠ΅ ΠΏΠΎΠ²Π΅Π΄Π΅Π½ΠΈΡ ΡΡΠ΅Π±ΡΠ΅Ρ Π²ΡΠ΅ΠΌΠ΅Π½ΠΈ ΠΈ ΠΏΡΠ°ΠΊΡΠΈΠΊΠΈ. Π Π°Π·Π±ΠΈΠ²Π°Ρ ΠΏΡΠΎΡΠ΅ΡΡ Π½Π° ΡΡΠ°ΠΏΡ, ΠΌΡ Π΄Π°Π΅ΠΌ Π»Π°Π±ΠΎΡΠ°ΡΠΎΡΠΈΠΈ Π²ΡΠ΅ΠΌΡ Π΄Π»Ρ ΡΠ°Π±ΠΎΡΡ Π½Π°Π΄ ΠΈΠ·ΠΌΠ΅Π½Π΅Π½ΠΈΠ΅ΠΌ ΠΏΠΎΠ²Π΅Π΄Π΅Π½ΠΈΡ. Π ΠΊΠΎΠ½Π΅ΡΠ½ΠΎΠΌ ΡΡΠ΅ΡΠ΅, ΡΡΠΎΡ ΠΏΡΠΎΡΠ΅ΡΡ ΠΏΡΠΈΠ²ΠΎΠ΄ΠΈΡ ΠΊ Π±ΠΎΠ»Π΅Π΅ ΡΡΡΠΎΠΉΡΠΈΠ²ΠΎΠΉ ΠΊΡΠ»ΡΡΡΡΠ΅ ΠΈ ΡΡΡΠΎΠΉΡΠΈΠ²ΠΎΠΌΡ ΠΌΡΡΠ»Π΅Π½ΠΈΡ Π² Π»Π°Π±ΠΎΡΠ°ΡΠΎΡΠΈΠΈ.
Q: Β ΠΡ ΠΏΠΎΡΠ΅ΡΠΈΡΠ΅ Π½Π°ΡΡ Π»Π°Π±ΠΎΡΠ°ΡΠΎΡΠΈΡ ΠΈ ΠΏΡΠΎΠ²Π΅ΡΠΈΡΠ΅ Π½Π°ΡΠΈ ΡΡΠΏΠ΅Ρ
ΠΈ?
A: Β My Green Lab Certification Π½Π΅ ΡΠ²Π»ΡΠ΅ΡΡΡ ΠΏΡΠΎΠ³ΡΠ°ΠΌΠΌΠΎΠΉ Π°ΡΠ΄ΠΈΡΠ° β ΠΌΡ Π½Π΅ Π±ΡΠ΄Π΅ΠΌ ΠΏΠΎΡΠ΅ΡΠ°ΡΡ Π²Π°ΡΡ Π»Π°Π±ΠΎΡΠ°ΡΠΎΡΠΈΡ Ρ Π±ΡΡΠ΅ΡΠΎΠΌ ΠΎΠ±ΠΌΠ΅Π½Π°, ΡΡΠΎΠ±Ρ ΡΠ±Π΅Π΄ΠΈΡΡΡΡ, ΡΡΠΎ Π²Ρ Π΄Π΅Π»Π°Π΅ΡΠ΅ ΡΠΎ, ΠΎ ΡΠ΅ΠΌ ΡΠΎΠΎΠ±ΡΠ°Π΅ΡΠ΅. ΠΠΌΠ΅ΡΡΠΎ ΡΡΠΎΠ³ΠΎ ΠΌΡ ΠΈΡΠΏΠΎΠ»ΡΠ·ΡΠ΅ΠΌ ΠΎΠ½Π»Π°ΠΉΠ½-ΠΎΠΏΡΠΎΡΡ Π΄Π»Ρ ΡΠ°ΠΌΠΎΠΎΡΠ΅Π½ΠΊΠΈ, ΡΡΠΎΠ±Ρ ΡΠ°ΡΡΠΏΡΠΎΡΠΈΡΡ ΠΎΡΠ΄Π΅Π»ΡΠ½ΡΡ
ΡΠ»Π΅Π½ΠΎΠ² Π»Π°Π±ΠΎΡΠ°ΡΠΎΡΠΈΠΈ ΠΎΠ± ΠΈΡ
ΠΏΡΠ°ΠΊΡΠΈΠΊΠ΅.
ΠΠ°ΡΠ΅ΠΌ ΠΌΡ ΠΈΡΠΏΠΎΠ»ΡΠ·ΡΠ΅ΠΌ ΠΎΠ±ΡΠ΅Π΄ΠΈΠ½Π΅Π½Π½ΡΠ΅ ΠΎΡΠ²Π΅ΡΡ, ΡΡΠΎΠ±Ρ ΠΏΠΎΠ»ΡΡΠΈΡΡ ΠΏΡΠ΅Π΄ΡΡΠ°Π²Π»Π΅Π½ΠΈΠ΅ ΠΎ ΡΠ°Π±ΠΎΡΠ΅ Π»Π°Π±ΠΎΡΠ°ΡΠΎΡΠΈΠΈ.
Π: Β ΠΠΎΡ ΠΎΡΠ³Π°Π½ΠΈΠ·Π°ΡΠΈΡ ΠΈΠΌΠ΅Π΅Ρ ΠΏΡΠΎΠ³ΡΠ°ΠΌΠΌΡ Green Labs/ΡΠ΅ΡΡΠΈΡΠΈΠΊΠ°ΡΠΈΡ Green Lab
— ΠΈΠ΄Π΅Π½ΡΠΈΡΠ΅Π½ My Green 9Π‘Π΅ΡΡΠΈΡΠΈΠΊΠ°Ρ Π»Π°Π±ΠΎΡΠ°ΡΠΎΡΠΈΠΈ 1275?ΠΡΠ²Π΅Ρ: ΠΠ΅ ΠΎΠ±ΡΠ·Π°ΡΠ΅Π»ΡΠ½ΠΎ. ΠΠ½ΠΎΠ³ΠΈΠ΅ ΠΎΡΠ³Π°Π½ΠΈΠ·Π°ΡΠΈΠΈ ΠΈΠΌΠ΅ΡΡ ΡΠ²ΠΎΠΈ ΡΠΎΠ±ΡΡΠ²Π΅Π½Π½ΡΠ΅ Π²ΡΠ΄Π°ΡΡΠΈΠ΅ΡΡ ΠΏΡΠΎΠ³ΡΠ°ΠΌΠΌΡ Π·Π΅Π»Π΅Π½ΡΡ Π»Π°Π±ΠΎΡΠ°ΡΠΎΡΠΈΠΉ, ΠΊΠΎΡΠΎΡΡΠ΅ Π½Π΅ ΡΠ²ΡΠ·Π°Π½Ρ Ρ My Green Lab. ΠΡΠ»ΠΈ Π²Ρ Ρ ΠΎΡΠΈΡΠ΅ ΡΠ·Π½Π°ΡΡ, ΡΠΎΡΡΡΠ΄Π½ΠΈΡΠ°Π΅Ρ Π»ΠΈ My Green Lab Ρ Π²Π°ΡΠ΅ΠΉ ΠΎΡΠ³Π°Π½ΠΈΠ·Π°ΡΠΈΠ΅ΠΉ, Π½Π°ΠΏΠΈΡΠΈΡΠ΅ Π½Π°ΠΌ ΠΏΠΎ ΡΠ»Π΅ΠΊΡΡΠΎΠ½Π½ΠΎΠΉ ΠΏΠΎΡΡΠ΅ [email protected].
ΠΡ ΡΠ΅ΠΊΠΎΠΌΠ΅Π½Π΄ΡΠ΅ΠΌ ΠΏΡΠΈΠ½ΡΡΡ ΡΡΠ°ΡΡΠΈΠ΅ Π² ΠΏΡΠΎΠ³ΡΠ°ΠΌΠΌΠ΅ Β«ΠΠ΅Π»Π΅Π½Π°Ρ Π»Π°Π±ΠΎΡΠ°ΡΠΎΡΠΈΡΒ» Π²Π°ΡΠ΅ΠΉ ΠΎΡΠ³Π°Π½ΠΈΠ·Π°ΡΠΈΠΈ, ΡΡΠΎΠ±Ρ ΠΏΡΠΈΠ²Π΅ΡΡΠΈ ΡΠ²ΠΎΠΈ ΠΌΠ΅ΡΠΎΠ΄Ρ Π² ΡΠΎΠΎΡΠ²Π΅ΡΡΡΠ²ΠΈΠ΅ Ρ ΡΠ΅Π»ΡΠΌΠΈ Π²Π°ΡΠ΅ΠΉ ΠΎΡΠ³Π°Π½ΠΈΠ·Π°ΡΠΈΠΈ ΠΈ ΠΈΡΠΏΠΎΠ»ΡΠ·ΠΎΠ²Π°ΡΡ ΠΈΡ ΡΠ΅ΡΡΡΡΡ. ΠΡΠ»ΠΈ Π²Ρ ΡΠ°ΠΊΠΆΠ΅ Ρ ΠΎΡΠΈΡΠ΅ ΠΏΡΠΎΠ΄ΠΎΠ»ΠΆΠΈΡΡ Π½Π°ΡΡ ΠΏΡΠΎΠ³ΡΠ°ΠΌΠΌΡ ΠΈ Π²ΠΎΡΠΏΠΎΠ»ΡΠ·ΠΎΠ²Π°ΡΡΡΡ ΠΏΡΠΎΠ²Π΅ΡΠ΅Π½Π½ΡΠΌ ΠΏΡΠΎΡΠ΅ΡΡΠΎΠΌ Ρ Π½Π°Π΄Π΅ΠΆΠ½ΠΎΠΉ Π±ΠΈΠ±Π»ΠΈΠΎΡΠ΅ΠΊΠΎΠΉ ΡΠ΅ΡΡΡΡΠΎΠ², ΠΊΠ²Π°Π»ΠΈΡΠΈΡΠΈΡΠΎΠ²Π°Π½Π½ΡΠΌ ΠΏΠ΅ΡΡΠΎΠ½Π°Π»ΠΎΠΌ ΠΈ ΡΠ»ΠΎΠΆΠ½ΠΎΠΉ ΡΠ΅Ρ Π½ΠΈΡΠ΅ΡΠΊΠΎΠΉ ΠΏΠ»Π°ΡΡΠΎΡΠΌΠΎΠΉ, ΠΌΡ ΠΏΠΎ-ΠΏΡΠ΅ΠΆΠ½Π΅ΠΌΡ ΡΠ°Π΄Ρ ΡΠ°Π±ΠΎΡΠ°ΡΡ Ρ Π²Π°ΠΌΠΈ.
Π: Β ΠΠ°ΠΊ My Green Lab ΠΎΠ±Π΅ΡΠΏΠ΅ΡΠΈΠ²Π°Π΅Ρ Π°ΠΊΡΡΠ°Π»ΡΠ½ΠΎΡΡΡ ΡΠ΅ΡΡΠΈΡΠΈΠΊΠ°ΡΠΈΠΈ?
ΠΡΠ²Π΅Ρ: Β Π£ΡΡΠΎΠΉΡΠΈΠ²ΠΎΠ΅ ΡΠ°Π·Π²ΠΈΡΠΈΠ΅ Π»Π°Π±ΠΎΡΠ°ΡΠΎΡΠΈΠΉ β ΡΡΠΎ Π΄ΠΈΠ½Π°ΠΌΠΈΡΠ½Π°Ρ ΠΈ ΡΠ°Π·Π²ΠΈΠ²Π°ΡΡΠ°ΡΡΡ ΡΠ΅ΠΌΠ°.

ΡΠΎΠΊΠ°
ΡΠΎΠΊΠ°