IV. Требования к оформлению графической части технического плана \ КонсультантПлюс
IV. Требования к оформлению графической части
технического плана
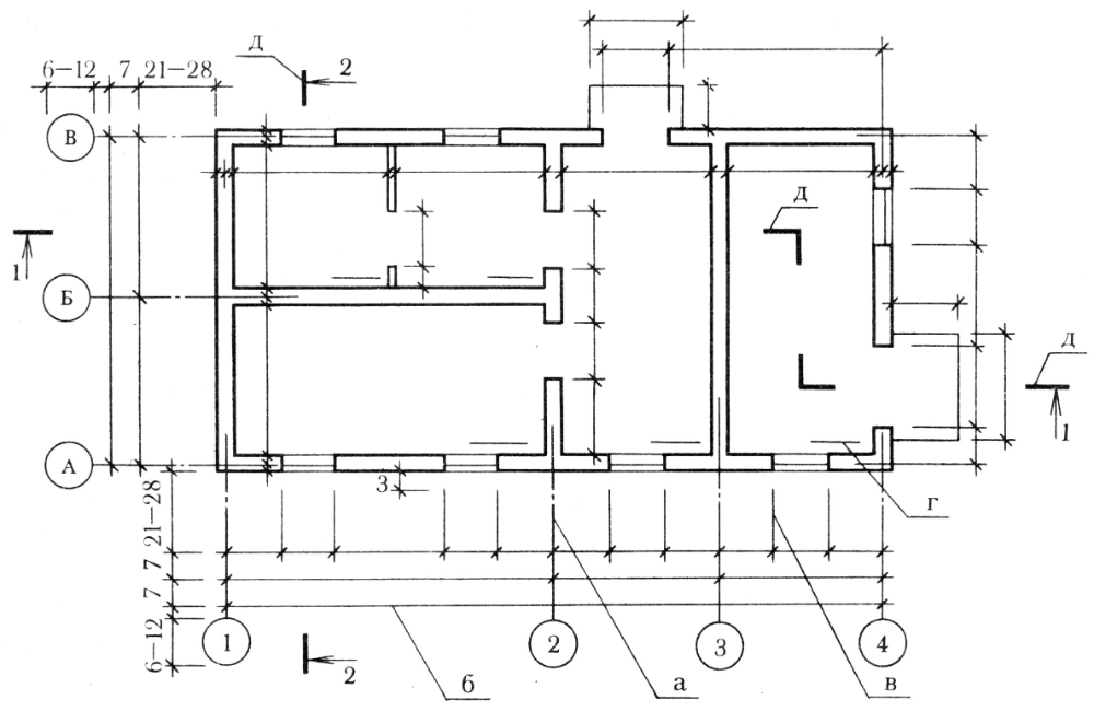
32. Графическая часть технического плана помещения оформляется на основе поэтажного плана, являющегося частью проектной документации, графической части технического паспорта здания (или сооружения), сведения о которых указаны в разделе “Исходные данные”.
При отсутствии указанных документов в целях оформления графической части технического плана кадастровым инженером по результатам выполненных измерений от руки чернилами или пастой синего цвета изготавливается внемасштабный, но с соблюдением пропорций, чертеж с обозначением данных, необходимых для оформления Плана этажа либо Плана здания (сооружения). Указанный чертеж (копия чертежа) включается в состав Приложения.
В чертеже производится зарисовка контура наружных капитальных стен здания, контура стен пристроек, крылец, ступеней, а также оконных и дверных проемов по всему наружному периметру стен или частично.
Наружные измерения здания производятся обязательно выше цоколя на уровне оконных проемов с точностью до 1 см. Начальной точкой измерения линии (стены) считается угол дома.
Измерения производятся с одновременной последовательной записью размеров, начиная от одного из наружных углов здания до начала и конца оконных и дверных проемов или их осей, начала и конца архитектурных выступов, колонн и прочих элементов по всему периметру стен основного здания и пристроек. В тех местах, где измерения по всему периметру стен недоступны в связи с примыкающими соседними зданиями, длина стены определяется путем суммирования внутренних размеров помещений и толщины стен и перегородок.
Результаты измерений должны быть записаны таким образом, чтобы обеспечить читаемость чертежа. Исправления результатов измерений в чертеже производятся путем перечеркивания неправильного и написания сверху верного значения.
33. Для оформления графической части технического плана применяются специальные условные знаки в соответствии с Приложением к настоящим Требованиям.
34. Графическая часть технического плана оформляется в масштабе 1:100 на листах формата A4, а в случае, когда местоположение помещения не может быть отображено на листе указанного формата, графическая часть технического плана может оформляться на листах больших форматов и (или) в масштабе 1:200. Оформление плана этажа (части этажа) здания (сооружения) производится с точностью до 0,5 мм при помощи масштабной линейки с миллиметровыми делениями или с применением средств компьютерной графики.
35. План этажа либо План здания (сооружения) размещается симметрично краям листа. Сторона главного фасада в плане должна располагаться внизу, параллельно нижнему краю листа. В случае если невозможно определить главный фасад, внизу, параллельно нижнему краю листа, располагается южная сторона здания. При этом в левом верхнем углу листа указывается направление сторон света, а в разделе “Заключение кадастрового инженера” делается соответствующая запись.
Расстояние между планом этажа (части этажа) здания (или сооружения) и краями листа не должно быть менее 2 – 3 см.
36. На Плане этажа либо Плане здания (сооружения) отображаются в масштабе в соответствии с размерами на поэтажном плане, являющемся частью проектной документации, в графической части технического паспорта здания или чертеже:
стены и перегородки;
окна и двери;
лестницы, балконы;
внутренние выступы стен.
37. План этажа либо План здания (сооружения) оформляется после проверки суммы измерений, выполненных снаружи здания, и суммы измерений, выполненных внутри здания по той же стороне (с учетом толщины стен и перегородок).
Оформление Плана этажа либо Плана здания (сооружения) осуществляется путем последовательного нанесения на него фасадной линии здания (сооружения), боковых линий здания (сооружения), капитальных стен, перегородок, проемов и лестниц.
38. По центру Плана этажа, сверху на листе, указывается обозначение этажа (например, цокольный этаж, 1-й этаж и т.п.).
39. На Плане этажа либо Плане здания (сооружения) параллельно направлению соответствующих стен и перегородок отображаются выполненные линейные измерения с абриса либо отображаются соответствующие размеры с поэтажного плана, являющегося частью проектной документации.
40. Все цифры на Плане этажа либо Плане здания (сооружения). отображаются параллельно нижнему краю листа или его правой стороне и располагаются перпендикулярно линиям измерения.
41. План части этажа, а при отсутствии этажей у здания (сооружения) – План части здания (сооружения) оформляются, в случае если помещение расположено в пределах изолированной части этажа здания (сооружения) либо части здания (сооружения) (подъезд здания, отдельная блок-секция и т.п.).
План части этажа, а при отсутствии этажей у здания (сооружения) – План части здания (сооружения) оформляются в соответствии с пунктами 31 – 39 настоящих Требований. При этом на Плане части этажа, а при отсутствии этажей у здания (сооружения) – Плане части здания (сооружения) указывается обозначение такой части (например, подъезд N 1 и т.п.).
42. В случае если помещение расположено в пределах нескольких этажей здания (или сооружения), в состав графической части включаются соответствующие планы этажей здания (или сооружения) либо планы соответствующих частей этажей здания (или сооружения).
43. На Плане этажа или Плане части этажа здания (или сооружения), а при отсутствии этажей у здания (сооружения) – на Плане здания (сооружения) либо Плане части здания (сооружения), оформленных в соответствии с настоящими Требованиями, отображаются:
1) местоположение помещения – границы геометрической фигуры, образованной внутренними сторонами наружных стен помещения (а в случаях, предусмотренных настоящими Требованиями, – дополнительно местоположение части помещения), и его номер на этаже;
2) предусмотренные настоящими Требованиями обозначения и надписи.
Как создать работающий план – Лайфхакер
1 июля 2014ВдохновениеМотивация
Правильный план поможет решить множество проблем. Также он может помочь сделать вашу жизнь именно такой, какой вы хотите её видеть. Но составление плана не всегда является простой задачей. Поэтому мы подготовили несколько подробных советов для вас.
Поделиться
0Пытаясь разобраться в вашей жизни, вы столкнулись с проблемой.
А может, вы просто хотите упорядочить ваш день. И это всего лишь пара примеров, когда вам нужен план. На самом деле причин может быть бесконечное множество. На первый взгляд, составление плана может показаться очень сложной задачей. Но немного трудолюбия, парочка удобных инструментов, небольшое количество творчества, и вы сможете составить хороший план для достижения своих целей.
Метод первый. Создайте план на день
1. Сядьте с листом бумаги
Это может быть блокнот, тетрадь или пустой документ на вашем компьютере. Выберите то, что удобно вам. Составьте список того, что вам нужно выполнить за день. Включите в список каждую встречу и договорённости, которые у вас есть. Какие у вас цели на день? Желаете вы заняться спортом, или же, наоборот, это день релаксации? Какие задачи вам нужно абсолютно точно закончить?
2. Составьте себе расписание
Во сколько вы должны покончить с вашим первым заданием или проектом? Запишите каждую мелочь, начиная с той, которую нужно выполнить сначала, затем следующую и так напишите расписание на целый день.
Убедитесь, что вы ничего не забыли. Конечно же, каждый день разный, и поэтому каждый день план будет другим. Базовый план может выглядеть, например, так:
- 09:00–10:00 — добраться до офиса, проверить почту, ответить на письма.
- 10:00–11:30 — встреча с Максом и Катей.
- 11:30–12:30 — проект № 1.
- 12:30–13:15 — обед (здоровая пища!).
- 13:15–14:30 — анализ проекта № 1, встретиться с Сергеем и обсудить проект № 1.
- 14:30–16:00 — проект № 2.
- 16:00–17:00 — начать проект № 3, подготовить вещи на завтра.
- 17:00–18:30 — уйти из офиса, зайти в спортзал.
- 18:30–19:00 — зайти за продуктами.
- 19:00–20:30 — приготовить ужин, отдых.
- 20:30– … — в кино с Машей.
3. Переориентируйте себя каждый час
Очень важно воспользоваться удобным моментом после определённого времени, чтобы проанализировать, насколько продуктивным вы были на протяжении этого времени. Сделали ли вы всё, что вам нужно было сделать? Затем дайте себе минутку для перезагрузки, закройте глаза и расслабьтесь.
Так вы сможете эффективно перейти к следующей задаче, которую вам нужно выполнить.
4. Проанализируйте ваш день
Когда вы покончите с большей частью вашего дня, найдите минутку, чтобы посмотреть, придерживаетесь ли вы вашего плана. Закончили ли вы всё, что было запланировано? Где вы сделали ошибку? Что сработало, а что нет? Что вас отвлекает, и как вы можете бороться с отвлекающим вас фактором в будущем?
Hasloo Group Production Studio/Shutterstock.comМетод второй. Создайте план на жизнь
1. Создайте общие цели, которые вы хотите достичь в вашей жизни
Как вы хотите развиваться? Чего вы хотите добиться в своей жизни? Думайте об этом, как о «списке жизни». Помните фильм «Достучаться до небес»? Вот именно это и есть список жизни. Это должны быть именно те цели, которые вы действительно хотите достичь, а не те, которые вы считаете нужными. Иногда бывает полезным разбить цели на категории для лучшей визуализации. Категории могут быть, например, такими:
- карьера;
- путешествия;
- семья/друзья;
- здоровье;
- финансы;
- знание;
- духовность.

Цели могут быть, например, такими:
- Написать и издать книгу.
- Побывать на каждом континенте.
- Создать семью.
- Похудеть на 10 килограмм.
- Накопить денег на образование моих детей.
- Закончить институт.
- Узнать больше о буддизме.
2. Создайте некоторые конкретные цели с определённой датой выполнения
Теперь, когда у вас есть общие цели, которые вы хотите достичь в своей жизни, пора создать некоторые определённые цели. И обязательно назначить дату выполнения цели. Пара примеров:
- Отправить книгу 30 изданиям до июня 2016 года.
- Отправиться в путешествие в Южную Америку в 2015 году, а в Азию — в 2016-м.
- Иметь вес 70 килограмм в январе 2015 года.
3. Оцените вашу реальность и где вы находитесь прямо сейчас
Будьте честны сами с собой и реально оцените вашу нынешнюю жизнь. С помощью целей, список которых вы составили, оцените точку, в которой вы находитесь прямо сейчас.
Например, ваша цель — издать книгу, а конкретно — отправить её издателям в июне 2016 года. А сейчас у вас есть только половина рукописи, и вы не уверены, что вам нравится первая половина.
4. Определитесь с тем, как вы будете достигать своих целей
Какие шаги вы предпримете, чтобы быть в состоянии достичь своих целей? Определите шаги, которые вам нужно сделать, и запишите их. Например, для нашей книги с сегодняшнего дня и до ноября 2014 года нам нужно:
- повторно прочитать первую половину книги;
- закончить писать свою книгу;
- переработать аспекты книги, которые мне не нравятся;
- правка грамматики, пунктуации, орфографии и т. д.;
- дать почитать привередливым друзьям;
- найти издателей, которые рассмотрят мою книгу;
- отослать рукопись издателям.
5. Запишите шаги для достижения ваших целей
Вы можете сделать это в любом формате, который вам больше нравится, — написать от руки, на компьютере или нарисовать.
Поздравляю! Вы только что создали свой жизненный план.
6. Пересматривайте свой план и корректируйте его
Как и всё в этом мире, ваша жизнь изменится, и ваши цели тоже могут измениться. То, что было важно для вас в 12 лет, может быть не так важно, когда вам 22 или 42 года. И это нормально — менять ваш жизненный план, потому что это показывает, что вы в курсе изменений, которые происходят в вашей жизни.
docstockmedia/Shutterstock.com
Метод третий. Решайте проблемы с помощью плана
Часть первая: определение проблемы
1. Осознайте проблему, с которой вы столкнулись
Иногда самой сложной частью создания плана является то, что вы не знаете, в чём проблема. Часто проблема, с которой мы столкнулись, создаёт ещё несколько проблем. Беда, как говорится, не приходит одна. То, что вам нужно сделать, — найти источник проблемы. И это именно то, с чем вам нужно разобраться.
Ваша мама не позволяет вам провести четыре недели у друга в горной хижине. Это проблема, но где же источник этой проблемы? Вы получили двойку по алгебре.
И именно это является причиной, почему ваша мама не отпускает вас к другу на каникулы. И эта двойка — именно та проблема, которую вам нужно решить.
2. Определите, какого результата вы надеетесь добиться, решив вашу проблему
Какой цели вы надеетесь достичь, решая проблему? Сосредоточьтесь на достижении вашей цели. Остальное придёт само собой.
Вашей целью является улучшение вашей оценки по математике хотя бы до четвёрки. Параллельно с этим, улучшив свои познания в математике, вы надеетесь, что ваша мама отпустит вас к другу на каникулы.
3. Выясните, почему возникает эта проблема
Какие из ваших привычек поспособствовали возникновению проблемы? Выделите немного времени, чтобы проанализировать причины возникновения проблемы.
Ваша проблема состоит в том, что вы получили тройку по математике. Подумайте, что могло привести к этому: может, вы много разговаривали с другом на уроке. Или же не делали домашнее задание по вечерам из-за тренировок по футболу, например.
4. Рассмотрите внешние факторы, способствующие возникновению проблемы
Многие проблемы возникают из-за каких-либо ваших действий. Но не стоит забывать и о внешних факторах, работающих против вас. Рассмотрим пример. Вы получили по математике плохую оценку, которую необходимо исправить. Причиной тому может быть непонимание объяснений преподавателя по этой теме, а не то, что вы говорили с другом.
Часть вторая: найдите решение и создайте план
1. Найдите несколько возможных решений вашей проблемы
Вы можете просто записать все возможные варианты на клочке бумаги или воспользоваться одним из методов мозгового штурма. Таким, например, как ментальная карта. Какой бы способ вы ни выбрали, вы должны учесть обе возможности возникновения проблемы: ваша вина и факторы, не зависящие от вас.
Решение проблемы общения с другом на уроке:
- Сидите на уроках как можно дальше от ваших друзей.
- Объясните вашим друзьям, что вы не усваиваете информацию на уроке и получаете плохие оценки.
Так что вам нужно сосредоточиться на уроке. - Если вы сидите на закреплённом за вами месте, попросите учителя пересадить вас, чтобы вы могли лучше сосредоточиться.
Решение проблемы невыполненного домашнего задания из-за тренировки по футболу:
- Сделайте часть домашнего задания во время обеда или во время перерыва. Так вам останется меньше работы на вечер.
- Придерживайтесь распорядка. После тренировки вы должны поужинать и сделать домашнее задание. Поощрите себя просмотром телевизора после того, как сделаете уроки.
Решение проблемы непонимания алгебры:
- Пусть вам поможет одноклассник, который может прояснить все непонятные для вас моменты.
- Попросите помощи у учителя. Объясните, что вы не понимаете материал и нуждаетесь в дополнительном объяснении.
- Займитесь математикой с репетитором.
2. Создайте план
Итак, вы провели мозговой штурм и поняли, в чём ваша проблема. Теперь выберите наиболее действенные, по вашему мнению, решения проблемы и запишите план для себя.
Повесьте план где-нибудь, где он чаще всего будет попадаться вам на глаза. Ваш план улучшения вашего уровня по математике должен выглядеть так:
План по улучшению в течение четырёх недель
- Сказать Кате, что на уроках я не могу с ней говорить. Если это не поможет, то пересесть от неё.
- Каждые вторник и четверг делать уроки во время обеда. Так у меня останется меньше заданий, которые нужно сделать после тренировки.
- Каждые понедельник и среду посещать факультатив по математике. Цель: через четыре недели улучшить свой уровень с тройки минимум до четвёрки.
3. Проанализируйте первую неделю
Сделали ли вы всё, что планировали? Добились ли вы успеха? Какие ошибки вы допустили? Сделав хороший анализ, вы сможете избежать ошибок в дальнейшем.
4. Не теряйте мотивацию
Придерживайтесь своего плана до тех пор, пока не достигнете цели. Не стоит останавливаться на полпути. Если один день вы не придерживались плана, проследите, чтобы это не повторилось снова.
Если же вы видите, что этот план не работает, подумайте, что же с ним не так, и напишите новый план.
Как создавать простые и эффективные планы проектов
Хорошие проектные планы — это больше чем список того, что и когда нужно сделать
Просмотр тем
Что такое план проекта? Это результат процесса планирования проекта, в ходе которого менеджер проекта принимает решения, расставляет приоритеты и распределяет задания и ресурсы, необходимые для реализации проекта. В планах проекта указываются имена участников исполнительной команды, перечень необходимых инструментов и материалов, а также порядок действий, которые требуется выполнить для достижения успеха.
Услышав «план проекта», большинство представляет себе некий список, в котором по пунктам перечислено, что и когда нужно сделать. Однако это лишь малая часть плана проекта.
Хороший менеджер проекта составляет план, который охватывает все аспекты — от проблемы, которую требуется решить, до объема работ, конечных результатов, рисков и зависимостей.
После этого он намечает порядок действий для успешного завершения проекта.
Без плана проекта у участников проекта нет детального представления о том, как и когда все будет выполнено. Они запутываются в ворохе задач и потребностей и часто просто не знают, с чего начать. Или же, что еще хуже, они рвутся вперед, при этом абсолютно не представляя, как (или когда) их работа впишется в рамки проекта.
Пошаговое составление плана проекта
Есть в этом некая рекурсия — выполнить пошаговый процесс, чтобы создать план, который по сути является пошаговым процессом. Однако это ключевой момент создания надежного и успешного плана.
Прежде чем приступить к составлению плана, проанализируйте все, что вам известно о команде, организации, ресурсах и о том, что вы пытаетесь сделать. Как только начнется планирование, важно достичь общего понимания с командой.
Шаг 1. Представьте свой план в виде карты проекта.
Составляя карту, полезно задать себе следующие вопросы:
- Какой путь назначения? Как вы поймете, что проект завершен?
- Кто пойдет по этой карте?
- Какие контрольные точки предстоит пройти по пути и какое между ними примерное расстояние?
- С какими препятствиями можно столкнуться? Есть ли альтернативные маршруты?
Шаг 2.
Познакомьтесь с заинтересованными сторонами.Ознакомьтесь с неприятными фактами организационной политики, трудными личностями и возможными дискуссионными вопросами, которые могут влиять на процесс управления проектом. Ларри В. Смит, PMP и менеджер проектов в Software Technology Support Center, подчеркивает важность проведения анализа заинтересованных сторон. По словам Смита, все участники хотят, чтобы проект увенчался успехом, но забыв о потребностях хотя бы одного влиятельного участника, можно все испортить.
Смит рекомендует уделить время следующему:
- Уточнить, кто заинтересованные стороны проекта.
- Понять их ожидания и уровень влияния.
- Решить, как реализовывать обратную связь от коллег и заинтересованных сторон по мере продвижения проекта.
- Соотнести все потребности и ожидания с мероприятиями по планированию рисков и реагированию на риски.
- Добросовестно спланировать все стратегии коммуникации в рамках проекта.
Коммуникационную составляющую трудно переоценить.
Берни Фергюсон, эксперт в области управления проектами компании Atlassian, начинает общение с заинтересованными сторонами на самых ранних этапах проекта. Он рассказывает: «Мы используем метод карты проекта для достижения общего понимания между участниками и заинтересованными сторонами. Чем мы занимаемся? В чем ценность для клиентов и бизнеса? Почему мы считаем это решение правильным? Мы получаем обратную связь по ответам на все эти вопросы до того, как что-либо попадет в дорожную карту команды».
Шаг 3. Без лишних иллюзий составьте календарный график работ.
Одной из распространенных ошибок менеджеров проектов при планировании является их чрезмерный оптимизм. Не предполагайте наилучшую возможную ситуацию, а внимательно изучите проблемы, которые могут возникнуть, и их потенциальное влияние на график управления проектом. Обязательно выполняйте основную комплексную проверку. Проведите семинар по инсценировке краха или серию встреч один на один с основными участниками и заинтересованными сторонами.
Вы можете составить график, спросив у других менеджеров проектов, сколько времени потребовалось на планирование аналогичных проектов. Можно встретиться с командами, с которыми будете работать, чтобы понять, сколько потребуется времени для выполнения конкретных заданий. Если у вас есть инструмент управления проектами, проверьте в архиве графики старых проектов.
Затем общайтесь и еще раз общайтесь. Сообщите подробности всем заинтересованным сторонам. Зачем? А разве вам бы хотелось оставаться в неведении? Упрощенные диаграммы Ганта — это распространенный и эффективный способ визуализации графика, его легко поймет каждый.
Шаг 4. Привлеките помощников.
Вы, как менеджер проекта, обязаны составить план проекта (и в итоге выполнить проект). Но это не значит, что вы должны скрыться в своем кабинете и там его составлять. При разработке плана проекта крайне важно привлекать к этому все заинтересованные стороны. Взаимодействуйте с ними как можно чаще. Вы увидите, что они отличные специалисты.
Выслушивая свою команду и вместе прорабатывая идеи, вы сможете своевременно прийти к разумным выводам. Такая совместная работа способствует созданию более эффективного плана и мобилизации сил для поддержки всего проекта.
Сотрудники Atlassian используют шаблоны, чтобы сократить накладные расходы, связанные с процессом планирования, и инициировать обсуждения, необходимые для оптимального планирования проекта. Шаблоны для составления плана проекта — это отличный способ заставить сотрудников обратить внимание на те аспекты управления проектами, которые раньше они, возможно, не рассматривали.
Одно дело подготовить для проекта хорошую «речь в лифте», но создание надежного плана — это совсем другое. Шаблоны заставляют тщательно продумывать свои действия и убедиться, что ничего не упущено. Следует честно признать, что размышлять о зависимостях и рисках не так уж интересно. При отсутствии некоего инструмента принуждения легко упустить из виду эти составляющие плана.
Совет.
Шаблон плана проекта доступен бесплатно. Не требуется даже указывать адрес электронной почты.Получить PDF-файл.Шаг 5. Определите цели и объем работ.
Сформулируйте суть проблемы, конкретно указав, что именно вы пытаетесь решить. Затем разработайте гипотезу о том, что, по вашему мнению, должно произойти в результате проекта. Далее набросайте объяснение предпосылок проекта и обосновывающие их данные или аналитические выводы. Определите показатели для оценки достигнутого успеха — они, возможно, станут основой для нескольких областей плана.
Спросите себя и участников команды, что вам требуется, что желательно иметь, а что попросту не нужно. Согласовав область проекта на раннем этапе, а также определив, что в нее не входит, вы тем самым уменьшите вероятность возникновения недопонимания между заинтересованными сторонами. Вы знаете, сколько времени надо попросить уделить проекту у других людей, которые в нем участвуют. И сможете легко распознать изменения в области проекта.
Неконтролируемое расширение области проекта — это реальное явление. Главное — сбалансировать область проекта, график и ресурсы таким образом, чтобы ничего не вышло из-под контроля.
Шаг 6. Спрогнозируйте (и предотвратите) неожиданные ситуации.
Во всех планах проектов указаны фактические данные о бюджете, графике и области проекта. Однако хороший план также отвечает на важные вопросы о проекте, в том числе:
- Ресурсы: какие требуются навыки и кто занят на проекте? Каков бюджет?
- Решения: кто предоставляет рекомендации и кто в итоге принимает решение?
- Коммуникация: кто получает сообщения о проекте, когда и в каком формате?
- Риски: на что участники команды должны обращать внимание, и что собой представляет процесс регистрации и отслеживания рисков?
- Проверки: каким образом вы собираетесь получить отзывы, прежде чем выпустить проект?
- Утверждения: кто еще должен подписать данный план? Кто выносит окончательное решение?
- Сроки: соответствует ли ваш график работы графику проекта? Каким образом вы определили срок выполнения проекта?
В плане не нужно вдаваться в подробности по каждому из этих вопросов, но в нем должно быть достаточно информации, чтобы вы могли беспрепятственно реализовать проект без особых сюрпризов.
Совет. Воспользуйтесь методом DACI для своевременного принятия обоснованных решений по проекту.
Шаг 7. Выберите предпочтительный подход к управлению проектом.
Вы, как менеджер проекта, можете выбрать каскадную модель или agile-подход для управления проектом. Agile-подход позволяет быстро получать результаты посредством выполнения небольших итерационных заданий и постоянной оценки требований, планов и результатов. Этот метод предусматривает, что ресурсы и сроки фиксированы. Если от чего-то нужно отказаться, область проекта сокращается до обязательных компонентов, по крайней мере для текущей итерации. Дальнейшие итерации можно добавить позже, дополнив желательными компонентами.
Каскадная модель — это более традиционный, последовательный (словно водопад) линейный процесс поэтапного выполнения проекта одной командой за другой. В данном методе фиксированной является область проекта, а сроки и ресурсы — гибкими.
Шаг 8. Напишите и проверьте план.

После того как вы ответили на все вопросы, провели все обсуждения и создали ворох стикеров, пришло время написать план проекта. При его написании и оформлении придерживайтесь принципа «чем проще — тем лучше».
Ниже приведены некоторые полезные подробности, которые должны быть в составе любого плана, независимо от его формата.
- Название проекта
- Срок сдачи
- бюджет;
- Цели плана
- Обозначенные контрольные точки и ожидаемое измеримое воздействие
- Запланированные сроки начала и завершения каждого задания
- Выноски с указанием исполнителей отдельных заданий
- Подробности заданий и уточняющие замечания
- Выноски, в которых указаны зависящие друг от друга риски и задания (или команды) с целью предотвращения задержек
Когда план проекта завершен, наступает момент триумфа и можно порадоваться своим успехам вместе с окружающими. Однако прежде чем праздновать, погодите немного. Попросите кого-нибудь, кто не участвовал в составлении плана, проверить его.
Совет. При оценке объема каждого задания постарайтесь не слишком вдаваться в детали. Не забывайте: это только предположения, а не клятвы на крови.
Шаг 9. Поделитесь своим планом… и держитесь 😉
Ваш план проекта составлен и проверен. Настало время показать его сотрудникам, которые вместе с вами будет работать над проектом, а также заинтересованным сторонам, которые должны быть в курсе. Затем готовьтесь к самому интересному — начинается проект, а вместе с этим — по-настоящему серьезные дела. Помните, будут изменения и трудности, вы просто должны быть готовы справиться с ними.
Чтобы ни случилось, всегда придерживайтесь плана. Сосредоточившись на намеченной области проекта и согласованных поэтапных действиях, вы сможете выполнить проект.
Вам также может понравиться
Шаблон карты проекта
Одностраничник совместного пользования для согласования действий вашей проектной команды с заинтересованными лицами.
Воспользуйтесь инструментами
Confluence — это пространство для эффективной командной работы, где можно обсуждать любые концепции, планы и цели, документировать и хранить результаты.
Узнайте, как Confluence может преобразовать
работу вашей команды.
Получить бесплатно
Как выполнить за 6 шагов
Обзор планирования и выполнения
Самое сложное в «Стратегии» — это не этап планирования, а этап выполнения. Планировать, конечно, сложно, но «знать, что делать» — это просто. Знать, как реализовать свою стратегию, сложно, и это то, что выделяет хороших специалистов по стратегии из толпы.
Эта статья будет посвящена различным принципам, которые необходимо соблюдать при разработке плана реализации стратегии. На высоком уровне процесс выполнения включает следующие этапы: 9.0005
На этой диаграмме вы заметите два ключевых момента:
Она круговая
Стратегия — это не процесс, это способ управления вашей организацией. Он никогда не заканчивается и является 100% итеративным.
Целостность
Немногие организации имеют ощутимую связь между своим стратегическим планом и процессами отчетности, управления эффективностью или вознаграждения.
Все ваши бизнес-процессы должны действовать как единое целое, работать в гармонии и быть согласованными, если вы действительно хотите добиться успеха.
Итак, как успешно реализовать стратегию? Давайте разберем отдельные этапы этой диаграммы, чтобы вы поняли, как разработать план реализации бизнес-стратегии:
Реализация стратегии: 6 шагов
1. Стратегическое планирование
Первым шагом, необходимым для успешного выполнения стратегии, является планирование процесс.
Мы много писали о том, как составлять хорошие стратегические планы. Но главное здесь в том, что планирование касается не только действий, но и рамок и методов.
На этапе планирования необходимо ответить как минимум на следующие вопросы:
- Чего вы собираетесь достичь в конечном итоге?
- Какие шаги (большие и малые) вы предпримете, чтобы добраться туда?
- Какую структуру вы будете использовать, чтобы сохранять концентрацию и не сбиться с пути (например, Сбалансированная система показателей, Стратегические горизонты McKinsey и т.
д.)? - Как вы будете структурировать свои стратегические отчеты?
- Частота ваших стратегических совещаний?
- Какой план коммуникаций у вас есть для вашей стратегии?
- Кто будет вашими наставниками или советниками по стратегии?
Вы должны составить план, прежде чем выполнять его.
Тем не менее, первый шаг к реализации вашей стратегии является ключом к успешному процессу планирования. Если слишком долго оставаться на этапе планирования, разгораются споры о стратегии или исполнении.
Завершите дебаты и перейдите к следующему шагу.
2. Коммуникация
Большинство организаций сообщают о своем стратегическом плане после его разработки.
Это огромная ошибка. Вам нужно начать процесс вовлечения вашей организации с этапа планирования. И как только он будет готов, представьте его своим людям, потому что презентации стратегии не работают.
Экспозиция – это новая презентация.
Коммуникация — это средство для принятия организационной новой стратегии.
Итак, связь должна быть двусторонней. Руководящие принципы и политики исходят сверху, а отзывы и идеи — снизу. Примите более восходящий подход к стратегии, улучшив процессы внутренней коммуникации.
Например, вам необходимо создать механизм, с помощью которого люди могли бы сообщать о своих взглядах на стратегию как в начале, так и по мере ее развертывания. Некоторые идеи о том, как вы можете способствовать такому конструктивному общению, включают:
- Стратегические карты в динамичной цифровой среде
- Регулярные встречи команды для обсуждения прогресса и согласования целей со стратегическим планом
- Развитие организационной прозрачности
- Стимулируйте открытую и совместную культуру (конечно, это отдельная большая тема!)
- Регулярные формальные и неформальные опросы и анкеты о ходе реализации стратегии
Не попадитесь в ловушку, проделав большую работу по общению в начале, только чтобы увидеть, как усилия исчезают, когда люди возвращаются к обычному бизнесу! Расскажите о своей стратегии своим людям, поддерживайте ее актуальность и актуальность, а ваши люди регулярно ею пользуются.
3. Постановка целей
Итак, у вас есть план — следующий шаг — начать создавать осязаемые цели.
Цели, которыми владеют люди, продвигают ваш план к осуществлению. Это действительно первый шаг каскадного процесса. Свяжите все действия ваших людей со стратегическим планом. Это кажется очевидным, но часто организации создают план, сообщают о нем и почти ожидают, что все остальное произойдет как по волшебству.
Согласование целей с действиями структурирует выполнение плана. Это также вычеркнет любые области, которые могли быть упущены из виду, и применит дополнительный элемент прагматизма.
Постановка целей может помочь выявить такие вещи, как:
- Реален ли план при ограниченных ресурсах
- Если у вас есть нужные люди и навыки для выполнения каждого аспекта плана
- Насколько хорошо люди поняли ваши всеобъемлющие цели
Управление целями становится основой для постоянного отслеживания, отчетности и управления эффективностью.
Каждый из них является ключевым элементом успешного выполнения программы.
4. Отслеживание и отчетность
Эффективное отслеживание и отчетность состоят из двух ключевых компонентов.
Во-первых, , вы должны убедиться, что все в вашей организации регулярно обновляют информацию о ходе достижения своих собственных целей. Это не должно быть трудным или трудоемким. Обычно достаточно нескольких минут в месяц. Возможно, непосредственно перед обзорными встречами.
Во-вторых, , обновления должны включать количественную оценку прогресса в достижении цели, а также короткую строку или две комментариев, чтобы добавить изюминку и дать полную картину прогресса.
Цели никогда не должны рассматриваться как статические элементы вашего стратегического плана.
Само собой разумеется, что иногда вам нужно отредактировать крайний срок цели или даже полностью переписать его по мере развития вашей организации.
Это нормально, и это действительно следует поощрять — до тех пор, пока существует видимость этих изменений.
Эффективное отслеживание закладывает основу для эффективной отчетности.
Отчетность отличается от отслеживания тем, что ваша отчетность должна быть на стратегическом уровне, а не на уровне цели за целью.
В Cascade мы построили наши информационные панели отчетов о стратегии таким образом, чтобы отчеты о стратегии генерировались автоматически в результате отслеживания всех сопутствующих целей.
Даже если вы не используете облачный пакет исполнения для выполнения своего плана, вы должны обеспечить глубокое понимание в вашей организации важности отслеживания в отношении отчетов, направляемых совету директоров, инвесторам и другим ключевым заинтересованным сторонам. .
5. Управление эффективностью
Именно здесь подавляющее большинство подходов к реализации стратегии начинают разваливаться.
Для успешного выполнения стратегии необходимо, чтобы весь бизнес-процесс отражал важность выполнения стратегического плана.
Управление эффективностью (и обзоры в целом) часто рассматривается как единственная сфера деятельности отдела кадров. Хуже того, их рассматривают как процесс, предназначенный только для управления. Вам будет трудно найти реальных пользователей наиболее распространенных систем управления эффективностью, которые могут сказать что-то положительное об этом опыте, не говоря уже о том, как он помогает им лучше реализовывать стратегию своей компании.
Управление эффективностью должно быть естественным продолжением постановки целей, которое, в свою очередь, является естественным продолжением вашего стратегического плана. Таким образом, это важная часть вашего плана действий по исполнению.
По мере того, как вы проводите оценку эффективности работы ваших людей, вы должны быть в состоянии измерить вклад их работы в продвижение стратегии компании. Вам нужно связать, насколько хорошо они выполнили свой конкретный компонент стратегического плана, с их окончательной оценкой и т.
д.
Вот чему должен соответствовать процесс управления эффективностью, чтобы помочь вам выполнить ваш план:
- Цели должны быть непосредственно связаны со стратегическим планом организации
- Он должен явно измерять и вознаграждать людей за их вклад в общую стратегию
- Система должна быть простой в использовании и максимально «забавной»
- Управление эффективностью должно превыше всего отмечать достижения людей и команд
- Он должен быть социальным, прозрачным, справедливым и понятным
Очень немногие из готовых систем управления эффективностью, которые вы можете купить, соответствуют этим требованиям. Наша платформа упрощает процессы оценки производительности и устраняет многие проблемы.
6. Поощрение
Естественным результатом управления эффективностью является вознаграждение.
Вы вложили так много усилий в планирование, общение и постановку целей, но так много людей не смогли реализовать стратегию в том, ради чего мы все (почти все) работаем – в деньгах.
Теперь мы в 5 шагах от того, с чего началось наше путешествие с нашим стратегическим планом, но нельзя недооценивать важность соединения вознаграждения со стратегией. Это должно быть достаточно легко, если вы хорошо свяжете управление эффективностью > цели > стратегию. Вот совет:
Не относитесь к показателям производительности как к абсолютным.
Достижение краткосрочных целей не должно осуществляться за счет долгосрочных. Прогресс так же важен, как и достижение ваших целей. Не разрушайте свою культуру, награждая команды и менеджеров, которые достигают своих целей за счет всего остального.
Не забывайте, что награда может быть не только денежной. Это могут быть привилегии в поездках, отправка людей на конференции, предоставление им дополнительных возможностей для лидерства — вообще все, что вы делаете на основе заслуг.
Создайте культуру исполнения, связав вознаграждения со своим стратегическим планом.
Как выполнить план
На рынке существует множество программных инструментов, которые решают вышеперечисленные элементы.
Одна из причин, по которой мы создали Cascade, заключалась в том, что до сих пор не существовало единой технологической платформы, которая интегрировала бы стратегию во все аспекты процессов организации.
Если стратегия действительно важна для вас, вы должны взять на себя реальное обязательство связать эти элементы воедино. Этот целостный подход к успешной реализации стратегии становится все более важным для адаптивных возможностей вашей компании.
Одна из причин, по которой крупным организациям труднее реализовать свою стратегию, чем стартапам, заключается в том, что они самодовольны. Их бизнес-процессы становятся разрозненными, и они не могут перейти от стратегического планирования к исполнению.
Совершите экскурсию по Cascade, чтобы понять, как наша платформа может помочь вам преодолеть разрыв между планированием и реализацией вашей стратегии.
Как создать план выполнения проекта (PEP)
Придумать отличную идею — это только начало: чтобы реализовать ее, вам нужен план выполнения проекта (PEP).
План выполнения проекта — это документ для выполнения проектов, который помогает вам разработать стратегию, разработать процессы управления проектами и привести все это в действие.
Создание плана выполнения проекта является частью этапа планирования и позволяет реализовать вашу идею. Там, где идея может быть вдохновляющей, процесс реализации проекта является тщательным и практичным, включая все ключевые действия. Излишне добавлять, что это важный документ по управлению проектами.
Что такое план выполнения проекта (PEP)?
План выполнения проекта — это документ, используемый для определения того, как вы будете выполнять проект. Это должно быть очевидно из названия, но оно также касается планирования проекта, мониторинга и контроля, необходимых для получения результатов проекта.
В документе описаны все части выполнения проекта и показано, как ими управлять. Это должно соответствовать требованиям либо проекта, либо контракта между вовлеченными сторонами.
PEP также отмечает цели проекта, а также сроки и ресурсы, необходимые для выполнения проекта.
Уже по этим основополагающим элементам становится ясно, насколько важен план выполнения проекта. Но, конечно же, это гораздо больше, чем в него входит.
После того, как вы создали план выполнения проекта, вам все еще необходимо выполнить эти вехи, зависимости и назначения. Если вы действительно хотите не отставать от графика, вам нужно использовать программное обеспечение для управления проектами.
ProjectManager — это облачное программное обеспечение для управления проектами и работами, которое организует задачи с помощью интерактивных диаграмм Ганта для планирования выполнения. Вы можете размещать вехи на временной шкале, связывать зависимости и фильтровать критический путь. Затем установите базовый уровень, и вы сможете отслеживать отклонения проекта при выполнении своих задач. Начните бесплатно с ProjectManager уже сегодня.
Элементы плана выполнения проекта
Планы реализации проекта сочетают в себе необходимые элементы для окончательной и действенной дорожной карты реализации проекта.
Это может включать в себя перечисление заинтересованных сторон проекта и определение всех задач проекта. Вот шесть основных элементов плана выполнения проекта:
1. Объем проекта
Масштаб проекта — это общий обзор целей и подробный список всех элементов, задействованных в проекте. Определите объем проекта, указав, что необходимо сделать. Делайте это в конкретных терминах. Это дает заинтересованным сторонам проекта краткое изложение цели проекта и его целей.
Некоторые из деталей, которые вы захотите включить в свой проект:
- Техническое задание для определения ролей и обязанностей проектной группы
- Список ограничений и границ доступных ресурсов
- Все возможные результаты, а не только окончательный
- Список любых соответствующих отчетов, продуктов, услуг или новых разработок программного обеспечения
- Какому заинтересованному лицу или клиенту они будут доставлены
- Некоторые критерии оценки успеха команды проекта
2.
Стандарты качестваВы знаете результаты, теперь пришло время определить качество, которое вы от них ожидаете. Четкое понимание требований к качеству является ключом к успешному проекту. Для начала вам нужно определить, что такое качество, и убедиться, что вся ваша команда согласна с этим определением.
Кроме того, наличие достижимых целей будет поддерживать мотивацию вашей команды. Если их работа кажется невыполнимой, это, скорее всего, подорвет моральный дух. Чтобы сохранить приверженность команды, часто спрашивайте отзывы о достижимой цели и применяйте ее к своему PEP.
3. Цели
Заявление о цели описывает, что команда планирует реализовать и завершить в ходе проекта. Некоторыми примерами заявления о цели могут быть ожидаемые результаты, этапы и жизненный цикл крупных рабочих задач.
Заявление о цели также может повторять цель проекта. Он может показать преимущества, которые проект, как ожидается, даст организации, заинтересованным сторонам или клиентам.
Также может быть выявление рисков и проблем с подробным описанием того, как команда будет на них реагировать.
4. Распределение ресурсов для плана выполнения проекта
Вам также понадобится список всех ресурсов, необходимых для завершения проекта. Ресурсы — в отличие от масштаба, спецификаций качества и целей — это то, что нужно вашей команде для воплощения плана в жизнь. Здесь вы также определите бюджет проекта, поскольку ресурсы стоят дорого.
Ресурсом в проекте может быть капитал, люди или материалы. По сути, это все, что необходимо для выполнения задач в вашем плане выполнения проекта. Наличие ресурсов для удовлетворения возможностей вашей команды необходимо для завершения вашего проекта вовремя и в соответствии с ожиданиями качества.
5. График проекта
Хотя вы уже создали временную шкалу и вехи, в PEP требуется полное расписание. Это означает использование структуры разбивки работ для составления списка, определения приоритетов и установления сроков выполнения ваших задач.
Затем вы можете назначить эти задачи членам команды.
Изменения в поставках необходимого сырья могут повлиять на график, поэтому ожидание задержек необходимо контролировать с заинтересованными сторонами и командами. Руководителю проекта, возможно, придется внести коррективы в тройное ограничение времени, стоимости и объема, чтобы реагировать на изменения в поставках, чтобы не отставать от графика.
6. Организационные компоненты
Наконец, ПКП необходимо рассмотреть операционные аспекты проекта. Это означает составление списка ключевых сотрудников, их ролей и обязанностей, а затем распространение этого списка, чтобы все знали, кто за что отвечает.
В связи с этим вам необходимо определить, кто имеет право принимать какие решения. Это поможет команде лучше работать вместе, поскольку они будут знать, к кому обратиться, когда необходимо принять решение. Эти авторитетные лица также будут доступны для вопросов и опасений.
Вы должны описать любые методы, используемые в проекте для отчетности и коммуникации в PEP.
Это включает в себя то, как вы будете контролировать и отслеживать ход и производительность вашего проекта. Кроме того, как ваша команда работает вместе и с другими командами, если они взаимодействуют с другими отделами.
Как создать план выполнения проекта
1. Стартовое совещание
На стартовом совещании вы можете сообщить о стратегии, процессе и действиях команде и заинтересованным сторонам. Вы можете задать любые вопросы и убедиться, что все понимают проект и заинтересованы в нем. Это не ежедневное стендап-совещание, это всесторонний обзор реализации проекта. Вы должны поделиться планом проекта в это время, чтобы все были на одной странице. Программное обеспечение для планирования проектов может облегчить этот шаг, привлекая всех и быстро делясь планом и распределяя задачи.
2. Мониторинг и контроль плана выполнения проекта
Проект будет проходить в обычном режиме через этапы выполнения, мониторинга и контроля. Здесь программное обеспечение для управления проектами может помочь вам с соблюдением графика, бюджета и объема вашего проекта.
Вы также захотите следить за любыми рисками в своем плане управления рисками и поддерживать баланс рабочей нагрузки вашей команды. Заинтересованные стороны могут помочь вам выявить риски до того, как они превратятся в проблемы. Затем вы захотите проанализировать свои данные, чтобы убедиться, что вы соответствуете прогрессу, ключевым показателям эффективности (KPI) и контрольным точкам производительности.
3. Данные в реальном времени
Вам понадобится облачное программное обеспечение для управления проектами, чтобы знать, успеваете ли вы вовремя и не переплачиваете ли вы. Наличие инструмента в режиме реального времени необходимо для мониторинга проекта, но также отлично подходит для облегчения совместной работы. Менеджеры могут управлять, а команды могут общаться, независимо от того, работают ли они бок о бок или распределены по всему миру. Использование программного обеспечения в режиме реального времени означает, что каждый работает с самыми последними данными, а менеджеры могут принимать более взвешенные решения.
4. Подписание
Своевременная передача результатов в рамках бюджета может показаться завершением проекта, но это не так. Есть еще документы, которые вам нужно заполнить. Это не рутинная работа — это ключевая часть жизненного цикла проекта. Вам необходимо получить одобрение от заинтересованных сторон, чтобы убедиться, что продукт или услуга соответствуют их ожиданиям в отношении качества. Вам нужно заплатить любым поставщикам или подрядчикам, а затем освободить свою команду. И не забудьте отпраздновать! Это не только весело и заслуженно, но и поддерживает боевой дух ваших команд.
Бесплатный шаблон плана выполнения проекта
ProjectManager предлагает бесплатный шаблон плана внедрения для Excel, который поможет вам привести ваш проект к успеху. Этот бесплатный шаблон реализации поможет вам развить вашу идею через стратегию, процесс и воплотить в жизнь, не упустив ничего важного. Это полезный пример плана выполнения проекта.
Создайте свой план выполнения проекта на нашем бесплатном шаблоне реализации, чтобы улучшить работу над проектом.
В нем есть место для всего, что вам нужно для управления.
Каждое действие является задачей, а задачи организованы на временной шкале. Здесь у них есть даты запланированного старта и запланированного финиша для каждого. На временной шкале также есть место для запланированных часов. Также есть столбец, в котором вы можете указать, выполняется ли задача с опережением или отставанием от графика, что поможет вам отслеживать свой прогресс.
Последняя часть шаблона предназначена для ресурсов. Руководители проектов могут отметить, какой отдел чем занимается, и указать материалы, которые им потребуются для выполнения их задач. Также есть место для оценки стоимости задачи. Все это вместе составляет дорожную карту для реализации вашего проекта. Теперь вам предстоит следить за этим и контролировать его.
Используйте ProjectManager для создания плана выполнения проекта
Шаблон — отличный инструмент, но он статичен. Если вы обнаружите, что шаблоны замедляют работу и недостаточно точны, вам следует переключиться на ProjectManager, который автоматизирует большую часть работы и обеспечивает прозрачность в режиме реального времени, чтобы лучше управлять вашим проектом до успешного завершения.
Несколько представлений проекта для каждой команды
Независимо от того, работаете ли вы в сфере маркетинга, информационных технологий, профессиональных услуг или в любой другой отрасли, у вас будет много разных команд, работающих вместе. ProjectManager имеет несколько представлений проекта, чтобы предоставить всем нужные инструменты. Например, канбан-доска — это визуальная функция рабочего процесса, которая позволяет командам управлять своим невыполненным заданием и вместе планировать спринты. Кроме того, это дает менеджерам представление о своей работе, чтобы они могли распределять ресурсы по мере необходимости, чтобы избежать препятствий и поддерживать работу команд с максимальной нагрузкой.
Легко управляйте ресурсами вашей команды
Вы должны убедиться, что ваша команда работает на пределе возможностей. Хотя вы можете просматривать их задачи в любом из нескольких представлений проекта, например в виде списка, листа или календаря, ProjectManager имеет инструменты управления ресурсами, позволяющие быстро и легко сбалансировать их рабочую нагрузку.
Диаграмма рабочей нагрузки имеет цветовую кодировку, поэтому вы можете сразу просмотреть рабочую нагрузку, а затем перераспределить работу прямо на этой странице.
Отслеживание изменений на интерактивных информационных панелях
Управление изменениями означает знание того, когда происходят изменения. Это означает мониторинг в режиме реального времени с помощью интерактивной панели управления ProjectManager. Он автоматически собирает данные проекта и вычисляет числа, чтобы показать ваши показатели по времени, стоимости и т. д. в удобных для чтения графиках и диаграммах. Для получения более подробной информации используйте отчеты одним щелчком мыши о статусе проекта, статусе портфеля, отклонении проекта, расписаниях и многом другом. Эти отчеты можно фильтровать, чтобы показать то, что вы хотите, и легко делиться ими, чтобы информировать заинтересованных лиц.
ProjectManager может составить ваш план выполнения, поделиться им с командой проекта, а также отслеживать и контролировать его на протяжении всего жизненного цикла вашего проекта.
Получайте уведомления по электронной почте и оповещения в приложении в режиме реального времени, чтобы всегда быть в курсе прогресса и сотрудничать с вашей командой.
ProjectManager — это отмеченное наградами программное обеспечение для управления работой для гибридных команд, независимо от того, где они работают, в каком отделе они работают и какие у них навыки. Присоединяйтесь к более чем 35 000 профессионалов, уже использующих наш инструмент для успешного выполнения своих проектов. Начните бесплатно с ProjectManager прямо сейчас.
Как узнать, структурирован ли ваш план для выполнения
Вы когда-нибудь составляли план, который не выполнялся должным образом? Был ли это стратегический или другой бизнес-план или преследовал личную цель, возможно, было трудно понять, почему этот тщательно составленный план со всеми его возможностями умер в процессе выполнения.
Несмотря на то, что существует множество причин невыполнения плана (например, как вы определяете успех, тайм-менеджмент или ошибка планирования), одна из них, которую я вижу все чаще и чаще, заключается в том, что базовая структура плана слаба.
Как лидер в вашей организации, фактическое построение вашего плана может быть выполнено с использованием любого количества методологий, но, в конце концов, ваш план должен учитывать определенные ключевые элементы, чтобы настроить вашу команду на успешное выполнение.
Сложная терминология делает ваш план слабым
Ранее на этой неделе я прочитал замечательную статью Грэма Кенни в Harvard Business Review . В нем он обсуждает, как большинство руководителей организаций не могут должным образом разработать «стратегию», просто положив перо на бумагу. Когда их просят записать «стратегию», большинство лидеров вместо настоящей стратегии дают «цель» или «действие» — многоуровневую, ориентированную на результат, действенную и отвечающую на вопросы «кто-что-когда-где-почему». -как достижения каждой цели.
Я сразу же упомянул сценарий руководителя, намеревающегося разработать стратегию; это то, что я вижу чаще, чем мне хотелось бы признать. Чего многие руководители могут не понимать, так это того, что стратегии должны создаваться слой за слоем с помощью сотрудников на каждом уровне, чтобы иметь возможность решать конкретные задачи, стоящие перед вашей организацией.
Существует множество конкретных методологий планирования, таких как Balanced Scorecard, OKR или Lean Six Sigma, которые рекламируются как окончательные решения для управления планированием. Тем не менее, эти подходы, как правило, увязают в таком большом количестве специфических жаргонных выражений, что слишком часто организации остаются с планом с языком, перемешанным с модными словечками и модными фразами, которые не полностью поняты или продуманы.
Результат? В этих планах может отсутствовать четкое определение, скрытое за всей терминологией.
Закрепите свой план на прочной структуре
Как упомянул Грэм Кенни в статье HBR , разработка плана должна включать в себя проектирование системы и сознательное осмысление того, как она правильно распределяется по всей организации.
Это единственная цель, к которой должны стремиться руководители, разрабатывающие бизнес-план.
Слова и язык, которые вы используете, не имеют большого значения.
Когда я обнаруживаю у клиентов именно эту проблему с формулировкой плана, меня часто просят порекомендовать правильную структуру для улучшения выполнения. Как лучше планировать с таким количеством предписанных методологий и техник?
Для некоторых в мире стратегий это может показаться кощунством, но для меня мне все равно, что вы называете целью или задачей, стратегией или инициативой. Пока ваша организация знает, что каждый термин означает , ваш план будет опираться на структуру, а не на термины.
Итак, что я могу порекомендовать? Ниже я описал базовую 5-уровневую структуру, которая обеспечит успех.
Обратите внимание, что хотя в этом плане есть уровни, все пять уровней могут применяться не к каждой организации. Вы можете обнаружить, что вашей компании не нужна широкая направленность уровня 1, в то время как другим может не понадобиться детализация уровня 5. Речь идет о поиске баланса и правильного подхода для вашей организации.
Уровень 1. Организуйте свой план по теме
Тема — это верхний, самый организационный уровень вашего плана. Темы используются для разделения остальной части плана на организационные категории бизнеса.
Вы можете сегментировать свой план, например, по отделам, сферам деятельности или геолокациям. Выбранная вами тема даст вам эти разбивки.
Некоторым небольшим планам или организациям этот дополнительный уровень может не понадобиться.
Уровень 2. Определите цели
, которых вы хотите достичьЦели определяют, к чему стремится ваш бизнес. Утверждения на этом уровне, как правило, представляют собой одно или два предложения, описывающие, где вы хотите быть в будущем.
Думайте об этом как о миниатюре заявления Видения. Примером хорошей цели может быть «Стать лучшим поставщиком услуг на юго-востоке» или «Войти в пятерку лучших по удовлетворенности пациентов».
Каждый тип плана — даже планы личных целей — должен иметь эти определения успеха.
Уровень 3 – Количественно
Цели с показателямиЦели — это количественные результаты, которые помогут вам достичь ваших целей. Назначьте KPI, метрики или измерения для ваших целей, которые будут сигнализировать о том, что вы «станете ведущим поставщиком услуг на юго-востоке».
Как обсуждалось ранее, количественные показатели имеют решающее значение для измерения успеха ваших целей и вашего плана. Цель не должна заключаться в том, чтобы внедрить, разработать или развернуть что-то — она должна заключаться в увеличении, уменьшении или поддержании определенной цифры.
Опять же, большинству типов планов потребуется этот уровень детализации, чтобы знать, когда вы достигли своих целей.
Уровень 4. Определите свою
стратегию или план атакиКак указано в статье HBR , стратегиями вашего плана будут корректировки, которые вы вносите для достижения своих целей.
Это могут быть традиционные бизнес-стратегии или, в некоторых организациях, инициативы и проекты, призванные направить организацию в правильном направлении.
Уровень 5 — Перечислите свои
Тактические ДействияПоследний уровень плана — это ваша тактика. Как и ожидалось, это меньшие элементы, из которых состоят ваши стратегии. Это кусочки размером с укус, которые позволяют вам реализовать свою стратегию.
Их можно назвать вехами, результатами или чем-то еще — опять же, важен не родной язык. Как бы вы их ни называли, это действия, которые ваша команда может предпринять, чтобы воплотить вашу стратегию в жизнь.
План под любым другим именем будет сладко пахнуть
Помните, что по своей сути стратегический план поможет вашей организации достичь своих целей.
Если вы начинаете зацикливаться на «правильном» определении своего будущего состояния в процессе создания плана, помните, что ваш план — это всего лишь серия ставок, сделанных вокруг организации. Начиная с нижнего уровня вверх, вы надеетесь, что ставки, которые вы обналичиваете, будут увеличиваться в геометрической прогрессии по мере того, как вы каскадируете план.
Выполняя свою тактику, вы завершаете свои стратегии, перемещая иглу в правильном направлении к своим целям и позиционируя себя для достижения своей цели.
Поскольку вы делаете ставки, имеет смысл дать себе и своей организации наилучшие шансы на победу. Вот почему организации создают планы, структурированные для выполнения, и используют AchieveIt для надлежащего отслеживания и мониторинга.
О достижениях
AchieveIt — это платформа, которую крупные организации используют для воплощения своих самых крупных и важных инициатив из зала заседаний совета директоров в реальность. Слишком много отличных идей так и не доходят до финишной черты, потому что нет реального способа удержать всех на верном пути и держать все в русле. Что нужно для того, чтобы на самом деле вести эти инициативы до конца? Вам нужно:
- Получите все в поле зрения — чтобы вы могли видеть, что происходит с каждой инициативой, на каждом уровне, от предприятия до отдельного человека, в режиме реального времени.

- Вовлеките всех — с помощью простой в использовании платформы, которая связывает вашу организацию от исполнительного руководства до проектных групп, обеспечивая подотчетность всех и единое мнение.
- Получите все возможные преимущества — не только потому, что у вас есть первоклассная платформа в этой области, но и потому, что вы можете воспользоваться опытом и лучшими практиками наших экспертов по внедрению.
Вот почему все, от глобальных корпораций до региональных систем здравоохранения и федеральных агентств, обратились к AchieveIt за своим комплексным управлением планами. Давайте на самом деле сделаем это.
Готовы улучшить выполнение своего плана?
Организации всех типов используют AchieveIt для подключения, управления и реализации своих самых важных инициатив. Замените ручные процессы и разрозненные системы взаимосвязанными планами на единой автоматизированной платформе .
