Какой ток в розетке – постоянный или переменный
Люди, мало-мальски знакомые с электротехникой, без труда ответят на вопрос о том, какой ток в розетке. Конечно же переменный. Этот вид электричества гораздо проще производить и передавать на большие расстояния, а потому выбор в пользу переменного тока очевиден.
Виды тока
Существует два вида тока — постоянный и переменный. Чтобы понять разницу и определить, постоянный или переменный ток находится розетке, следует вникнуть в некоторые технические особенности. Переменный ток имеет свойство изменяться по направлению и величине. Постоянный же ток обладает устойчивыми качествами и направлением передвижения заряженных частиц.

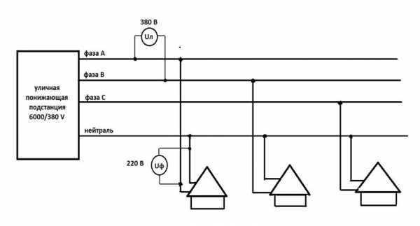
Переменный ток выходит из генераторов электростанции с напряжением, составляющим 220–440 тысяч вольт. При подходе к многоквартирному зданию ток уменьшается до 12 тысяч вольт, а на трансформаторной станции преобразуется в 380 вольт. Напряжение между фазами именуют линейным. Низковольтный участок понижающей подстанции выдает три фазы и нулевой (нейтральный) провод. Подключение энергопотребителей осуществляется от одной из фаз и нулевого провода. Таким образом, в здание заходит переменный однофазный ток с напряжением 220 вольт.
Схема распределения электроэнергии между домами представлена ниже:

В жилище электричество поступает на счетчик, а далее — через автоматы на коробки каждого помещения. В коробках имеется разводка по комнате на пару цепей — розеточную и осветительной техники. Автоматы могут предусматриваться по одному для каждого помещения или по одному для каждой цепи. С учетом того, на сколько ампер рассчитана розетка, она может быть включена в группу или быть подключенной к выделенному автомату.
Переменный ток составляется примерно 90% всей потребляемой электроэнергии. Столь высокий удельный вес вызван особенностями этого вида тока — его можно транспортировать на значительные расстояния, изменяя на подстанциях напряжение до нужных параметров.
Источниками постоянного тока чаще всего являются аккумуляторные батареи, гальванические элементы, солнечные панели, термопары. Постоянный ток широко используется в локальных сетях автомобильного и воздушного транспорта, в компьютерных электросхемах, автоматических системах, радио- и телевизионной аппаратуре. Постоянный ток применяется в контактных сетях железнодорожного транспорта, а также на корабельных установках.
Обратите внимание! Постоянный ток используется во всех электронных приборах.
На схеме, представленной ниже, показаны принципиальные отличия между постоянным и переменным токами.

Параметры домашней электрической сети
Основными параметрами электричества являются его напряжение и частота. Стандартное напряжение для домашних электросетей — 220 вольт. Общепринятая частота — 50 герц. Однако в США используется другое значение частоты — 60 герц. Параметр частоты задается генерирующим оборудованием и является неизменным.
Напряжение в сети конкретного дома или квартиры может быть отличным от номинала (220 вольт). На данный показатель влияет техническое состояние оборудования, сетевые нагрузки, загруженность подстанции. В результате напряжение может отклоняться от заданного параметра в ту или другую сторону на 20–25 вольт.

Скачки напряжения отрицательно сказываются на работоспособности электробытовой техники, поэтому подключения в домашней сети рекомендуется осуществлять через стабилизаторы напряжения.
Токовая нагрузка
Все розетки имеют определенную маркировку, по которой можно судить о допустимой токовой нагрузке. Например, обозначение «5A» указывает на максимальную силу тока в 5 ампер. Допустимые показатели следует соблюдать, поскольку в противном случае возможен выход оборудования из строя, в том числе его возгорание.
Маркировка на розетках показана на рисунке внизу:

Ко всем легально продаваемым электроприборам прилагается паспорт, где указана потребляемая мощность или номинал токовой нагрузки. Крупнейшими потребителями электроэнергии являются такие электробытовые приборы, как кондиционеры, микроволновые печи, стиральные машины, кухонные электроплиты и духовки. Таким приборам для нормальной работы понадобится розетка с нагрузкой не меньше 16 ампер.
Если же в документации к электробытовой технике отсутствуют сведения о потребляемых амперах (сила тока в розетке), определение нужных величин осуществляется по формуле электрической мощности:
Показатель мощности имеется в паспорте, напряжение сети известно. Чтобы определить потребление электричества, нужно показатель мощности (указывается только в ваттах) разделить на величину напряжения.
Разновидности розеток
Розетки предназначены для создания контакта между электрической сетью и бытовой техникой. Они изготовлены так, чтобы обеспечить надежную защиту от случайных прикосновений к токоведущим элементам. Современные модели чаще всего оснащены защитным заземлением, представленным в виде отдельного контакта.
По способу монтажа существует два вида розеток — открытые и скрытые. Выбор разновидности розетки во многом определяется типом монтажа. К примеру, при организации наружной проводки используют накладные открытые розетки. Такая фурнитура проста в монтаже и не нуждается в нишах для подрозетников. Встроенные же модели более привлекательны с эстетической точки зрения и более безопасны, поскольку токоведущие элементы находятся внутри стены.

Розетки отличаются по токовой величине. Большая часть устройств предназначена для работы с 6, 10 или 16 амперами. Старые образцы советского производства рассчитаны только на 6,3 ампера.
Обратите внимание! Максимально возможный для розетки ток должен находиться в соответствии с мощностью потребителя, подключаемого к электросети.
Методы измерения напряжения и тока
Чтобы измерить показатели напряжения и тока применяются следующие способы:
- Наиболее простой метод — подключение к розетке электрического прибора соответствующего напряжения. Если в розетке есть ток, электроприбор будет функционировать.
- Индикатор напряжения. Это приспособление может быть однополюсным и представлять собой специальную отвертку. Также выпускаются двухполюсные индикаторы с парой контакторов. Однополюсное устройство определяет фазу в розеточном контакте, но не обнаруживает наличие или отсутствие нуля. Двухполюсный же индикатор показывает ток между фазами, а также между нулем и фазой.
- Мультиметр (мультитестер). С помощью специального тестера проводятся измерения любого типа тока, присутствующего в розетке — как переменного, так и постоянного. Также мультиметром проверяют уровень напряжения.
- Контрольная лампа. С помощью лампы определяют наличие электричества в розетке при условии, что лампочка в контрольном приборе соответствует напряжению в тестируемой розетке.
Перечисленной выше информации вполне достаточно для общего понимания принципов организации электрической сети в доме. Приступать к проведению любых электротехнических работ следует только с соблюдением всех мер безопасности и при наличии соответствующей квалификации.
Какой ток в розетке – постоянный или переменный
220.guru
Скажите, в розетке переменный или постоянный ток?
Вместо термина “постоянный ток” лучше применять термин “постоянное напряжение”. То же касается и термина “переменный ток”, лучше применять термин “постоянное напряжение”. Напряжение в сети, у батареи, как правило, первично, величина постоянная (за исключением аварийных режимов) , а величина тока зависит от нагрузки (в соответствии с законом Ома) : I = U/R, где I – сила тока (в амперах) , U – напряжение (в вольтах) , R – сопротивление (в омах) . Все единицы в системе СИ, они применяются в технике, физике и т. д. Употребляются и кратные величины, например, киловольты (1000 х вольт) .Электрическим током называют упорядоченное (направленное) движение заряженных частиц. Электрический ток возникает при упорядоченном перемещении свободных электронов (в металлах) или ионов (в электролитах) .
Основное отличие постоянного напряжения, что оно постоянно по величине и знаку, а постоянный ток “течет” в одну сторону, например, по металлическим проводам (носители тока электроны) от минусового зажима источника напряжения к плюсовому (в электролитах ток создают положительные и отрицательные ионы) .
Промышленный переменный ток (в нашей стране) – это ток с синусоидальными (гармоническими) колебаниями частотой 50 Герц. Переменное напряжение и ток изменяются по закону синусоиды, от нуля увеличивается до положительного амплитудного значения (положительный максимум) , потом уменьшается до нуля и продолжает уменьшаться до отрицательного амплитудного значения (отрицательный максимум) , затем увеличивается, переходя через ноль вновь до положительного амплитудного значения.
Переменный ток меняет за период как свою величину, так и направление движения тока.
Среднее значение силы тока за период равно нулю.
Действующее значение силы переменного тока – сила такого постоянного тока, при котором средняя мощность, выделяющаяся в проводнике в цепи переменного тока, равна мощности, выделяющейся в том же проводнике в цепи постоянного тока. Когда говорят о токах и напряжения в сети переменного тока, имеют ввиду, их действующие значения.
Напряжение в сети 220 вольт это действующие напряжение сети.
Источники промышленного переменного напряжения вырабатывают, как правило, переменный трехфазный ток. В жилых домах обычно используется однофазный переменный ток.
Переменный ток более распространени более удобен тем, что ток одного напряжения легко преобразуется через трансформаторы в ток другого напряжения.
Трехфазный ток удобен тем, что создает вращательное электромагнитное поле в дешевых асинхронных электродвигателях, в которых отсутствуют коллекторы, токосъемники. Недостатком асинхронных двигателей является большой пусковой ток в 5-7 раз превышающий рабочий ток двигателя.
В условиях тяжелого запуска, когда большой пусковой момент (прокатные станы, электротранспорти т. д. ) или требуется плавное регулирование скорости и пускового момента (тягового усилия) применяют двигатели постоянного тока
Постоянный ток применяется:
1) в высоковольтных линиях электропередач (500 кВ) , так как если применять переменный ток, такого же действующие напряжения, учитывая амплитудные значения напряжений и их перепад, эти напряжения могут в несколько раз превышать величину напряжения постоянного тока,
это требует дополнительных затрат на изоляционные материалы и значительно удорожает ЛЭП.
2) в контактной сети электротранспорта,
3) в прокатных станах и других устройствах с тяжелыми условиями пуска электродвигателей,
4) в сети грузоподъемных механизмов,
5) в различных приборах, переносных, бытовых, например, переносные фонари, магнитофоны, диагностические приборы различного назначения.
Источники постоянного напряжения это:
1) обычные батарейки применяемые в различных приборах,
2) различные аккумуляторы (щелочные, кислотные и т. д.) ,
3) генераторы постоянного тока.
4) другие специальные устройства, например, выпрямители, умформеры.
Источники переменного тока:
1) генераторы
2) различные преобразователи.
otvet.mail.ru
В розетке постоянный ток или переменный, сколько вольт
Люди давно привыкли к благам электричества и многим все равно, какой ток в розетке. На планете 98% вырабатываемой электроэнергии – это переменный ток. Его намного легче производить и передавать на значительные расстояния, чем постоянный. При этом напряжение может многократно изменяться по величине в сторону понижения и повышения. Сила тока существенно влияет на потери в проводах.
Передача электроэнергии на расстояние
Параметры домашней сети всегда известны: переменный ток, напряжение 220 вольт и частота 50 герц. Они подходят преимущественно для электродвигателей, холодильников и пылесосов, а также ламп накаливания и многих других приборов. Многие потребители работают при постоянном напряжении в 6-12 вольт. Особенно это относится к электронике. Но питание приборов должно приводиться к одному типу. Поэтому для всех потребителей ток в розетке должен быть переменным, с одним напряжением и частотой.
Различие между токами
Переменный ток периодически изменяется по величине и направлению. С генераторов электростанции выходит переменный ток с напряжением 220-400 тыс. вольт. До многоэтажного дома оно снижается до 12 тыс. вольт, а затем на трансформаторной подстанции преобразуется до 380 вольт.
Ввод в частный дом может быть трехфазным или однофазным. Три фазы заходят в многоэтажный дом, а затем в каждую квартиру с межэтажного щитка, через пакетный выключатель снимается 220 вольт между нейтральным проводом и фазой.

Схема подключений в квартире от однофазной сети переменного тока
В квартире напряжение подается на счетчик, а с него поступает через отдельные автоматы на соединительные коробки каждого помещения. С коробок делается разводка по комнате на две цепи осветительных приборов и розеток. В схеме рисунка на каждое помещение приходится по одному автомату. Возможен другой способ подключений, когда на осветительную и розеточную цепи устанавливается по одному защитному устройству.
Если сделать схему снабжения квартиры постоянным током, обратное его преобразование в переменный обойдется значительно дороже.

Преобразователь постоянного тока
Параметры розеток
Определяющими характеристиками для розеток являются уровень защиты и контактная группа. Для хозяина квартиры при выборе розетки необходимо учитывать:
- место установки: внешняя, скрытая, в помещении или снаружи;
- форма и соответствие друг другу вилки и розетки, безопасность использования;
- характеристики сети, особенно, сколько ампер через нее может проходить.
Требования к штепсельным соединениям
Для подключения электроприбора к сети розетка с вилкой являются соответственно источником и приемником энергии, образуя штепсельное соединение. К нему предъявляются следующие требования.
- Надежный контакт. Слабое соединение приводит к разогреву и выходу его из строя. Важно также обеспечить надежную фиксацию от самопроизвольного отключения. Здесь удобно применять пружинящие контакты в розетке.
- Изоляция токонесущих частей друг от друга.
- Защита от прикосновения руками или разными предметами к деталям, находящимся под напряжением. Для защиты от детей в розетках предусматриваются специальные шторки, открывающиеся только тогда, когда вставляется вилка.
- Обеспечение полярности при подключении. Это важно, если через соединение течет постоянный ток или устройство применяется в сочетании с однополюсным выключателем. Конструкция розетки не допускает неправильного подключения.
- Наличие заземления для приборов 1 класса защиты. В розетках важно правильно подключить заземление.
Виды розеток
В зависимости от условий эксплуатации розетки выполняют с разными уровнями защиты, которые обозначаются кодом IP и следующими за ним двумя числами. Первое (0-6) означает, насколько устройство не допускает попадание внутрь предметов, пыли и т.п. Следующее (0-8) предусматривает защиту от воды. Если розетка обозначена кодом IP68, значит, она имеет самую высокую защиту от внешних воздействий.
По типам изделия обозначаются латинскими буквами. Отечественные выпускаются без заземления (С) и с заземлением (F).

Разновидности розеток
Приборы группы AC (~) предназначены для переменного тока. Постоянный ток обозначается DC (-).
Главным показателем является сила тока, которая допускается для той или иной розетки. Если на ней есть обозначение 6 А, то суммарная подключаемая нагрузка не должна превышать указанного количества ампер. При этом не имеет особого значения, переменный ток через нее проходит или постоянный.
Сколько нагрузки выдержит соединение, оценивают по общей мощности всех подключенных приборов. Для таких потребителей, как микроволновая печь, посудомоечная или стиральная машина используются отдельные розетки не менее чем на 16 ампер с обозначением типа тока. Особое место занимает электроплита, для которой сила номинального тока составляет 25 ампер или больше. Ее следует подключать через отдельное УЗО. За основу берется номинальный ток – количество ампер, которое способна пропустить розетка в течение длительного времени.

Розетка для электроплиты
Ампер – это единица измерения, по которой измеряется сила тока. Если указана только паспортная мощность, допустимый ток составит I = P/U, где U = 220 вольт. Тогда при мощности 2200 ватт сила тока будет равна 10 ампер.
Обратите внимание на подключение к розеткам электроприборов через удлинители. Здесь легко можно ошибиться с определением, сколько потребуется суммарной мощности нагрузки. Кроме того, удлинитель также должен соответствовать предъявляемым требованиям, поскольку у него имеются свои розетки с маркировкой.
Для переменного тока полярность в штепсельных соединениях особенно не нужна. Фазу обычно находят, если надо подключать к светильникам автомат или однополюсный выключатель. При их отключении прикосновение к нулевому проводу будет не таким опасным.
Розетки расширенной функциональности
Сейчас выпускают новые типы розеток с новыми функциями:
- Встроенные таймеры отключения.
- Переключение типа тока.
- С индикацией величины нагрузки (цвет меняется от зеленого до красного).
- Со встроенным УЗО.
- С автоматической блокировкой.
Проверка подключения
Напряжение проверяется в розетке подключением вольтметра или тестера. При его наличии прибор укажет, сколько в ней вольт.

Тестер напряжения в розетке
Сила тока может определяться амперметром, подключенным последовательно с работающей нагрузкой.
Электрики проверяют наличие напряжения индикатором. Однополюсный – выполняется в виде отвертки с лампочкой. С его помощью можно найти фазу, но подключение нулевого провода он не покажет. Это можно сделать двухполюсным индикатором, подключив его между фазой и нулем. Легко можно проверить напряжение в розетке контрольной лампой, которому она должна соответствовать.
Монтаж. Видео
Про монтаж подрозетника в бетон рассказывается в этом видео.
В быту и промышленности преобладает переменный электрический ток. Его проще передавать на расстояния и изменять по величине. Для бытовых нужд переменный ток подается на освещение и к розеткам в доме, где подключаются электроприборы.
elquanta.ru
Какой ток в розетке: постоянный или переменный
Электричество является одной из главных составляющих обеспечения повседневной жизни современного человека, но далеко не каждый обыватель имеет представление хотя бы о том, какой ток в розетке постоянный или переменный, не говоря уже о его других основных параметрах и свойствах, о которых надо знать.
ОГЛАВЛЕНИЕ
- Виды тока
- Параметры домашней электрической сети
- Токовая нагрузка
- Как трехфазный ток преобразуется в однофазный
- Схема распределения электроэнергии между домами
Виды тока
Для того чтобы иметь представление о том, какой ток в розетке вашего дома, не стоит останавливаться на изучении физического понятия этого явления, эти данные можно получить из различной справочной литературы или из школьных учебников. Достаточно ограничиться знаниями, что человечество пользуется двумя его видами:
- Постоянный ток, источниками которого, как правило, являются аккумуляторы, гальванические элементы (электрические батарейки различных видов), солнечные батареи, термопары. Он находит широкое применение в бортовых сетях автомобильного и воздушного транспорта, электронных схемах компьютеров, систем автоматики, радио и телеаппаратуры. Постоянным током запитаны контактные сети железных дорог, он обеспечивает работу энергетических установок ряда кораблей и судов.
- Переменный ток. Более 90% всей электроэнергии, которая генерируется для нужд человечества, вырабатывается генераторами переменного тока. Столь широкое распространение объясняется тем, что переменный ток, в отличие от постоянного, имеет способность передаваться на большие расстояния, а трансформаторные подстанции изменять величины его напряжения до необходимых значений, без ощутимых потерь.
Вышеуказанное свойство переменного тока дает ответ на вопрос, почему основной вариант энергообеспечения выбран в его пользу. При этом нельзя принижать значение постоянного тока, он выполняет другие, но не менее значимые функции, главная из которых обеспечение работы электроники.
Параметры домашней электрической сети
После выяснения того, что ток в розетке наших домов переменный, необходимо знать его главные параметры, которым относятся величина напряжения, и частота. Напряжение домашних электрических сетей составляет 220в. Весь мир пользуется электричеством с частотой 50 Герц, за исключением США, где этот параметр имеет значение 60 Гц.
По проводу фактических значений напряжения и частоты необходимо знать:
- Частота 50 Гц задается генерирующим устройством электростанции и всегда соответствует заданному значению.
- Напряжение в отдельно взятом доме или квартире может отличаться от номинального значения 220 В. На это могут оказывать влияние техническое состояние, величина и распределение нагрузки сети, питающей многоквартирный дом или жилой район, степень загруженности ее трансформаторной подстанции. Эти отклонения, могут быть весьма значительными и достигать 20-25 Вольт. В этом случае целесообразно подключение домашней электросети производить через стабилизатор напряжения.
Токовая нагрузка
Наши читатели рекомендуют! Для экономии на платежах за электроэнергию наши читатели советуют “Экономитель энергии Electricity Saving Box”. Ежемесячные платежи станут на 30-50% меньше, чем были до использования экономителя. Он убирает реактивную составляющую из сети, в результате чего снижается нагрузка и, как следствие, ток потребления. Электроприборы потребляют меньше электроэнергии, снижаются затраты на ее оплату.загрузка…
Каждая электрическая розетка снабжена маркировкой, ограничивающей ее токовую нагрузку. К примеру, «5 А» означает, что сила тока, возникающая в результате работы подключенного потребителя, не должна превышать 5 Ампер. Это очень важно, ибо невыполнение данных условий может преждевременно вывести из строя розетку или же вызвать ее возгорание.

Маркировки на розетках
Электрические приборы, выпускаемые промышленностью, снабжены паспортом с указанием потребляемой мощности, или же номинальной токовой нагрузки. К наиболее энергоемким бытовым потребителям относятся СВЧ-печи, сплит системы, автоматизированные стиральные машины, электрические кухонные плиты и духовые шкафы, подключение данных приборов необходимо производить к розеткам, обеспечивающим работу с нагрузкой не менее 16 Ампер.
Как быть, если некоторые электротехнические изделия снабжены только данными о мощности, а сведений о потребляемых амперах изготовитель не указывает. Определить приблизительные величины токовых значений очень просто при помощи формулы электрической мощности
W = U x I
Где W – мощность, U – напряжение, I – сила тока.
Мощность (указана в паспорте) и напряжение сети известны, для того чтобы найти потребляемый ток, необходимо значение мощности в Ваттах (не в килоВаттах) разделить на величину напряжения 220в.
Как трехфазный ток преобразуется в однофазный
Осталось разобраться, почему мы пользуемся однофазным током с напряжением, величина которого составляет именно 220 Вольт. Для этого необходимо проследить путь, и трансформацию электроэнергии от электростанции до розетки в доме потребителя.
Мощные электростанции вырабатывают напряжение порядка 200 — 300 тысяч вольт, затем эта электроэнергия передается по высоковольтным ЛЭП на групповые распределительные подстанции, обслуживающие города, районы, крупные промышленные предприятия. Здесь происходит понижение напряжения, как правило, до 6000 Вольт и дальнейшая подача электричества на понижающие подстанции, трансформаторы которых снижают высокое напряжение до 380 Вольт.
Схема распределения электроэнергии между домами
Низковольтная сторона понижающей трансформаторной подстанции 6000/380 выдает три фазы и нейтральный или, как говорят, нулевой провод. Напряжение, замеренное между фазами, называется линейным (Uл), в данном случае она имеет величину 380 В. Подключение отдельно взятых потребителей производится от одной фаза и нейтрального провода, в результате чего в дом поступает переменный однофазный ток с фазным напряжением 220в.

Схема распределения электроэнергии между домами
electricvdele.ru
Как ток в квартирной розетке
Жизнь современного человека невозможно представить без электрического тока, все коммуникации так или иначе связаны с этим источником энергии. Многие жители многоквартирного дома, пользуясь бытовыми приборами, никогда не задумываются о том, какой ток в розетке, постоянный он или переменный, а знать это обязательно, так как перед подключением какого-либо устройства нужно понимать, предназначено оно для работы в данной сети или требует установки дополнительного оборудования. В этой статье подробно рассмотрены вопросы: какое напряжение в розетке, что такое переменный и постоянный ток, а также какая сила тока в розетке и бытовом освещении.

Какой ток в розетке
Переменный ток
Существует классификация типов тока на два вида:
- Постоянный ток, когда положительные и отрицательные заряды двигаются в одном направлении от источника питания к потребителю;
- Переменный ток. В данном случае сила тока будет такой же, что и в первом пункте, но направление движения зарядов разное. Благодаря своим физическим свойствам, частицы двигаются в обоих направлениях, независимо от вида потребляющего прибора и его расположения.
Практически все электростанции производят электрический ток переменного типа, так как его генерация и транспортировка гораздо легче и выгоднее. От стадии производства до конечного потребителя электричество проходит множество трансформаций с повышением и понижением напряженности. На генерирующей станции ток вырабатывается номиналом 12 кВт, затем происходит его трансформирование специальной установкой, которая повышает указанное значение до 400 кВт. Это делается для того, чтобы устранить потери напряжения во время передачи тока на большие расстояния по специальным магистралям, к тому же переменные токи двигаются в обоих направлениях, поэтому для их беспрепятственного передвижения по проводнику нужно высокое напряжение.

Трансформатор
Трансформатор играет роль буфера, который накапливает определенное количество переменного тока и повышает его силу в несколько раз. Раньше эти установки были громоздкими и занимали много места, но благодаря современным технологиям, трансформаторные приборы могут располагаться прямо на линиях электропередач с фиксацией на опорах.
В отличие от переменного, постоянный ток имеет одно направление, и при его транспортировке происходят большие потери напряжения, в результате до потребителя доходит заряд не 220 В, а намного ниже, что пагубно влияет на бытовые приборы и электродвигатели. С этой точки зрения, намного выгоднее и безопаснее было сделать в сетях розеток для бытового или промышленного пользования переменный ток. Конечно, встречаются линии, которые снабжены постоянным напряжением, но это бывает крайне редко, в основном на предприятиях с высокоточным оборудованием.
Таким образом, ответ на вопрос «в розетке постоянный ток или переменный» однозначный: в бытовых сетях – переменный, в промышленности – и первый, и второй.
Сила тока
Чтобы ответить на вопрос, сколько ампер в розетке, необходимо обозначить, что такое сила тока. Это величина, которая исчисляется нормативом прохождения заряда через проводник за определенный интервал времени, обозначается эта величина буквой А, что значит Ампер. Для бытовых и промышленных розеточных сетей существует стандарт, согласно которому в таких магистралях течет ток, равный 220 Вольт, это означает, что энергия имеет силу, равную 1 Ампер. В зависимости от типа розетки и класса подключаемого прибора, эта величина может меняться в большую сторону, так как потребляемый ток у каждого оборудования разный, соответственно, и сила напряжения будет увеличиваться.

Прибор для измерения силы тока
Таким образом, можно сделать вывод, что в большинстве случаев в розеточных сетях протекает ток напряжением 220 вольт и силой 1 Ампер в спокойном режиме. При включении в розетку какого-либо потребителя заряды стремятся на обмотку двигателя и приводят его в движение. При этом необходимо учитывать, что чем выше производительность оборудования, его мощность, тем больше энергии нужно для его работы, следовательно, и проседание всей линии будет соответствующее.
Виды розеток

Виды розеток
Существует множество классификаций розеток, в зависимости от их расположения, номинальной мощности, уровня защиты от влаги и пыли и других параметров, среди них можно выделить следующие:
- Розетки с наружным расположением. Это тип проводной арматуры, который фиксируется на поверхности и подключается за счет подводки проводника наружным способом. Сети, организованные таким методом, чаще всего можно встретить в деревянных домах, в которых, согласно технике пожаробезопасности, запрещено монтировать скрытую проводку;
- Розетки скрытого монтажа. В данном случае установка арматуры осуществляется путем врезки ее в плоскость стены и подключения к проводнику, при этом фиксация проводится путем прикручивания плоскости розетки к закладной конструкции внутри стены, которая называется «корзинка».
В обоих случаях необходимо учитывать номинальную мощность изделия и ток, на который оно рассчитано, а также тип напряжения. Чаще всего производители обозначают вид тока волнистой линией, что означает переменный ток, и сплошной ровной полосой, что значит постоянное напряжение.
Важно! Не стоит пытаться подключить оборудование, предназначенное для определенного типа энергии в противоположный, так как это может спровоцировать аварийную ситуацию и выход из строя всей системы.
Также розетки подразделяются на простые и с повышенным уровнем защиты от пыли и влаги, в таких устройствах имеются специальные шторки, которые предотвращают попадание грязи внутрь изделия. Подключение подобных приборов ничем не отличается от обычных, различие заключается только в самом корпусе.
Большинство современных бытовых приборов комплектуется стандартными вилками еврообразца, но встречается и оборудование с тонкими или плоскими контактами для подключения к сети. Поэтому стоит учитывать данный факт, прежде чем выбирать ту или иную розетку и устанавливать ее.
Также существуют специальные розетки, которые питают только определенный тип приборов, например, электрическую плиту с тремя плоскими контактами. В такое устройство можно подключать единственное оборудование, поэтому такой тип розеток называется «специальные».
В большинстве современных приборов обязательным условием является устройство заземления, поэтому розетки комплектуются дополнительным контактом в виде металлической рейки на корпусе. Когда вилка вставляется в розетку, металлические пластины замыкаются между собой, что образует непрерывную сеть.
Требования к сети
Для качественной работы всей системы электропитания необходимо учитывать множество факторов, такие как:
- Сколько вольт в розетке. Если бытовой прибор рассчитан на работу при воздействии тока, равного 220 Вольт, то важно соблюдать это правило, так как при присоединении к большему или меньшему напряжению оборудование может полностью выйти из строя;
- Стабильность напряжения. Многие приборы чувствительны к перепадам напряжения, поэтому, если установлено, что в данной местности неустойчивая работа трансформатора, то лучше установить стабилизатор, который возьмет на себя работу по выпрямлению тока;
- Изолированность проводов внутри розетки. Из-за плотного размещения контактов внутри коробки часто бывает, что наружная изоляция нагревается и оплавляется. Это приводит к возникновению короткого замыкания между положительными и отрицательными зарядами;
- Плотность примыкания между вилкой и розеткой. Как ни странно, но это также влияет на качество и долгосрочность работы устройства, так как при недостаточном соприкосновении контактов будет возникать нагрев проводов, это тепло будет передаваться на пластиковые элементы, что их разрушит.
Таким образом, для правильного выбора розетки и верного монтажа необходимо учитывать тип тока, постоянный или переменный, устройство и назначение оборудования, а также напряжение в сети.
Видео
amperof.ru
Какой ток в розетке – переменный или постоянный
Содержание:
- Постоянный ток
- Переменный ток
- Виды и параметры розеток
- Как измерить переменное напряжение в розетке
Люди уже давно пользуются электричеством и практически никогда не задаются вопросом, какой ток в розетке – переменный или постоянный. Ответ достаточно простой, поскольку 98% всей производимой электроэнергии относится к переменному току. Такое преимущество объясняется легкостью производства и возможностью передачи на большие расстояния по сравнению с постоянным током. Во время передачи величина напряжения переменного тока может неоднократно повышаться или понижаться. Таким образом, большинство розеток работают с переменным током. Но, существует немало потребителей из области электроники, работающих от постоянного тока, напряжением от 6 до 12 вольт.
Постоянный ток
Понятие электрического тока заключается в упорядоченном движении заряженных частиц, на которые оказывают воздействие силы электрического поля или другие сторонние силы. Направлением тока считается направление, в котором двигаются положительно заряженные частицы.

Если значение силы электрического тока и его направление остаются неизменными, данный ток считается постоянным. Для его существования необходимы свободные заряженные частицы, а также источник тока, преобразующий энергию в энергетику электрического поля. Под действием сторонних сил в замкнутой цепи происходит перемещение заряженных частиц. Их возникновение обусловлено разными причинами. Например, для аккумуляторов и гальванических элементов это будут химические реакции. Генераторы вырабатывают ток с использованием проводника, движущегося в магнитном поле. В фотоэлементах свет воздействует на электроны полупроводников и металлов.
Постоянный ток применяется в промышленности, облегчая запуск оборудования с большим пусковым моментом. Электродвигатели постоянного тока используются для плавной регулировки скорости, с их помощью значительно сглаживается пусковой момент. Постоянный ток вырабатывается аккумуляторами и батарейками. Его величина может колебаться от 6 до 24 вольт.
Переменный ток
В отличие от постоянного тока, переменный обладает способностью изменяться по направлению и величине через одинаковые промежутки времени. Он вырабатывается генераторами переменного тока. В которых возникновение электродвижущей силы происходит под действием электромагнитной индукции.

Переменный ток широко применяется в различных областях, благодаря возможности преобразовывать его силу и напряжение с минимальными потерями энергии. Он может быть однофазным и трехфазным. В последнем случае электрическая система включает в себя три цепи с одинаковой частотой и ЭДС, сдвинутые между собой по фазе на 120 градусов.
С помощью переменного тока стала возможной передача электрической энергии на большие расстояния. Во время проводной передачи возникают определенные потери в количестве, пропорциональном квадрату тока. Чтобы снизить потери, необходимо уменьшение напряжения. Сниженный ток вызывает необходимость в существенном повышении напряжения. Поэтому электроэнергия передается на дальние расстояния только при наличии высокого напряжения. Преобразование токов до необходимых параметров осуществляется с помощью трансформаторов, представляющих собой электромагнитные аппараты понижающего или повышающего типа.
Виды и параметры розеток
Электрические розетки являются достаточно простыми устройствами. Тем не менее, они обладают важными функциями, прежде всего, обеспечивают надежный контакт между бытовыми приборами и электросетью. Розетки надежно защищают от прикосновений к токоведущим частям, обеспечивают надежную изоляцию. В большинстве современных моделей розеток присутствует функция защитного заземления, выполняемая отдельным контактом.

Все электрические розетки разделяются на несколько типов. В соответствии с применяемым креплением, они могут быть открытыми или скрытыми. Например, наружная проводка требует накладных розеток открытого типа. Они просты в установке и не требуют отверстий для подрозетников. Встроенные модели розеток отличаются привлекательны внешним видом, надежным креплением и высокой степенью защиты от поражения электротоком за счет расположения токоведущих частей в глубине стены.
Розетки различаются между собой и по величине тока. Большинство современных розеток рассчитано на ток в 6, 10 и 16 ампер. Максимальный ток старых советских моделей составлял всего 6,3 ампера. Потребители с повышенной мощностью подключаются к специальным розеткам, обладающих высокой стойкостью к большим токам. Как правило, это стационарное оборудование. Максимально допустимый ток розетки должен соответствовать мощности потребителя, подключаемого к электрической сети.
Как измерить переменное напряжение в розетке
electric-220.ru
Постоянный или переменный ток – Всё о электрике в доме
Какой ток в розетке – переменный или постоянный

- Постоянный ток
- Переменный ток
- Виды и параметры розеток
- Как измерить переменное напряжение в розетке
Люди уже давно пользуются электричеством и практически никогда не задаются вопросом, какой ток в розетке – переменный или постоянный. Ответ достаточно простой, поскольку 98% всей производимой электроэнергии относится к переменному току. Такое преимущество объясняется легкостью производства и возможностью передачи на большие расстояния по сравнению с постоянным током. Во время передачи величина напряжения переменного тока может неоднократно повышаться или понижаться. Таким образом, большинство розеток работают с переменным током. Но, существует немало потребителей из области электроники, работающих от постоянного тока, напряжением от 6 до 12 вольт.
Постоянный ток
Понятие электрического тока заключается в упорядоченном движении заряженных частиц, на которые оказывают воздействие силы электрического поля или другие сторонние силы. Направлением тока считается направление, в котором двигаются положительно заряженные частицы.

Если значение силы электрического тока и его направление остаются неизменными, данный ток считается постоянным. Для его существования необходимы свободные заряженные частицы, а также источник тока, преобразующий энергию в энергетику электрического поля. Под действием сторонних сил в замкнутой цепи происходит перемещение заряженных частиц. Их возникновение обусловлено разными причинами. Например, для аккумуляторов и гальванических элементов это будут химические реакции. Генераторы вырабатывают ток с использованием проводника, движущегося в магнитном поле. В фотоэлементах свет воздействует на электроны полупроводников и металлов.
Постоянный ток применяется в промышленности, облегчая запуск оборудования с большим пусковым моментом. Электродвигатели постоянного тока используются для плавной регулировки скорости, с их помощью значительно сглаживается пусковой момент. Постоянный ток вырабатывается аккумуляторами и батарейками. Его величина может колебаться от 6 до 24 вольт.
Переменный ток
В отличие от постоянного тока, переменный обладает способностью изменяться по направлению и величине через одинаковые промежутки времени. Он вырабатывается генераторами переменного тока. В которых возникновение электродвижущей силы происходит под действием электромагнитной индукции.

Переменный ток широко применяется в различных областях, благодаря возможности преобразовывать его силу и напряжение с минимальными потерями энергии. Он может быть однофазным и трехфазным. В последнем случае электрическая система включает в себя три цепи с одинаковой частотой и ЭДС, сдвинутые между собой по фазе на 120 градусов.
С помощью переменного тока стала возможной передача электрической энергии на большие расстояния. Во время проводной передачи возникают определенные потери в количестве, пропорциональном квадрату тока. Чтобы снизить потери, необходимо уменьшение напряжения. Сниженный ток вызывает необходимость в существенном повышении напряжения. Поэтому электроэнергия передается на дальние расстояния только при наличии высокого напряжения. Преобразование токов до необходимых параметров осуществляется с помощью трансформаторов, представляющих собой электромагнитные аппараты понижающего или повышающего типа.
Виды и параметры розеток
Электрические розетки являются достаточно простыми устройствами. Тем не менее, они обладают важными функциями, прежде всего, обеспечивают надежный контакт между бытовыми приборами и электросетью. Розетки надежно защищают от прикосновений к токоведущим частям, обеспечивают надежную изоляцию. В большинстве современных моделей розеток присутствует функция защитного заземления, выполняемая отдельным контактом.

Все электрические розетки разделяются на несколько типов. В соответствии с применяемым креплением, они могут быть открытыми или скрытыми. Например, наружная проводка требует накладных розеток открытого типа. Они просты в установке и не требуют отверстий для подрозетников. Встроенные модели розеток отличаются привлекательны внешним видом, надежным креплением и высокой степенью защиты от поражения электротоком за счет расположения токоведущих частей в глубине стены.
Розетки различаются между собой и по величине тока. Большинство современных розеток рассчитано на ток в 6, 10 и 16 ампер. Максимальный ток старых советских моделей составлял всего 6,3 ампера. Потребители с повышенной мощностью подключаются к специальным розеткам, обладающих высокой стойкостью к большим токам. Как правило, это стационарное оборудование. Максимально допустимый ток розетки должен соответствовать мощности потребителя, подключаемого к электрической сети.
Как измерить переменное напряжение в розетке
Чем постоянный ток отличается от переменного и как преобразовывается?
Постоянный электрический ток — это движение частиц с зарядом в определенном направлении. То есть его напряжение или сила (характеризующие величины) имеют одно и то же значение и направление. Это то, чем постоянный ток отличается от переменного. Но рассмотрим все по порядку.

История появления и «войны токов»
Постоянный ток раньше называли гальваническим из-за того, что его открыли в результате гальванической реакции. Томас Эдисон пробовал передавать его по линиям электрических передач. В то время велись нешуточные споры между учеными по этому вопросу. Они даже получили название «войны токов». Решался вопрос о выборе в качестве основного, переменного или постоянного. «Борьба» была выиграна переменным видом, так как постоянный несет существенные потери, передаваясь на расстоянии. Зато трансформировать переменный вид не составляет никакого труда, это то, чем постоянный ток отличается от переменного. Поэтому последний легко передавать даже на огромные расстояния.

Источники постоянного электрического тока
В качестве источников могут служить аккумуляторы или другие приборы, где он возникает посредством химической реакции.
Это и генераторы, где он получается в результате электромагнитной индукции, а после этого выпрямляется за счет коллектора.
Применение
В различных устройствах постоянный ток применяется довольно часто. С ним работают, например, многие бытовые приборы, зарядные устройства и генераторы автомобиля. Любой портативный аппарат запитывается от источника, вырабатавающего постоянный вид.
В промышленных масштабах его применяют в двигателях и аккумуляторах. А в некоторых странах им оснащают высоковольтные линии электропередач.
В медицине с помощью постоянного электрического тока проводят оздоровительные процедуры.
На железной дороге (для транспорта) используют и переменный, и постоянный виды.
Переменный ток
Чаще всего, впрочем, применяют именно его. Здесь среднее значение силы и напряжения за определенный период равны нулю. По величине и направлению он постоянно изменяется, причем с равными промежутками времени.

Чтобы вызвать переменный ток, используют генераторы, в которых во время электромагнитной индукции возникает электродвижущая сила. Это осуществляется при помощи магнита, вращаемого в цилиндре (роторе), и статора, выполненного в виде неподвижного сердечника с обмоткой.
Переменный ток используют в радио, телевидении, телефонии и многих других системах ввиду того, что его напряжение и силу возможно преобразовывать, почти не теряя энергию.
Широко применяют его и в промышленности, а также в целях освещения.
Он может быть однофазным и многофазным.
Переменный ток, который изменяется согласно синусоидальному закону, является однофазным. Он изменяется в течение определенного промежутка времени (периода) по величине и направлению. Частота переменного тока является числом периодов за секунду.

Во втором случае самое большое распространение получил трехфазный вариант. Это система из трех электроцепей, которые имеют одинаковую частоту и ЭДС, сдвинуты по фазе на 120 градусов. Ее используют для питания электрических двигателей, печей, осветительных приборов.
Многими разработками в сфере электричества и практическим их применением, а также воздействием на переменный ток высокой частоты человечество обязано великому ученому Николе Тесла. До сих пор не все его труды, оставшиеся потомкам, являются познанными.
Чем постоянный ток отличается от переменного и каков его путь от источника до потребителя?
Итак, переменным называют ток, способный меняться по направлению и величине в течение определенного времени. Параметры, на которые при этом обращают внимание, это частота и напряжение. В России в бытовых электрических сетях подают переменный ток, имеющий напряжение 220 В и частоту 50 Гц. Частота переменного тока — это количество изменений направления частиц определенного заряда за секунду. Получается, что при 50 Гц он меняет свое направление пятьдесят раз, в чем постоянный ток отличается от переменного.
Его источником являются розетки, к которым подключают бытовые приборы под различным напряжением.
Переменный ток начинает свое движение от электрических станций, где имеются мощные генераторы, откуда он выходит с напряжением от 220 до 330 кВ. Далее переходит в трансформаторные подстанции, которые находятся вблизи домов, предприятий и остальных конструкций.
В подстанции ток попадает под напряжением 10 кВ. Там он преобразовывается в трехфазное напряжение 380 В. Иногда с таким показателем ток переходит непосредственно на объекты (где организовано мощное производство). Но в основном его снижают до привычных во всех домах 220 В.

Преобразование
Понятно, что в розетках мы получаем переменный ток. Но часто для электрических приборов необходим постоянный вид. Для этой цели служат специальные выпрямители. Процесс состоит из следующих действий:
- подключение моста с четырьмя диодами, имеющих необходимую мощность;
- подключение фильтра или конденсатора на выход с моста;
- подключение стабилизаторов напряжения для уменьшения пульсаций.
Преобразование может происходить как из переменного в постоянный ток, так и наоборот. Но последний случай будет реализовать значительно труднее. Потребуются инверторы, которые, помимо прочего, стоят совсем недешево.
Эти 10 мелочей мужчина всегда замечает в женщине Думаете, ваш мужчина ничего не смыслит в женской психологии? Это не так. От взгляда любящего вас партнера не укроется ни единая мелочь. И вот 10 вещей.
9 знаменитых женщин, которые влюблялись в женщин Проявление интереса не к противоположному полу не является чем-то необычным. Вы вряд ли сможете удивить или потрясти кого-то, если признаетесь в том.
7 частей тела, которые не следует трогать руками Думайте о своем теле, как о храме: вы можете его использовать, но есть некоторые священные места, которые нельзя трогать руками. Исследования показыва.
10 загадочных фотографий, которые шокируют Задолго до появления Интернета и мастеров «Фотошопа» подавляющее большинство сделанных фото были подлинными. Иногда на снимки попадали поистине неверо.
11 странных признаков, указывающих, что вы хороши в постели Вам тоже хочется верить в то, что вы доставляете своему романтическому партнеру удовольствие в постели? По крайней мере, вы не хотите краснеть и извин.
Наперекор всем стереотипам: девушка с редким генетическим расстройством покоряет мир моды Эту девушку зовут Мелани Гайдос, и она ворвалась в мир моды стремительно, эпатируя, воодушевляя и разрушая глупые стереотипы.
Какой ток в обычной розетке: постоянный или переменный
Представить жилище современного человека без электрических розеток невозможно. И поэтому многие хотят знать больше о силе, несущей цивилизации тепло и свет, заставляющей работать все наши электроприборы. И начинают с вопроса: какой ток в нашей розетке, постоянный или переменный? И какой из них лучше? Чтобы ответить на вопрос, какой ток в розетке и чем обусловлен этот выбор, выясним, чем они отличаются.
Источники постоянного напряжения
Все эксперименты, проводимые учеными с электрическим током, начинались именно с него. Первые, еще примитивные, источники электроэнергии, подобные современным батарейкам, способны были выдавать именно постоянный ток.

Его основная особенность – неизменность величины тока в любой момент времени. Источниками, кроме гальванических элементов, являются специальные генераторы, аккумуляторы. Мощным источником постоянного напряжения является атмосферное электричество – разряды молний.
Источники переменного напряжения
В отличие от постоянного, величина переменного напряжения изменяется во времени по синусоидальному закону. Для него существует понятие периода – времени, за которое происходит одно полное колебание, и частоты – величины, обратной периоду.

В электрических сетях России принята частота переменного тока, равная 50 Гц. Но в некоторых странах эта величина равна 60 Гц. Это нужно учитывать при приобретении бытовых электроприборов и промышленного оборудования, хотя большая его часть прекрасно работает в обоих случаях. Но лучше в этом убедиться, прочитав инструкцию по эксплуатации.
Преимущества переменного тока
В наших розетках протекает переменный ток. Но почему именно он, чем он лучше постоянного?
Дело в том, что только величину переменного напряжения можно изменять с помощью преобразовательных устройств – трансформаторов. А делать это приходится многократно.
Теплоэлектростанции, гидроэлектростанции и атомные электростанции находятся далеко от потребителей. Возникает необходимость передачи больших мощностей на расстояния, исчисляемые сотнями и тысячами километров. Провода линий электропередач имеют малое сопротивление, но все же оно присутствует. Поэтому ток, проходя по ним, нагревает проводники. Более того, за счет разности потенциалов в начале и конце линии, к потребителю приходит меньшее напряжение, чем было на электростанции.
Бороться с этим явлением можно, либо уменьшив сопротивление проводов, либо снизив значение тока. Уменьшение сопротивления возможно только с увеличением сечением проводов, а это дорого, а порой – невозможно технически.
А вот уменьшить ток можно, увеличив значение напряжения линии. Тогда при передаче одной и той же мощности ток по проводам пойдет меньший. Уменьшаться потери на нагрев проводов.

Технически это выглядит так. От генераторов переменного тока электростанции напряжение подается на повышающий трансформатор. Например, 6/110 кВ. Далее по линии электропередач напряжением 110 кВ (сокращенно – ЛЭП-110 кВ) электрическая энергия отправляется до следующей распределительной подстанции.
Если эта подстанция предназначена для питания группы деревень в районе, то напряжение понижается до 10 кВ. Если при этом нужно отправить весомую часть принятой мощности энергоемкому потребителю (например, комбинату или заводу), могут использоваться линии напряжением 35 кВ. На узловых подстанциях для разделения напряжения между потребителями, находящихся на разном удалении и потребляющими разные мощности, используются трехобмоточные трансформаторы. В нашем примере это – 110/35/6 кВ.
Теперь напряжение, полученное на сельской подстанции, претерпевает новое преобразование. Его величина должна стать приемлемой для потребителя. Для этого мощность проходит через трансформатор 10/0,4 кВ. Напряжение между фазой и нулем линии, идущей к потребителю, становится равным 220 В. Оно и доходит до наших розеток.
Думаете, что это все? Нет. Для полупроводниковой техники, являющейся начинкой наших телевизоров, компьютеров, музыкальных центров эта величина не подойдет. Внутри них 220 В понижаются до еще меньшего значения. И преобразуется в постоянный ток.
Вот такая метаморфоза: передавать на большие расстояния лучше переменный ток, а нужен нам, в основном – постоянный.
Еще одно достоинство переменного тока: проще погасить электрическую дугу, неизбежно возникающую между размыкающимися контактами коммутационных аппаратов. Напряжение питания изменяется и периодически переходит через нулевое положение. В этот момент дуга гаснет самостоятельно при соблюдении определенных условий. Для постоянного напряжения потребуется более серьезная защита от подгорания контактов. Но при коротких замыканиях на постоянном токе повреждения электрооборудования от действия электрической дуги серьезнее и разрушительнее, чем на переменном.
Преимущества постоянного тока
Энергию от источников переменного напряжения нельзя хранить. Его можно использовать для зарядки аккумуляторной батареи, но выдавать она будет только постоянный ток. А что будет, если в силу каких-то причин остановится генератор на электростанции или оборвется линия питания села? Его жителям придется пользоваться фонариками на батарейках, чтобы не остаться в темноте.
Но и на электростанциях тоже есть источники постоянного напряжения – мощные аккумуляторные батареи. Ведь для того, чтобы запустить остановившееся из-за аварии оборудование, необходимо электричество. У механизмов, без которых запуск оборудования электростанции невозможен, электродвигатели питаются от источников постоянного напряжения. А также – все устройства защиты, автоматики и управления.
Также на постоянном напряжении работает электрифицированный транспорт: трамваи, троллейбусы, метро. Электродвигатели постоянного тока имеют больший вращающий момент на низких скоростях вращения, что необходимо электропоезду для успешного трогания с места. Да и сама регулировка оборотов двигателя, а, следовательно, и скорости движения состава, проще реализуется на постоянном токе.
Источники: http://electric-220.ru/news/kakoj_tok_v_rozetke_peremennyj_ili_postojannyj/2016-08-14-1038, http://fb.ru/article/241111/chem-postoyannyiy-tok-otlichaetsya-ot-peremennogo-i-kak-preobrazovyivaetsya, http://voltland.ru/na-zametku/kakoj-tok-v-obychnoj-rozetke-postoyannyj-ili-peremennyj.html
electricremont.ru
